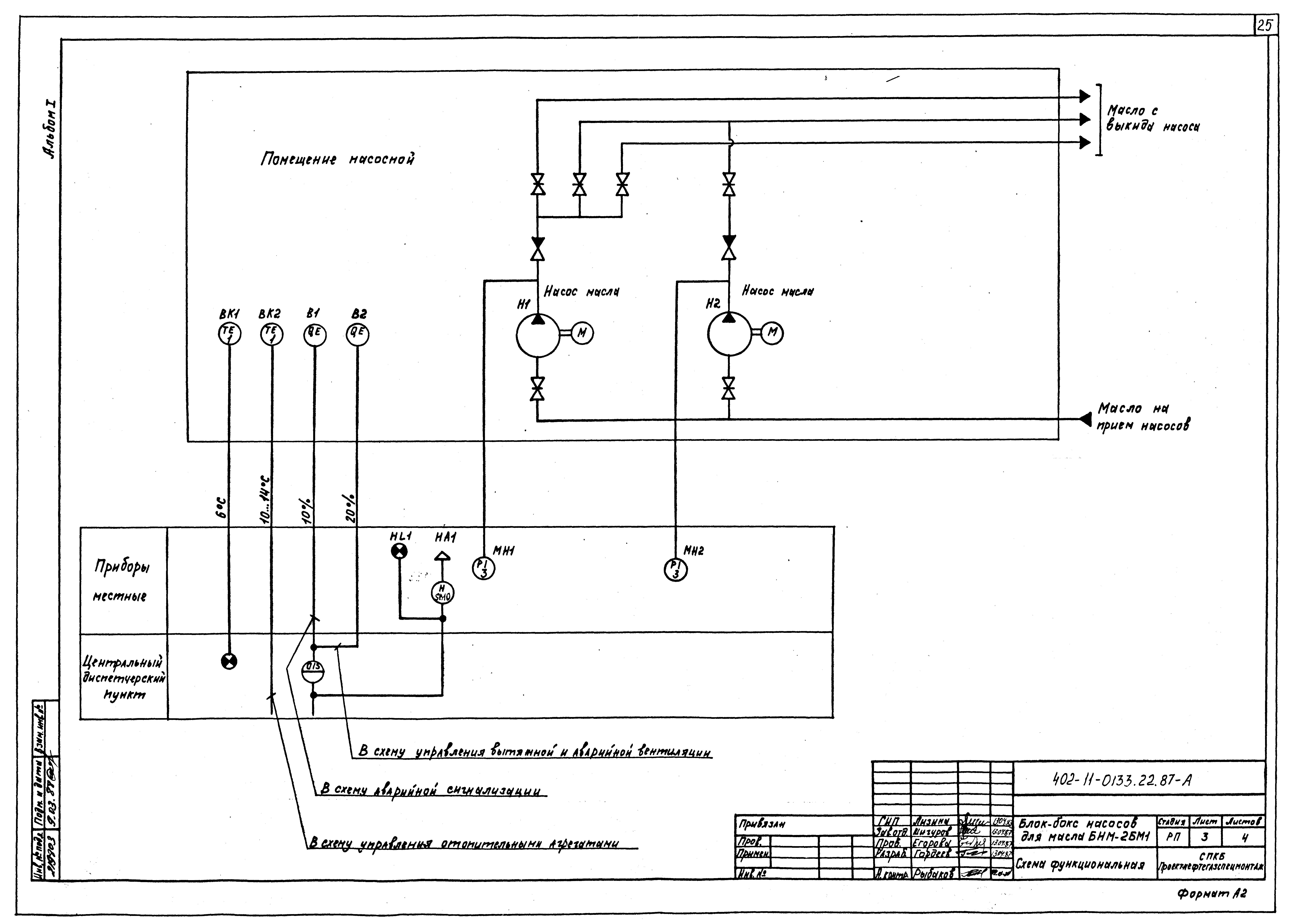
Скачать Типовые проектные решения 402-11-0133.22.87 Альбом I. Пояснительная записка, технологические решения, архитектурно-строительные решения, отопление и вентиляция, водоснабжение и канализация, пожаротушение, силовое электрооборудование, электрическое освещение, автоматизация, пожарная сигнализацияДата актуализации: 01.01.2021 Типовые проектные решения 402-11-0133.22.87
Альбом I. Пояснительная записка, технологические решения, архитектурно-строительные решения, отопление и вентиляция, водоснабжение и канализация, пожаротушение, силовое электрооборудование, электрическое освещение, автоматизация, пожарная сигнализация| Обозначение: | Типовые проектные решения 402-11-0133.22.87 | | Обозначение англ: | 402-11-0133.22.87 | | Статус: | справочные материалы, мп, тпр | | Название рус.: | Альбом I. Пояснительная записка, технологические решения, архитектурно-строительные решения, отопление и вентиляция, водоснабжение и канализация, пожаротушение, силовое электрооборудование, электрическое освещение, автоматизация, пожарная сигнализация | | Дата добавления в базу: | 01.09.2013 | | Дата актуализации: | 01.01.2021 | | Дата введения: | 02.12.1987 | | Разработан: | СПКБ Проектнефтегазспецмонтаж
| | Утверждён: | 02.12.1987 Миннефтегазстрой (Minneftegazstroy 407)
|
                          
|