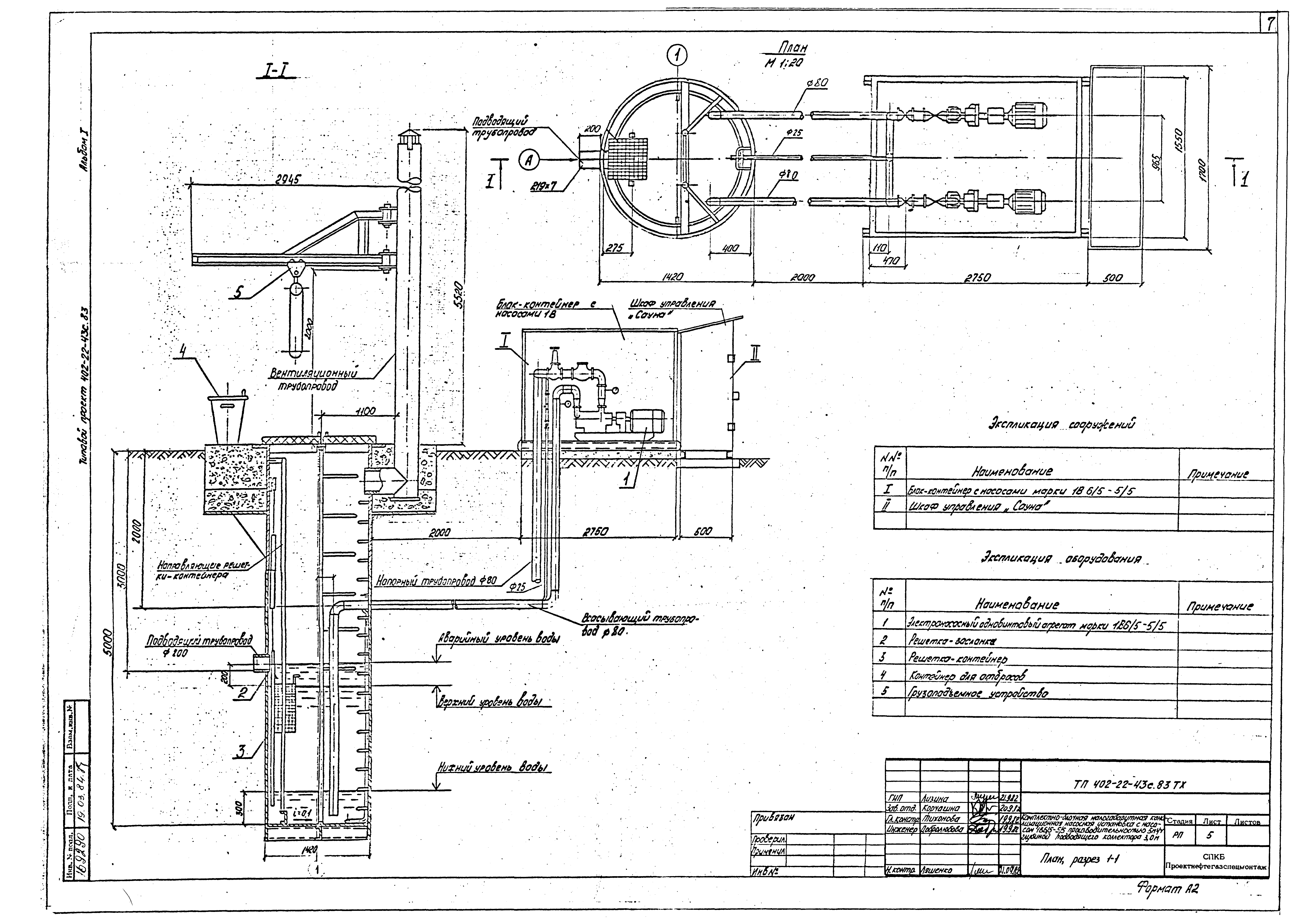
Скачать Типовой проект 402-22-43с.83 Альбом I. Пояснительная записка. Технологическая и строительная частьДата актуализации: 01.01.2021
|
| Обозначение: | Типовой проект 402-22-43с.83 |
| Обозначение англ: | 402-22-43с.83 |
| Статус: | заменен |
| Название рус.: | Альбом I. Пояснительная записка. Технологическая и строительная часть |
| Дата добавления в базу: | 01.09.2013 |
| Дата актуализации: | 01.01.2021 |
| Дата введения: | 22.12.1983 |
| Дата окончания срока действия: | 13.01.1988 |
| Разработан: | СПКБ Проектнефтегазспецмонтаж |
| Утверждён: | 29.09.1983 Миннефтегазстрой (Minneftegazstroy ) |
| Чем заменён: |













