Скачать Типовой проект 902-3-57м.87 Альбом II. Технологические решения. Отопление и вентиляция. Внутренний водопровод и канализацияДата актуализации: 01.01.2021
|
| Обозначение: | Типовой проект 902-3-57м.87 |
| Обозначение англ: | 902-3-57м.87 |
| Статус: | не определен законодательством |
| Название рус.: | Альбом II. Технологические решения. Отопление и вентиляция. Внутренний водопровод и канализация |
| Дата добавления в базу: | 01.09.2013 |
| Дата актуализации: | 01.01.2021 |
| Дата введения: | 15.12.1986 |
| Дата окончания срока действия: | 30.06.2003 |
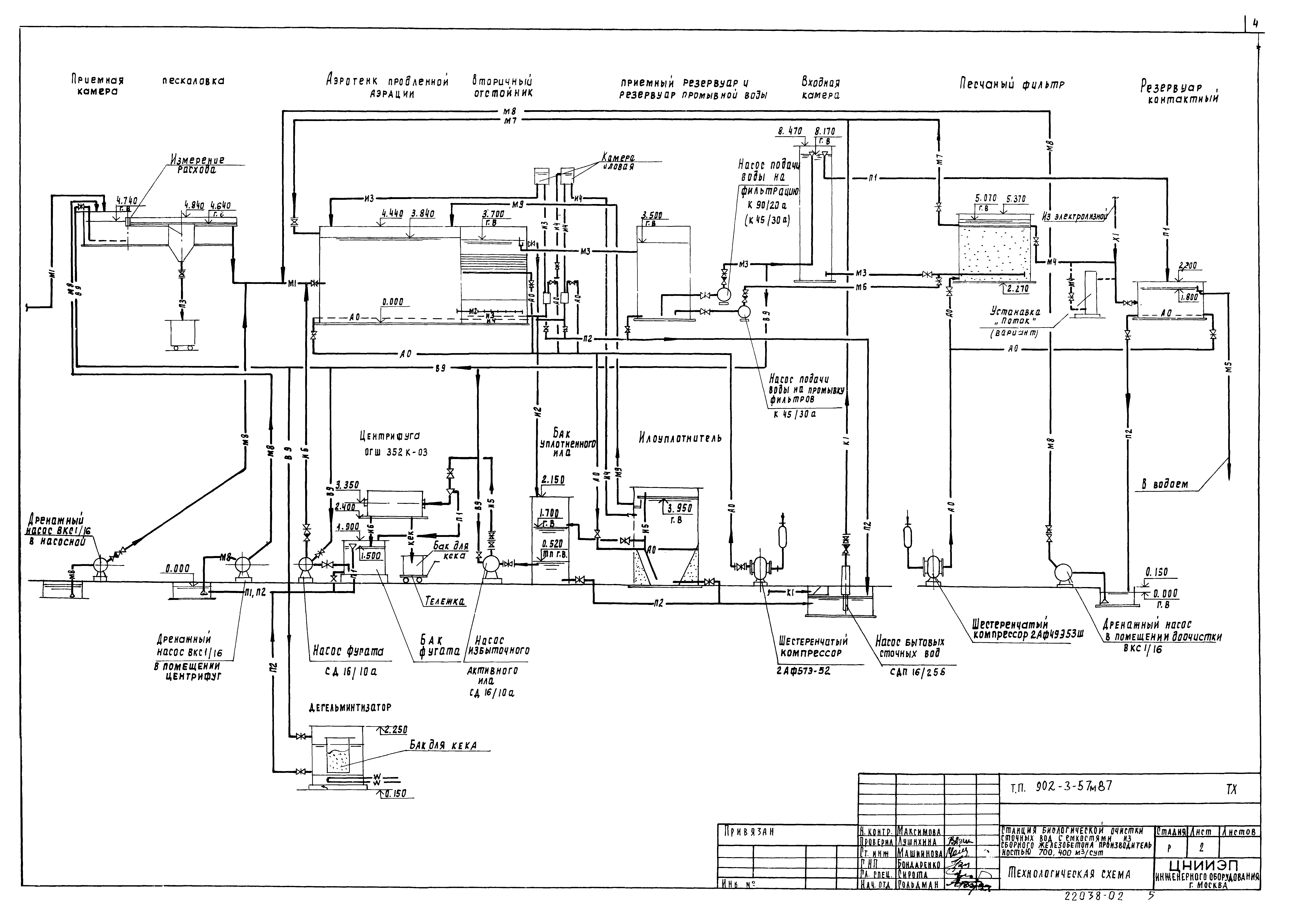
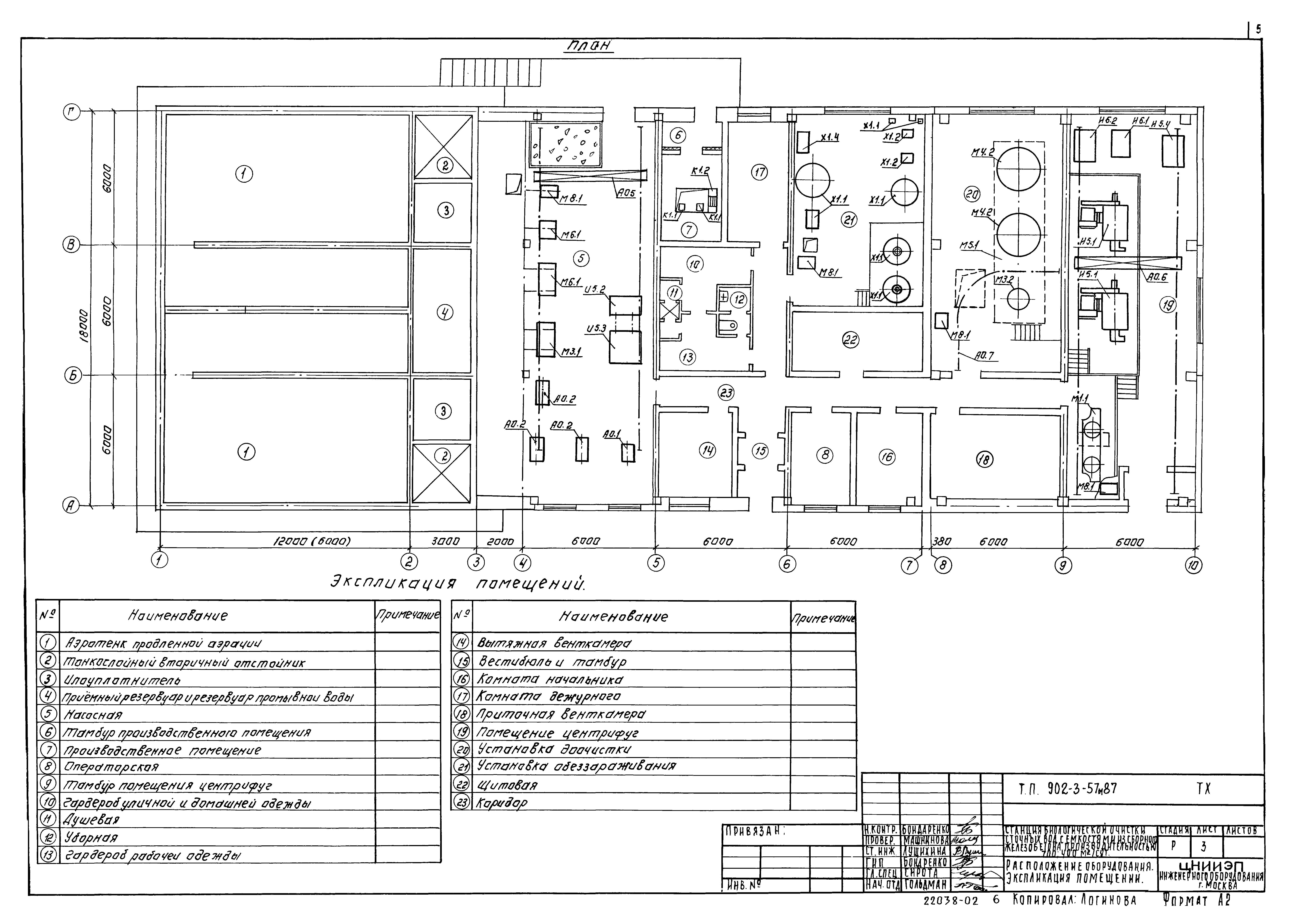
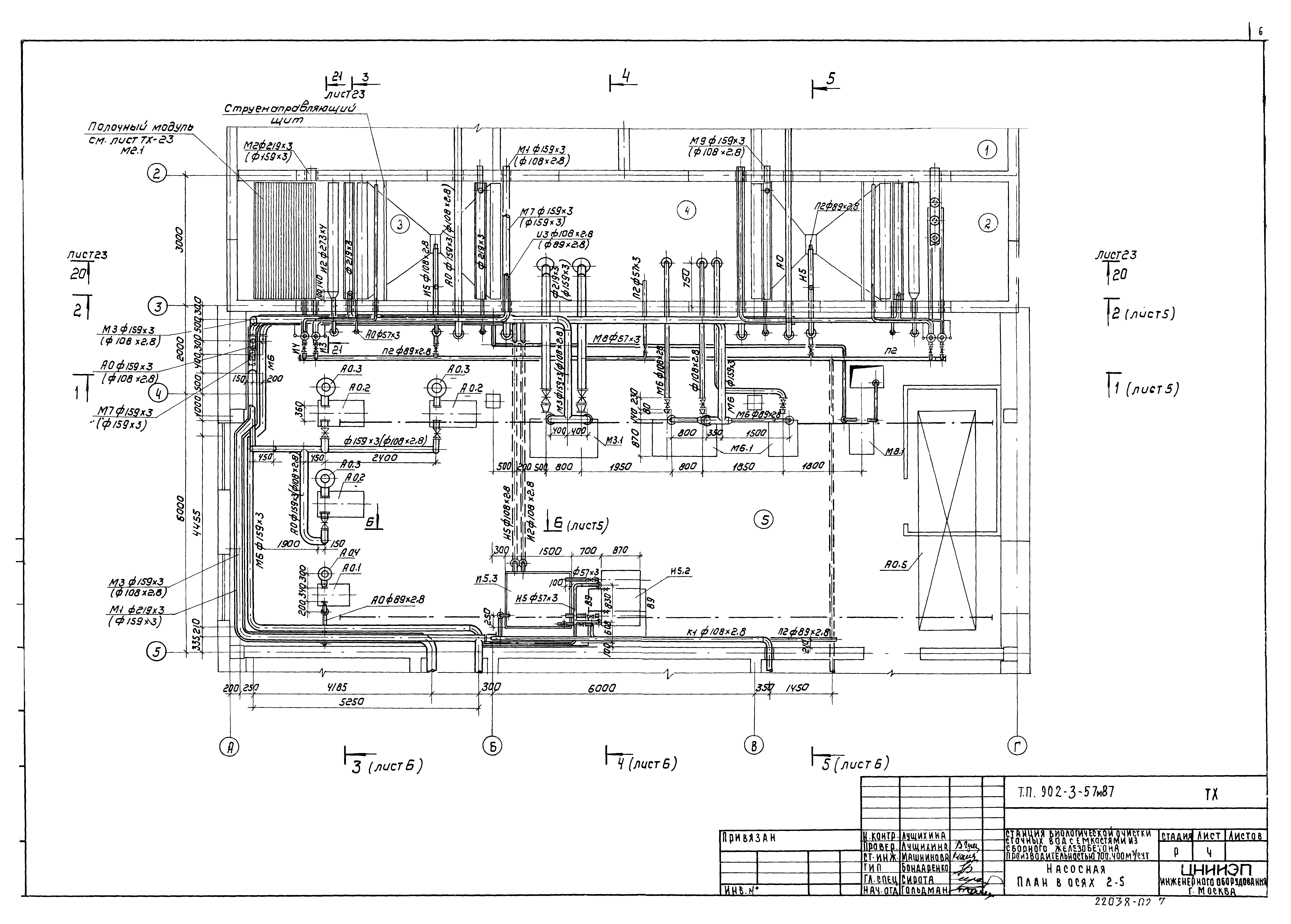
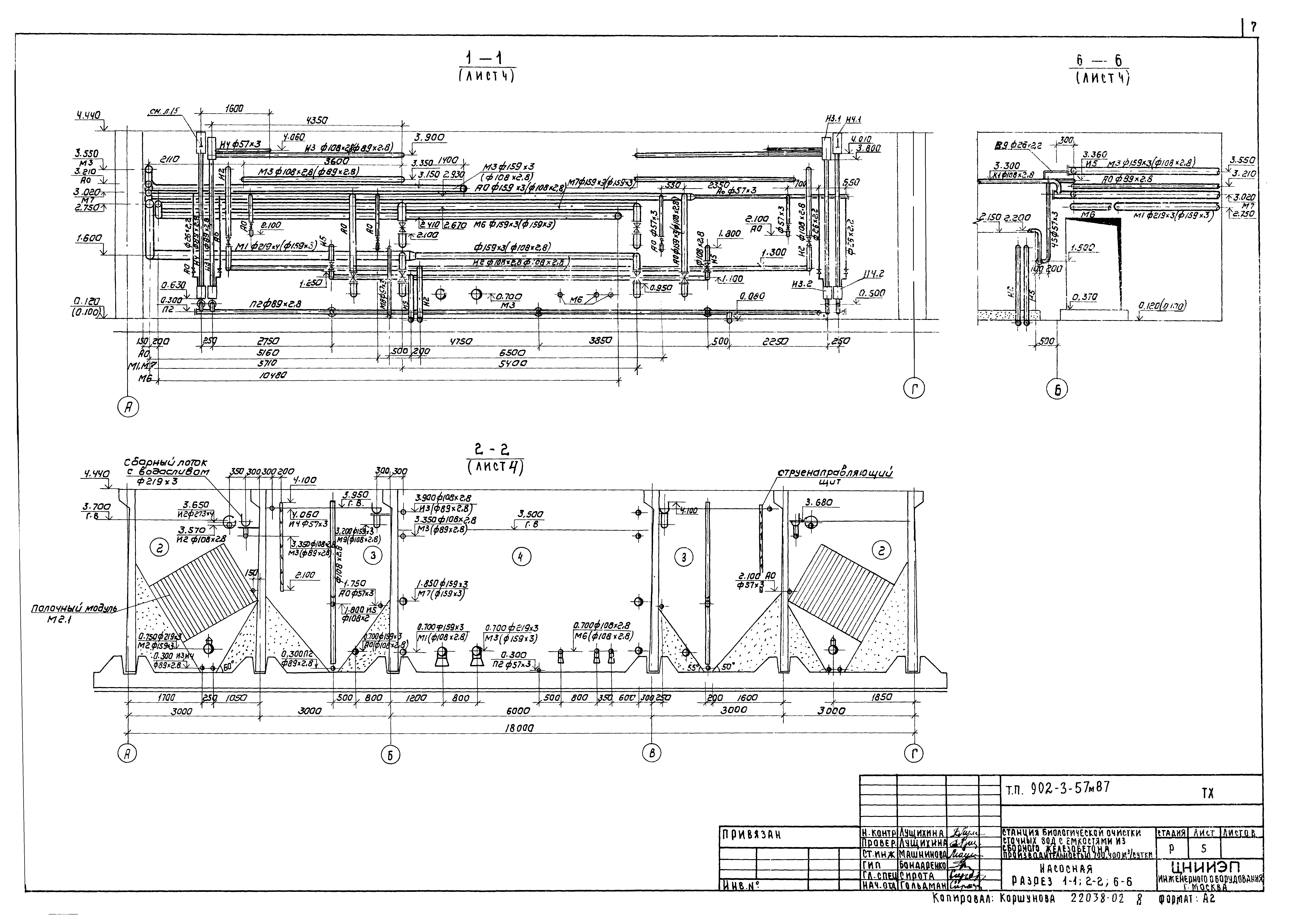
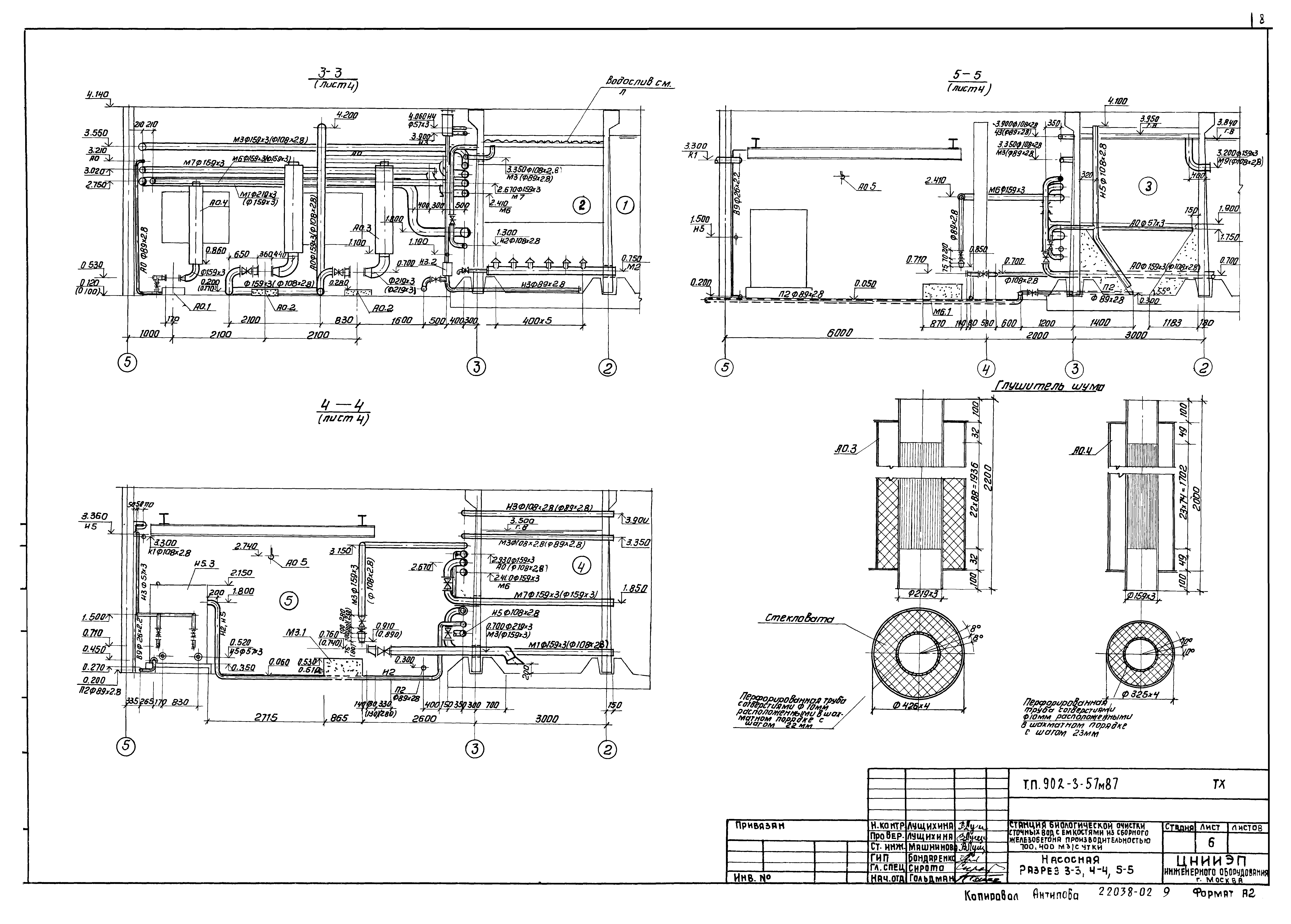
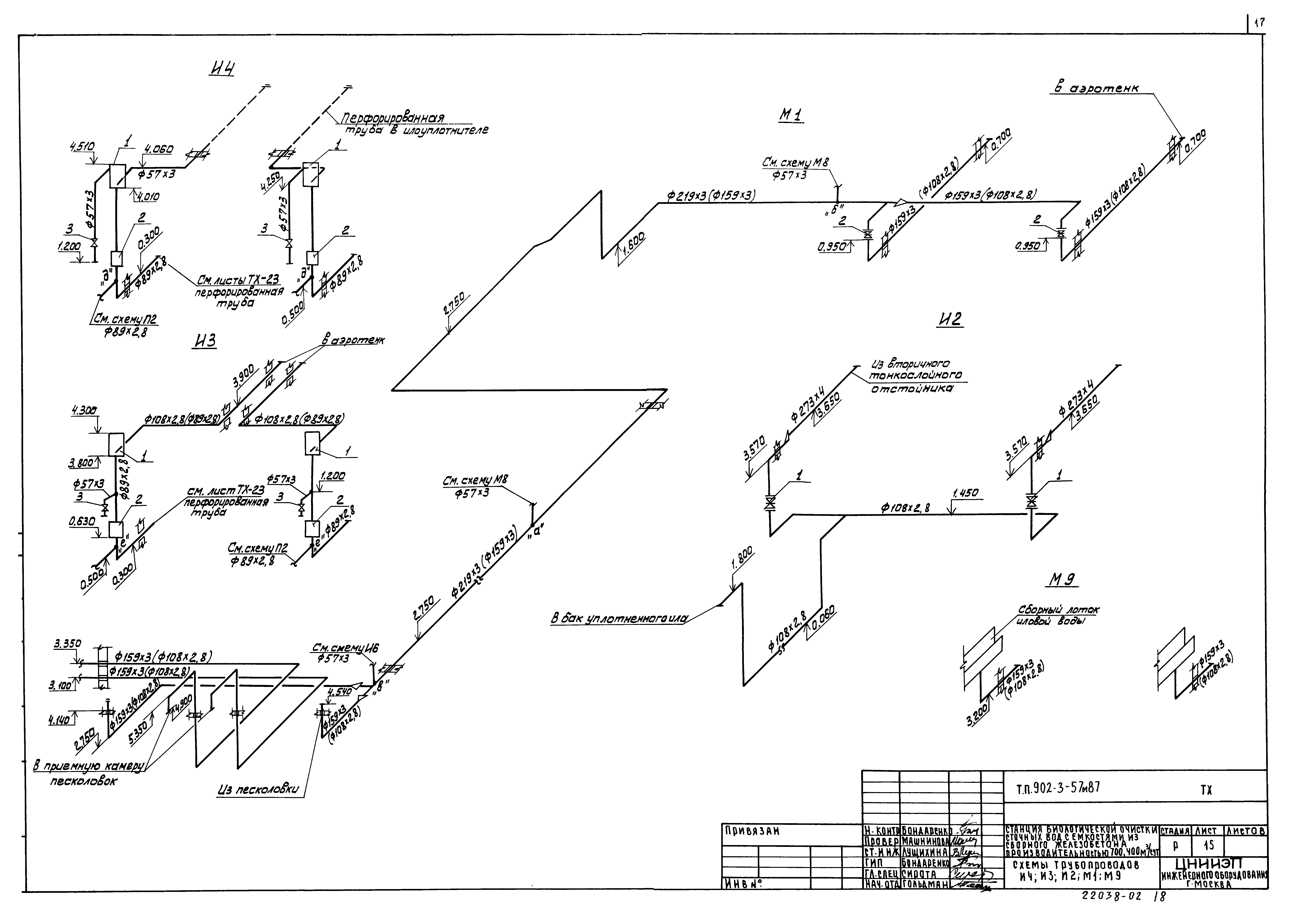
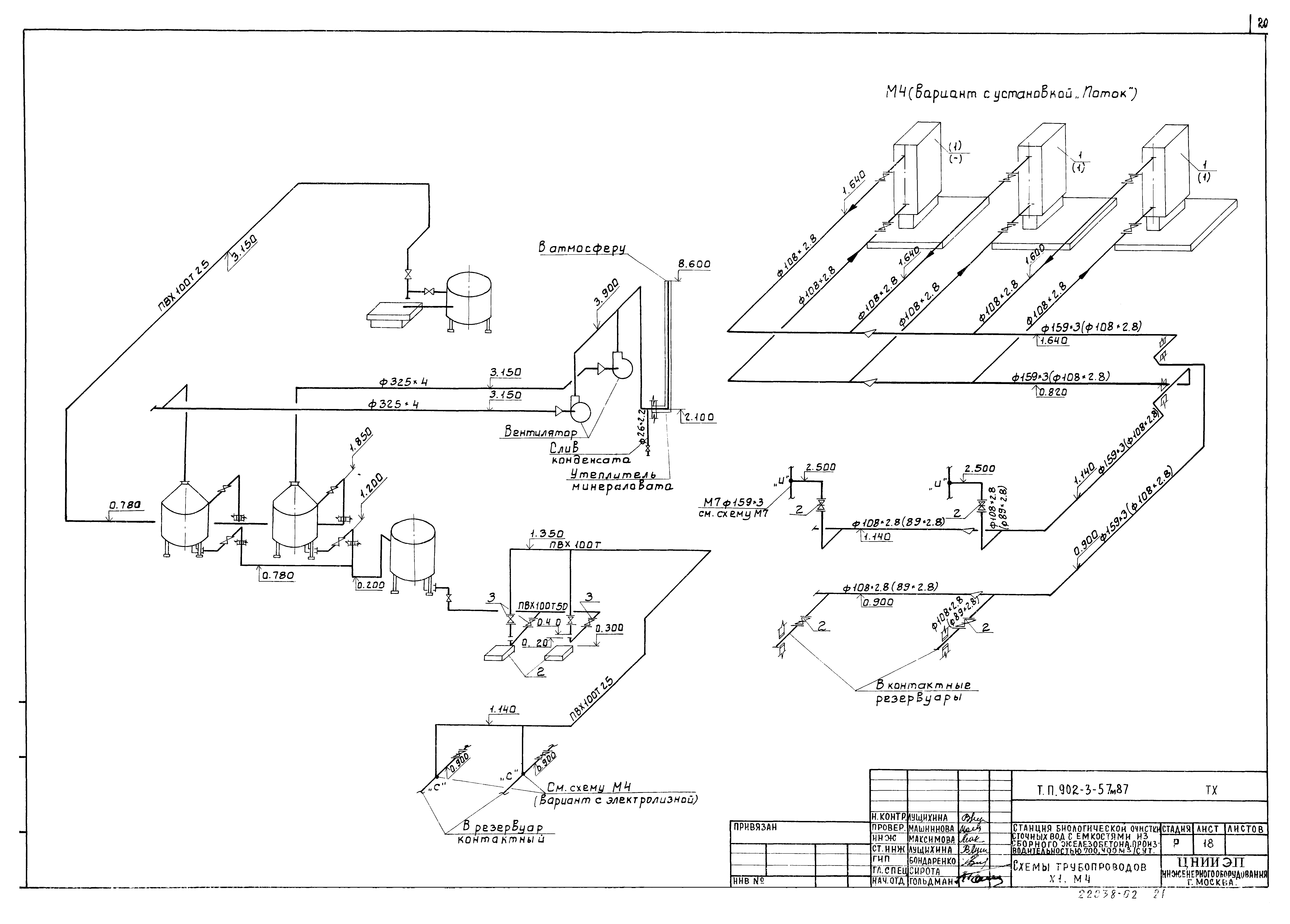
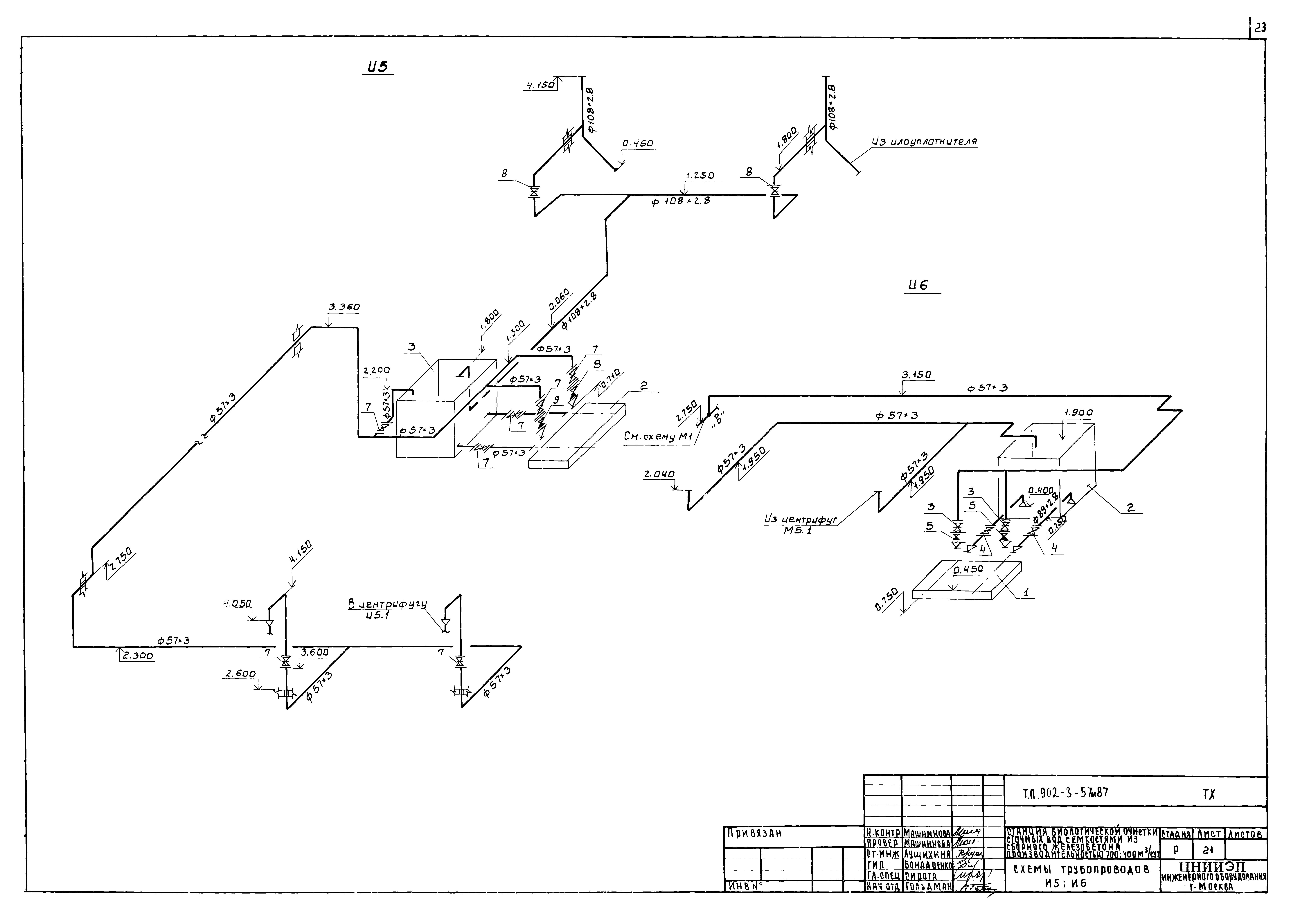
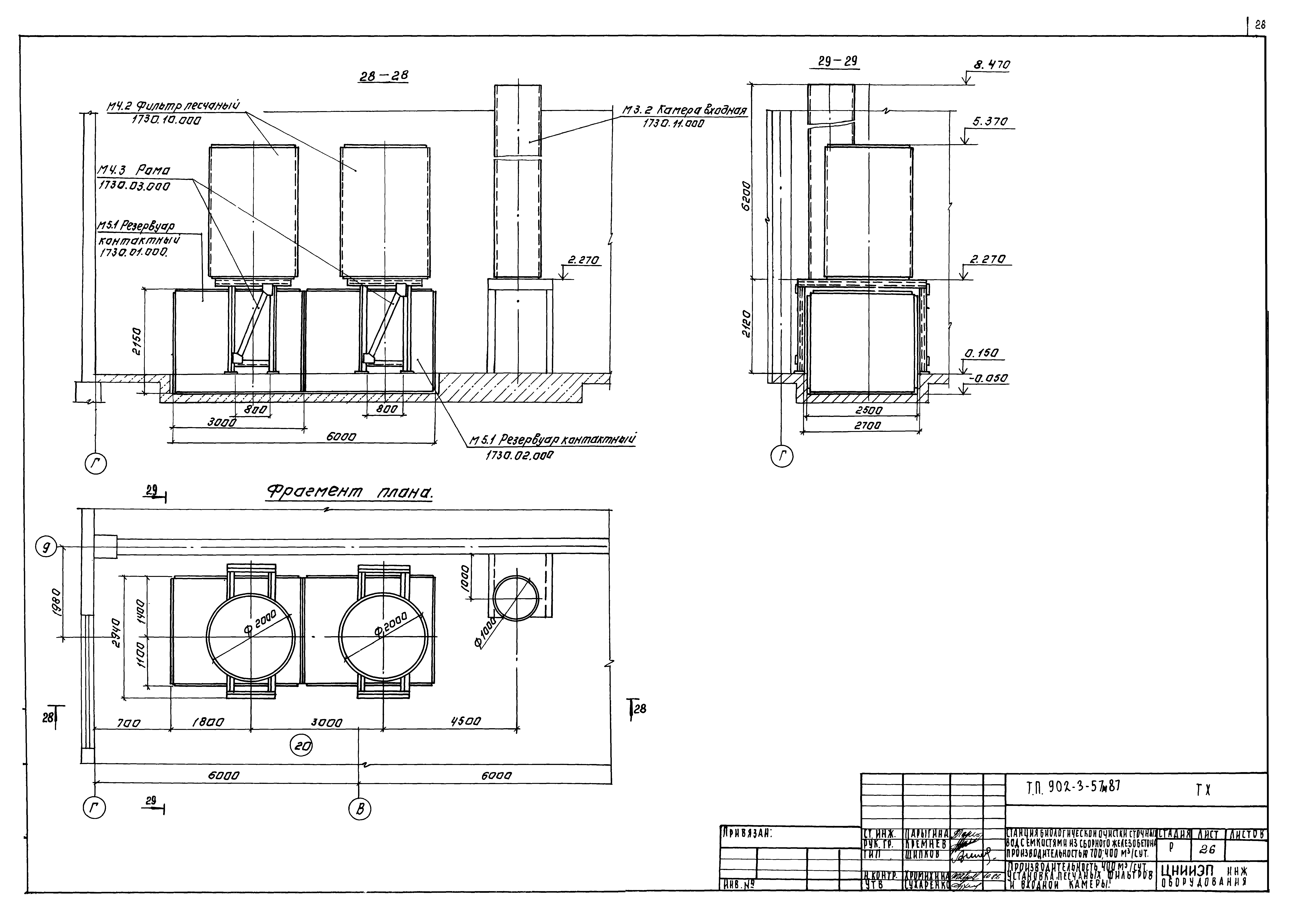
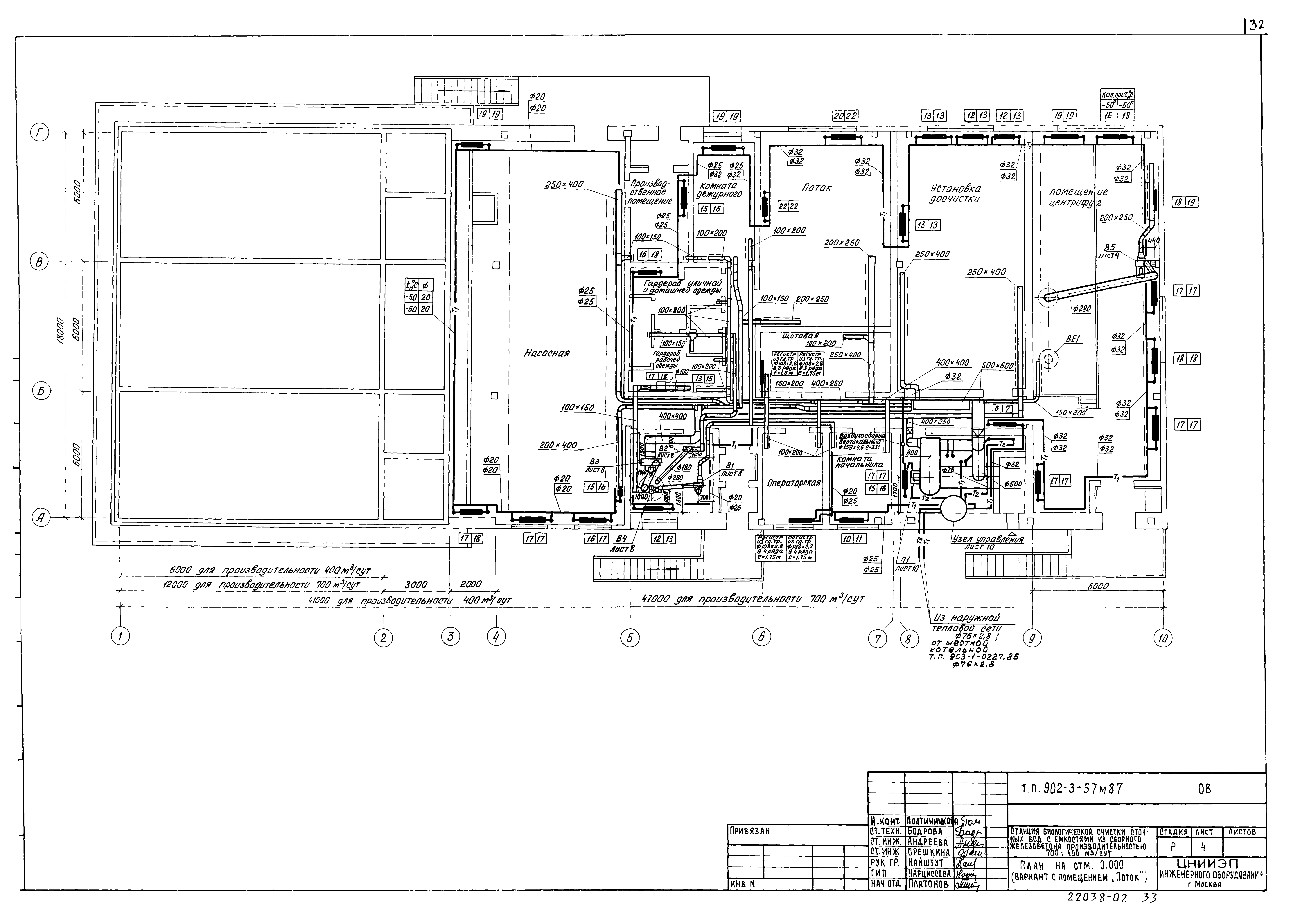
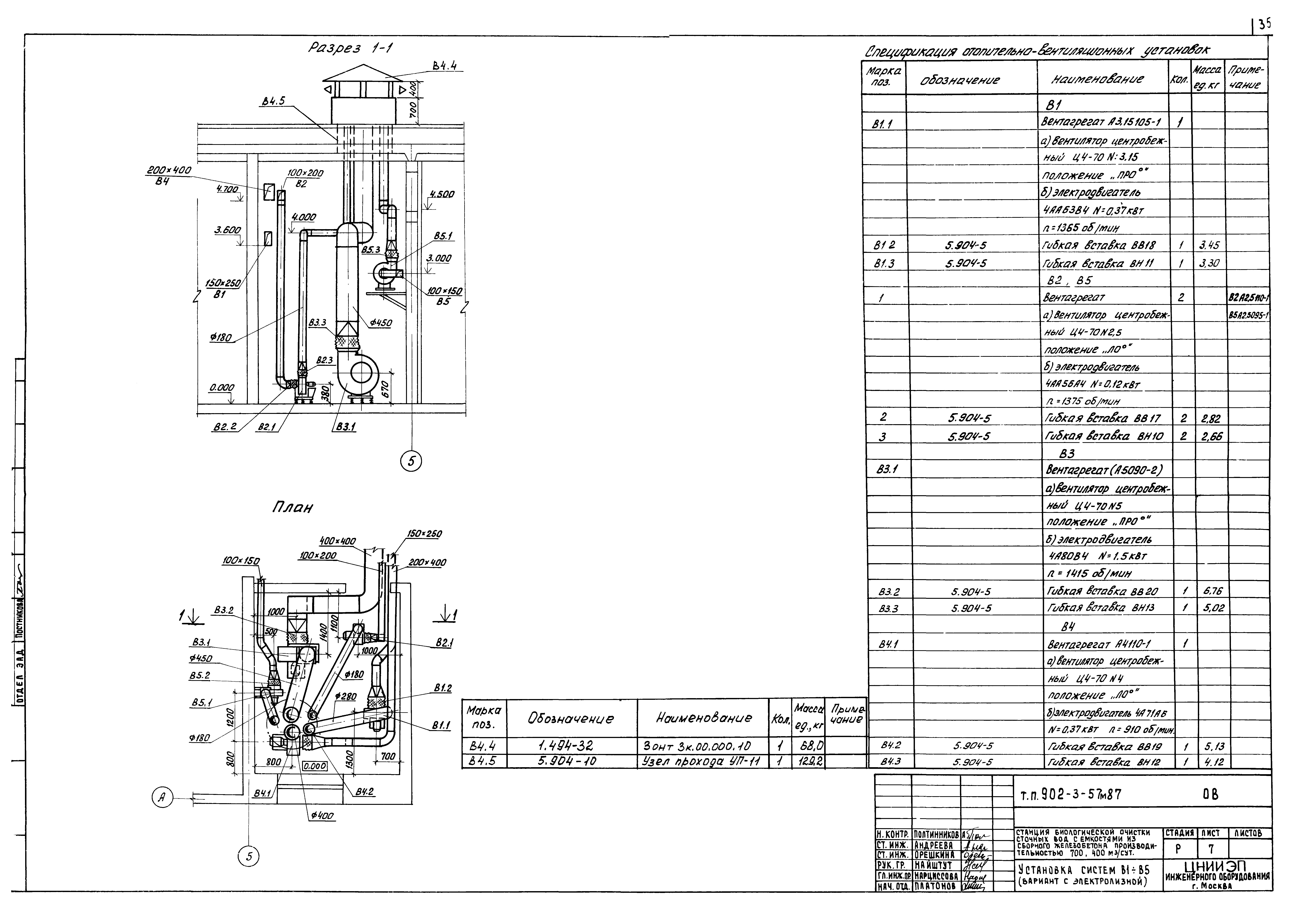
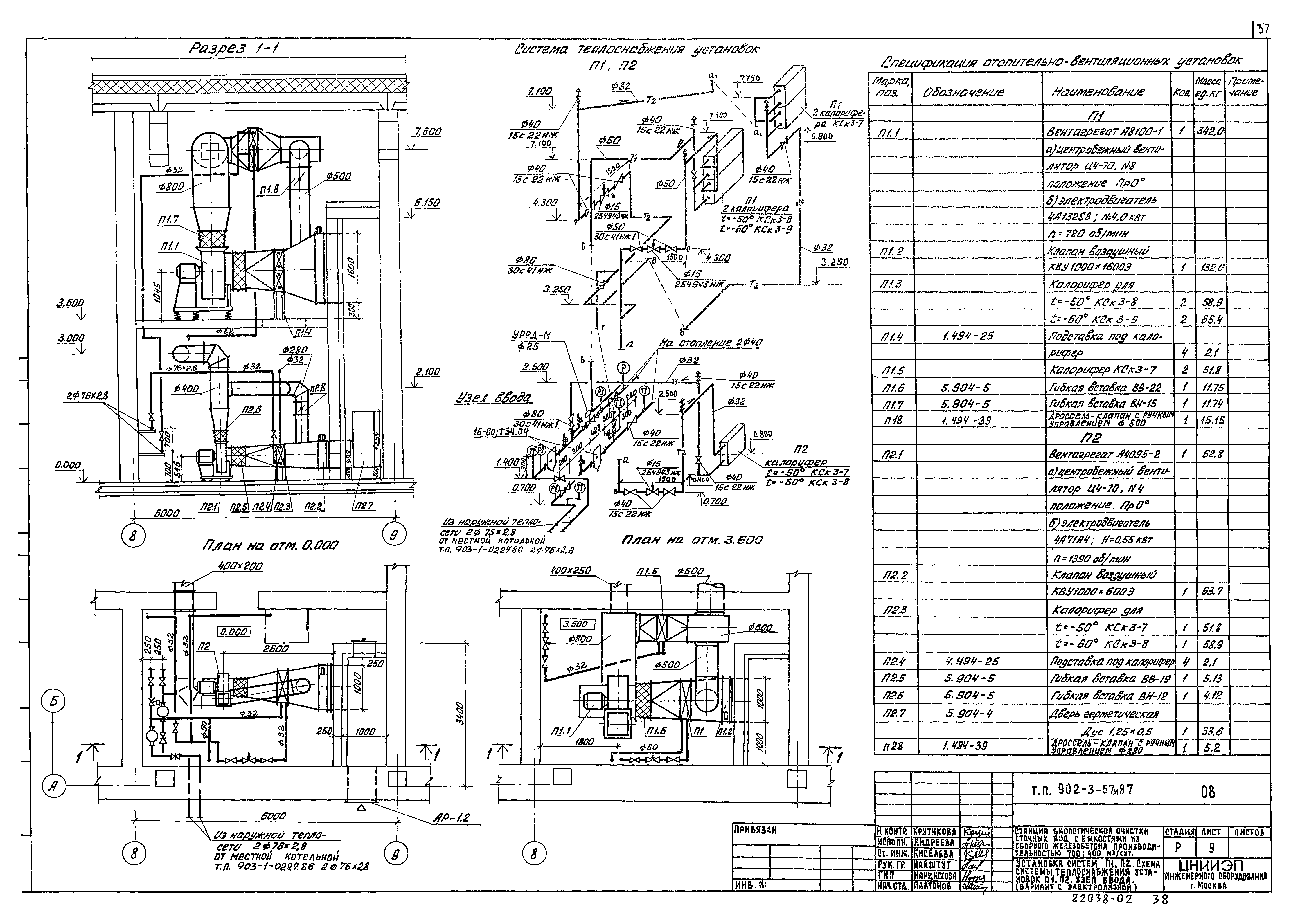
| Оглавление: | ТП 902-3-57М87 Содержание альбома ТП 902-3-57М87-ТХ Технологические решения ТП 902-3-57М87-ТХ-1 Общие данные ТП 902-3-57М87-ТХ-2 Технологическая схема ТП 902-3-57М87-ТХ-3 Расположение оборудования. Эксплуатация помещений ТП 902-3-57М87-ТХ-4 Насосная. План в осях 2-5 ТП 902-3-57М87-ТХ-5 Насосная. Разрез 1-1;2-2;6-6 ТП 902-3-57М87-ТХ-6 Насосная. Разрез 3-3;4-4;5-5 ТП 902-3-57М87-ТХ-7 Аэротенки. План. Разрез 7-7 ТП 902-3-57М87-ТХ-8 Коридор. План. Разрез 8-8;9-9 ТП 902-3-57М87-ТХ-9 Установка доочистки. План в осях 8-9. Разрез 10-10;11-11 ТП 902-3-57М87-ТХ-10 Установка доочистки. Разрез 12-12;13-13 ТП 902-3-57М87-ТХ-11 Помещение центрифуг. План в осях 9-10. Разрез 14-14 ТП 902-3-57М87-ТХ-12 Помещение центрифуг. Разрез 15-15;16-16;17-17 ТП 902-3-57М87-ТХ-13 Помещение установки обеззараживания. Электролизная. План в осях 6-8. Разрез 18-18;19-19 ТП 902-3-57М87-ТХ-14 Помещение установки обеззараживания. Установка "поток". План в осях 6-8. Разрез 20-20;21-21 ТП 902-3-57М87-ТХ-15 Схемы трубопроводов ИИ;И3;И2;М1;М9 ТП 902-3-57М87-ТХ-16 Схемы трубопроводов М3;П1 ТП 902-3-57М87-ТХ-17 Схемы трубопроводов В9;М4;М5;П3 ТП 902-3-57М87-ТХ-18 Схемы трубопроводов Х1;М4 ТП 902-3-57М87-ТХ-19 Схемы трубопроводов М6;П2 ТП 902-3-57М87-ТХ-20 Схемы трубопроводов М7;М8 ТП 902-3-57М87-ТХ-21 Схемы трубопроводов И5;И6 ТП 902-3-57М87-ТХ-22 Схемы трубопроводов АО ТП 902-3-57М87-ТХ-23 Установка полочного модуля ТП 902-3-57М87-ТХ-24 Фильтр песчаный ø2000 мм. План. Разрезы 24-24;25-25 ТП 902-3-57М87-ТХ-25 Производительностью 700 м³/сут. Установка песчаных фильтров и входной камеры ТП 902-3-57М87-ТХ-26 Производительностью 400 м³/сут. Установка песчаных фильтров и входной камеры ТП 902-3-57М87-ОВ Санитарно-технические решения ТП 902-3-57М87-ОВ-1 Общие данные (начало) ТП 902-3-57М87-ОВ-2 Общие данные (окончание) ТП 902-3-57М87-ОВ-3 План на отм. 0.000. План на отм. 3.600 в осях А-Б;8-9 (вариант с электролизной) ТП 902-3-57М87-ОВ-4 План на отм. 0.000 (вариант с помещение "Поток") ТП 902-3-57М87-ОВ-5 Схема системы отопления ТП 902-3-57М87-ОВ-6 Схемы систем вентиляции П1;П2;В1-В6 ТП 902-3-57М87-ОВ-7 Установка систем В1-В5 (вариант с электролизной) ТП 902-3-57М87-ОВ-8 Установка систем В1-В4 (вариант с помещением "Поток") ТП 902-3-57М87-ОВ-9 Установка систем П1;П2. Схема системы теплоснабжения установок П1;П2. Узел ввода (вариант с электролизной) ТП 902-3-57М87-ОВ-10 Установка системы П1. Схема систем теплоснабжения установки П1. Узел ввода (вариант с помещением "Поток") ТП 902-3-57М87-ОВН1 Конфузор ТП 902-3-57М87-ОВН2 Переход ТП 902-3-57М87-ОВН3 Воздуховод из асбестоцементных листов. Узлы соединений ТП 902-3-57М87-ОВН4 Тепловая изоляция воздуховодов ТП 902-3-57М87-ОВН5 Тепловая изоляция трубопроводов ТП 902-3-57М87-ВК Внутренний водопровод и канализация ТП 902-3-57М87-ВК-1 Общие данные. Фрагмент плана. Разрез 1-1 ТП 902-3-57М87-ВК-2 Фрагмент кровли. Схемы трубопроводов К1;В1;К2 |
| Разработан: | ЦНИИЭП инженерного оборудования |
| Утверждён: | 15.12.1986 Госгражданстрой (Gosgrazhdanstroy 422) |
| Издан: | ЦИТП Госстроя СССР (CITP, Gosstroy (USSR) 1988 г. ) |












































