Скачать Типовой проект 407-3-412.86 Альбом IV. Закрытое распредустройство. Архитектурно-строительные решения. Конструкции железобетонные. Отопление и вентиляция. Внутренний водопровод и канализацияДата актуализации: 01.01.2021
|
| Обозначение: | Типовой проект 407-3-412.86 |
| Обозначение англ: | 407-3-412.86 |
| Статус: | не определен законодательством |
| Название рус.: | Альбом IV. Закрытое распредустройство. Архитектурно-строительные решения. Конструкции железобетонные. Отопление и вентиляция. Внутренний водопровод и канализация |
| Дата добавления в базу: | 01.09.2013 |
| Дата актуализации: | 01.01.2021 |
| Дата введения: | 16.07.1986 |
| Дата окончания срока действия: | 30.06.2003 |
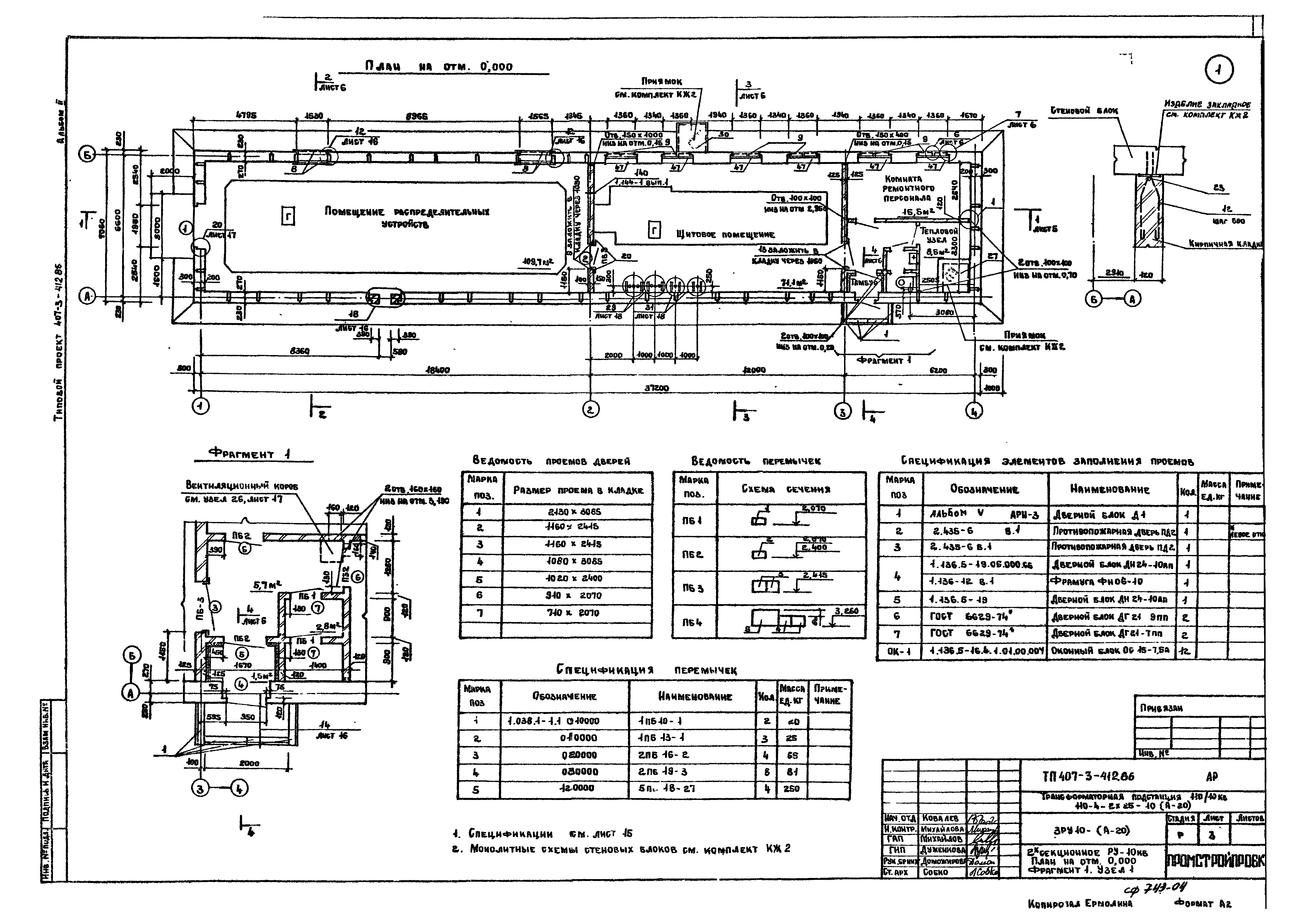
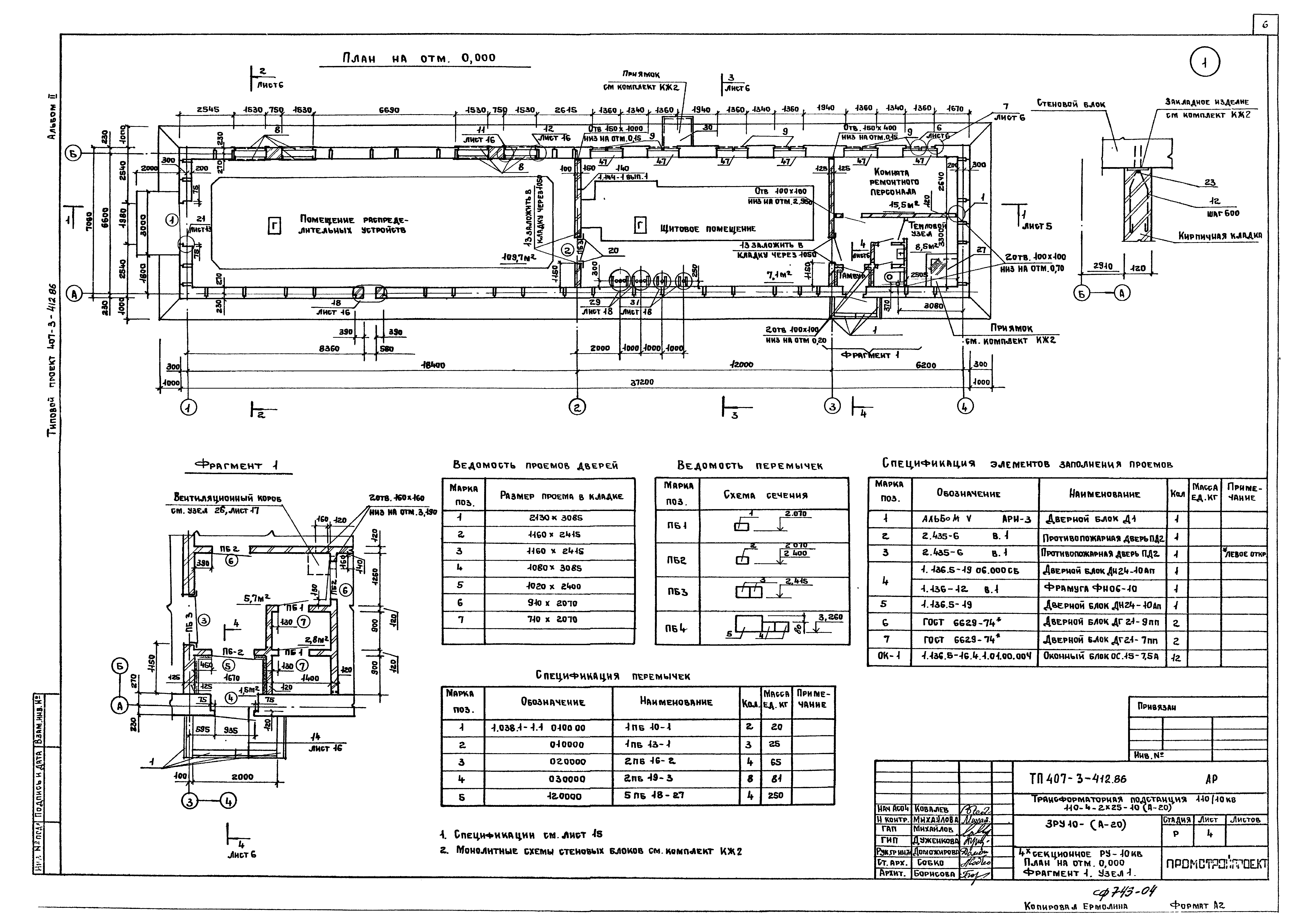
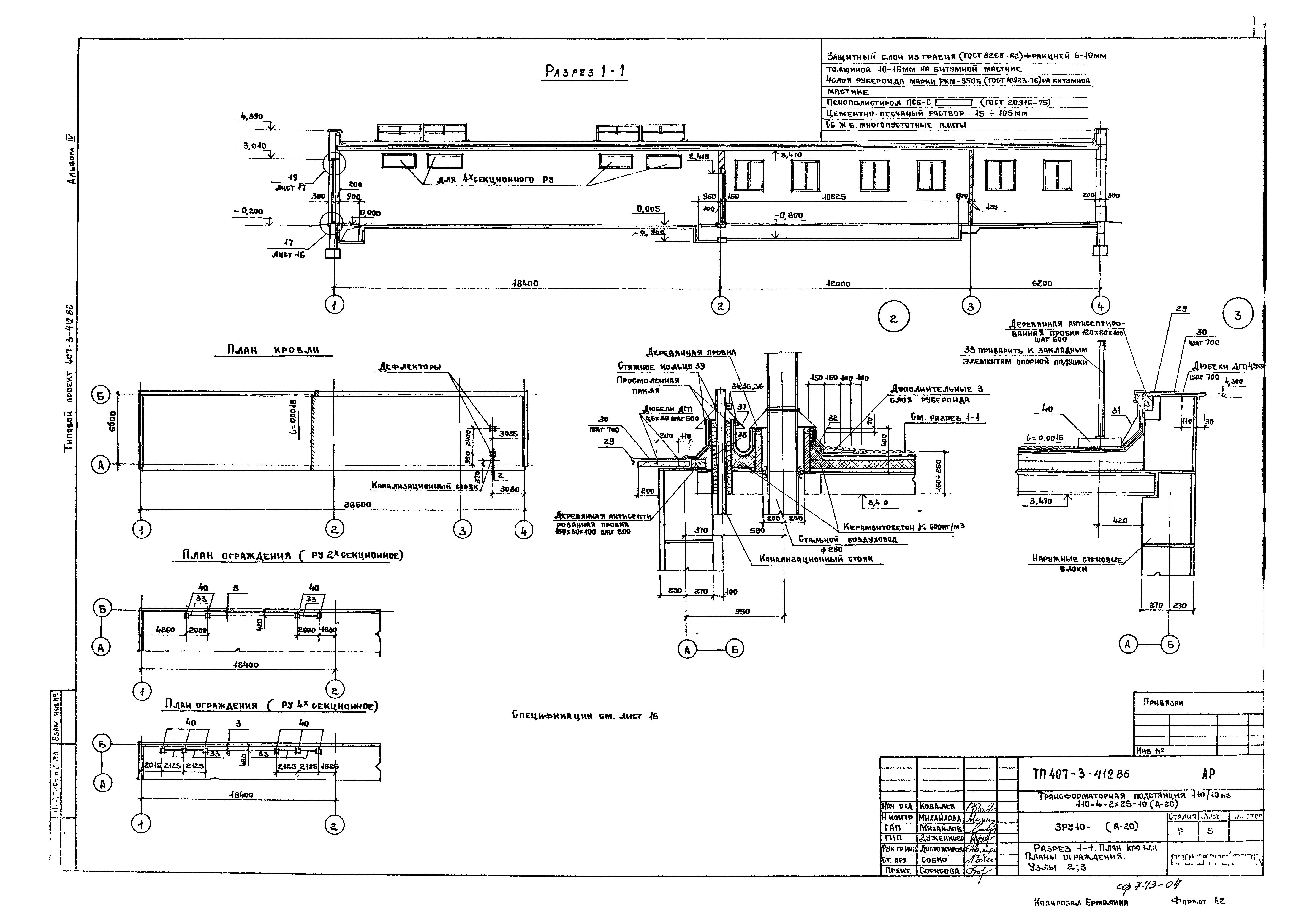
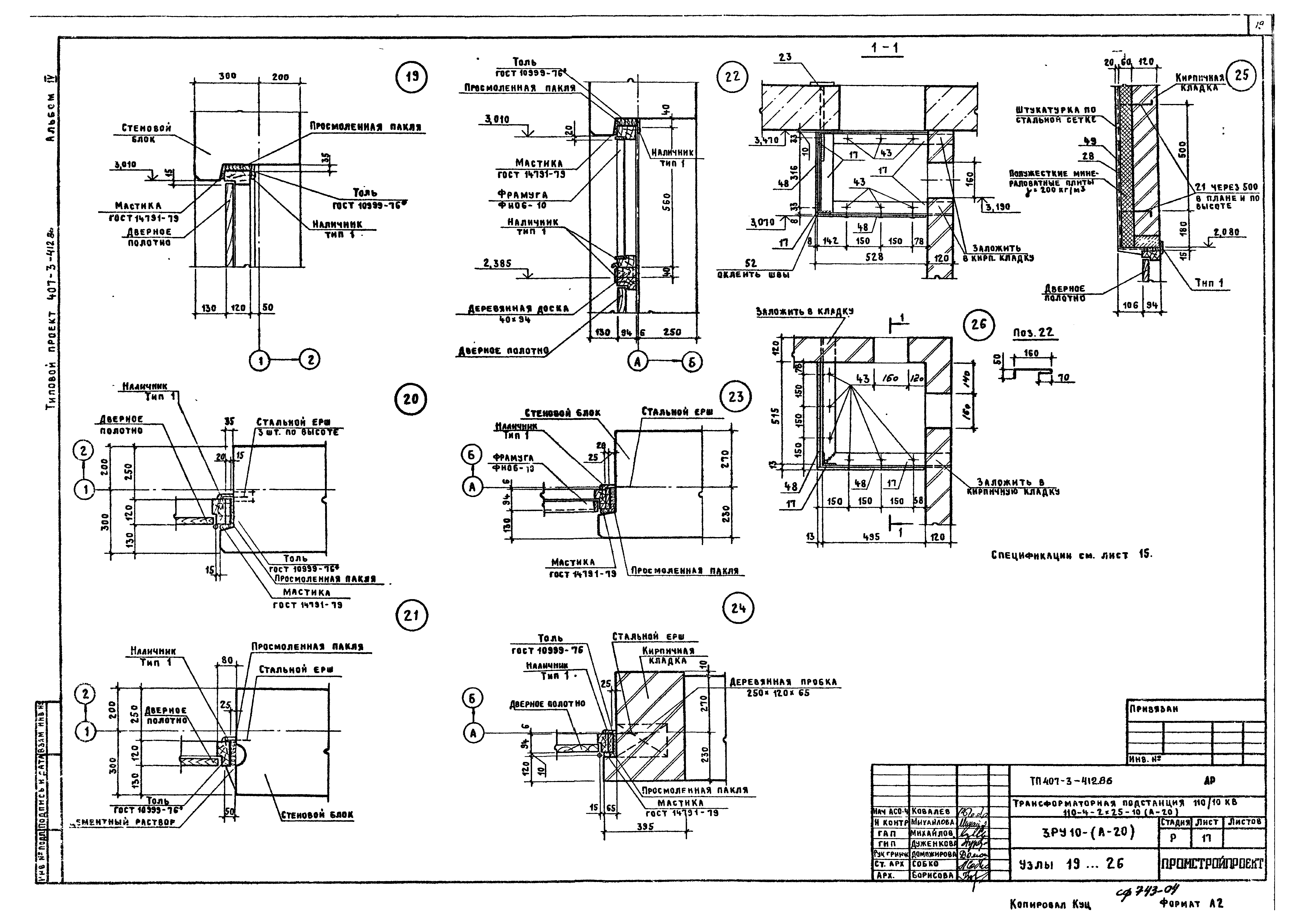
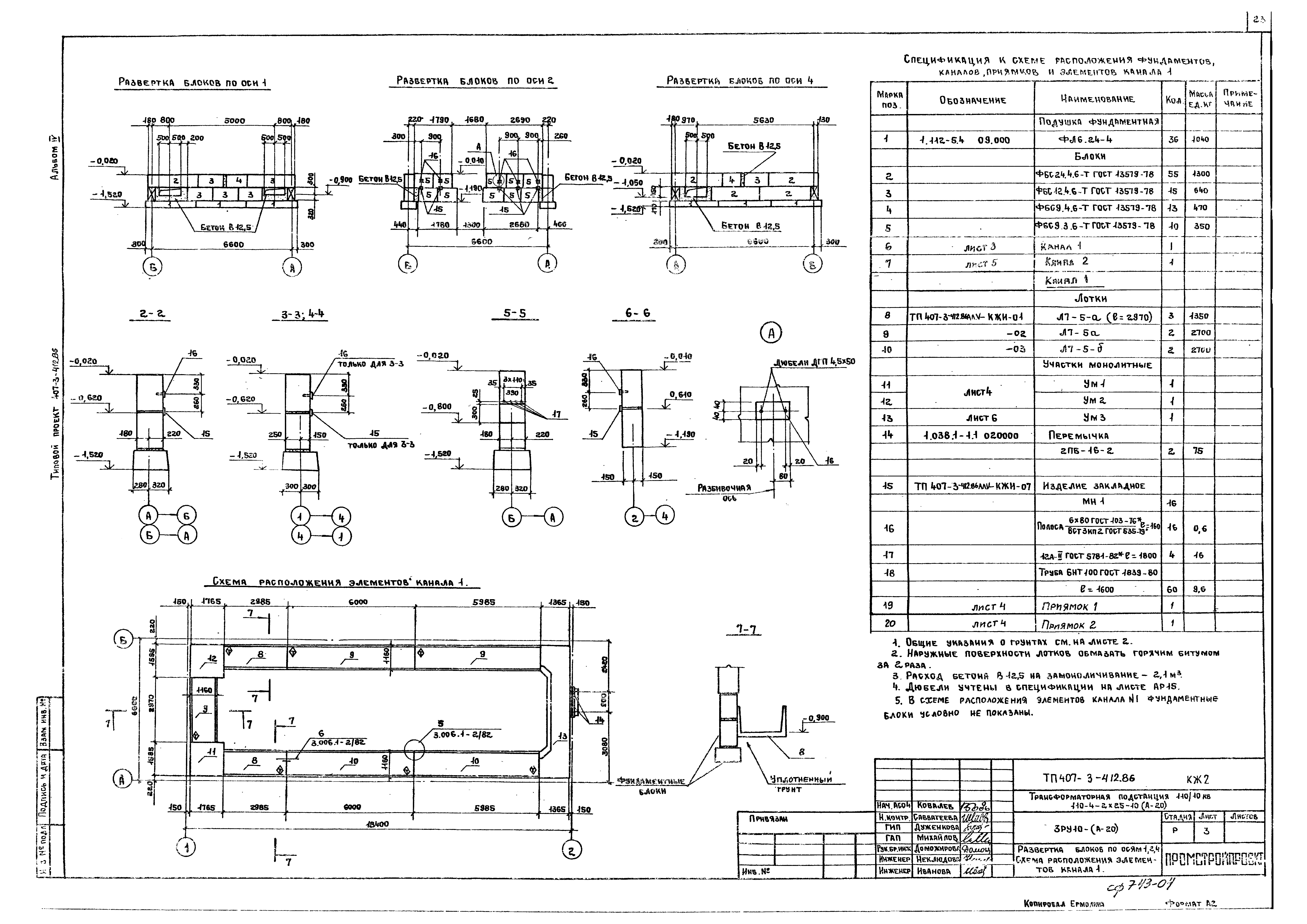
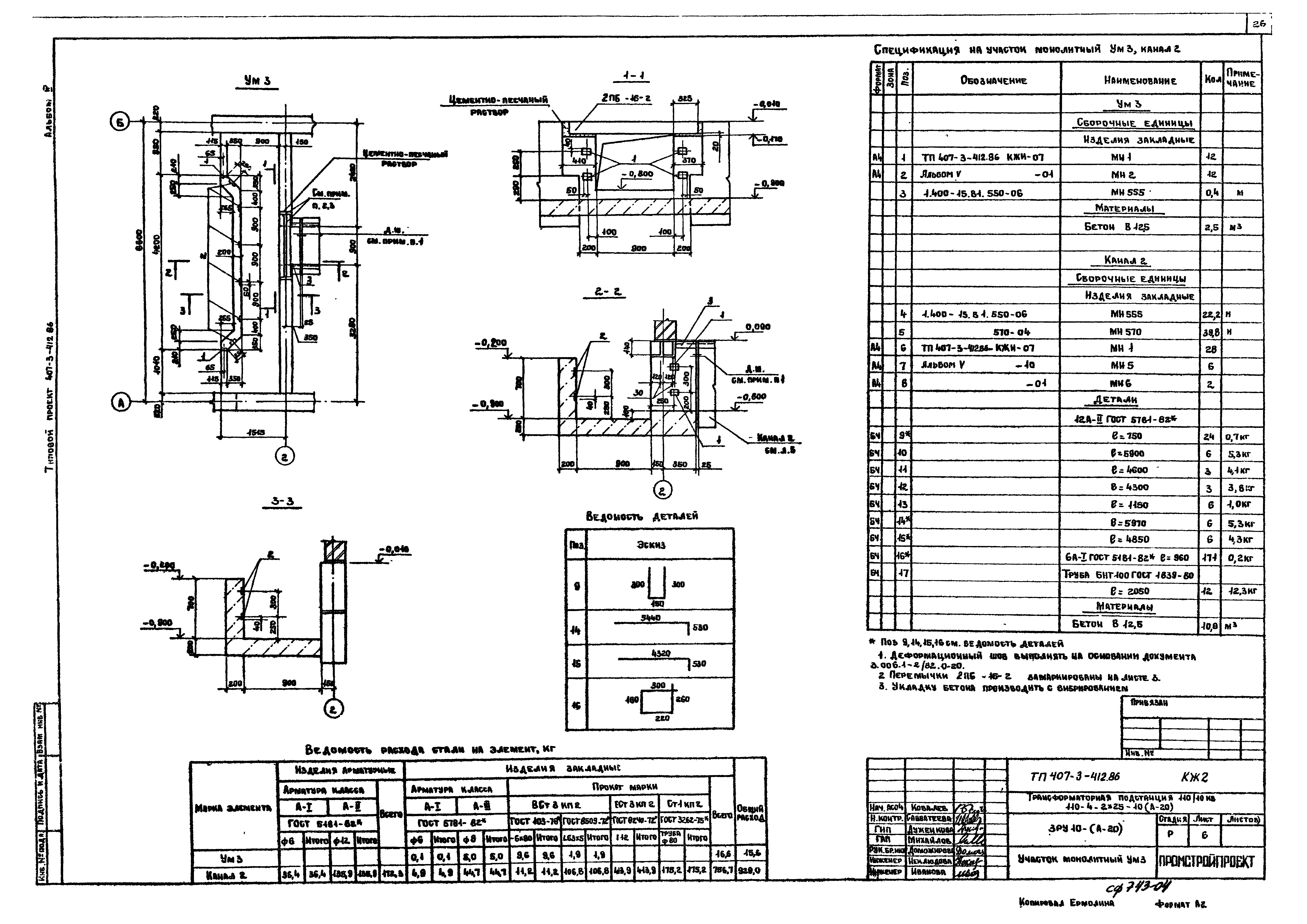
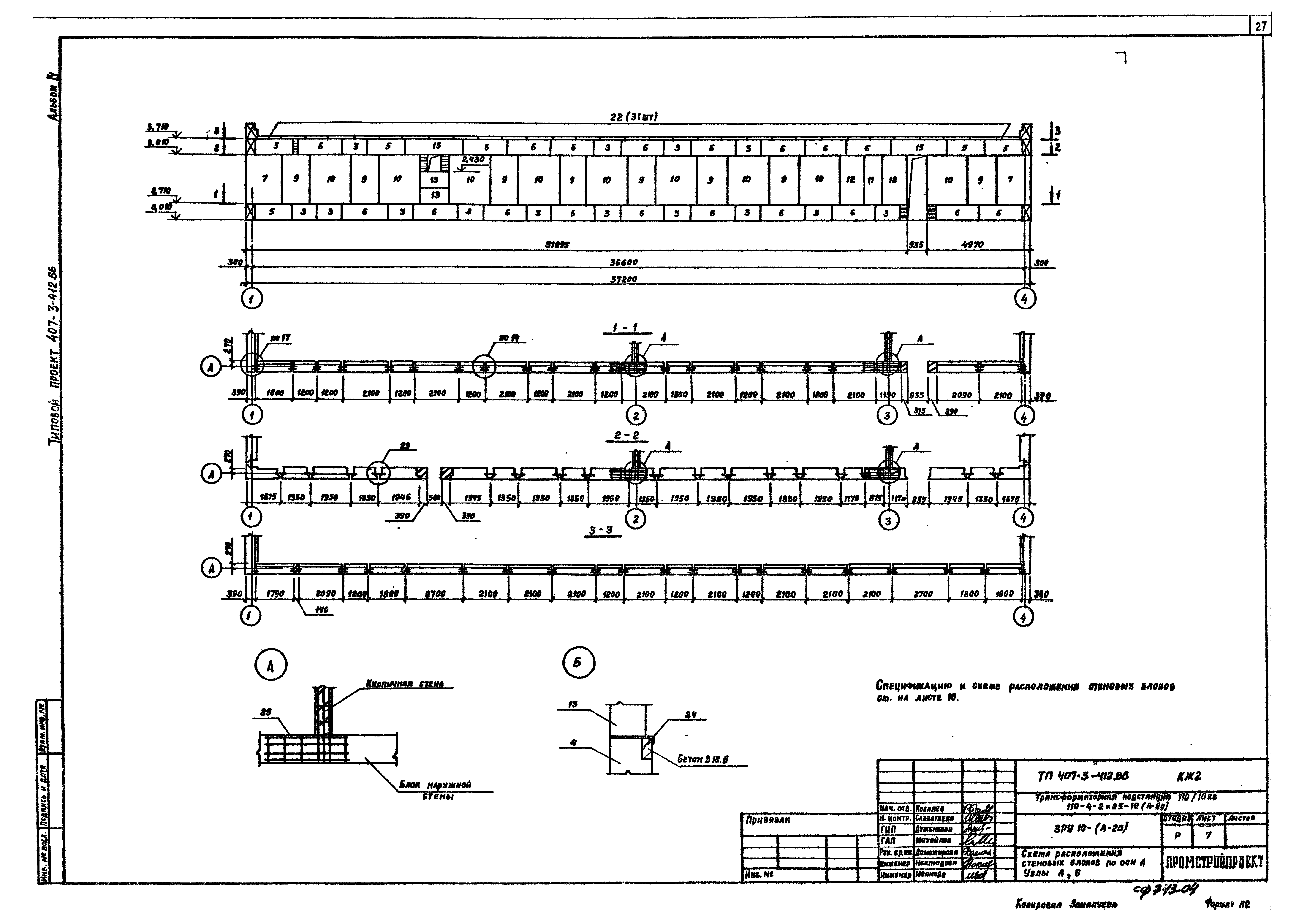
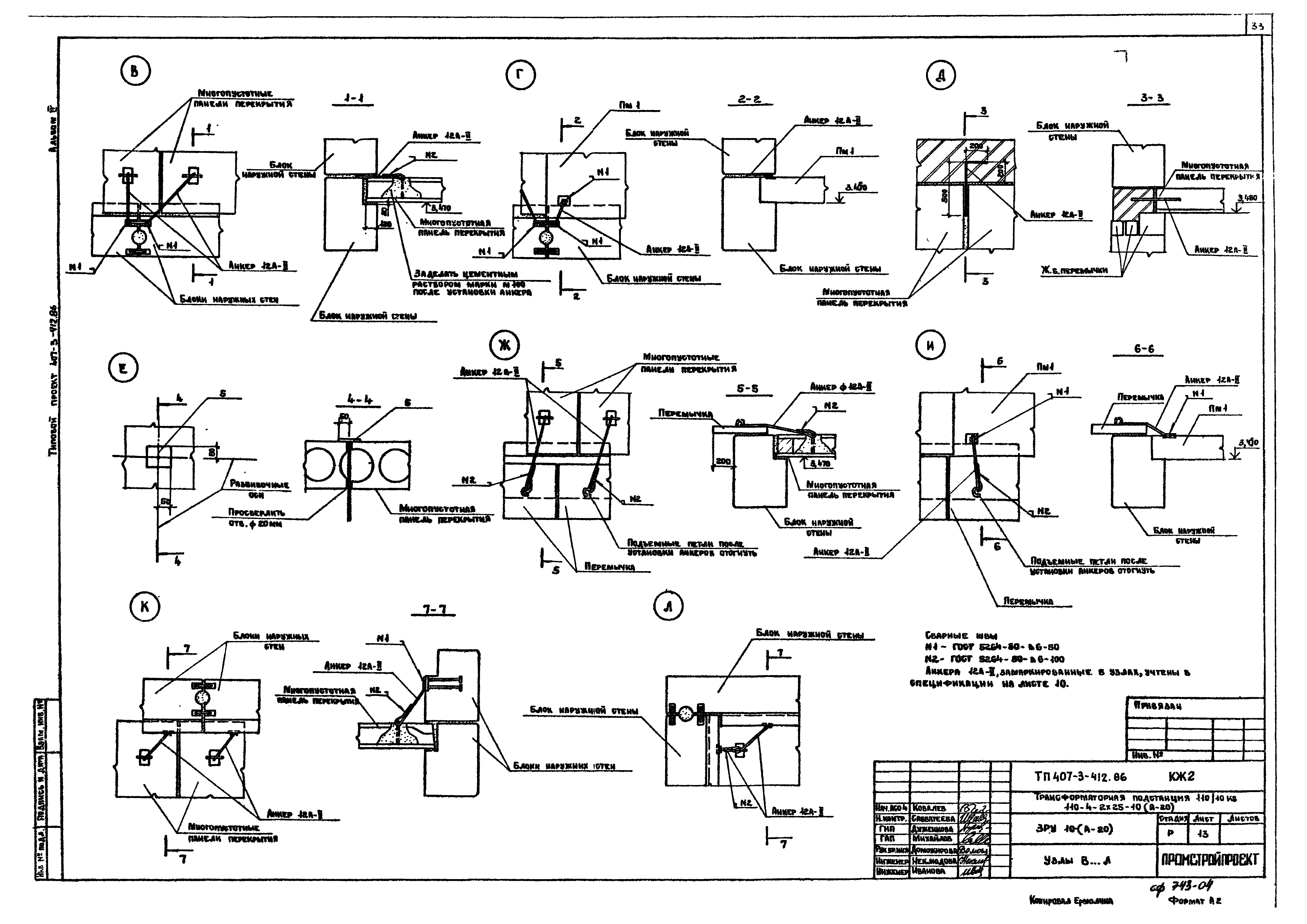
| Оглавление: | ТП 407-3-412.86 Титульный лист ТП 407-3-412.86 Опись альбома ТП 407-3-412.86-АР-1 Общие данные (начало) ТП 407-3-412.86-АР-2 Общие данные (окончание) ТП 407-3-412.86-АР-3 2х секционное РУ-10 кВ. План на отм. 0.000. Фрагмент 1. Узел 1 ТП 407-3-412.86-АР-4 4х секционное РУ-10 кВ. План на отм. 0.000. Фрагмент 1. Узел 1 ТП 407-3-412.86-АР-5 Разрез 1-1. План кровли. Планы ограждения. Узлы 2,3 ТП 407-3-412.86-АР-6 Разрезы 2-2,3-3,4-4. Узлы 4...7 ТП 407-3-412.86-АР-7 2х секционное РУ-10 кВ. Фасады 1-4,4-1,А-Б,Б-А ТП 407-3-412.86-АР-8 4х секционное РУ-10 кВ. Фасады 1-4,4-1,А-Б,Б-А ТП 407-3-412.86-АР-9 Планы полов. Схема раскладки щитов. Узлы 8,9 ТП 407-3-412.86-АР-10 2х секционное РУ-10кВ. Схема установки закладных изделий в каналах ТП 407-3-412.86-АР-11 4х секционное РУ-10кВ. Схема установки закладных изделий в каналах ТП 407-3-412.86-АР-12 2х секционное РУ-10кВ. Схема установки закладных изделий в полу на отм. 0.000 ТП 407-3-412.86-АР-13 4х секционное РУ-10кВ. Схема установки закладных изделий в полу на отм. 0.000 ТП 407-3-412.86-АР-14 Сечения 5-5...8-8 ТП 407-3-412.86-АР-15 Спецификации ТП 407-3-412.86-АР-16 Узлы 10...18 ТП 407-3-412.86-АР-17 Узлы 19...26 ТП 407-3-412.86-АР-18 Узлы 27...33 ТП 407-3-412.86-КЖ2-1 Общие данные ТП 407-3-412.86-КЖ2-2 Схема расположения фундаментов. Развертка блоков по осям А и Б ТП 407-3-412.86-КЖ2-3 Развертка блоков по осям 1,2,4. Схема расположения элементов канала 1 ТП 407-3-412.86-КЖ2-4 Приямки 1,2. Участки монолитные УМ1,УМ2 ТП 407-3-412.86-КЖ2-5 Канал 2 ТП 407-3-412.86-КЖ2-6 Участок монолитный УМ3 ТП 407-3-412.86-КЖ2-7 Схема расположения стеновых блоков по оси А. Узлы А,Б ТП 407-3-412.86-КЖ2-8 2х секционное РУ-10 кВ. Схема расположения стеновых блоков по оси Б ТП 407-3-412.86-КЖ2-9 4х секционное РУ-10 кВ. Схема расположения стеновых блоков по оси Б ТП 407-3-412.86-КЖ2-10 Схема расположения стеновых блоков по осям 1 и 4 ТП 407-3-412.86-КЖ2-11 Схема расположения элементов покрытия ТП 407-3-412.86-КЖ2-12 Схема крепления поясных блоков к плитам покрытия. Плита монолитная ПМ1 ТП 407-3-412.86-КЖ2-13 Узлы В...Л ТП 407-3-412.86-ВК-1 Общие данные. План на отм. 0.000. Схемы систем В1,К1 ТП 407-3-412.86-ОВ-1 Общие данные ТП 407-3-412.86-ОВ-2 План на отм. 0.000, разрез 1-1. Сечение 1-1, схемы систем ВЕ1,ВЕ2, спецификация отопительно-вентиляционнных установок ТП 407-3-412.86-ОВ-3 Схема системы отопления, схема узла ввода тепловой сети |
| Разработан: | ГПИ Промстройпроект |
| Утверждён: | 16.07.1986 Минмонтажспецстрой СССР (USSR Minmontazhspetsstroy ) |





































