Скачать Типовой проект 903-1-220.86 Альбом 3. Водоподготовка. Газооборудование. МазутоснабжениеДата актуализации: 01.01.2021
|
| Обозначение: | Типовой проект 903-1-220.86 |
| Обозначение англ: | 903-1-220.86 |
| Статус: | действует |
| Название рус.: | Альбом 3. Водоподготовка. Газооборудование. Мазутоснабжение |
| Дата добавления в базу: | 01.09.2013 |
| Дата актуализации: | 01.01.2021 |
| Дата введения: | 09.01.1986 |
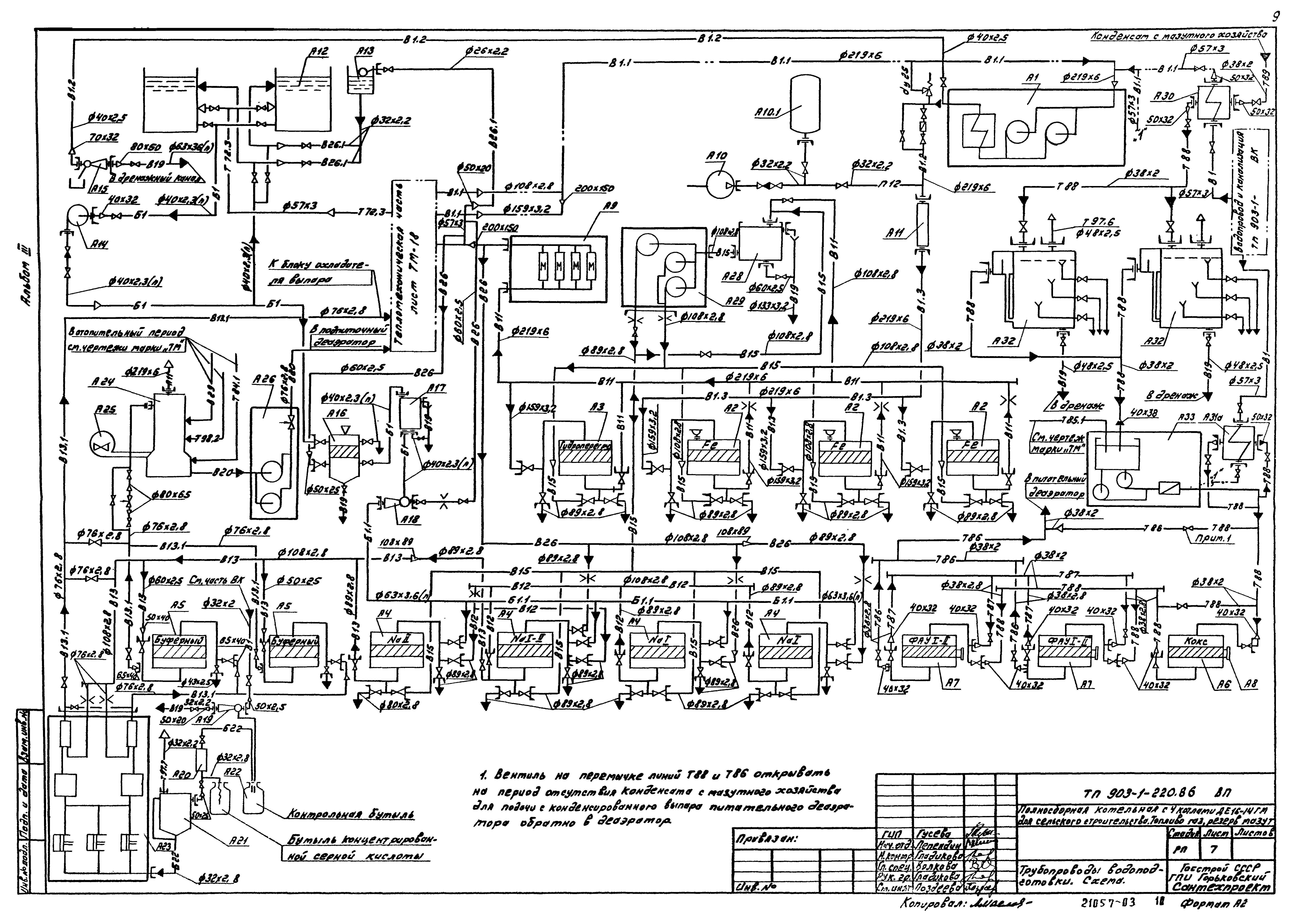
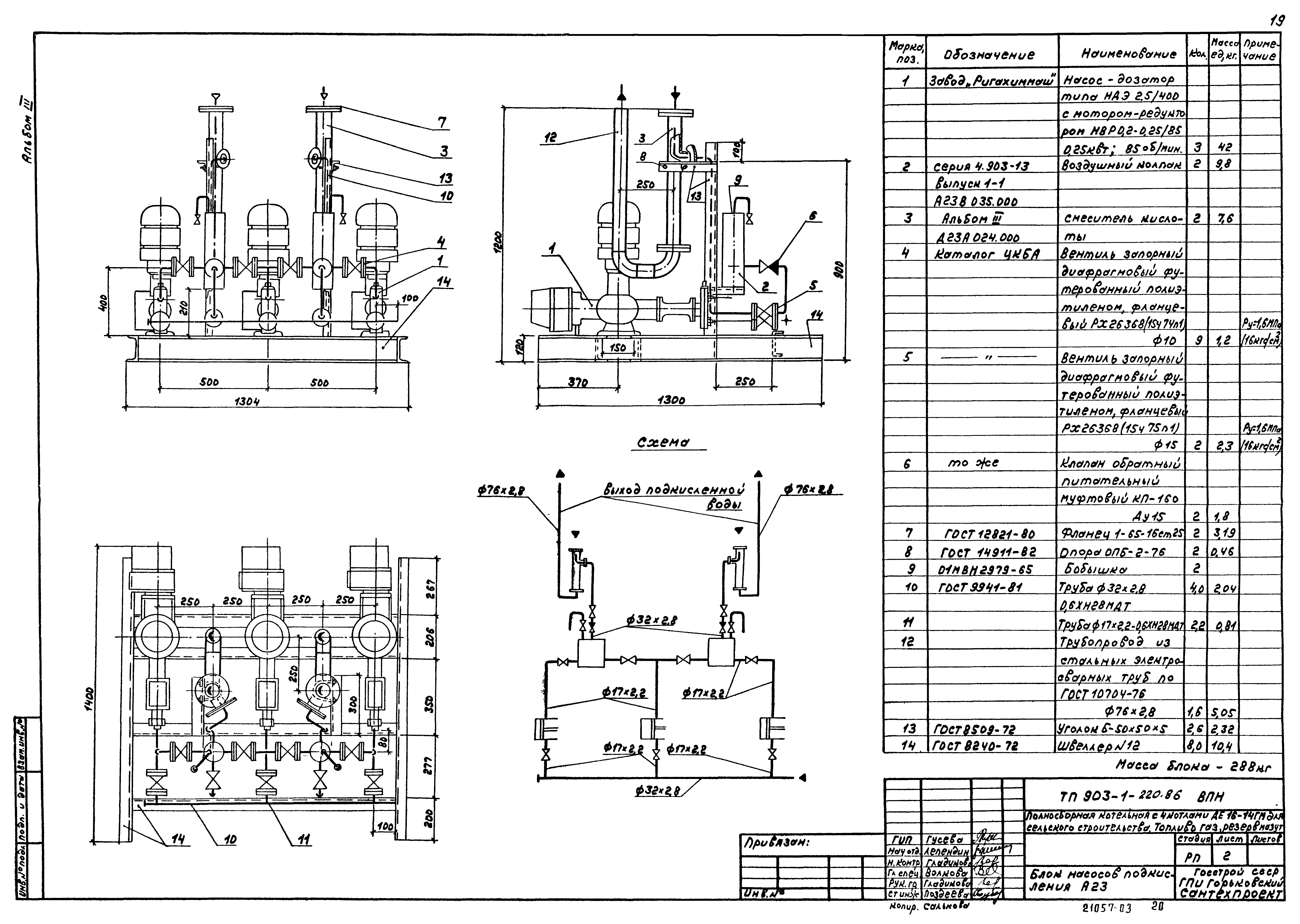
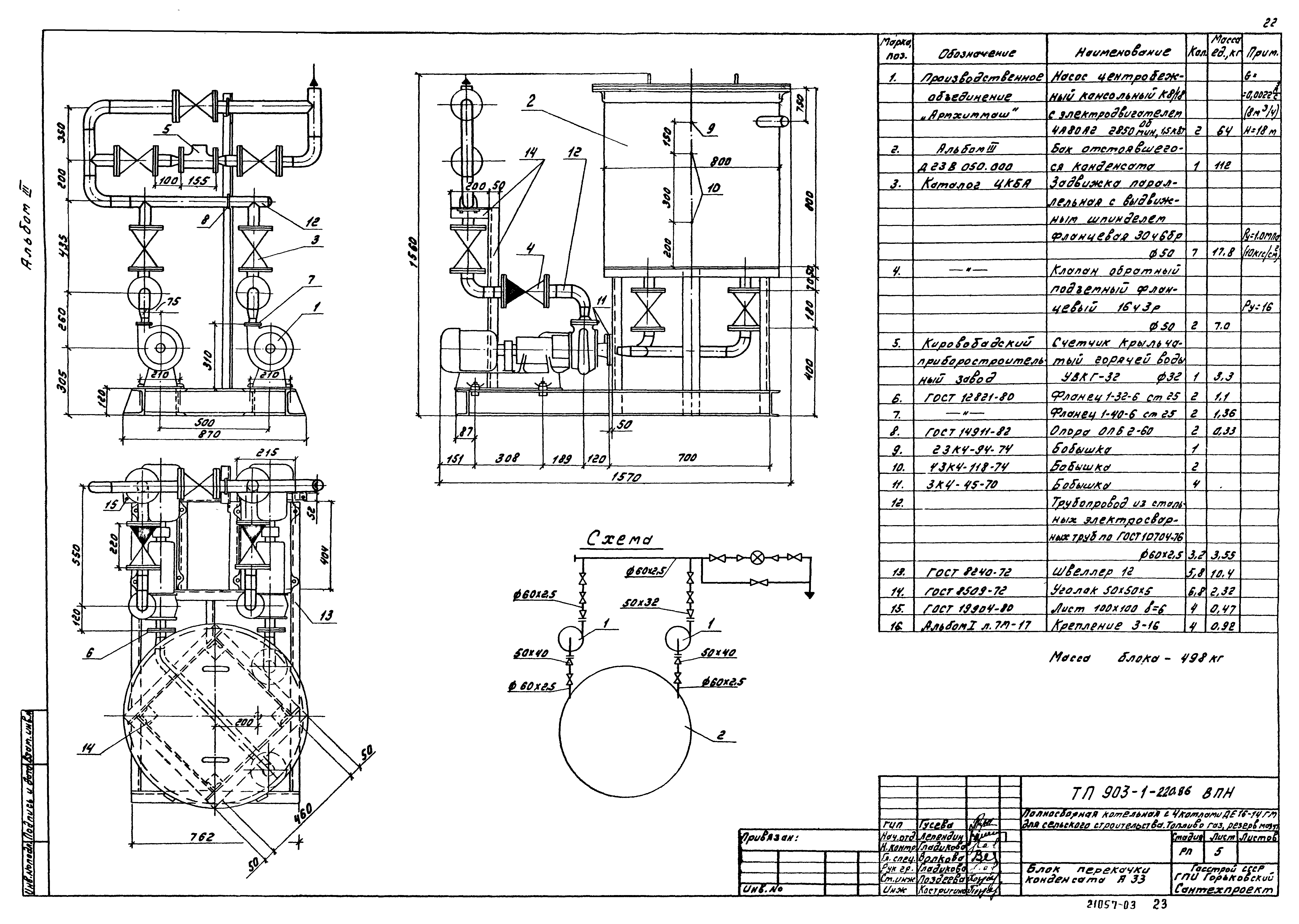
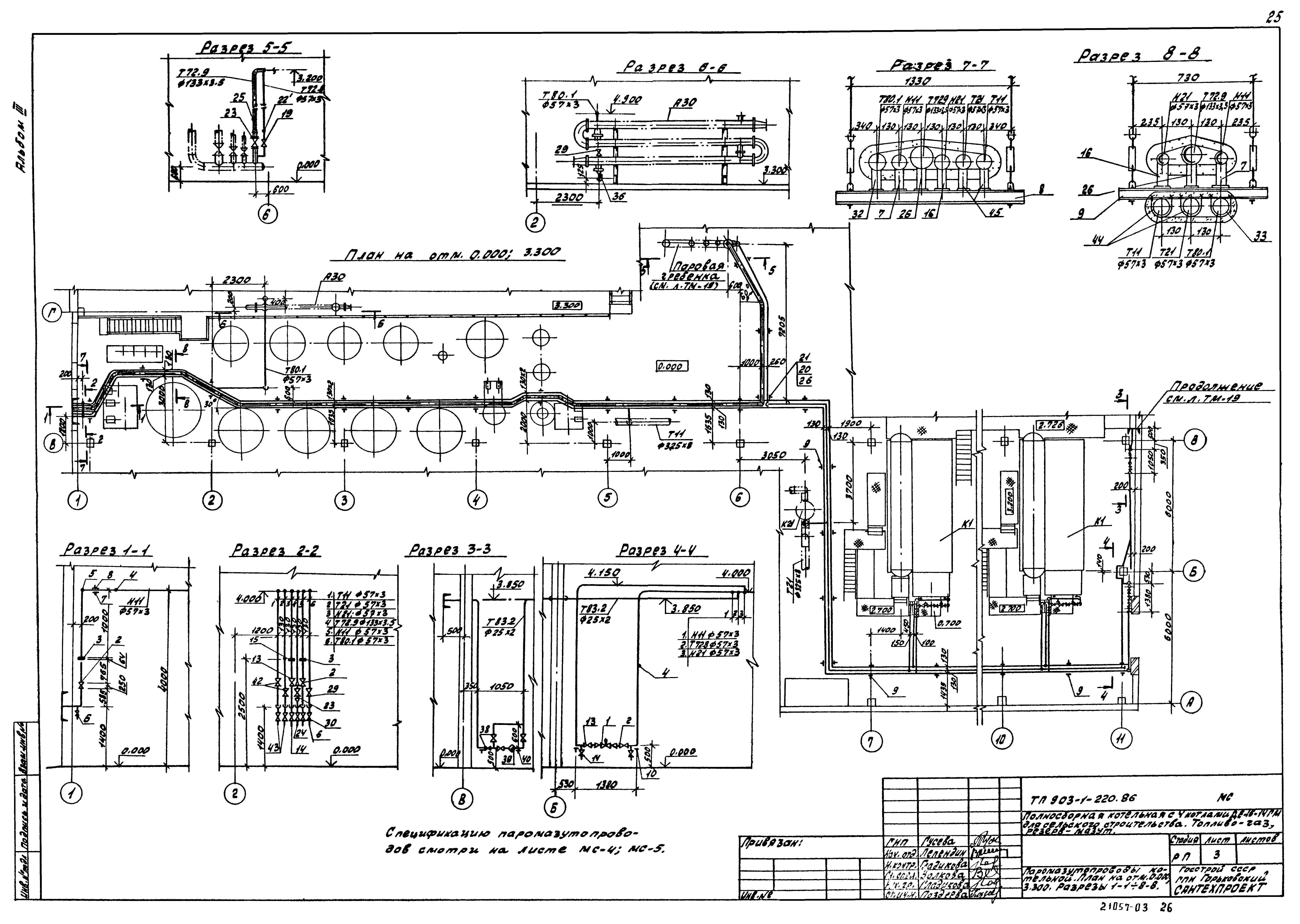
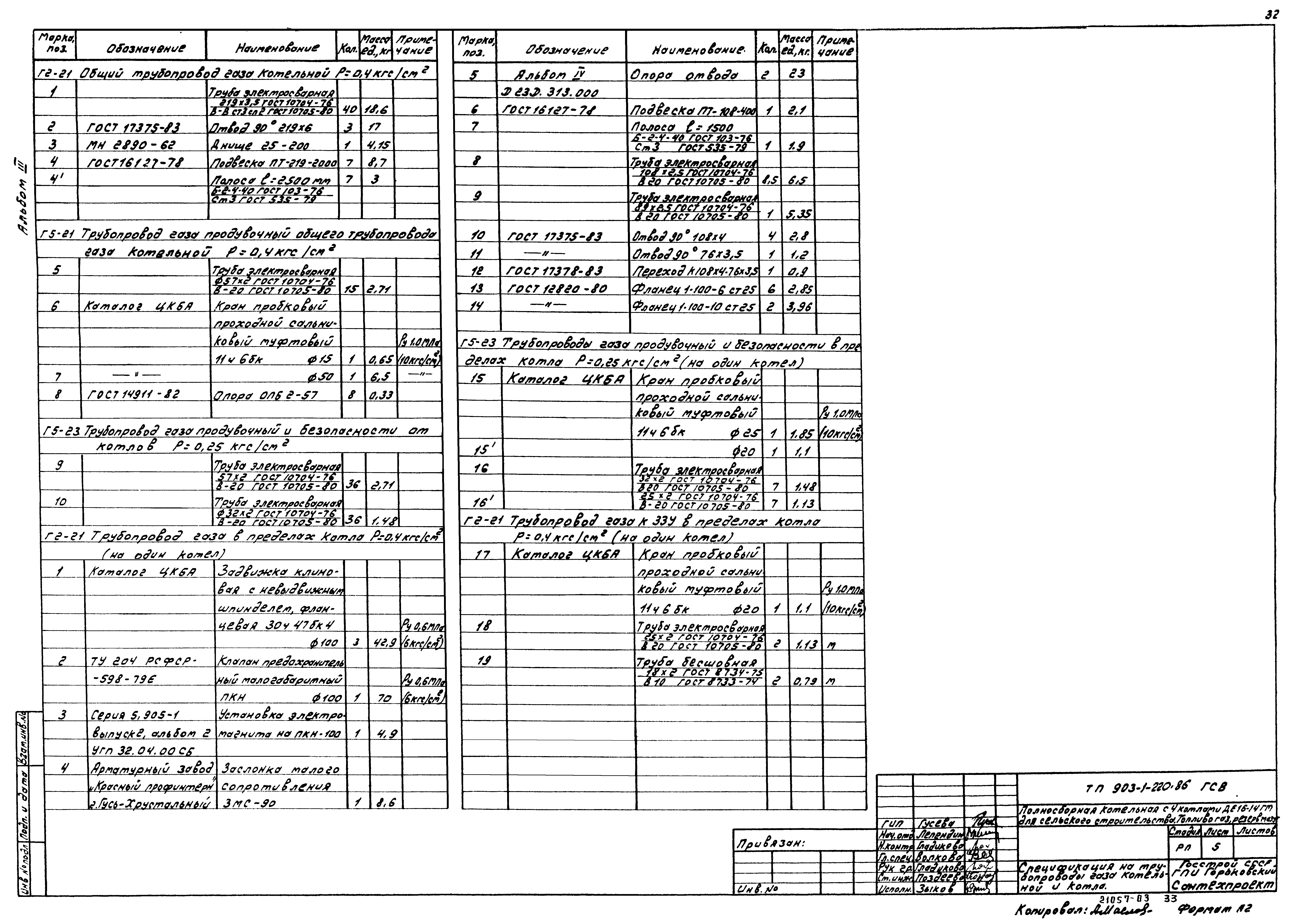
| Оглавление: | ТП 903-1-220.86 Содержание альбома ТП 903-1-220.86-ВП Чертежи марки ВП ТП 903-1-220.86-ВП-1 Общие данные (начало) ТП 903-1-220.86-ВП-2 Общие данные (продолжение) ТП 903-1-220.86-ВП-3 Общие данные (продолжение) ТП 903-1-220.86-ВП-4 Общие данные (продолжение) ТП 903-1-220.86-ВП-5 Общие данные (окончание) ТП 903-1-220.86-ВП-6 Компоновка оборудования. План на отм. 0.000. План-вид сверху. Разрез 1-1 ТП 903-1-220.86-ВП-7 Трубопроводы водоподготовки. Схема ТП 903-1-220.86-ВП-8 Трубопроводы. План-вид сверху в осях 1-5. Разрез 1-1 ТП 903-1-220.86-ВП-9 Трубопроводы. План-вид сверху в осях 5-7. Разрезы 2-2;3-3 ТП 903-1-220.86-ВП-10 Трубопроводы. Разрезы 4-4;5-5;6-6. Ловушка кислоты ТП 903-1-220.86-ВП-11 Трубопроводы бункера соли. План. Разрезы 1-1;2-2;3-3. Спецификация (начало) ТП 903-1-220.86-ВП-12 Трубопроводы бункера соли. План. Разрезы 1-1;2-2;3-3. Спецификация (продолжение) ТП 903-1-220.86-ВП-13 Трубопроводы бункера соли. План. Разрезы 1-1;2-2;3-3. Спецификация (продолжение) ТП 903-1-220.86-ВП-14 Трубопроводы бункера соли. План. Разрезы 1-1;2-2;3-3. Спецификация (продолжение) ТП 903-1-220.86-ВП-15 Трубопроводы бункера соли. План. Разрезы 1-1;2-2;3-3. Спецификация (окончание) ТП 903-1-220.86-ВПИ Чертежи марки ВПИ ТП 903-1-220.86-ВПИ-1 Общие данные. Блок магнитной обработки воды А9 ТП 903-1-220.86-ВПИ-2 Блок насосов подкисления А23 ТП 903-1-220.86-ВПИ-3 Блок насосов декарбонизированной воды А26 ТП 903-1-220.86-ВПИ-4 Блок насосов промывочной воды А29 ТП 903-1-220.86-ВПИ-5 Блок перекачки конденсата А33 ТП 903-1-220.86-МС Чертежи марки МС ТП 903-1-220.86-МС-1 Общие данные ТП 903-1-220.86-МС-2 Схема паромазутопроводов котельной. Ведомость теплоизоляционных конструкций ТП 903-1-220.86-МС-3 Паромазутопроводы котельной. План на отм. 0.000;3.300. Разрезы 1-1÷8-8 ТП 903-1-220.86-МС-4 Паромазутопроводы котлоагрегата ДЕ16-14ГМ. Спецификация (начало) ТП 903-1-220.86-МС-5 Паромазутопроводы. Спецификация (окончание) ТП 903-1-220.86-ГСВ Чертежи марки ГСВ ТП 903-1-220.86-ГСВ-1 Общие данные ТП 903-1-220.86-ГСВ-2 Схема трубопроводов газа котельной ТП 903-1-220.86-ГСВ-3 Трубопроводы газа котельной. План на отм. 0.000. Разрезы 1-1;2-2 ТП 903-1-220.86-ГСВ-4 Трубопроводы газа котла ДЕ16-14ГМ. План. Вид с фронта. Разрез 1-1 ТП 903-1-220.86-ГСВ-5 Спецификация на трубопроводы газа котельной и котла ТП 903-1-220.86-ГСВ-6 Газорегуляторная установка. План. Разрез 1-1 ТП 903-1-220.86-ГСВ-7 Спецификация на ГРУ |
| Разработан: | Горьковский Сантехпроект |
| Утверждён: | 07.09.1985 Минсельхоз СССР (USSR Minselkhoz 60-ЭГ) |



































