Скачать Типовой проект 407-1-93.87 Альбом 1. Общая пояснительная записка. Тепломеханическая и электрическая частиДата актуализации: 01.01.2021
|
| Обозначение: | Типовой проект 407-1-93.87 |
| Обозначение англ: | 407-1-93.87 |
| Статус: | не определен законодательством |
| Название рус.: | Альбом 1. Общая пояснительная записка. Тепломеханическая и электрическая части |
| Дата добавления в базу: | 01.09.2013 |
| Дата актуализации: | 01.01.2021 |
| Дата введения: | 08.04.1987 |
| Дата окончания срока действия: | 30.06.2003 |
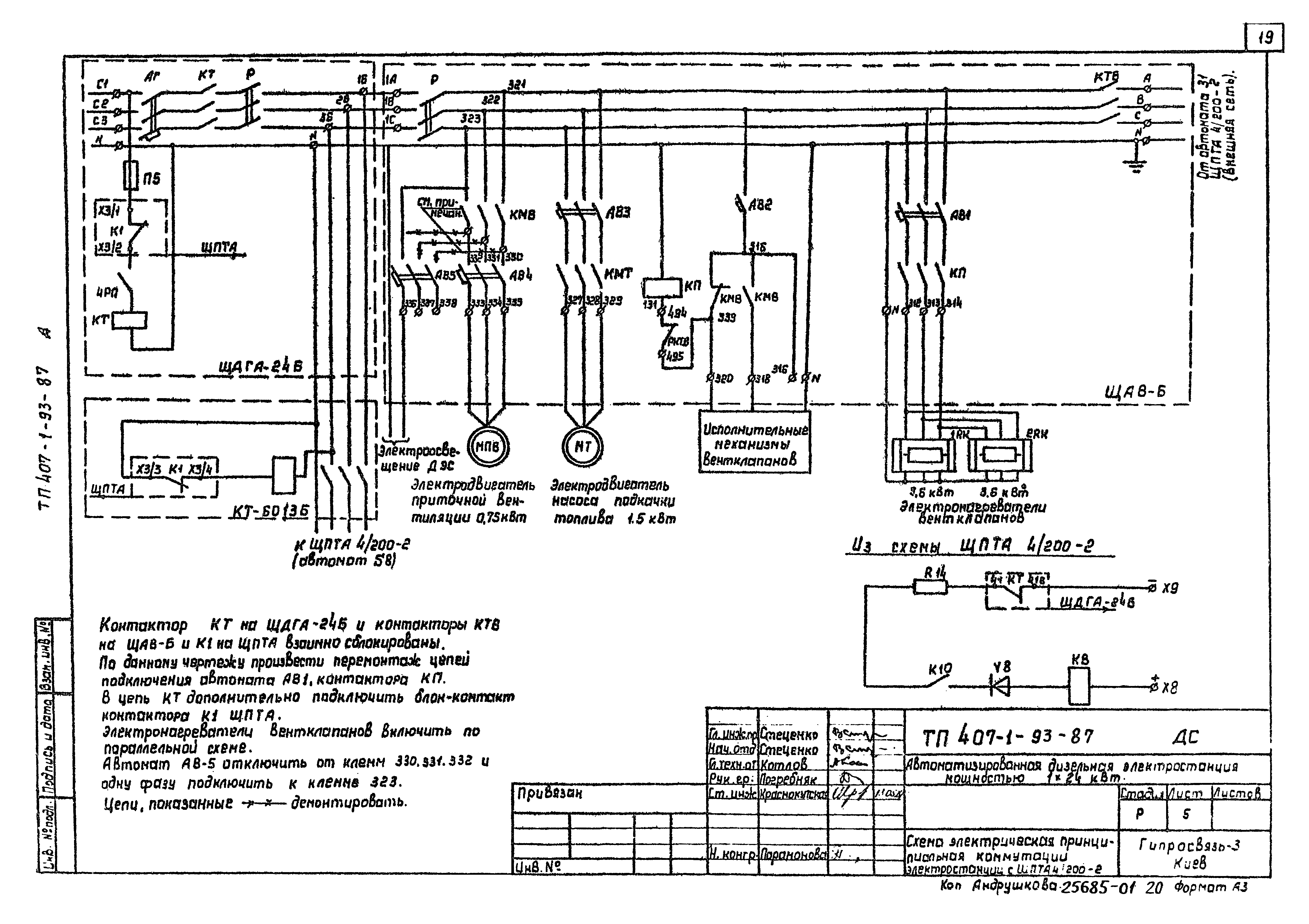
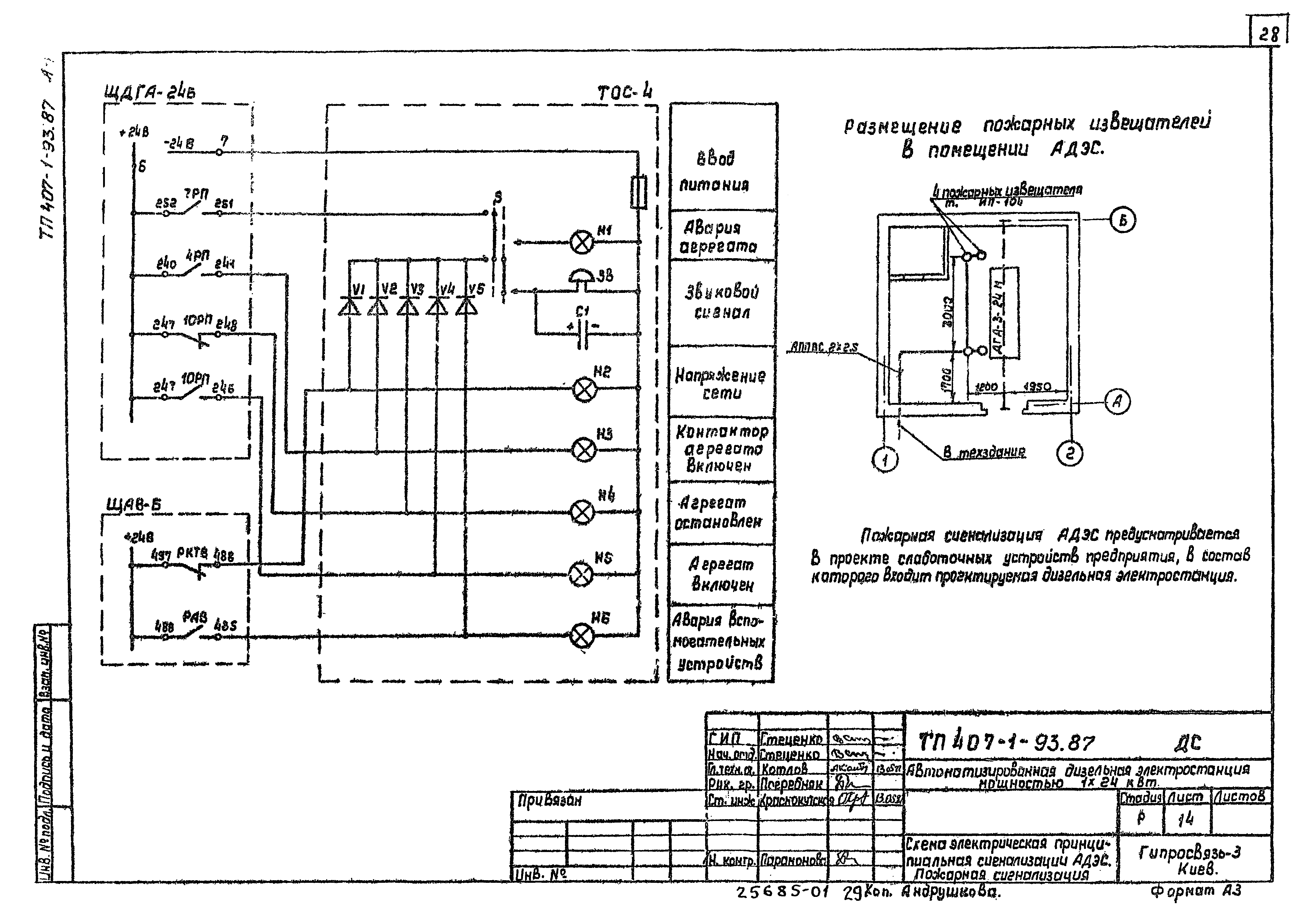
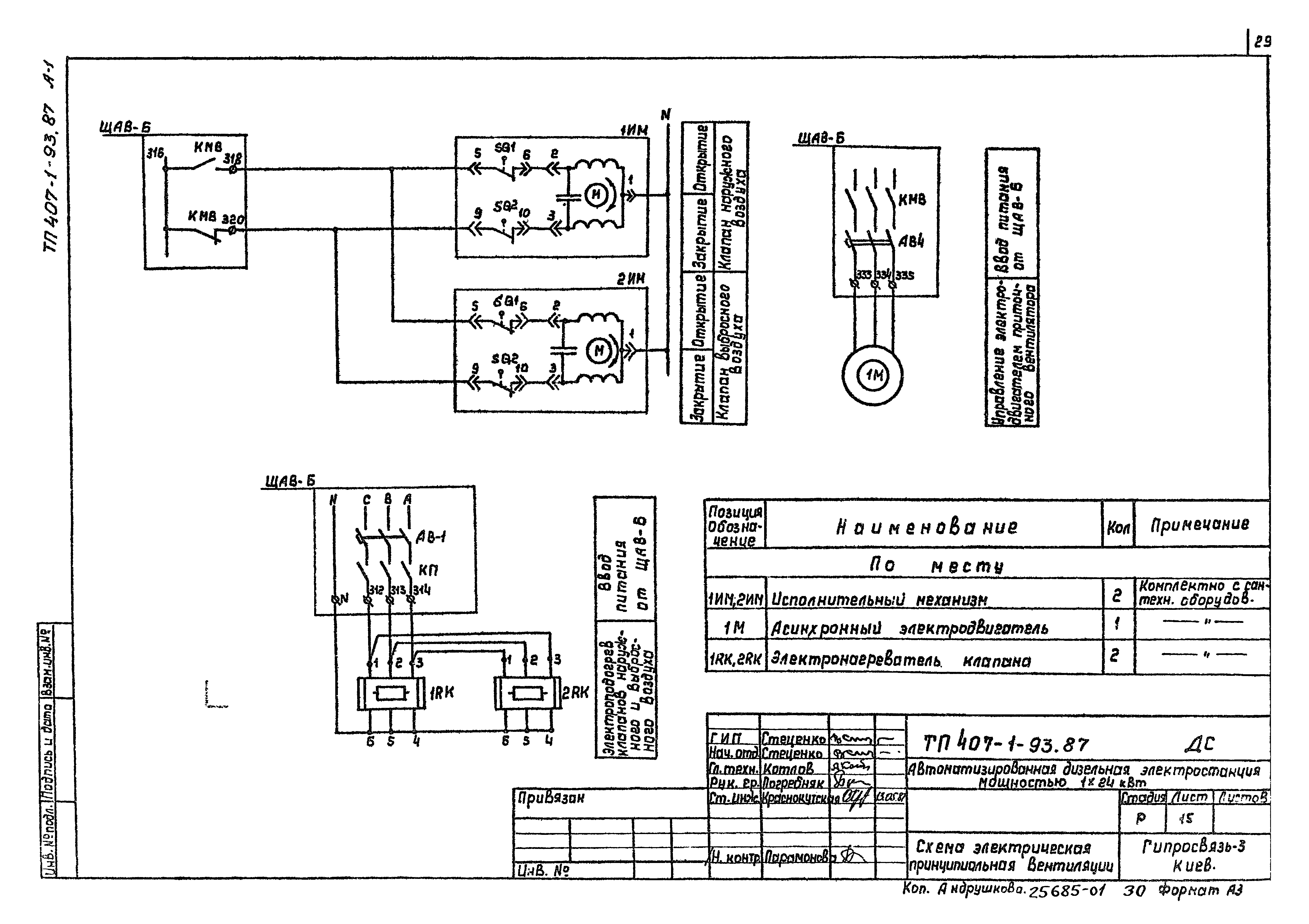
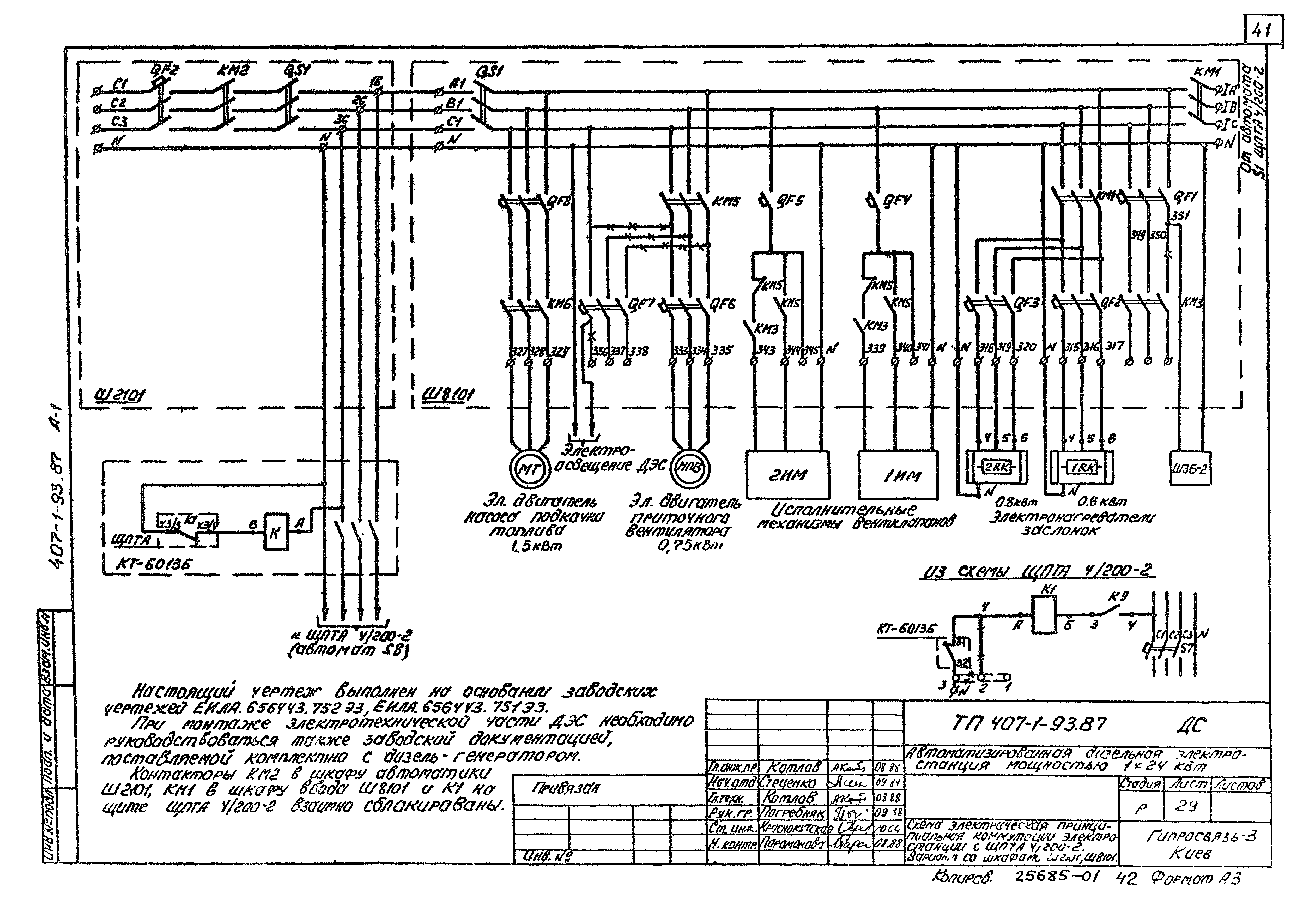
| Оглавление: | ТП 407-1-93.87 Содержание ТП 407-1-93.87-ПЗ Общая пояснительная записка ТП 407-1-93.87-ДС-1,2 Общие данные ТП 407-1-93.87-ДС-3 План размещения оборудования и разрез ТП 407-1-93.87-ДС-4 Схема электрическая принципиальная электростанции с ЩПТА 4/200-2 ТП 407-1-93.87-ДС-5 Схема электрическая принципиальная электростанции с ЩПТА 4/200-2 ТП 407-1-93.87-ДС-6 Схема электрическая принципиальная электростанции без ЩПТА ТП 407-1-93.87-ДС-7 Схема электрическая принципиальная электростанции без ЩПТА ТП 407-1-93.87-ДС-8,9 Схема подключений ТП 407-1-93.87-ДС-10-13 Таблица кабельных соединений ТП 407-1-93.87-ДС-14 Схема электрическая принципиальная сигнализации АДЭС. Пожарная сигнализация ТП 407-1-93.87-ДС-15 Схема электрическая принципиальная вентиляции ТП 407-1-93.87-ДС-16 Зануление оборудования ТП 407-1-93.87-ДС-17 Схема принципиальная трубопроводов топлива и масла ТП 407-1-93.87-ДС-18,19 Схема монтажная трубопроводов топлива и масла ТП 407-1-93.87-ДС-20,21 Трубопровод выпускной ТП 407-1-93.87-ДС-22 Трубопровод выпускной. Сборочный чертеж ТП 407-1-93.87-ДС-23,24 Труба вытяжная ТП 407-1-93.87-ДС-25 Труба вытяжная. Сборочный чертеж ТП 407-1-93.87-ДС-26 Наконечник вентиляционный ТП 407-1-93.87-ДС-27 Теплоизоляция выпускного трубопровода ТП 407-1-93.87-ДС-28 Схема электрическая принципиальная электростанции с ЩПТА 4/200-2. Вариант со шкафами Ш2101, Ш8101 ТП 407-1-93.87-ДС-29 Схема электрическая принципиальная коммутации электростанции с ЩПТА 4/200-2. Вариант со шкафами Ш2101, Ш8102 ТП 407-1-93.87-ДС-30 Схема электрическая принципиальная электростанции без ЩПТА. Вариант со шкафами Ш2101, Ш8103 ТП 407-1-93.87-ДС-31 Схема электрическая принципиальная коммутации электростанции без ЩПТА. Вариант со шкафами Ш2101, Ш8104 ТП 407-1-93.87-ДС-32-34 Схема подключений. Вариант со шкафами Ш2101, Ш8105 ТП 407-1-93.87-ДС-35-39 Таблица кабельных соединений. Вариант со шкафами Ш2101, Ш8106 ТП 407-1-93.87-ДС-40 Схема электрическая принципиальная сигнализации АДЭС. Вариант со шкафами Ш2101, Ш8107 ТП 407-1-93.87-ДС-41 Схема электрическая принципиальная вентиляции. Вариант со шкафами Ш2101, Ш8108 |
| Разработан: | Гипросвязь - 3 |
| Утверждён: | 08.04.1987 Министерство связи СССР (173) |





















































