Скачать Типовой проект 407-1-93.87 Альбом 3. Архитектурно-строительные решения. Отопления и вентиляция. Вариант здания в бетонных блоках (из ТП 407-1-92.87)Дата актуализации: 01.01.2021
|
| Обозначение: | Типовой проект 407-1-93.87 |
| Обозначение англ: | 407-1-93.87 |
| Статус: | не определен законодательством |
| Название рус.: | Альбом 3. Архитектурно-строительные решения. Отопления и вентиляция. Вариант здания в бетонных блоках (из ТП 407-1-92.87) |
| Дата добавления в базу: | 01.09.2013 |
| Дата актуализации: | 01.01.2021 |
| Дата введения: | 06.04.1987 |
| Дата окончания срока действия: | 30.06.2003 |
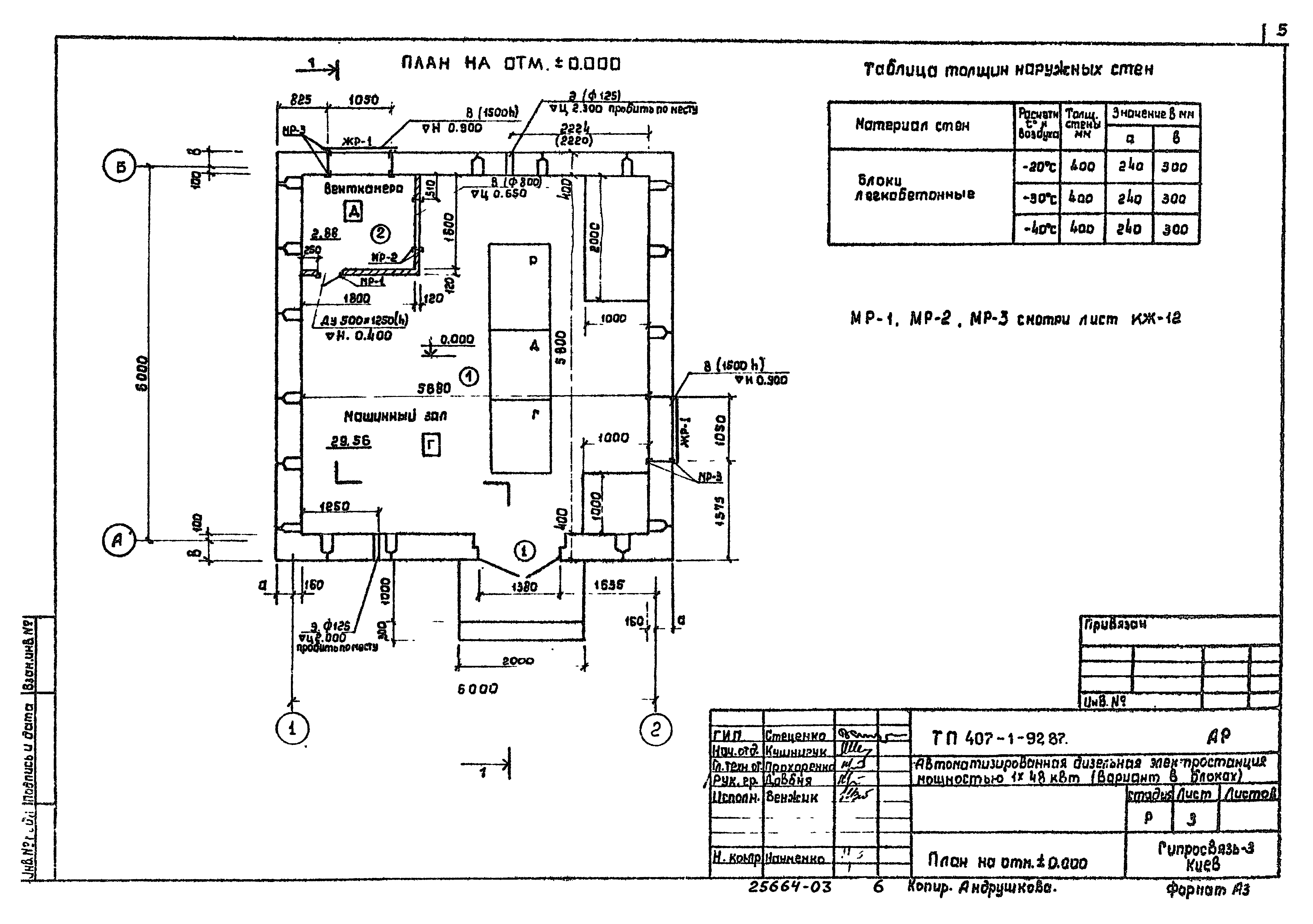
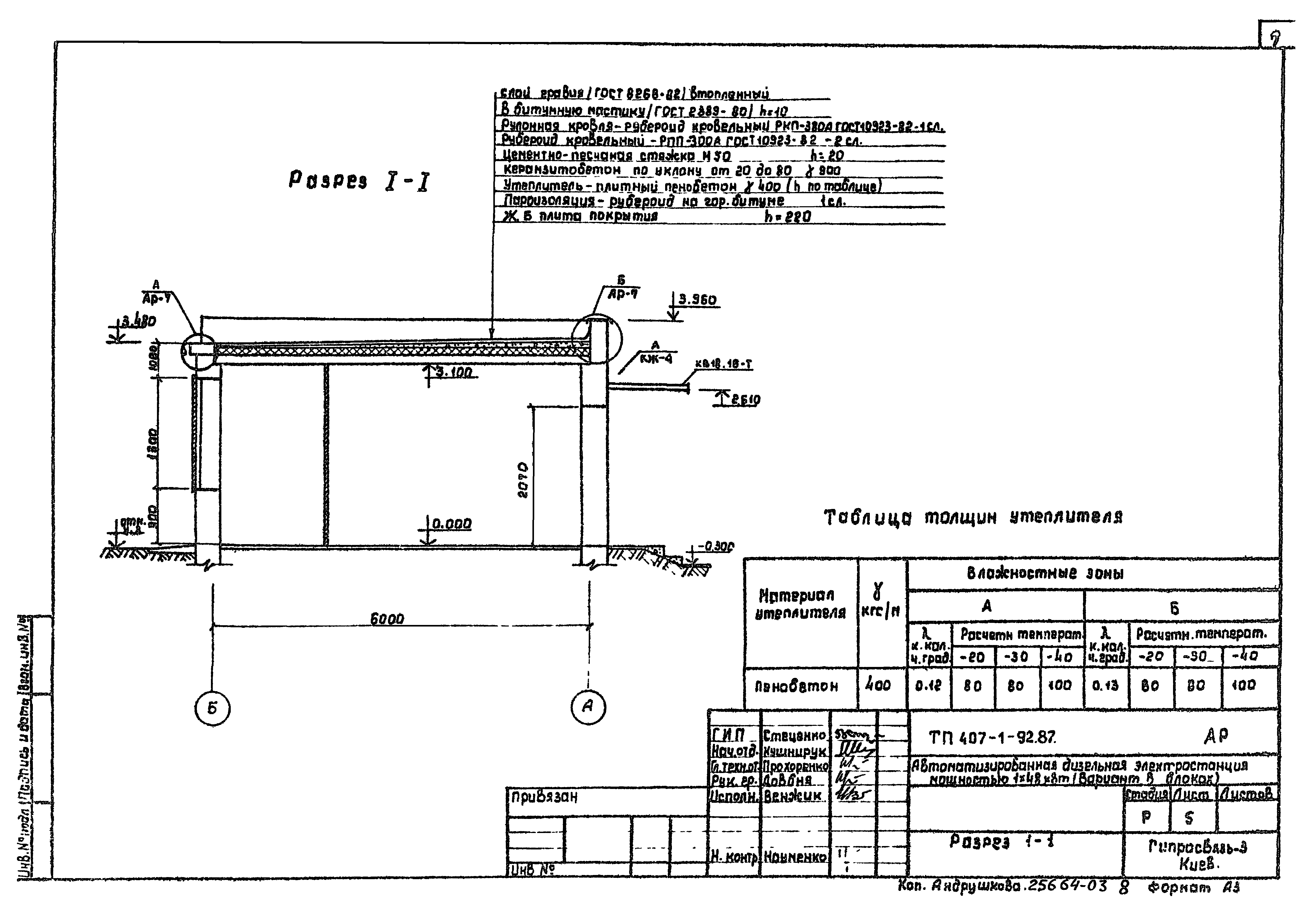
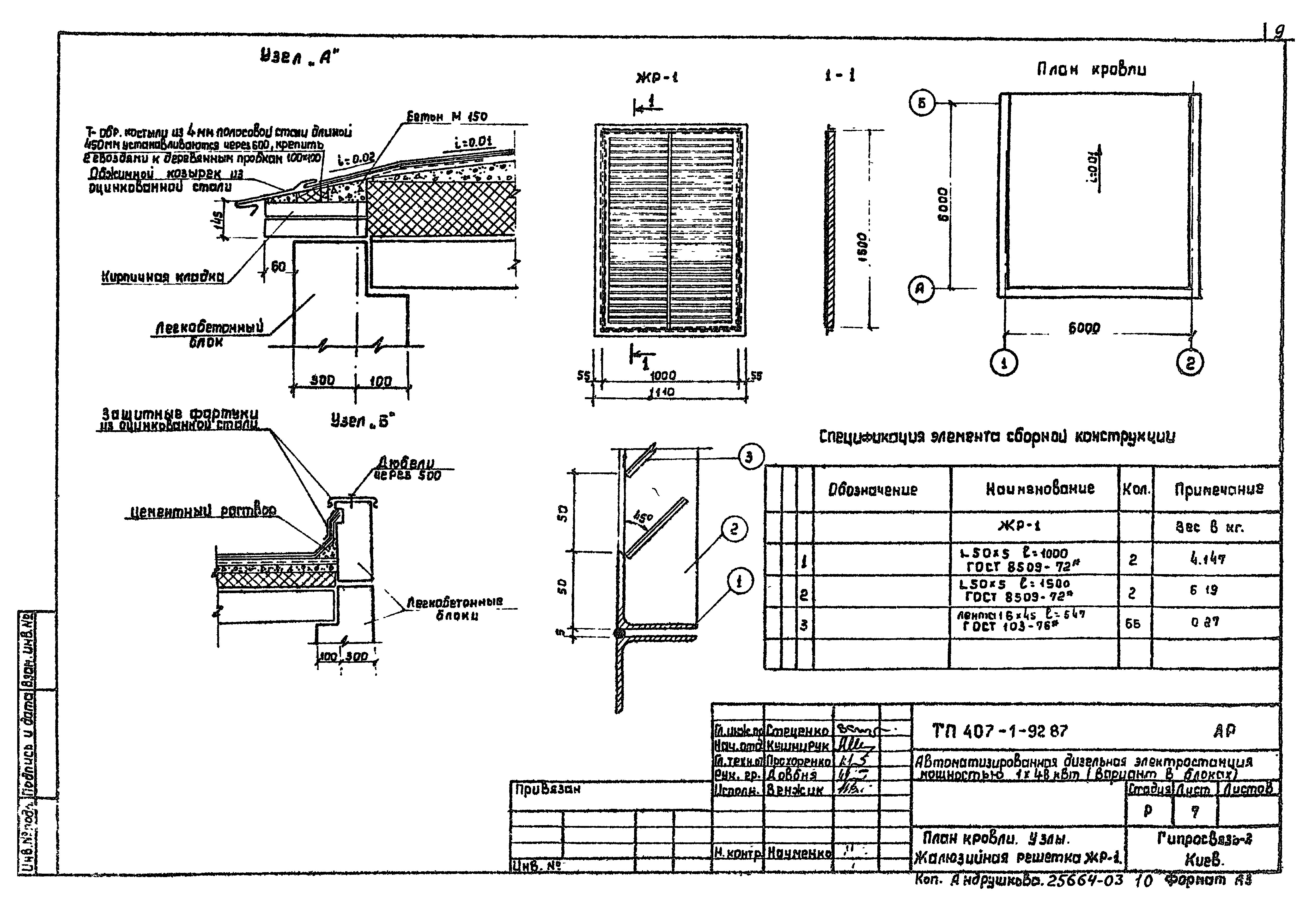
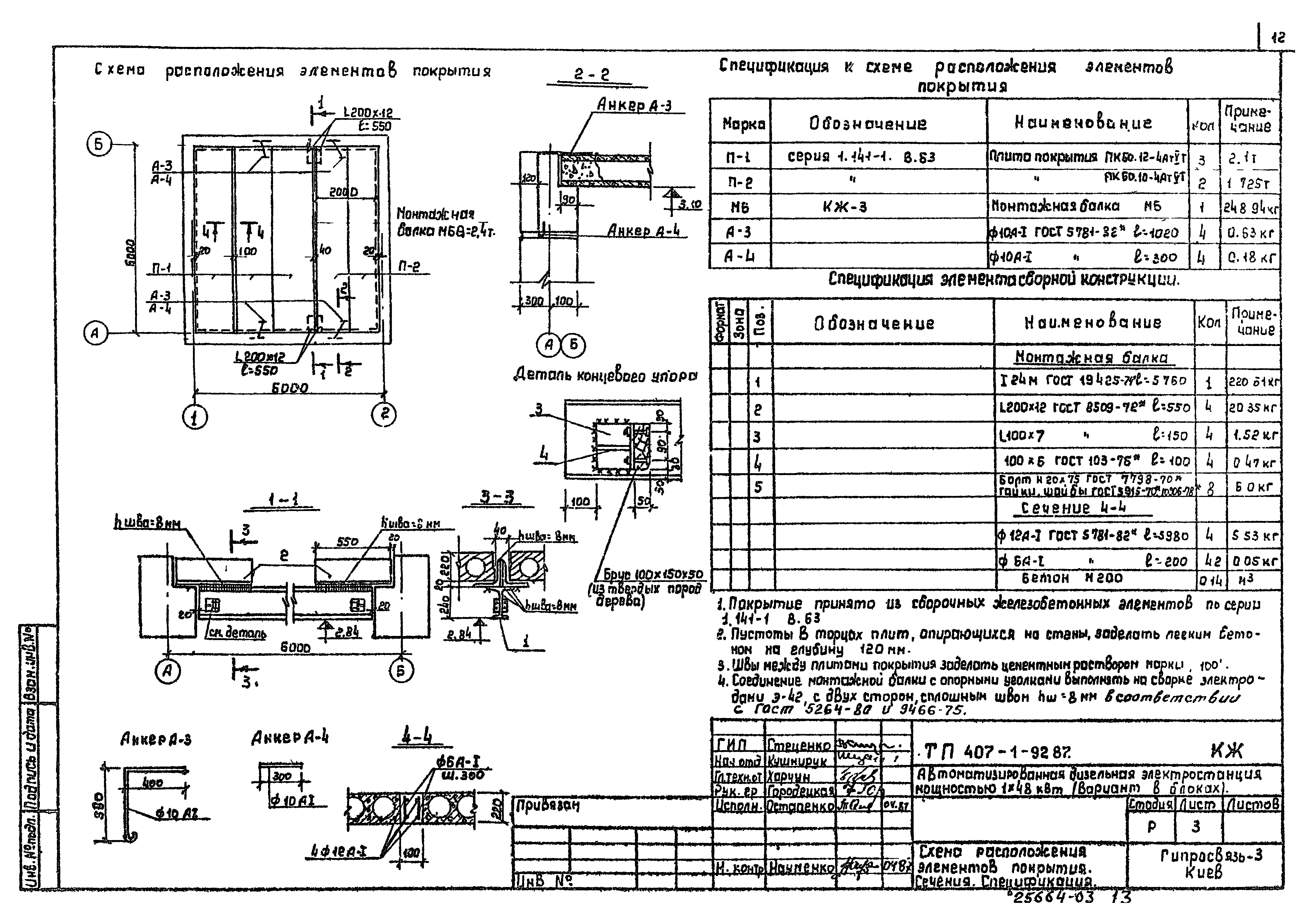
| Оглавление: | ТП 407-1-92.87 Титульный лист ТП 407-1-92.87 Содержание альбома ТП 407-1-92.87-АР Чертежи марки АР ТП 407-1-92.87-АР-1 Общие данные (начало) ТП 407-1-92.87-АР-2 Общие данные (окончание) ТП 407-1-92.87-АР-3 План на отм. ±0.000 ТП 407-1-92.87-АР-4 Фасады 1-2,2-1,А-Б,Б-А ТП 407-1-92.87-АР-5 Разрез 1-1 ТП 407-1-92.87-АР-6 Ведомость перемычек. Ведомость проемов. Ведомость отделки помещений. Экспликация полов ТП 407-1-92.87-АР-7 План кровли. Узлы. Жалюзийная решетка ЖР-1 ТП 407-1-92.87-КЖ Чертежи марки КЖ ТП 407-1-92.87-КЖ-1 Общие данные ТП 407-1-92.87-КЖ-2 Схема расположения элементов фундаментов ТП 407-1-92.87-КЖ-3 Схема расположения элементов покрытия. Сечения, спецификация ТП 407-1-92.87-КЖ-4 Развертки блоков стен по осям "А","Б","1" и "2". Спецификация ТП 407-1-92.87-КЖ-5 Схема расположения элементов подпольных каналов и закладных деталей ТП 407-1-92.87-КЖ-6 Узлы и детали подпольных каналов ТП 407-1-92.87-КЖ-7 Фундамент дизель-генератора типа ДГА-48 м1 ТП 407-1-92.87-КЖ-8 Фундамент дизель-генератора типа ДГА-24 м1 ТП 407-1-92.87-КЖ-9 Конструкция монолитных фундаментов под оборудование Ф-2,Ф-3 ТП 407-1-92.87-КЖ-10 Стакан для устройства гнезда под фундаментные болты. Фундаментный болт дизель-генератора ТП 407-1-92.87-КЖ-11 Металлические крышки К-1÷К-4 ТП 407-1-92.87-КЖ-12 Металлические рамки МР-1÷МР-3. Сетки С-1,С-2. Спецификация ТП 407-1-92.87-ОВ Чертежи марки ОВ ТП 407-1-92.87-ОВ-1 Общие данные (начало) ТП 407-1-92.87-ОВ-2 Общие данные (окончание) ТП 407-1-92.87-ОВ-3 План. Разрез 1-1. Спецификация ТП 407-1-92.87-ОВ-4 Схема системы отопления ТП 407-1-92.87-ЭО Чертежи марки ЭО ТП 407-1-92.87-ЭО-1 Общие данные ТП 407-1-92.87-ЭО-2 Электроосвещение. План |
| Разработан: | Гипросвязь - 3 |
| Утверждён: | 06.04.1987 Министерство связи СССР (167) |




























