Скачать Типовой проект 902-2-445.87 Альбом IV. Электротехническая часть. Автоматизация. Связь и сигнализацияДата актуализации: 01.01.2021
|
| Обозначение: | Типовой проект 902-2-445.87 |
| Обозначение англ: | 902-2-445.87 |
| Статус: | не определен законодательством |
| Название рус.: | Альбом IV. Электротехническая часть. Автоматизация. Связь и сигнализация |
| Дата добавления в базу: | 01.09.2013 |
| Дата актуализации: | 01.01.2021 |
| Дата введения: | 04.09.1987 |
| Дата окончания срока действия: | 30.06.2003 |
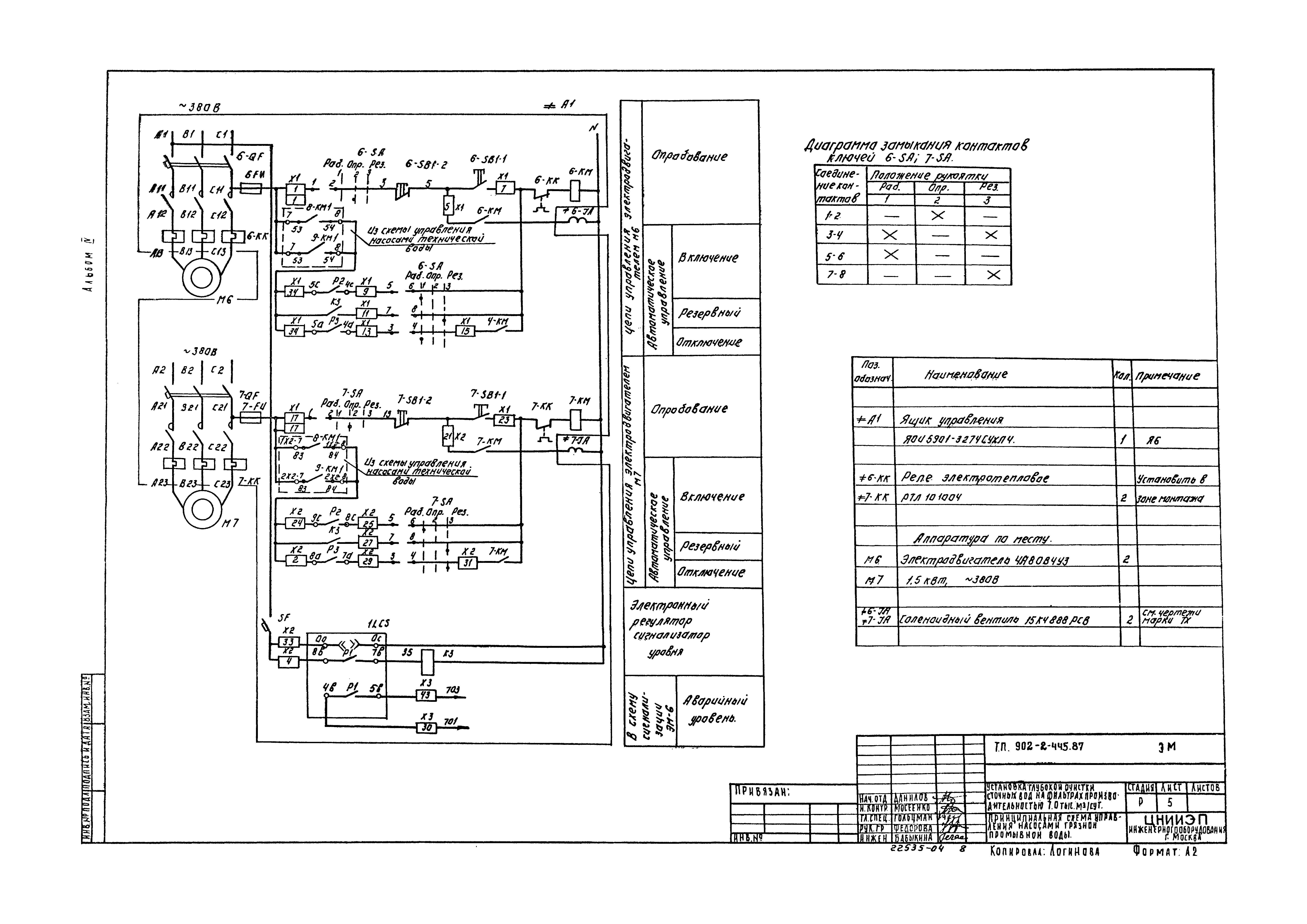
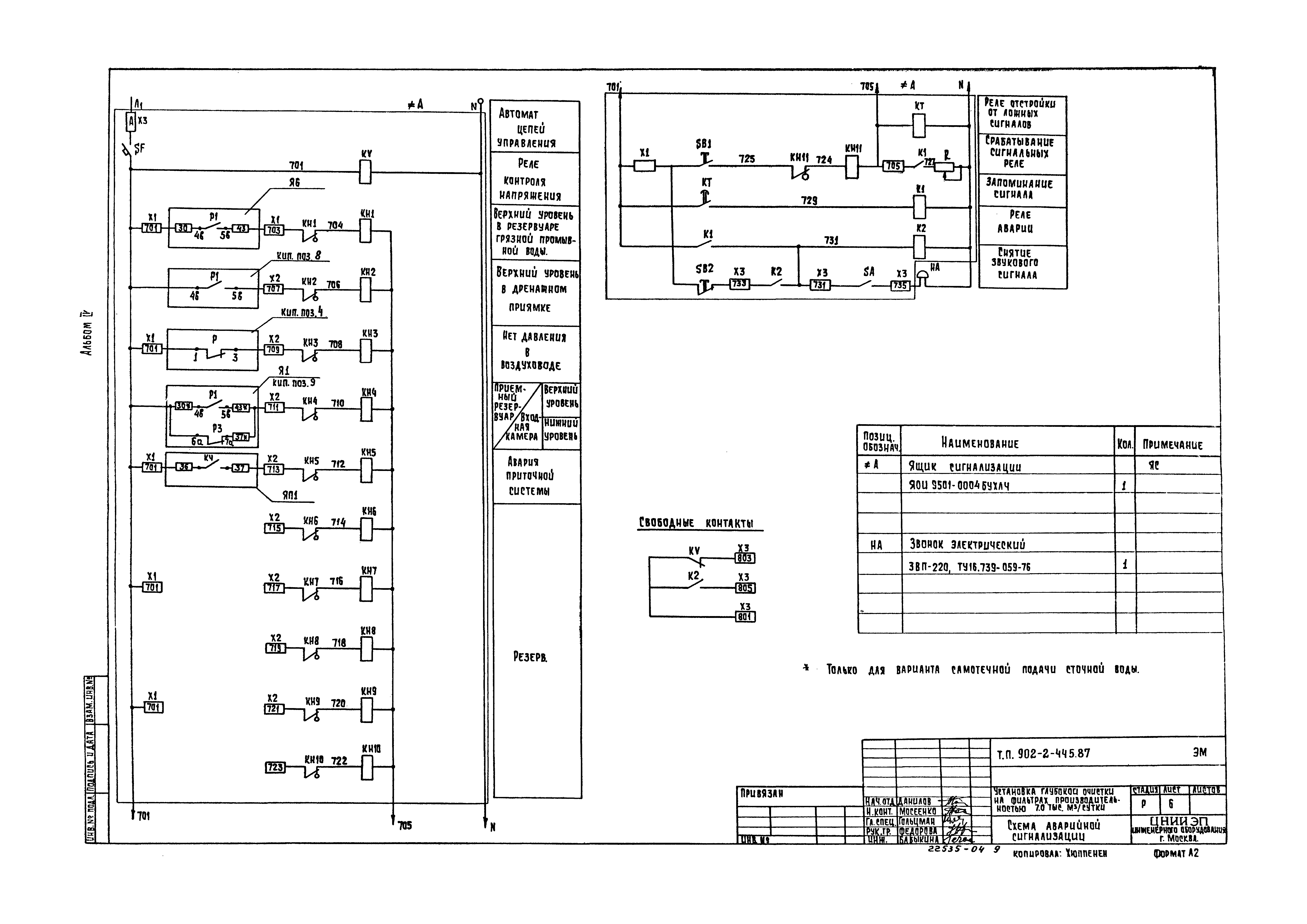
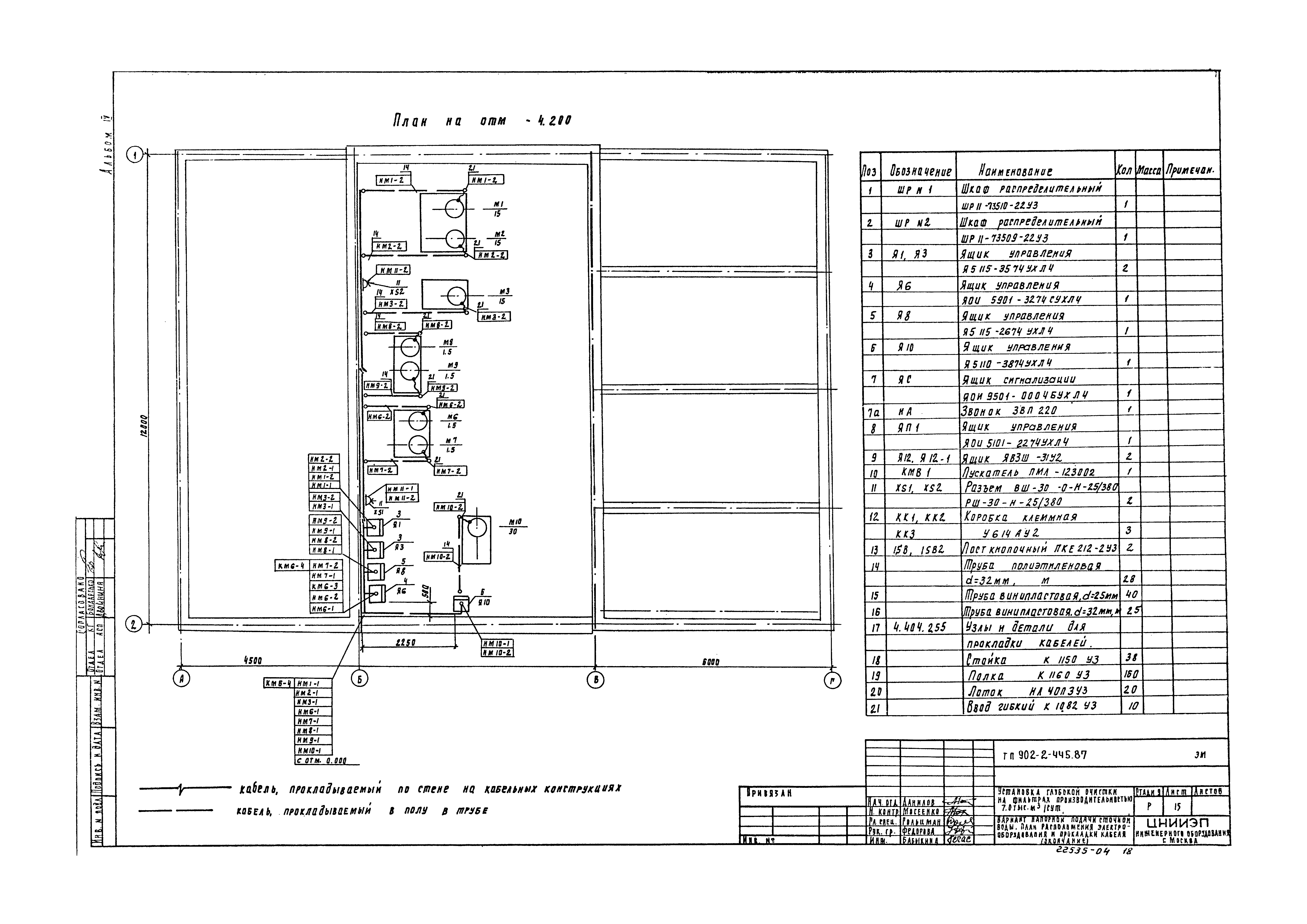
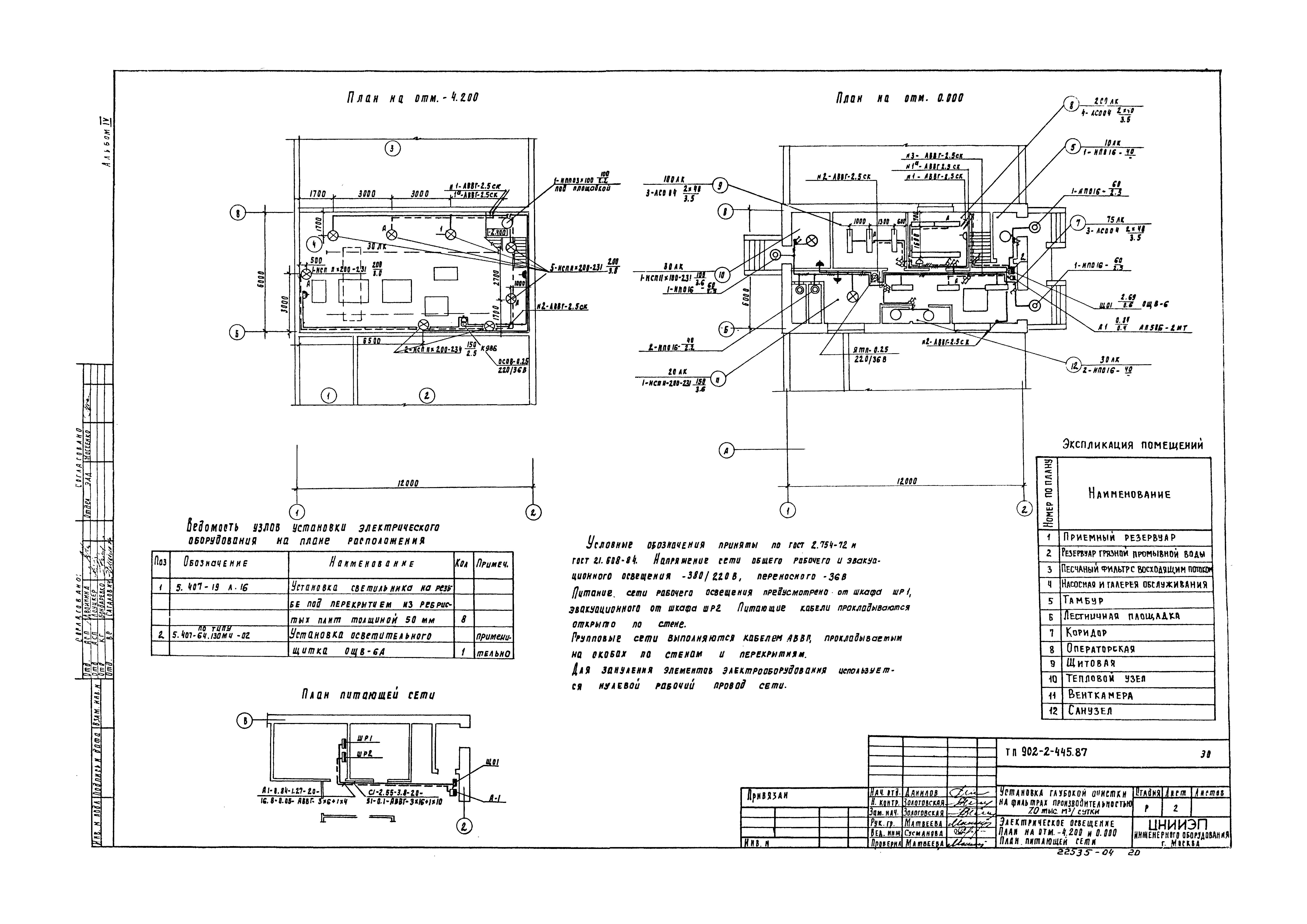
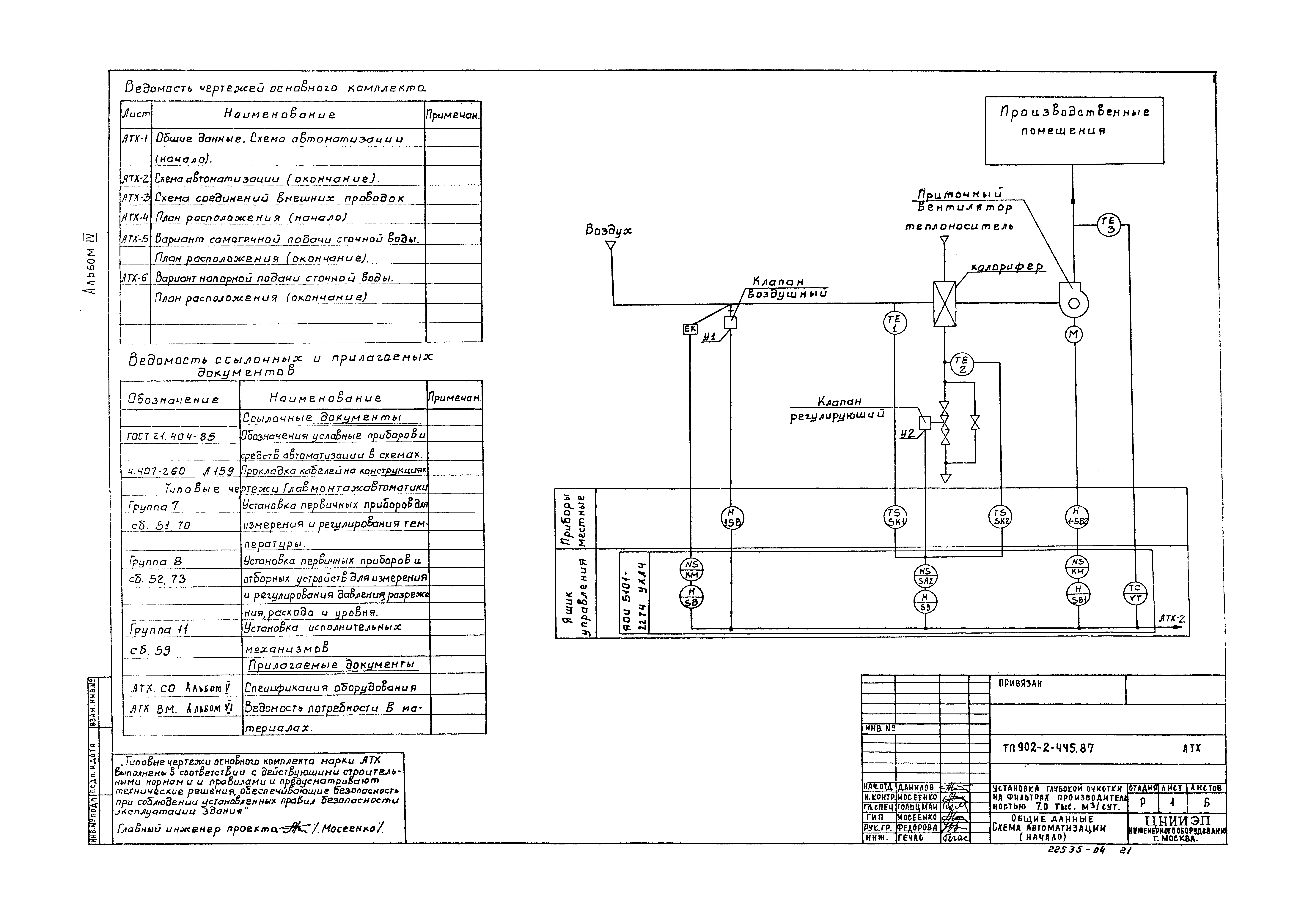
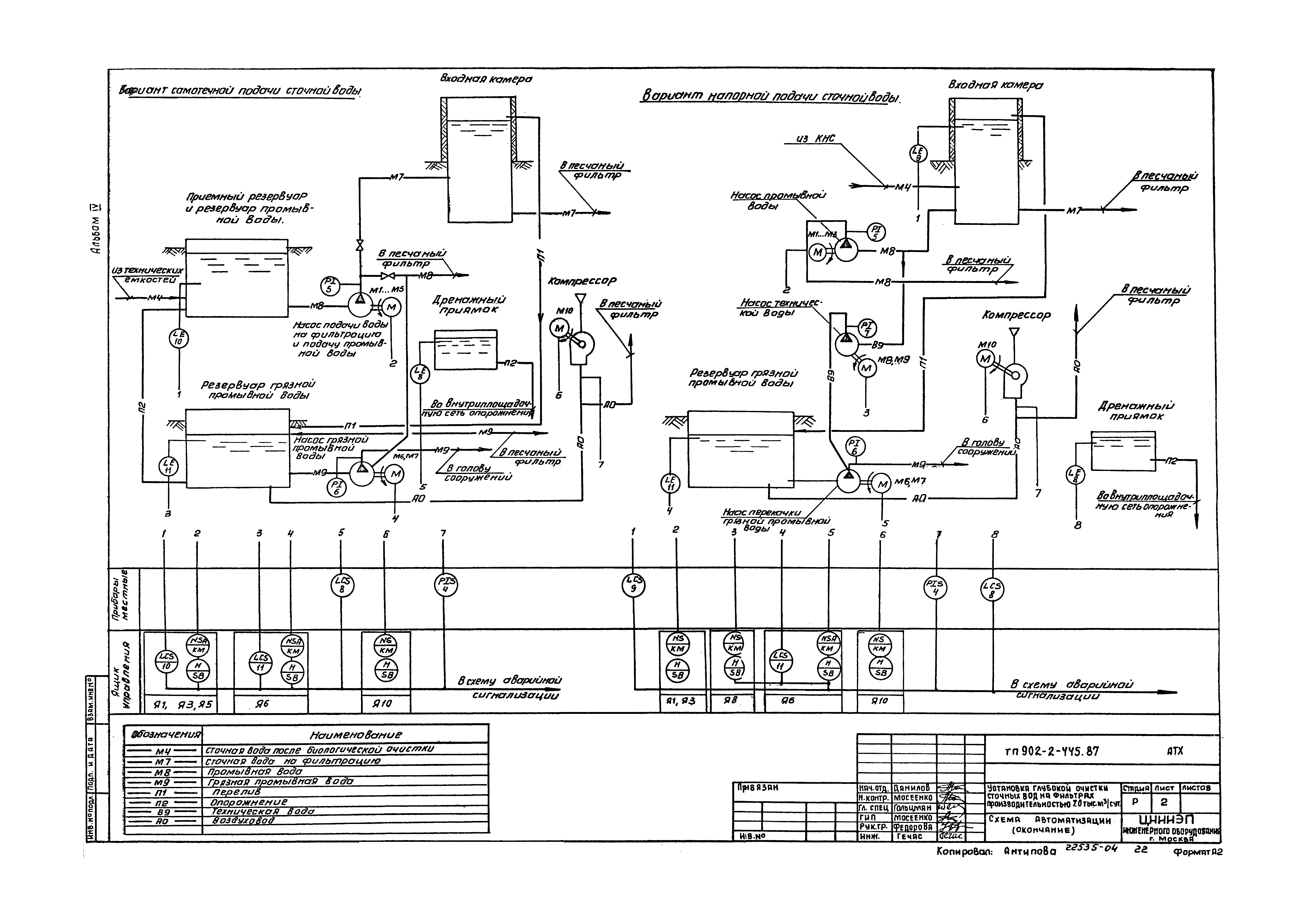
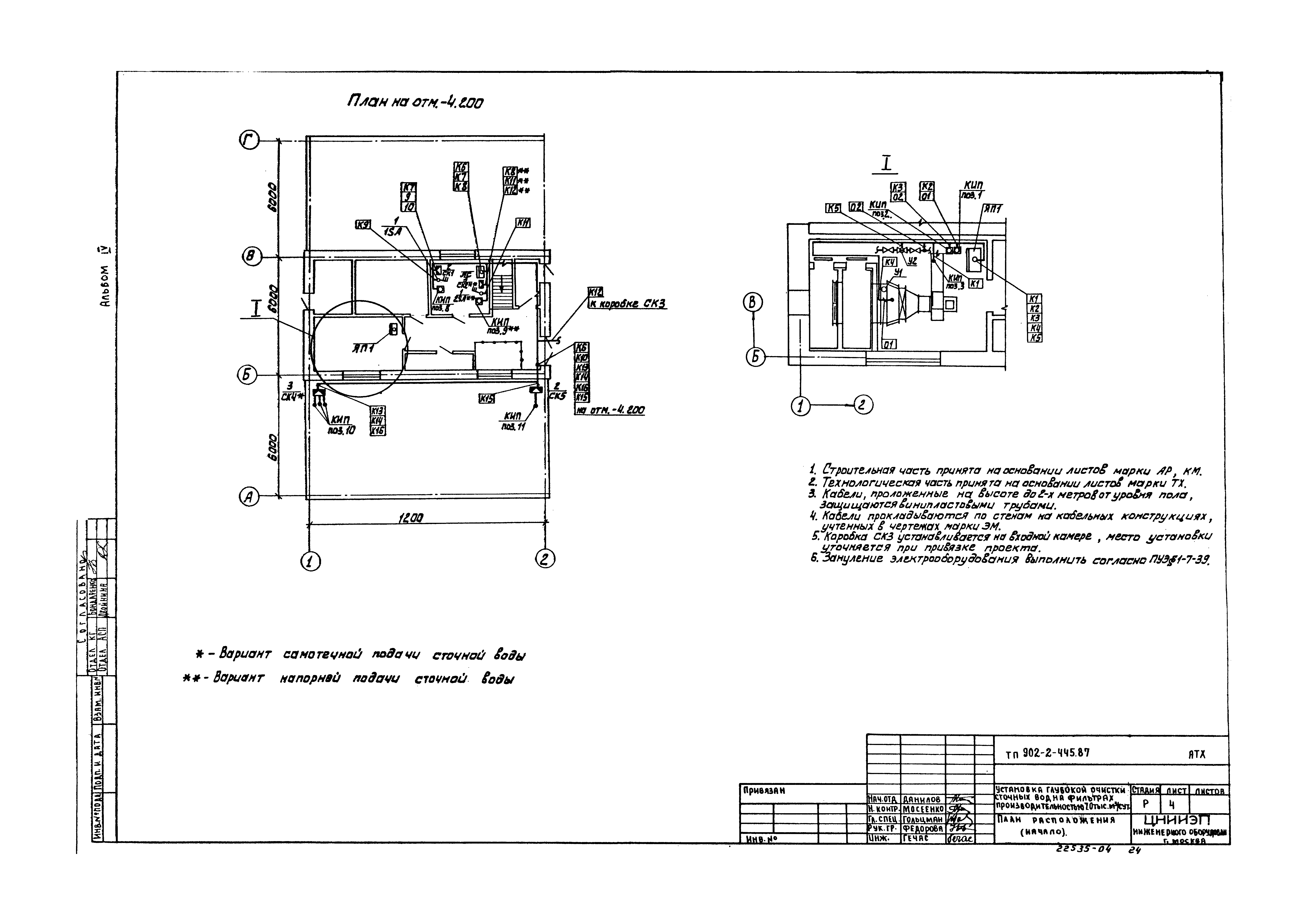
| Оглавление: | ТП 902-2-445.87-ЭМ Электрическая часть ТП 902-2-445.87-ЭМ-1 Общие данные ТП 902-2-445.87-ЭМ-2 Распределительная сеть ~380/220 В. Принципиальная схема (начало) ТП 902-2-445.87-ЭМ-3 Распределительная сеть ~380/220 В. Принципиальная схема (окончание) ТП 902-2-445.87-ЭМ-4 Вариант самотечной подачи сточной воды. Принципиальная схема управления насосами промывной воды ТП 902-2-445.87-ЭМ-5 Принципиальная схема управления насосами грязной промывной воды ТП 902-2-445.87-ЭМ-6 Схема аварийной сигнализации ТП 902-2-445.87-ЭМ-7 Схема подключения электрооборудования (начало) ТП 902-2-445.87-ЭМ-8 Схема подключения электрооборудования (продолжение) ТП 902-2-445.87-ЭМ-9 Схема подключения электрооборудования (продолжение) ТП 902-2-445.87-ЭМ-10 Схема подключения электрооборудования (окончание) ТП 902-2-445.87-ЭМ-11 Кабельный журнал (начало) ТП 902-2-445.87-ЭМ-12 Кабельный журнал (окончание) ТП 902-2-445.87-ЭМ-13 План расположения электрооборудования и прокладки кабелей (начало) ТП 902-2-445.87-ЭМ-14 Вариант самотечной подачи сточной воды. План расположения электрооборудования и прокладки кабелей (продолжение) ТП 902-2-445.87-ЭМ-15 Вариант напорной подачи сточной воды. План расположения электрооборудования и прокладки кабелей (окончание) ТП 902-2-445.87-ЭО Электрическое освещение ТП 902-2-445.87-ЭО-1 Общие данные ТП 902-2-445.87-ЭО-2 Электрическое освещение. План на отм. -4.200 и 0.000. План питающей сети ТП 902-2-445.87-АТХ Автоматизация и КИП ТП 902-2-445.87-АТХ-1 Общие данные. Схема автоматизации (начало) ТП 902-2-445.87-АТХ-2 Схема автоматизации (окончание) ТП 902-2-445.87-АТХ-3 Схема соединений внешних проводок ТП 902-2-445.87-АТХ-4 План расположения (начало) ТП 902-2-445.87-АТХ-5 Вариант самотечной подачи сточной воды. План расположения (окончание) ТП 902-2-445.87-АТХ-6 Вариант напорной подачи сточной воды. План расположения (окончание) ТП 902-2-445.87-СС Связь и сигнализация ТП 902-2-445.87-СС-1 Общие данные. План на отм. 0.000 с сетями связи |
| Разработан: | ЦНИИЭП |
| Утверждён: | 04.09.1987 Госгражданстрой (Gosgrazhdanstroy 277) |
| Заменяет собой: |
|


























