Скачать Типовой проект 901-6-105.93 Альбом 7. Щиты. Задание заводу-изготовителюДата актуализации: 01.01.2021
|
| Обозначение: | Типовой проект 901-6-105.93 |
| Обозначение англ: | 901-6-105.93 |
| Статус: | не определен законодательством |
| Название рус.: | Альбом 7. Щиты. Задание заводу-изготовителю |
| Дата добавления в базу: | 01.09.2013 |
| Дата актуализации: | 01.01.2021 |
| Дата введения: | 16.12.1993 |
| Дата окончания срока действия: | 30.06.2003 |
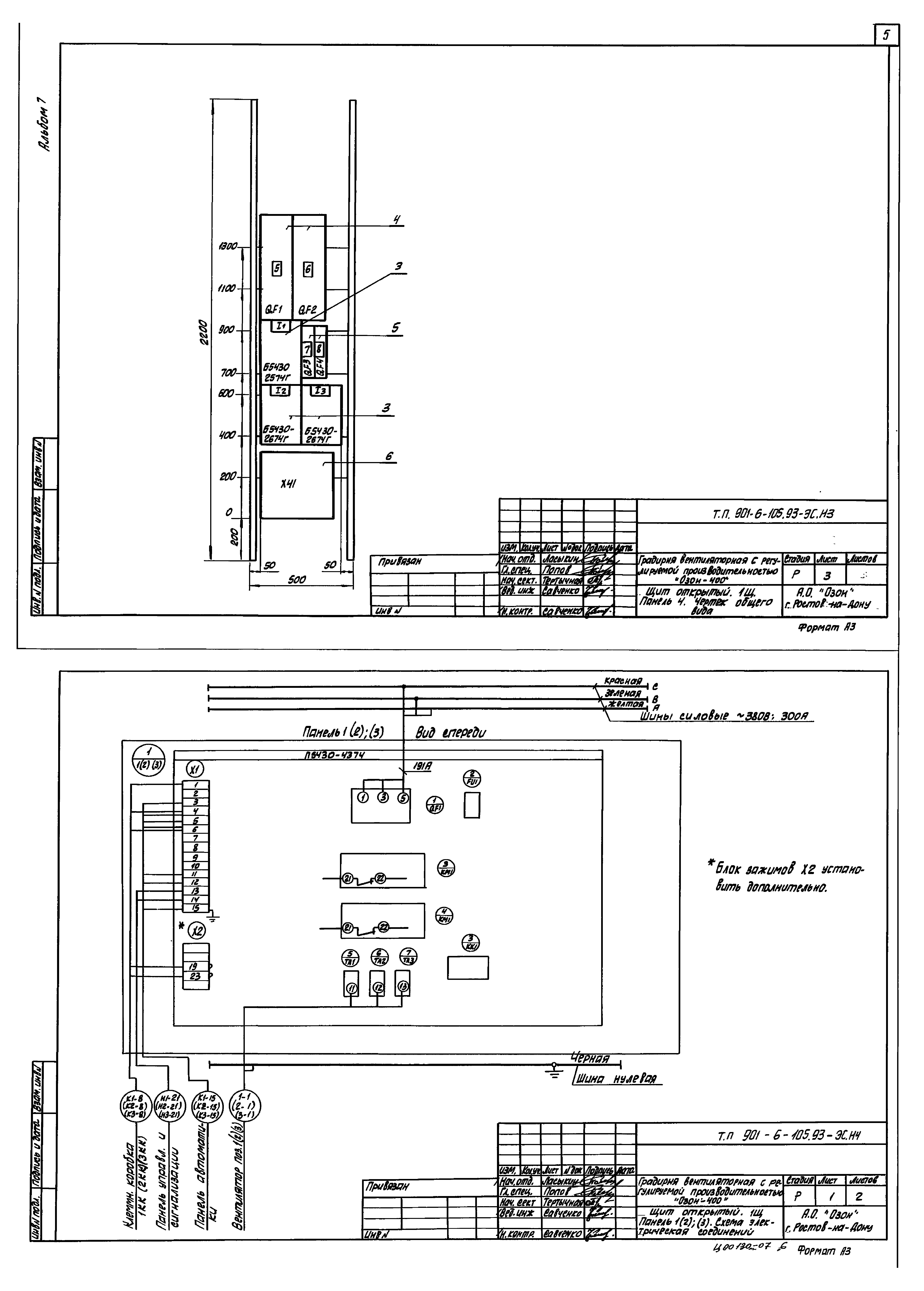
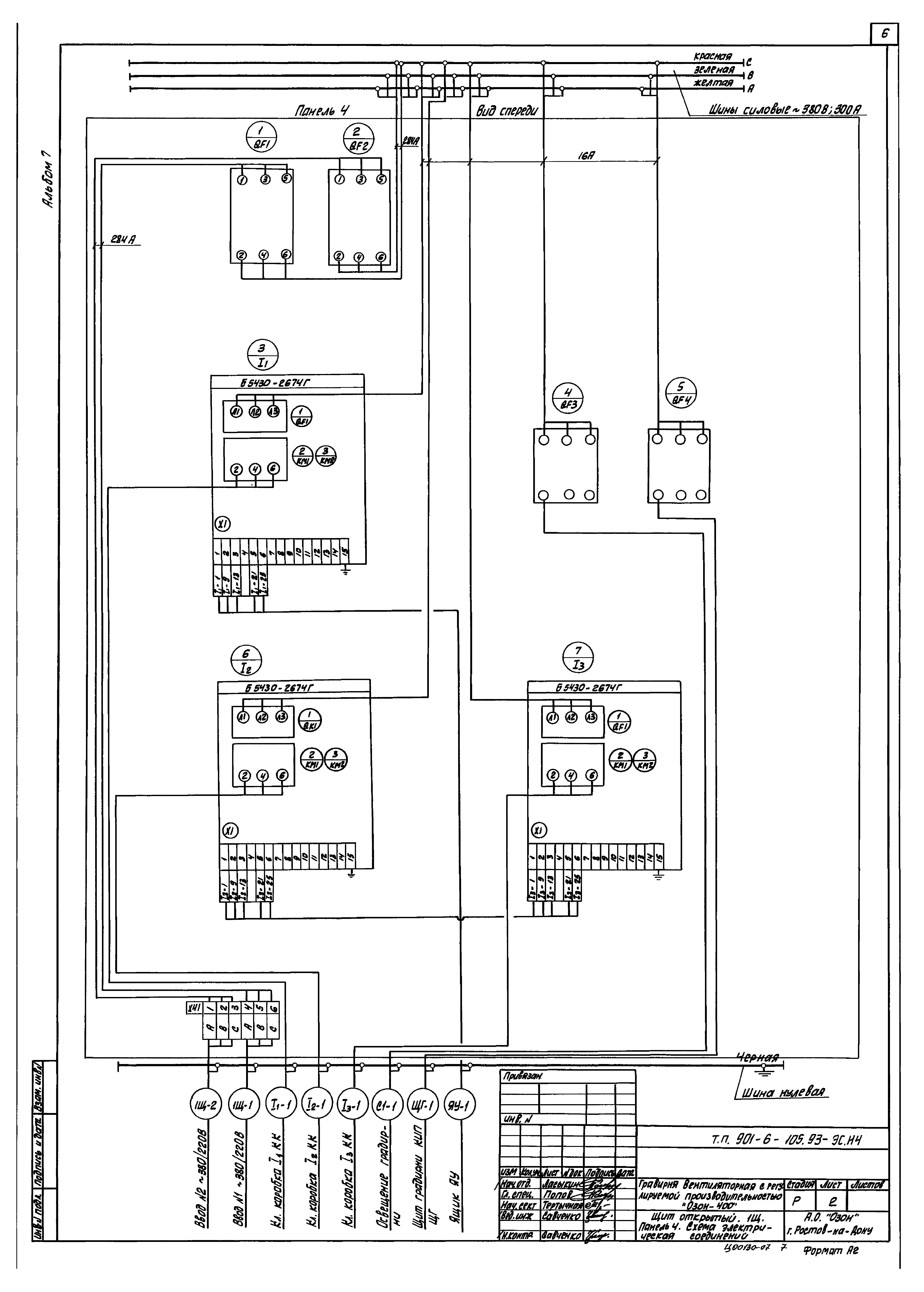
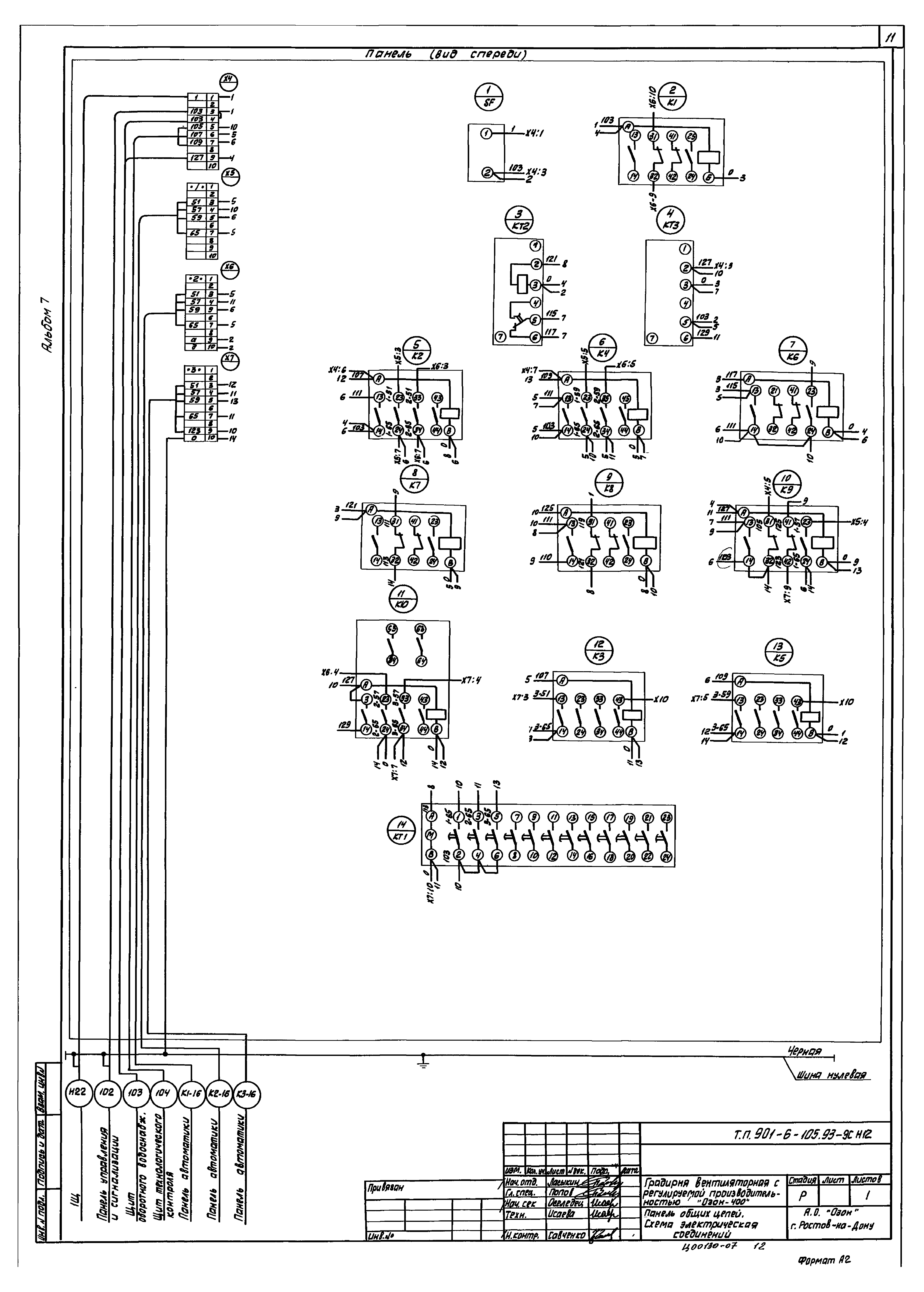
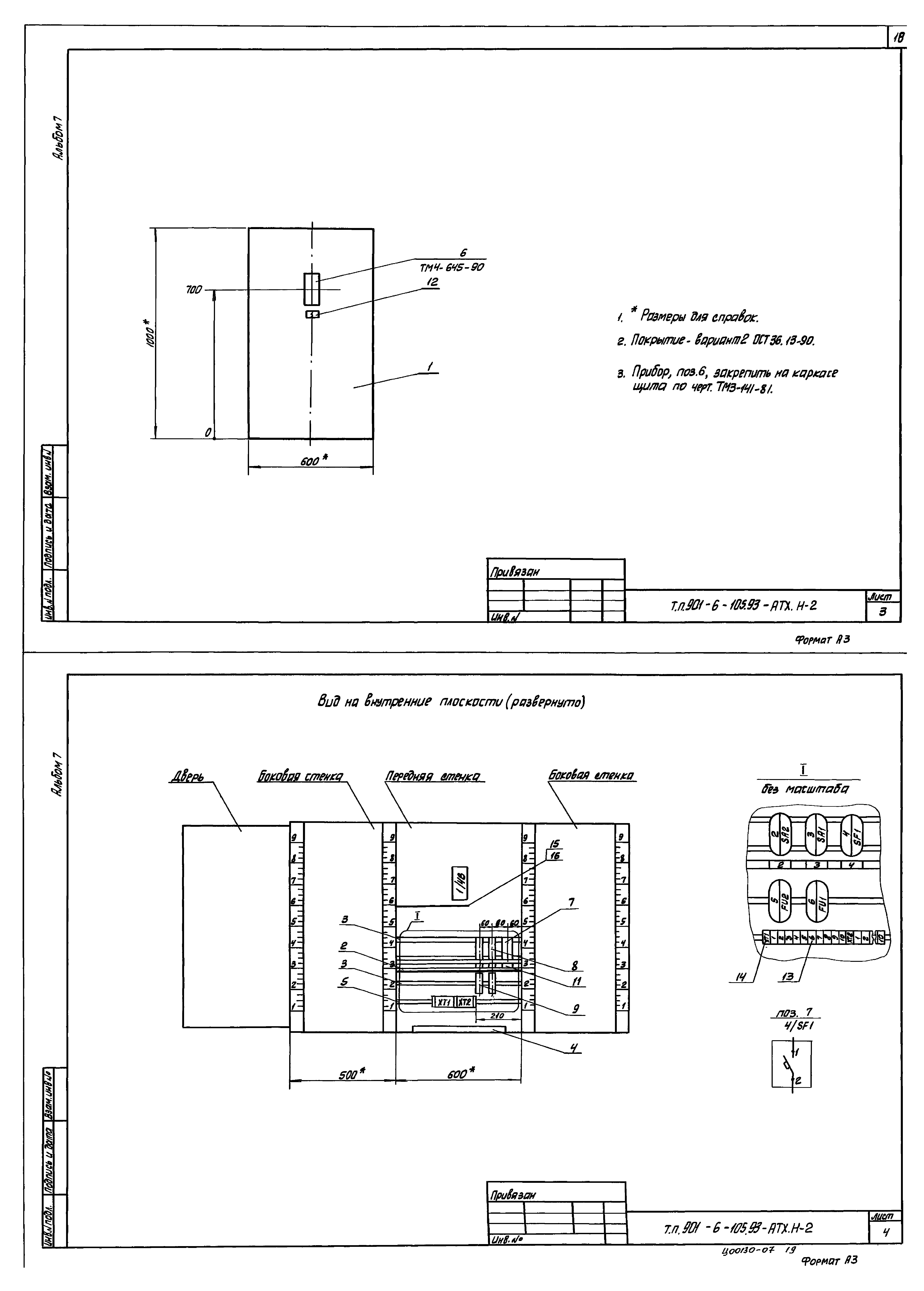
| Оглавление: | ТП 901-6-105.93-ЭС.Н Чертежи марки "ЭС.Н" ТП 901-6-105.93-ЭС.Н1 Перечень проектной документации для заказа щитов станций управления ТП 901-6-105.93-ЭС.Н Щит открытый 1Щ ТП 901-6-105.93-ЭС.Н2 Технические данные аппаратов ТП 901-6-105.93-ЭС.Н3 Чертеж общего вида ТП 901-6-105.93-ЭС.Н4 Схема электрическая соединений ТП 901-6-105.93-ЭС.Н5 Перечень надписей ТП 901-6-105.93-ЭС.Н Панель управления и сигнализации ТП 901-6-105.93-ЭС.Н6 Технические данные аппаратов ТП 901-6-105.93-ЭС.Н7 Чертеж общего вида ТП 901-6-105.93-ЭС.Н8 Схема электрическая соединений ТП 901-6-105.93-ЭС.Н9 Перечень надписей ТП 901-6-105.93-ЭС.Н Панель общих цепей ТП 901-6-105.93-ЭС.Н10 Технические данные аппаратов ТП 901-6-105.93-ЭС.Н11 Чертеж общего вида ТП 901-6-105.93-ЭС.Н12 Схема электрическая соединений ТП 901-6-105.93-ЭС.Н13 Перечень надписей ТП 901-6-105.93-ЭС.Н Панель автоматики ТП 901-6-105.93-ЭС.Н14 Технические данные аппаратов ТП 901-6-105.93-ЭС.Н15 Чертеж общего вида ТП 901-6-105.93-ЭС.Н16 Схема электрическая соединений ТП 901-6-105.93-ЭС.Н17 Перечень надписей ТП 901-6-105.93-ЭС.Н Ящик ЯУ ТП 901-6-105.93-ЭС.Н18 Технические данные аппаратов ТП 901-6-105.93-ЭС.Н19 Чертеж общего вида ТП 901-6-105.93-ЭС.Н20 Схема электрическая соединений ТП 901-6-105.93-ЭС.Н21 Перечень надписей ТП 901-6-105.93-АТХ.Н Чертежи марки "АТХ.Н" ТП 901-6-105.93-АТХ.Н1 Перечень технической документации для задания заводу-изготовителю щитов ТП 901-6-105.93-АТХ.Н Щит градирни ТП 901-6-105.93-АТХ.Н2 Общий вид ТП 901-6-105.93-АТХ.Н3 Таблица соединений ТП 901-6-105.93-АТХ.Н4 Таблица подключения |
| Разработан: | АО ОЗОН |
| Утверждён: | 16.12.1993 Комитет РФ по химической и нефтехимической промышленности (09/1-11-145) |



















