Скачать Типовой проект 902-1-59 Альбом I. Технологические решения. Отопление и вентиляция. Внутренний водопровод и канализацияДата актуализации: 01.01.2021
|
| Обозначение: | Типовой проект 902-1-59 |
| Обозначение англ: | 902-1-59 |
| Статус: | действует |
| Название рус.: | Альбом I. Технологические решения. Отопление и вентиляция. Внутренний водопровод и канализация |
| Дата добавления в базу: | 01.09.2013 |
| Дата актуализации: | 01.01.2021 |
| Дата введения: | 01.02.1981 |
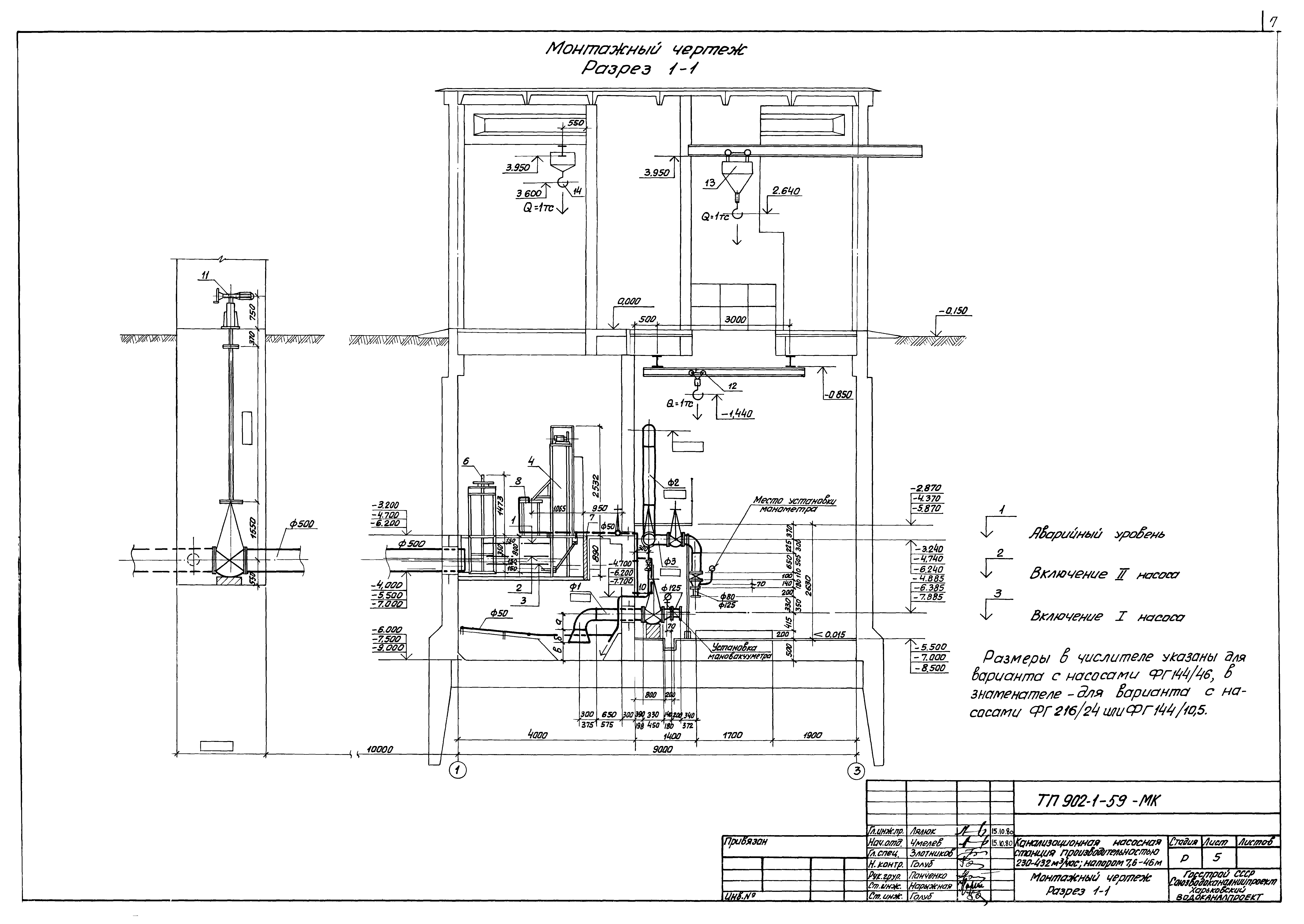
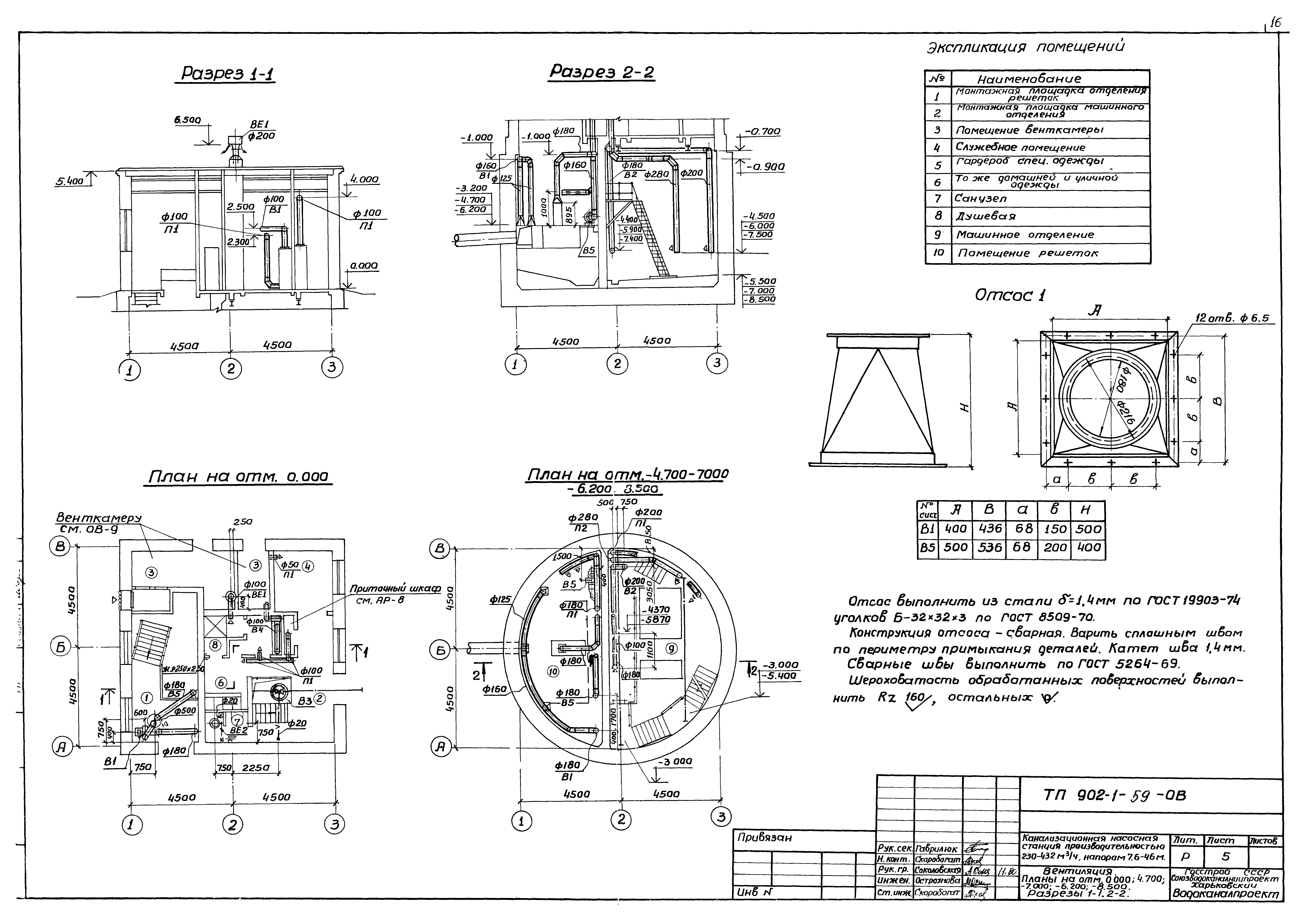
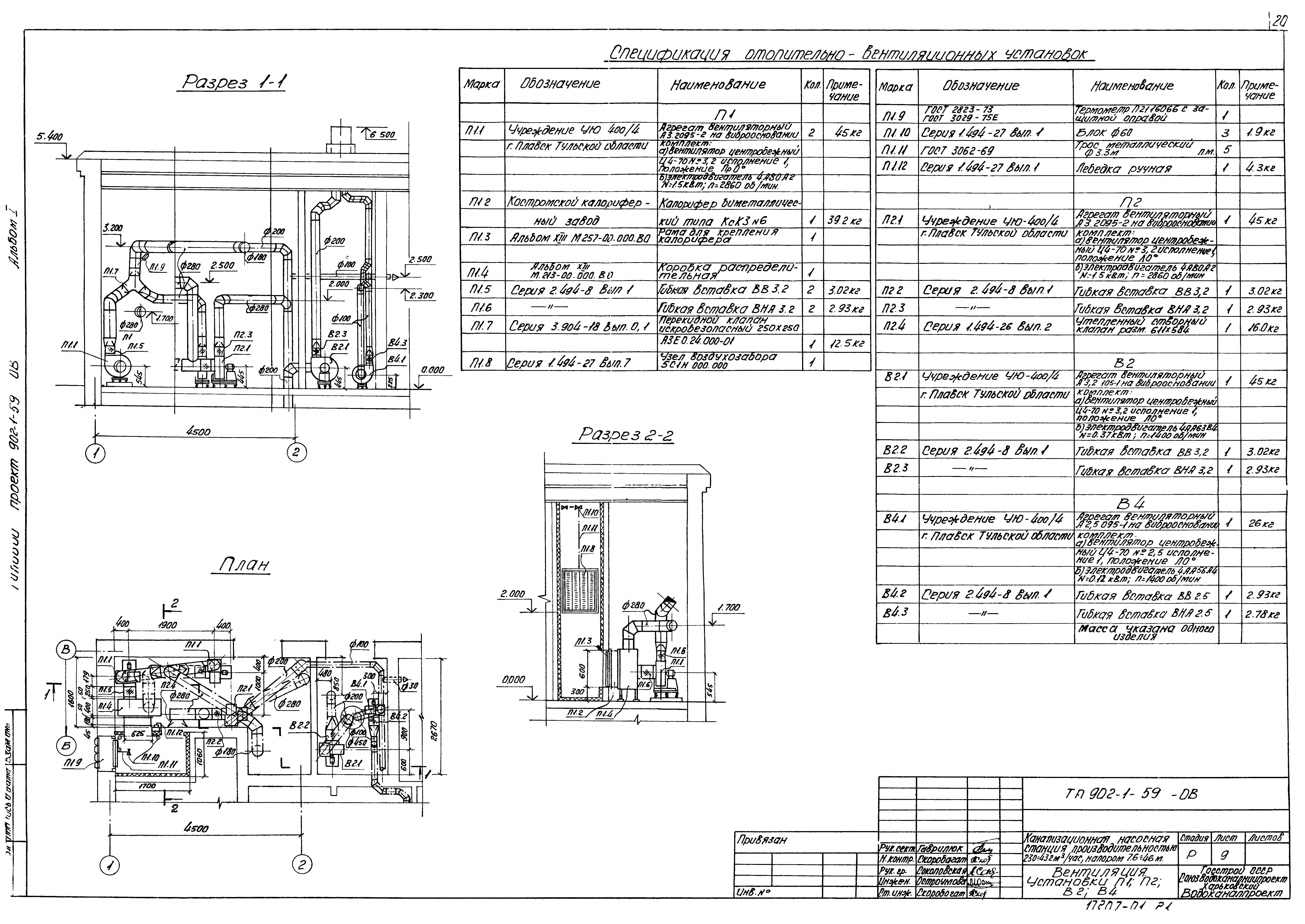
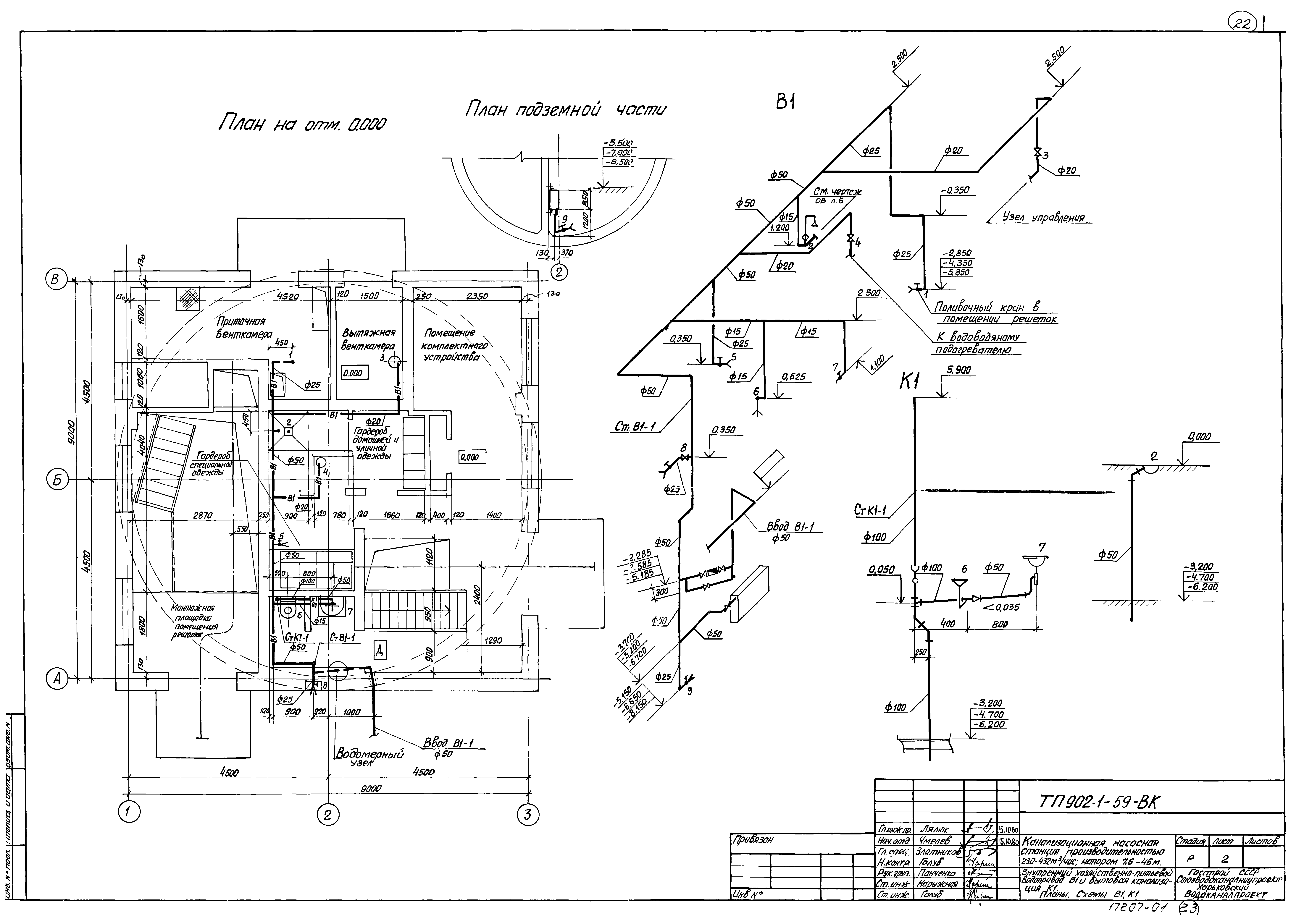
| Оглавление: | ТП 902-1-59 Содержание альбома 1 ТП 902-1-59-МК Технологические решения ТП 902-1-59-МК-1 Общие данные (начало) ТП 902-1-59-МК-2 Общие данные (продолжение) ТП 902-1-59-МК-3 Общие данные (окончание) ТП 902-1-59-МК-4 Монтажный чертеж. План ТП 902-1-59-МК-5 Монтажный чертеж. Разрез 1-1 ТП 902-1-59-МК-6 Монтажный чертеж. Разрез 2-2 ТП 902-1-59-МК-7 Монтажный чертеж. План приемного резервуара. Разрез 1-1 ТП 902-1-59-МК-8 Схема технологических трубопроводов ТП 902-1-59-МК-9 План подземной части. Схемы В3,К13 ТП 902-1-59-ОВ Отопление и вентиляция ТП 902-1-59-ОВ-1 Общие данные (начало) ТП 902-1-59-ОВ-2 Общие данные (продолжение) ТП 902-1-59-ОВ-3 Общие данные (продолжение) ТП 902-1-59-ОВ-4 Общие данные (окончание) ТП 902-1-59-ОВ-5 Вентиляция. Планы на отметках 0.000;-4.700;-7.000;-6.200;-8.500. Разрезы 1-1;2-2 ТП 902-1-59-ОВ-6 Отопление. Планы на отм. 0.000 -4.700;-7.000;-6.200;-8.500. Узел управления ТП 902-1-59-ОВ-7 Вентиляция. Схемы систем П1,П2,В1,В2,В4,В5,ВЕ1,ВЕ2,ВЕ3 ТП 902-1-59-ОВ-8 Отопление. Схемы систем отопления и теплоснабжения ТП 902-1-59-ОВ-9 Вентиляция. Установки П1,П2,В2,В4 ТП 902-1-59-ВК Внутренний водопровод и канализация ТП 902-1-59-ВК-1 Общие данные ТП 902-1-59-ВК-2 Внутренний хозяйственно-питьевой водопровод В1 и бытовая канализация К1. Планы. Схемы В1,К1 |
| Разработан: | Харьковский Водоканалпроект |
| Утверждён: | 24.10.1980 Союзводоканалпроект (Soyuzvodokanalproject 65) |























