Скачать Типовой проект 705-1-197.86 Альбом 4. Силовое электрооборудование. Электрическое освещениеДата актуализации: 01.01.2021
|
| Обозначение: | Типовой проект 705-1-197.86 |
| Обозначение англ: | 705-1-197.86 |
| Статус: | действует |
| Название рус.: | Альбом 4. Силовое электрооборудование. Электрическое освещение |
| Дата добавления в базу: | 01.09.2013 |
| Дата актуализации: | 01.01.2021 |
| Дата введения: | 25.10.1985 |
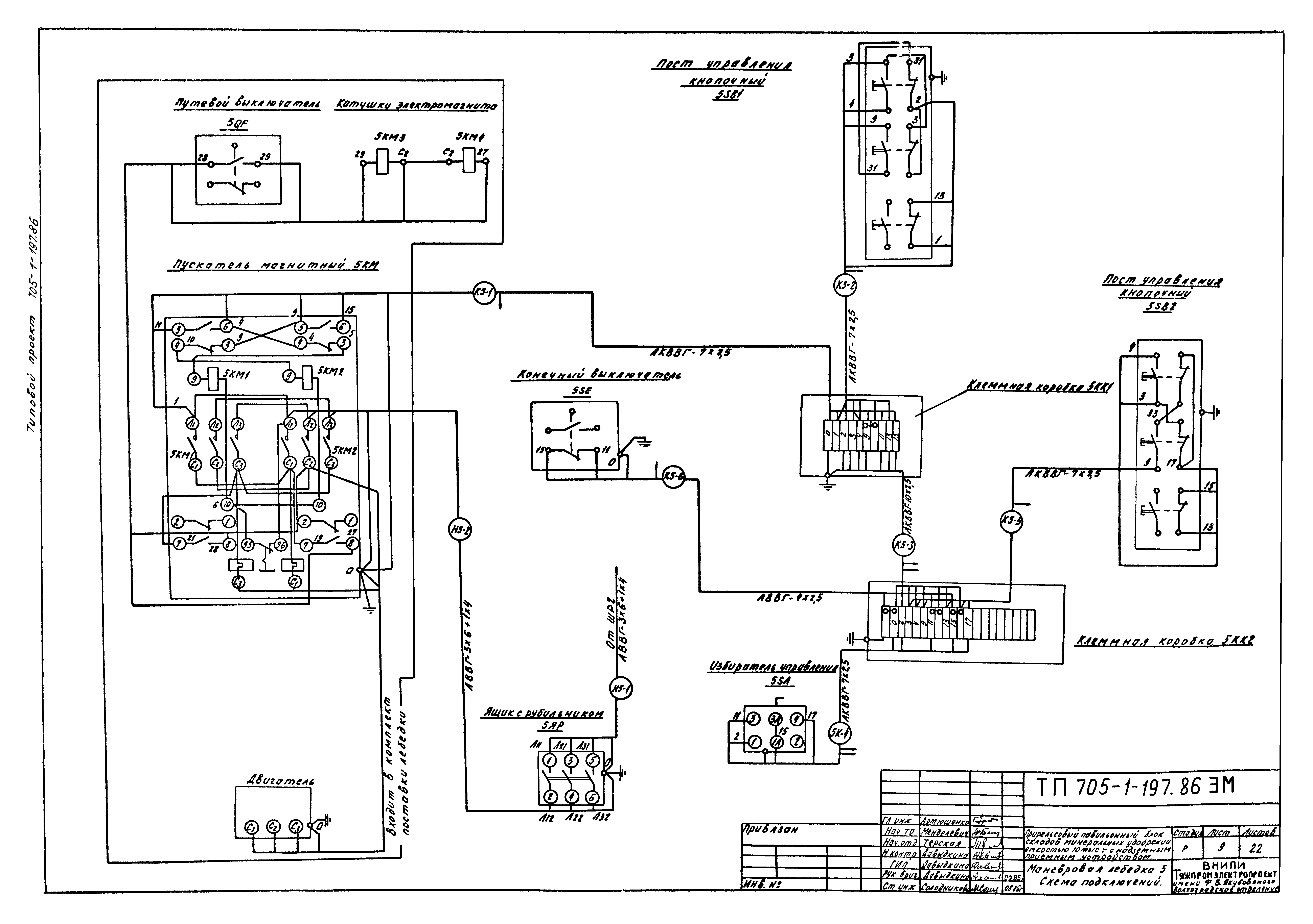
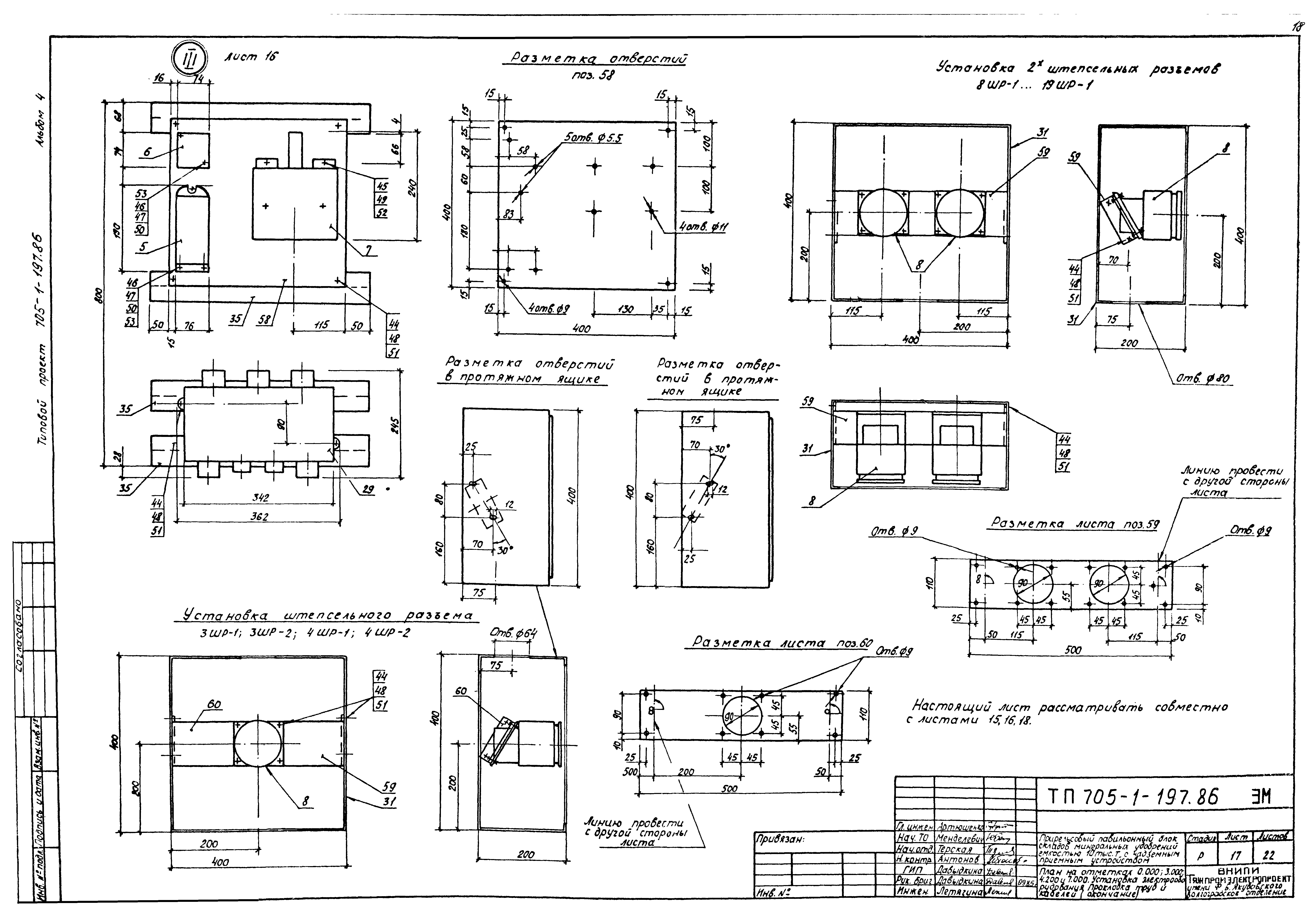
| Оглавление: | ТП 705-1-197.86-ЭМ-1 Общие данные (начало) ТП 705-1-197.86-ЭМ-2 Общие данные (продолжение) ТП 705-1-197.86-ЭМ-3 Общие данные (окончание) ТП 705-1-197.86-ЭМ-4 Распределительная сеть ~380/220 В. Принципиальная однолинейная схема (начало) ТП 705-1-197.86-ЭМ-5 Распределительная сеть ~380/220 В. Принципиальная однолинейная схема (окончание) ТП 705-1-197.86-ЭМ-6 Распределительная сеть ~36 В. Принципиальная однолинейная схема ТП 705-1-197.86-ЭМ-7 Маневровая лебедка 5. Блокировка выхода на площадку на отм. 7.000. Принципиальные схемы ТП 705-1-197.86-ЭМ-8 Сигнализация. Управление вентиляторами. Принципиальные схемы. Схема подключения ТП 705-1-197.86-ЭМ-9 Маневровая лебедка 5. Схема подключения ТП 705-1-197.86-ЭМ-10 Блокировка выхода на площадку на отм. 7.000. Управление вентидяторами. Схемы подключения ТП 705-1-197.86-ЭМ-11 Кабельный журнал (начало) ТП 705-1-197.86-ЭМ-12 Кабельный журнал (окончание) ТП 705-1-197.86-ЭМ-13 Электропомещение. Установка электрооборудования, прокладка труб и кабелей ТП 705-1-197.86-ЭМ-4 Электропомещение. Моневровое устройство. Спецификация ТП 705-1-197.86-ЭМ-15 План на отметках 0.000;3.000;4.200 и 7.000. Установка электрооборудования, проклаждка труб и кабелей (начало) ТП 705-1-197.86-ЭМ-16 План на отметках 0.000;3.000;4.200 и 7.000. Установка электрооборудования, проклаждка труб и кабелей (продолжение) ТП 705-1-197.86-ЭМ-17 План на отметках 0.000;3.000;4.200 и 7.000. Установка электрооборудования, проклаждка труб и кабелей (окончание) ТП 705-1-197.86-ЭМ-18 План на отметках 0.000;3.000;4.200 и 7.000. Установка электрооборудования, проклаждка труб и кабелей. Спецификация ТП 705-1-197.86-ЭМ-19 Гибкий токопровод к грейферным кранам ТП 705-1-197.86-ЭМ-20 Бугель ТП 705-1-197.86-ЭМ-21 Кронштейн для креления троса ТП 705-1-197.86-ЭМ-22 Маневровое устройство. Установка оборудования, прокладка кабелей ТП 705-1-197.86-ЭО-1 Общие данные ТП 705-1-197.86-ЭО-2 Электрическое освещение. План на отм. 0.000 ТП 705-1-197.86-ЭО-3 Электрическое освещение. План площадок на отм. 3.000 и 8.700 ТП 705-1-197.86-ЭО-4 Электрическое освещение. Разрез 1-1. Электропомещение. План ТП 705-1-197.86-ЭО-5 Конструкция для крепления светильника НСП17-500 |
| Разработан: | Промтрансниипроект |
| Утверждён: | 09.11.1982 Минсельхоз СССР (USSR Minselkhoz 70) |





























