Скачать Типовой проект 902-1-110.87 Альбом II. Технологические решения. Внутренний водопровод и канализация. Отопление и вентиляция (из ТП 902-1-107.87)Дата актуализации: 01.01.2021
|
| Обозначение: | Типовой проект 902-1-110.87 |
| Обозначение англ: | 902-1-110.87 |
| Статус: | не определен законодательством |
| Название рус.: | Альбом II. Технологические решения. Внутренний водопровод и канализация. Отопление и вентиляция (из ТП 902-1-107.87) |
| Дата добавления в базу: | 01.09.2013 |
| Дата актуализации: | 01.01.2021 |
| Дата введения: | 18.08.1987 |
| Дата окончания срока действия: | 30.06.2003 |
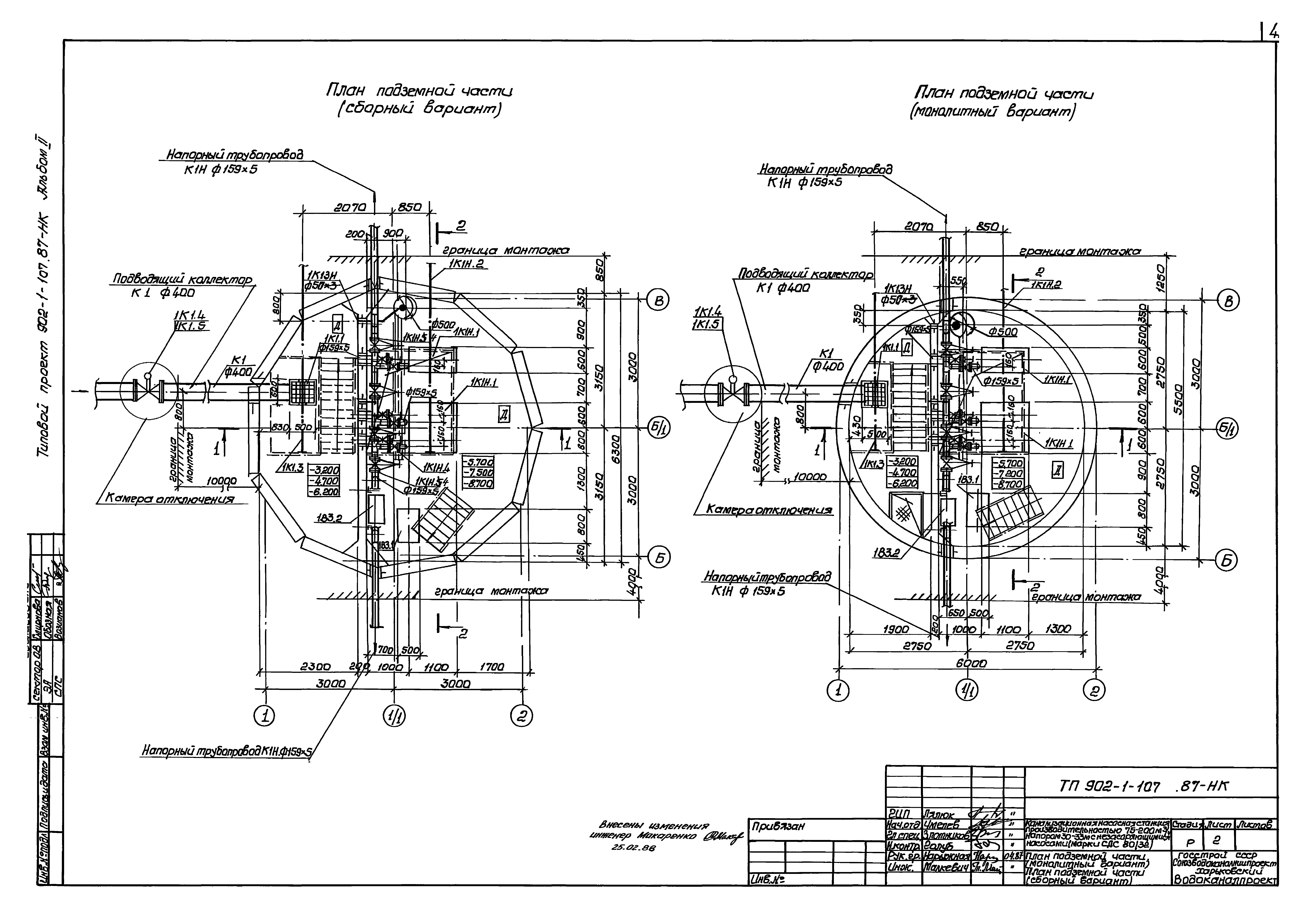
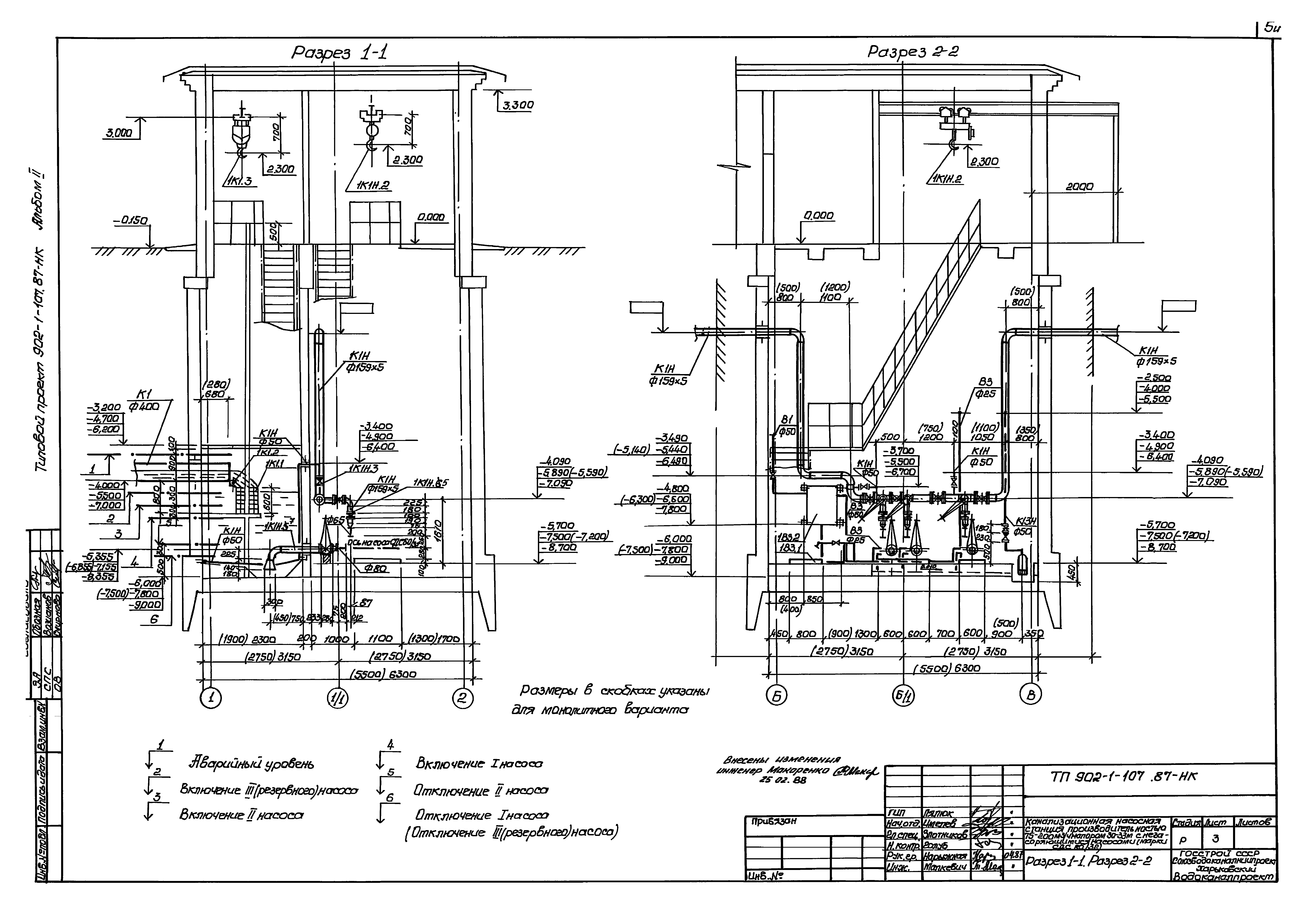
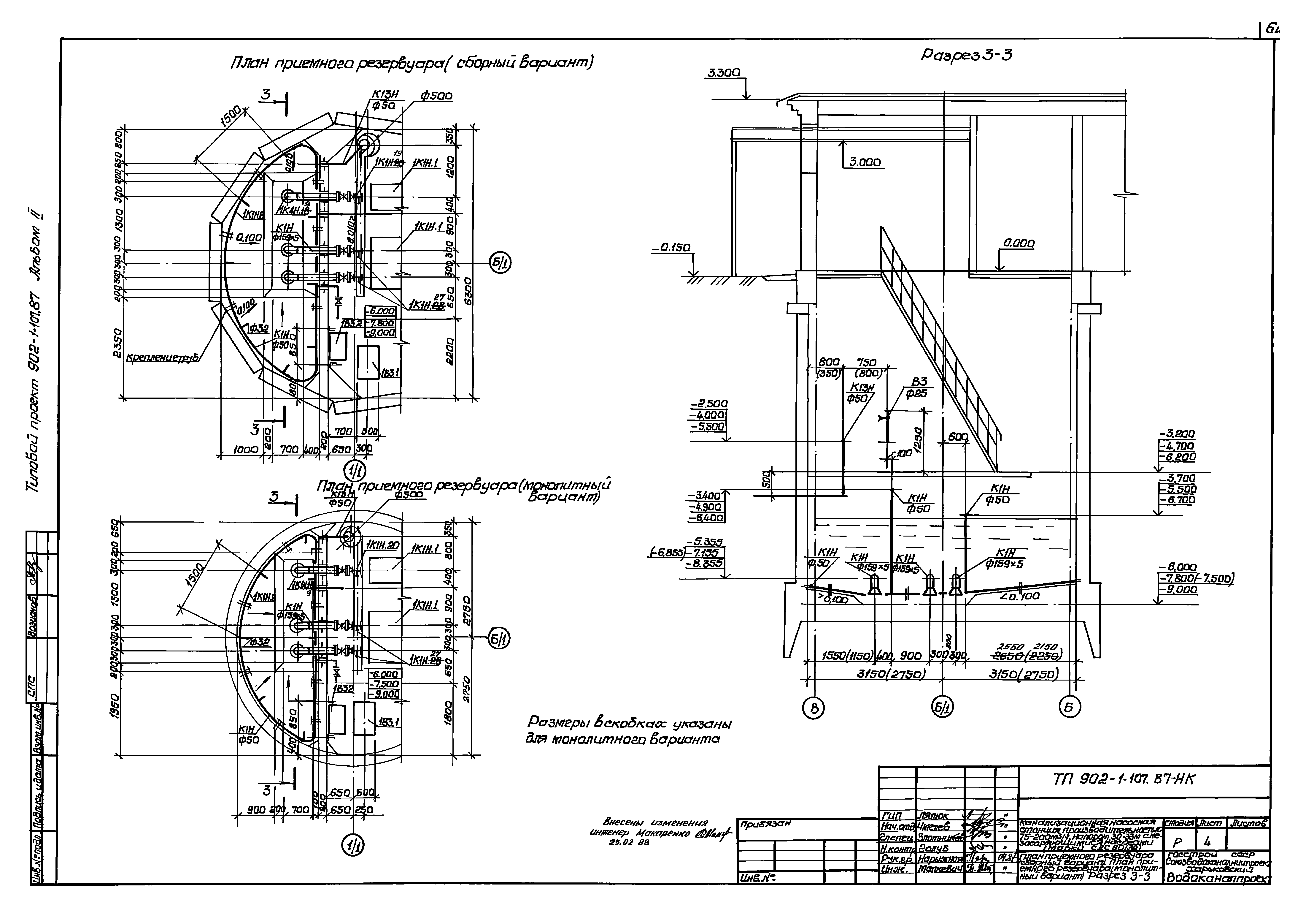
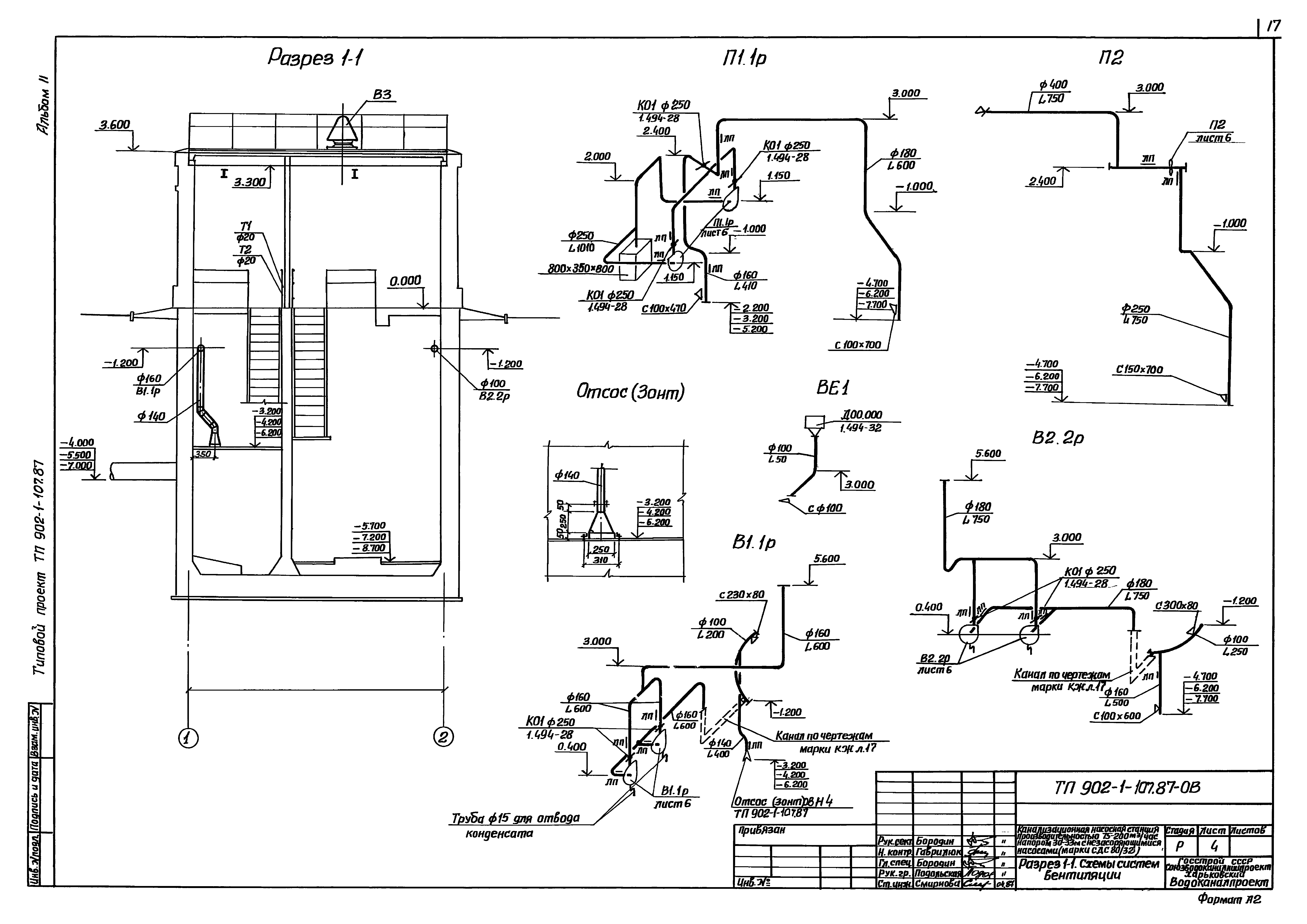
| Оглавление: | ТП 902-1-107.87 Содержание альбома 2 ТП 902-1-107.87-НК Основной комплект марки НК ТП 902-1-107.87-НК-1 Общие данные. План на отм. 0.000 ТП 902-1-107.87-НК-2 План подземной частит (монолитный вариант). План подземной частит (сборный вариант) ТП 902-1-107.87-НК-3 Разрез 1-1. Разрез 2-2 ТП 902-1-107.87-НК-4 План приемного резервуара (сборный вариант). План приемного резервуара (монолитный вариант). Разрез 3-3 ТП 902-1-107.87-НК-5 Схема системы 1К1Н ТП 902-1-107.87-НК-6 План машинного зала с системой В3. Схемы систем 1В3,1К13,1К13Н ТП 902-1-107.87-НКН Общие виды нетиповых конструкций марки НКН ТП 902-1-107.87-НКН1 Устройство отборное с разделительной мембраной для манометра ТП 902-1-107.87-НКН2 Накопитель решетчатый ТП 902-1-107.87-НКН3 Решетка ТП 902-1-107.87-НКН2 Накопитель решетчатый ТП 902-1-107.87-НКН4 Патрубок ТП 902-1-107.87-ВК Основной комплект марки ВК ТП 902-1-107.87-ВК-1 Общие данные. План на отм. 0.000. Схемы систем В1,К1,К2 ТП 902-1-107.87-ОВ Основной комплект марки ОВ ТП 902-1-107.87-ОВ-1 Общие данные ТП 902-1-107.87-ОВ-2 План вентиляции на отм. 0.000 подземной части ТП 902-1-107.87-ОВ-3 План отопления на отм. 0.000 и подземной части ТП 902-1-107.87-ОВ-4 Разрез 1-1. Схемы систем вентиляции ТП 902-1-107.87-ОВ-5 Схемы систем отопления, теплоснабжения установки П1, узла управления ТП 902-1-107.87-ОВ-6 Установки систем П1.1р;П2;В1.1р;В2.2р ТП 902-1-107.87-ОВН Общие виды нетиповых конструкций марки ОВН ТП 902-1-107.87-ОВН1 Лючок с заглушкой ТП 902-1-107.87-ОВН2 Рама для крепления калорифера ТП 902-1-107.87-ОВН3 Утепленный створный клапан ТП 902-1-107.87-ОВН4 Зонт ТП 902-1-107.87-ОВН5 Патрубок с дверкой ТП 902-1-107.87-ОВН6 Расширитель |
| Разработан: | Харьковский Водоканалпроект |
| Утверждён: | 12.06.1987 Госстрой СССР (Государственный комитет Совета Министров СССР по делам строительства) (USSR Gosstroy АЧ-60) |





















