Скачать Типовой проект 904-1-84.90 Альбом 1. Общая пояснительная записка. Технологические решенияДата актуализации: 01.01.2021
|
| Обозначение: | Типовой проект 904-1-84.90 |
| Обозначение англ: | 904-1-84.90 |
| Статус: | не определен законодательством |
| Название рус.: | Альбом 1. Общая пояснительная записка. Технологические решения |
| Дата добавления в базу: | 01.09.2013 |
| Дата актуализации: | 01.01.2021 |
| Дата введения: | 16.08.1990 |
| Дата окончания срока действия: | 30.06.2003 |
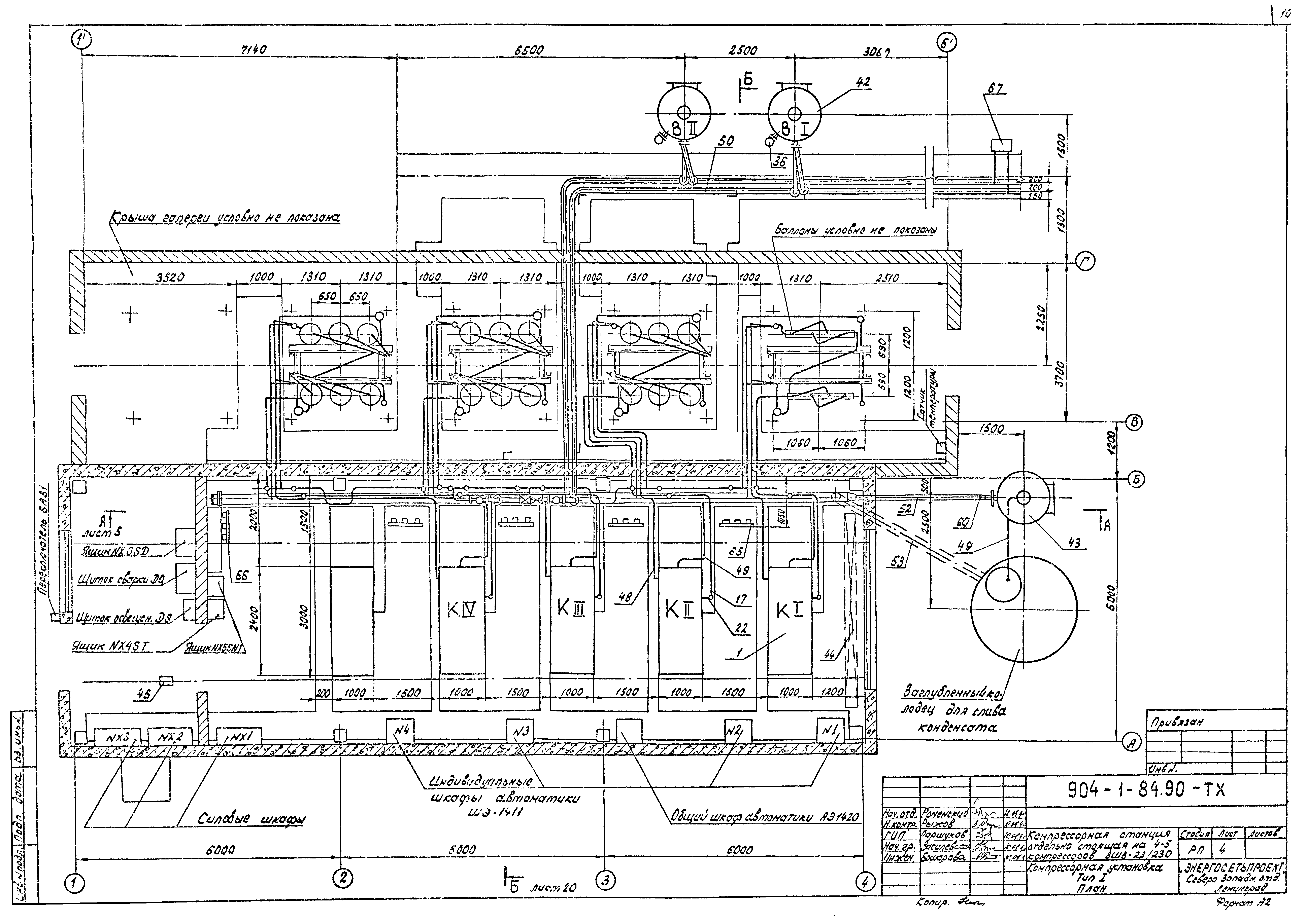
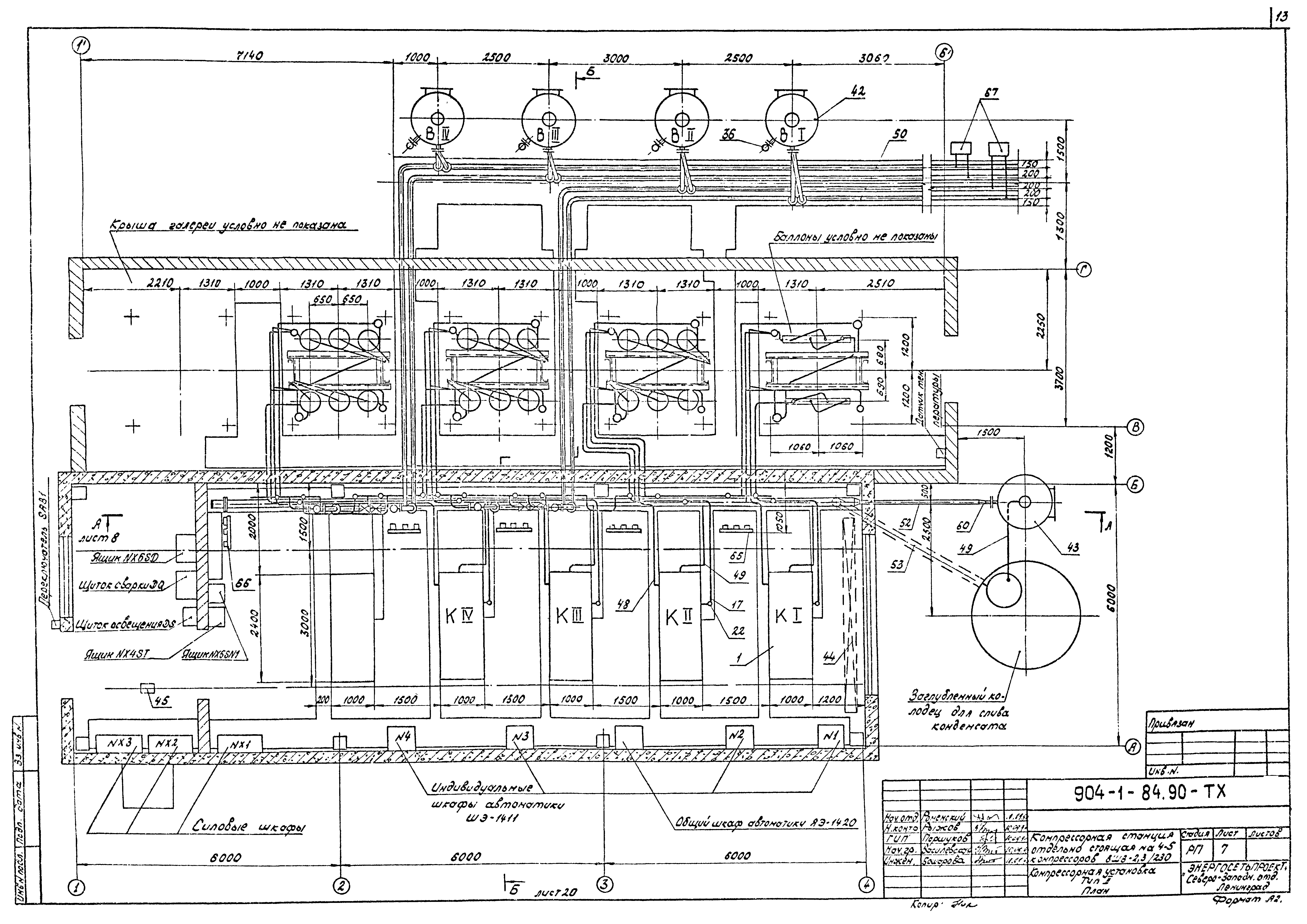
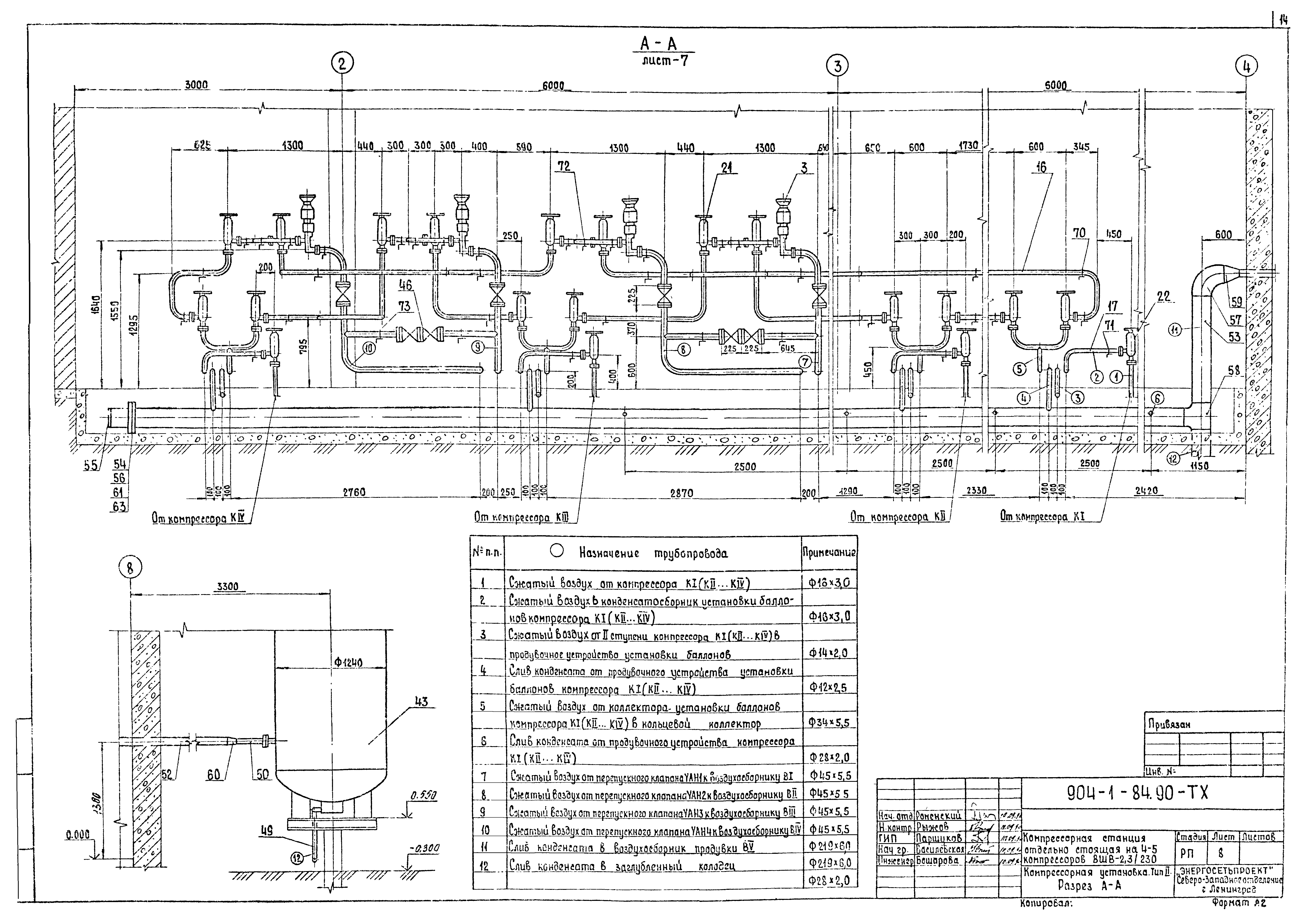
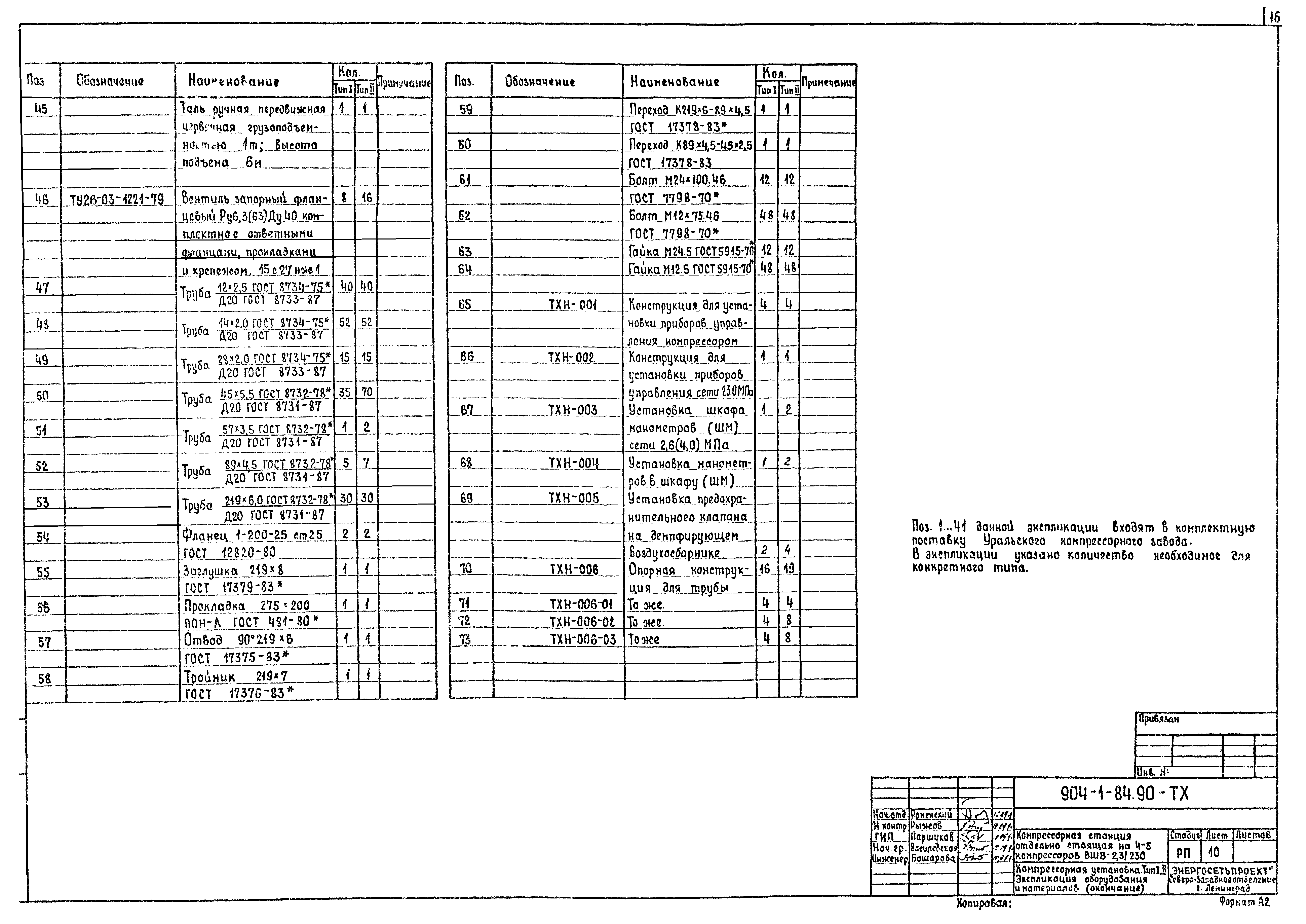
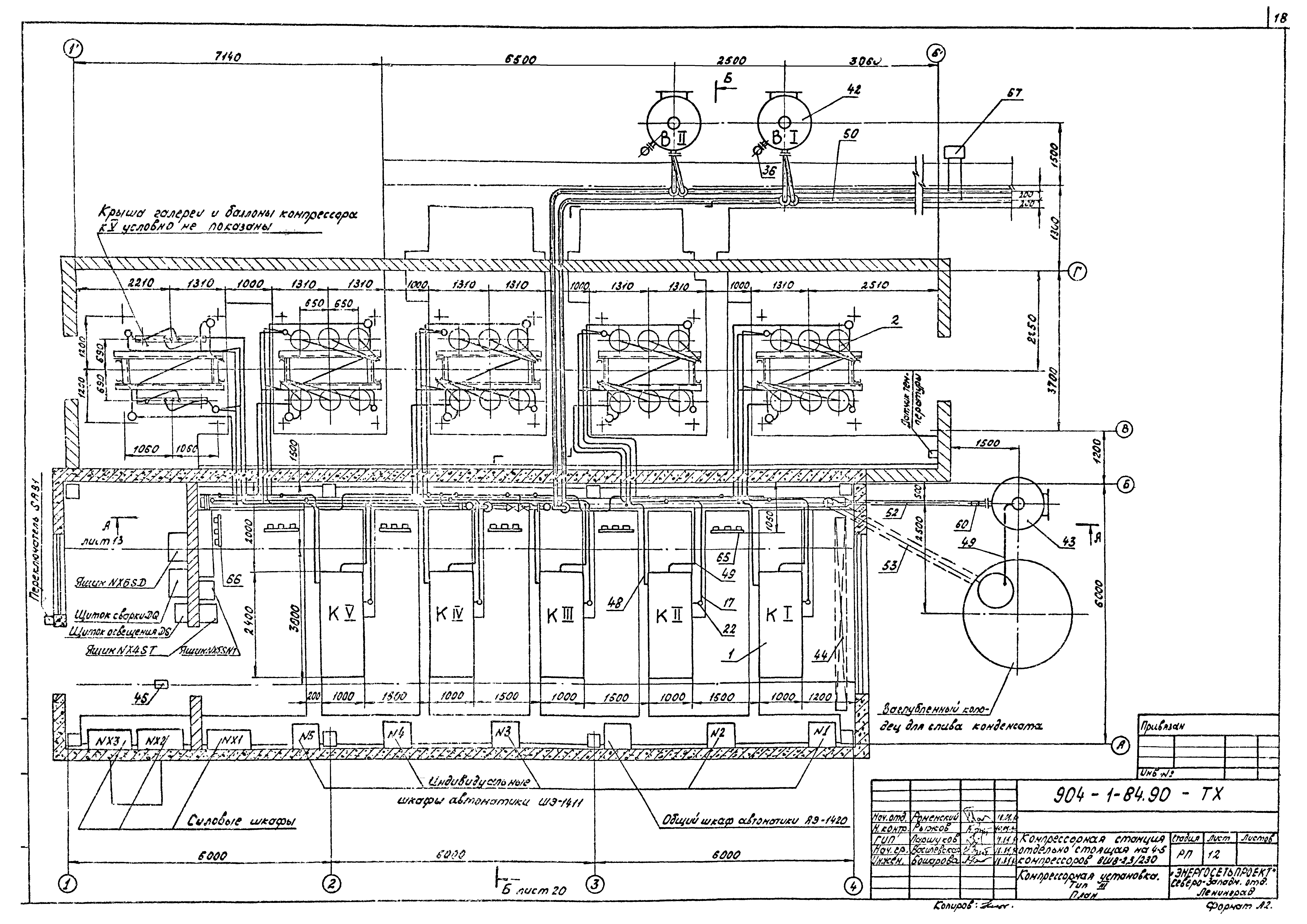
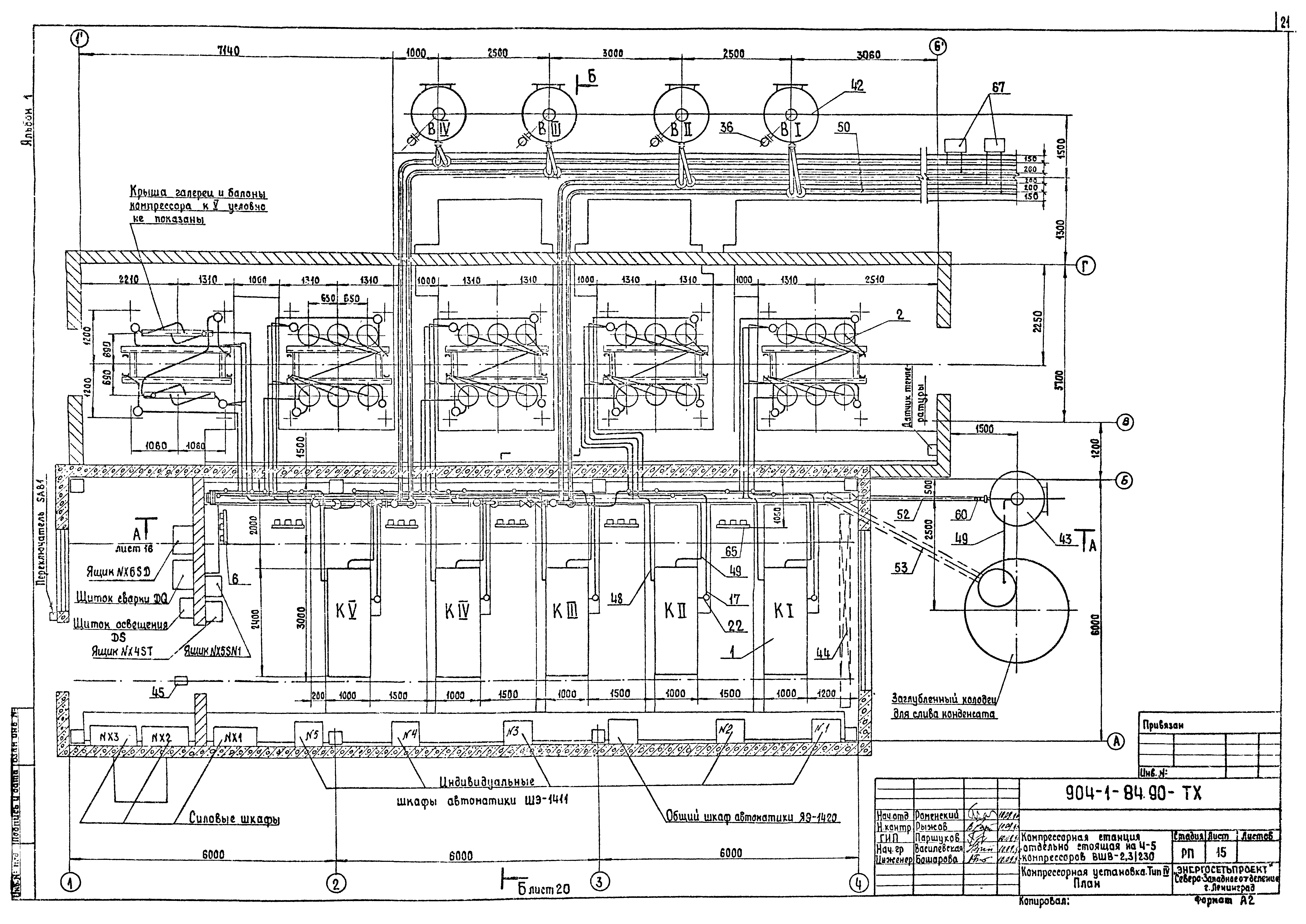
| Оглавление: | ТП 904-1-84.90 1. Введение ТП 904-1-84.90 2. Архитектурно-строительные решения ТП 904-1-84.90 2.1. Исходные данные ТП 904-1-84.90 2.2. Конструктивные решения ТП 904-1-84.90 2.3. Рекомендации по организации строительства ТП 904-1-84.90 2.4. Мероприятия по технике безопасности ТП 904-1-84.90 2.5. Мероприятия по охране окружающей среды ТП 904-1-84.90 3. Санитарно-технические решения ТП 904-1-84.90 3.1. Отопление ТП 904-1-84.90 3.2. Вентиляция ТП 904-1-84.90 4. Технологическая часть ТП 904-1-84.90 4.1. Технологическая схема ТП 904-1-84.90 4.2. Характеристика основного оборудования ТП 904-1-84.90 4.3. Конструктивные и компоновочные решения ТП 904-1-84.90 5. Электротехнические решения ТП 904-1-84.90 5.1. Схема электропитания ТП 904-1-84.90 5.2. Освещение ТП 904-1-84.90 5.3. Заземление ТП 904-1-84.90 6. Автоматизация и управление ТП 904-1-84.90 6.1. Управление, автоматика, защита и сигнализация ТП 904-1-84.90 6.2. Размещение аппаратуры ТП 904-1-84.90 6.3. Отопление и вентиляция ТП 904-1-84.90 7. Указания по применению ТП 904-1-84.90-ТХ-1 Общие данные (начало) ТП 904-1-84.90-ТХ-2 Общие данные (окончание) ТП 904-1-84.90-ТХ-3 Компрессорная установка. Тип 1. Принципиально-монтажная схема ТП 904-1-84.90-ТХ-4 Компрессорная установка. Тип 1. План ТП 904-1-84.90-ТХ-5 Компрессорная установка. Тип 1. Разрез А-А ТП 904-1-84.90-ТХ-6 Компрессорная установка. Тип 2. Принципиально-монтажная схема ТП 904-1-84.90-ТХ-7 Компрессорная установка. Тип 2. План ТП 904-1-84.90-ТХ-8 Компрессорная установка. Тип 2. Разрез А-А ТП 904-1-84.90-ТХ-9 Компрессорная установка. Тип 1,2. Экспликация оборудования и материалов (начало) ТП 904-1-84.90-ТХ-10 Компрессорная установка. Тип 1,2. Экспликация оборудования и материалов (окончание) ТП 904-1-84.90-ТХ-11 Компрессорная установка. Тип 3. Принципиально-монтажная схема ТП 904-1-84.90-ТХ-12 Компрессорная установка. Тип 3. План ТП 904-1-84.90-ТХ-13 Компрессорная установка. Тип 3. Разрез А-А ТП 904-1-84.90-ТХ-14 Компрессорная установка. Тип 4. Принципиально-монтажная схема ТП 904-1-84.90-ТХ-15 Компрессорная установка. Тип 4. План ТП 904-1-84.90-ТХ-16 Компрессорная установка. Тип 4. Разрез А-А ТП 904-1-84.90-ТХ-17 Компрессорная установка. Тип 3,4. Экспликация оборудования и материалов (начало) ТП 904-1-84.90-ТХ-18 Компрессорная установка. Тип 3,4. Экспликация оборудования и материалов (окончание) ТП 904-1-84.90-ТХ-19 Компрессорная установка. Тип 1...4. Установка датчиков ТП 904-1-84.90-ТХ-20 Компрессорная установка. Тип 1...4. Разрез Б-Б ТП 904-1-84.90-ТХ-21 Компрессорная установка. Тип 1...4. Установка шести баллонов (подвод труб слева) ТП 904-1-84.90-ТХ-22 Компрессорная установка. Тип 3,4. Установка шести баллонов (подвод труб справа) ТП 904-1-84.90 Прилагаемые документы ТП 904-1-84.90-ТХН-001 Конструкция для установки приборов управления компрессором ТП 904-1-84.90-ТХН-002 Конструкция для установки приборов управления сети 23,0 МПа ТП 904-1-84.90-ТХН-003 Установка шкафа манометров (ШМ) сети 2,6(4,0)МПа ТП 904-1-84.90-ТХН-004 Установка манометров в шкафу (ШМ) ТП 904-1-84.90-ТХН-005 Установка предохранительного клапана на демпфирующем воздухосборнике ТП 904-1-84.90-ТХН-006 Опорная конструкция для трубы |
| Разработан: | Северо-западное отделение института Энергосетьпроект |
| Утверждён: | 16.08.1990 Минэнерго СССР (USSR Minenergo 47) |
| Заменяет собой: |

































