Скачать Типовой проект 902-1-84.84 Альбом II. Технологические решения. Внутренний водопровод и канализация. Отопление и вентиляцияДата актуализации: 01.01.2021
|
| Обозначение: | Типовой проект 902-1-84.84 |
| Обозначение англ: | 902-1-84.84 |
| Статус: | заменен |
| Название рус.: | Альбом II. Технологические решения. Внутренний водопровод и канализация. Отопление и вентиляция |
| Дата добавления в базу: | 01.09.2013 |
| Дата актуализации: | 01.01.2021 |
| Дата введения: | 18.04.1984 |
| Дата окончания срока действия: | 01.12.1991 |
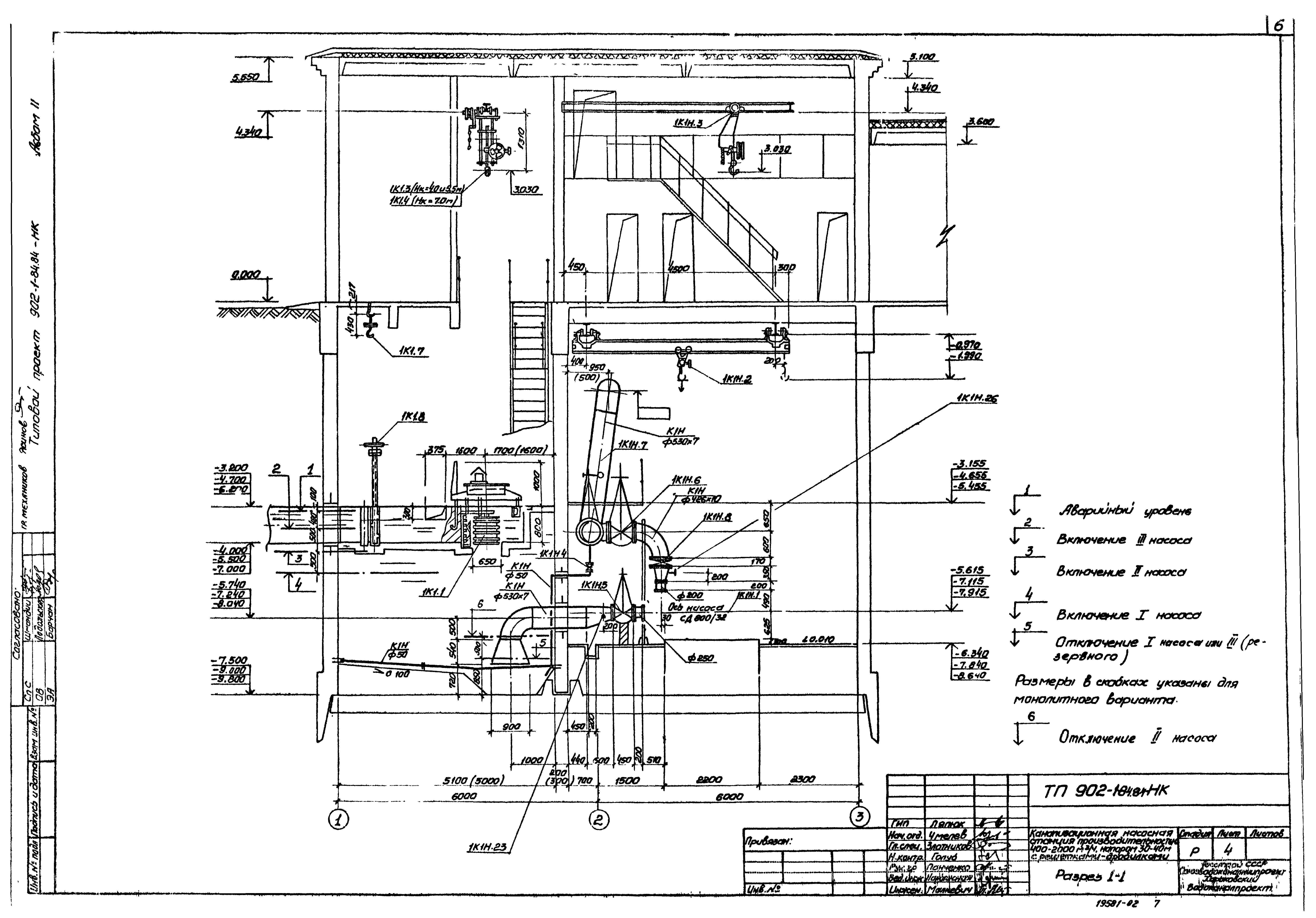
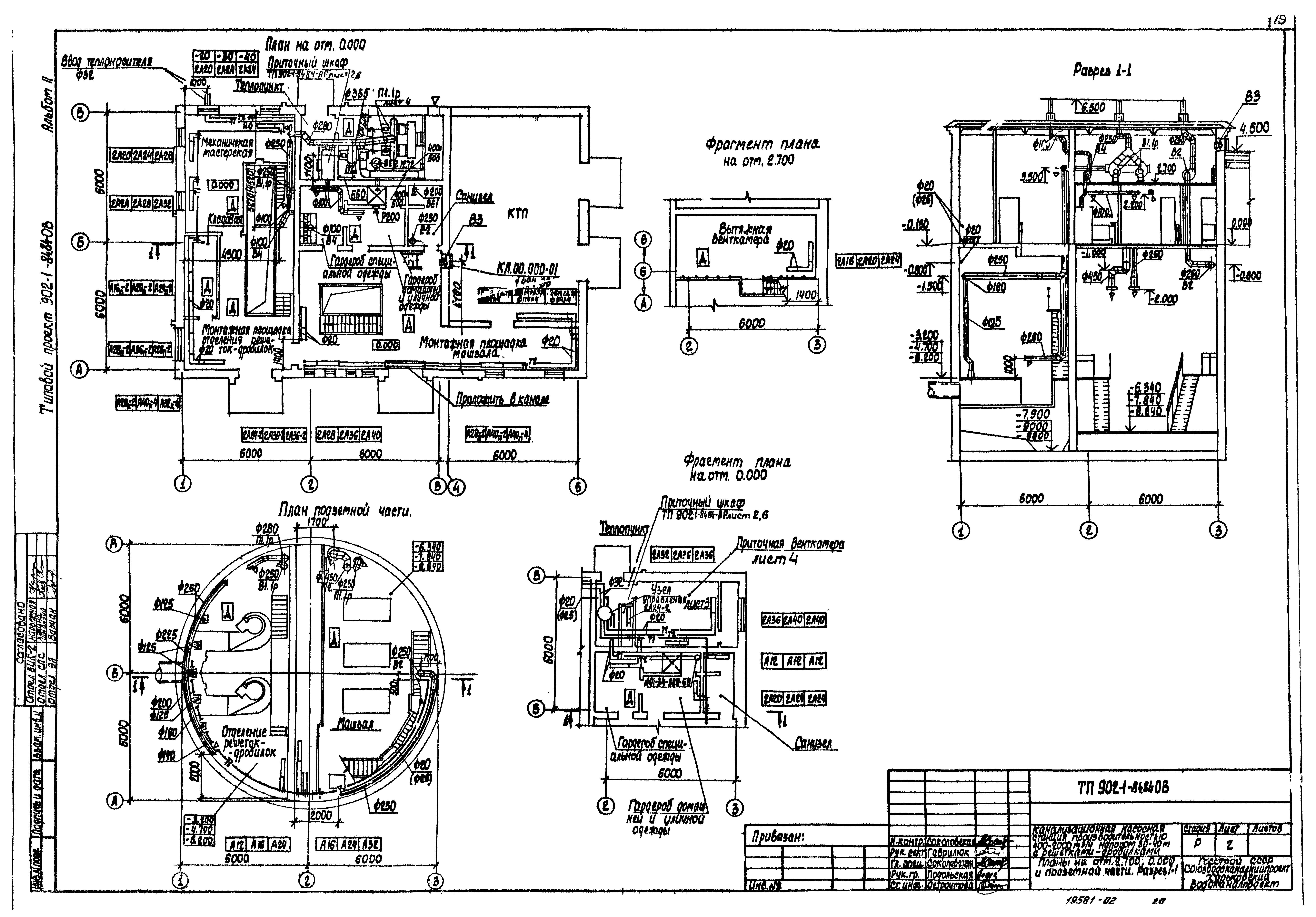
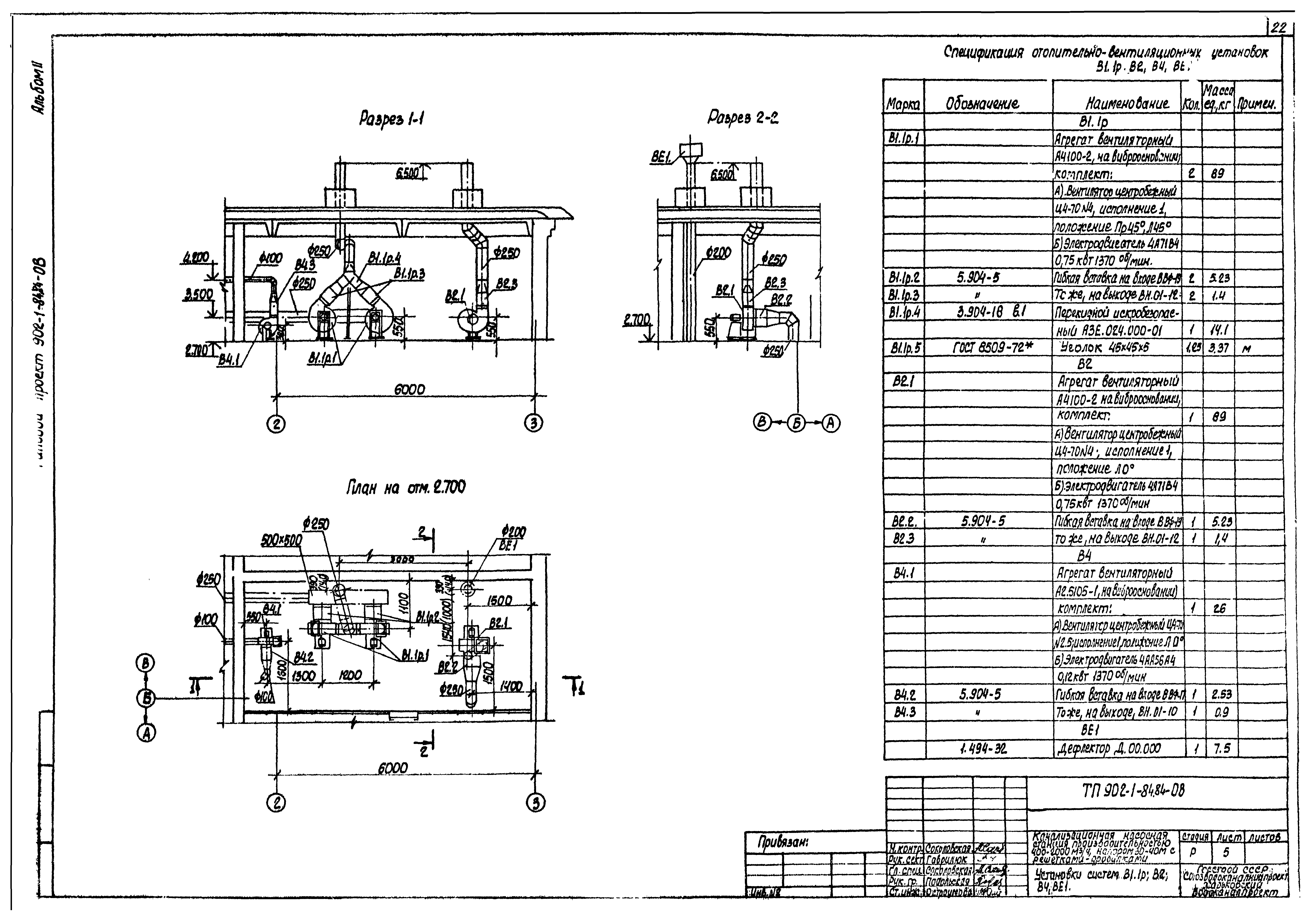
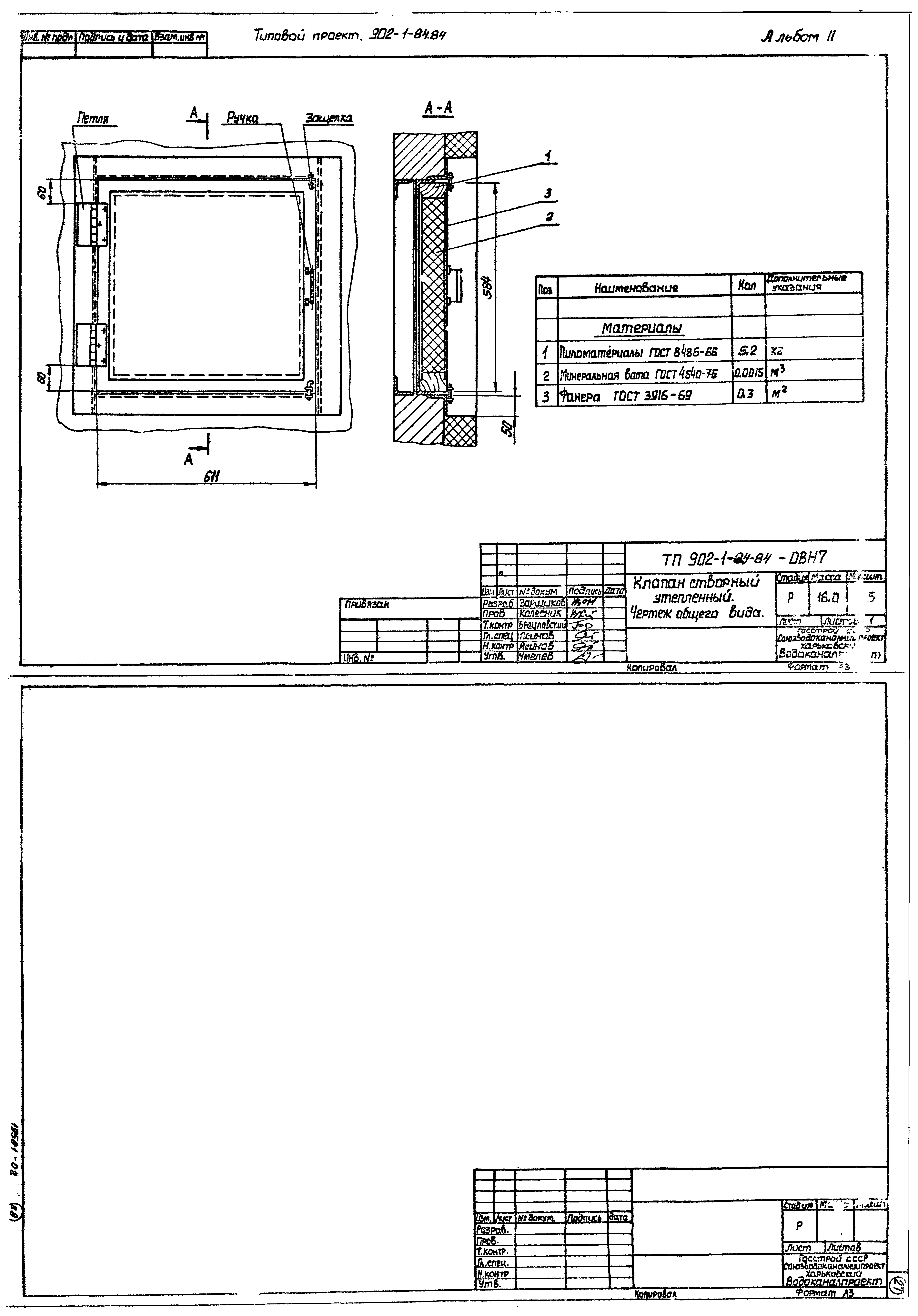
| Оглавление: | ТП 902-1-84.84 Содержание альбома 2 ТП 902-1-84.84-НК Основной комплект марка НК ТП 902-1-84.84-НК-1 Общие данные ТП 902-1-84.84-НК-2 План на отм. 0.000 ТП 902-1-84.84-НК-3 План (установка решеток-дробилок КРД 40 м) ТП 902-1-84.84-НК-4 Разрез 1-1 ТП 902-1-84.84-НК-5 Разрез 2-2 ТП 902-1-84.84-НК-6 План (установка решеток-дробилок РД600). Элемент плана "А". Разрез А-А ТП 902-1-84.84-НК-7 План приемного резервуара. Разрез 1-1 ТП 902-1-84.84-НК-8 Аксонометрическая схема 1К1Н ТП 902-1-84.84-НК-9 Спецификация 1К1,1К1Н ТП 902-1-84.84-НК-10 План на отм. □. Аксонометрические схемы 1В3,1К13,1К13Н ТП 902-1-84.84-НК-11 Спецификация 1В3,1К13Н,1К13 ТП 902-1-84.84-НКН Общие виды нетиповых конструкций марки НКН ТП 902-1-84.84-НКН1 Решетка ремонтная ТП 902-1-84.84-НКН2 Патрубок монтажный ТП 902-1-84.84-НКН3 Устройство отборное с разделительной мембраной для манометра ТП 902-1-84.84-НКН4 Патрубок ТП 902-1-84.84-ВК Основной комплект марки ВК ТП 902-1-84.84-ВК-1 Общие данные. План. Схемы 1В1,1Т3,2К1 ТП 902-1-84.84-ОВ Основной комплект марки ОВ ТП 902-1-84.84-ОВ-1 Общие данные ТП 902-1-84.84-ОВ-2 План на отм. 2.700; 0.000 и подземной части. Разрез 1-1 ТП 902-1-84.84-ОВ-3 Схемы систем П1.1р;П2;В1.1Р;В2;В4;ВЕ1 отопления; теплоснабжения установки П1.1р и водоподогревателя; узел управления ТП 902-1-84.84-ОВ-4 Установки систем П1.1р;П2 ТП 902-1-84.84-ОВ-5 Установки систем В1.1р;В2;В4;ВЕ1 ТП 902-1-84.84-ОВН Общие виды нетиповых конструкций марки ОВН ТП 902-1-84.84-ОВН1 Рама для крепления калорифера. Чертеж общего вида. ТП 902-1-84.84-ОВН2 Лючок с заглушкой. Чертеж общего вида. ТП 902-1-84.84-ОВН3 Расширитель. Чертеж общего вида. ТП 902-1-84.84-ОВН4 Зонт. Чертеж общего вида ТП 902-1-84.84-ОВН5 Вставка редукционная. Чертеж общего вида. ТП 902-1-84.84-ОВН6 Короб распределительный. Чертеж общего вида ТП 902-1-84.84-ОВН7 Клапан створный утепленный. Чертеж общего вида. |
| Разработан: | Харьковский Водоканалпроект |
| Утверждён: | 05.12.1983 СоюзводоканалНИИпроект (SoyuzvodokanalNIIproject 75) |
| Чем заменён: |




























