Скачать Типовой проект 902-2-57/71 Альбом III. Электротехническая частьДата актуализации: 01.01.2021
|
| Обозначение: | Типовой проект 902-2-57/71 |
| Обозначение англ: | 902-2-57/71 |
| Статус: | не действует |
| Название рус.: | Альбом III. Электротехническая часть |
| Дата добавления в базу: | 01.09.2013 |
| Дата актуализации: | 01.01.2021 |
| Дата введения: | 12.10.1972 |
| Дата окончания срока действия: | 01.01.1986 |
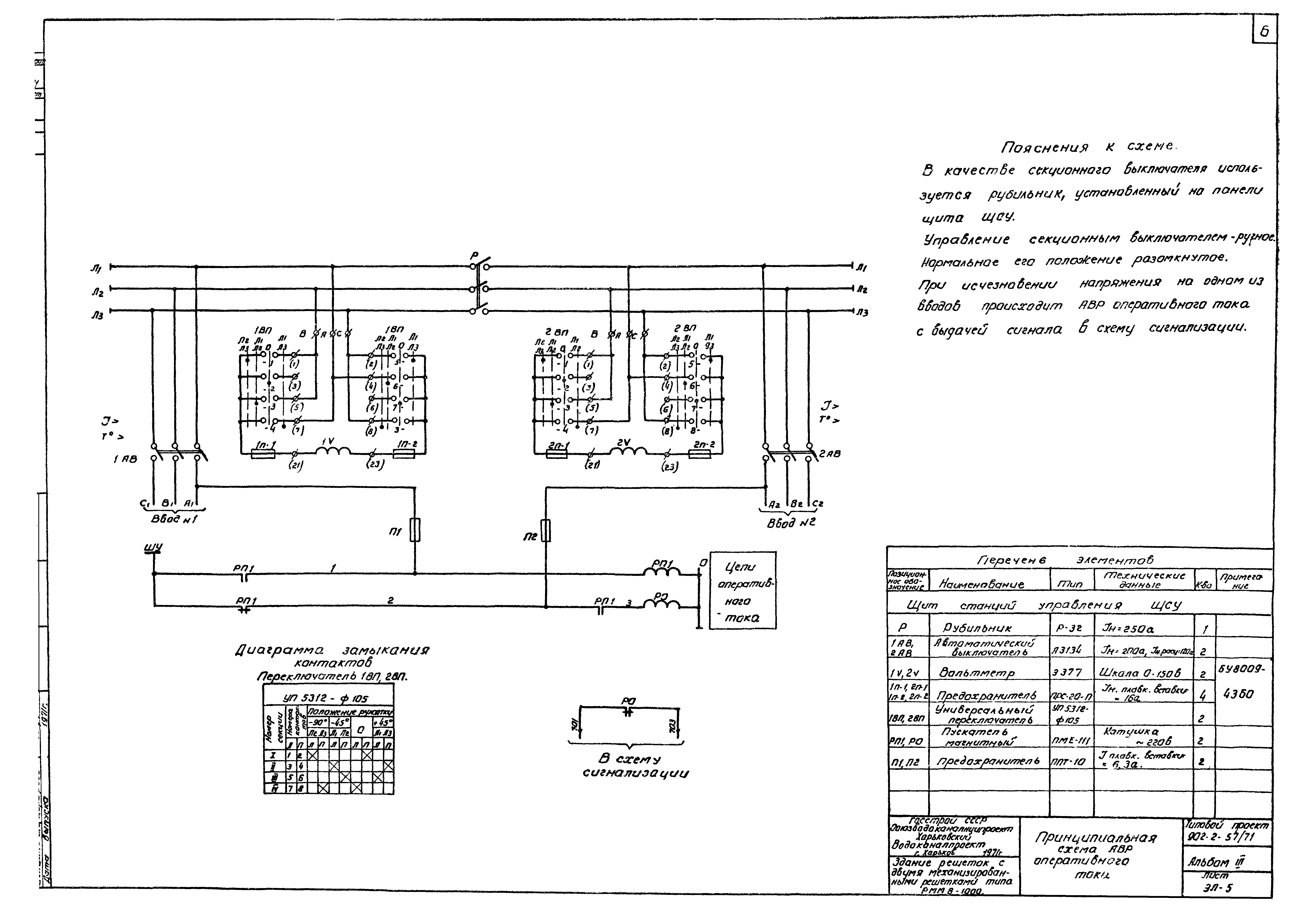
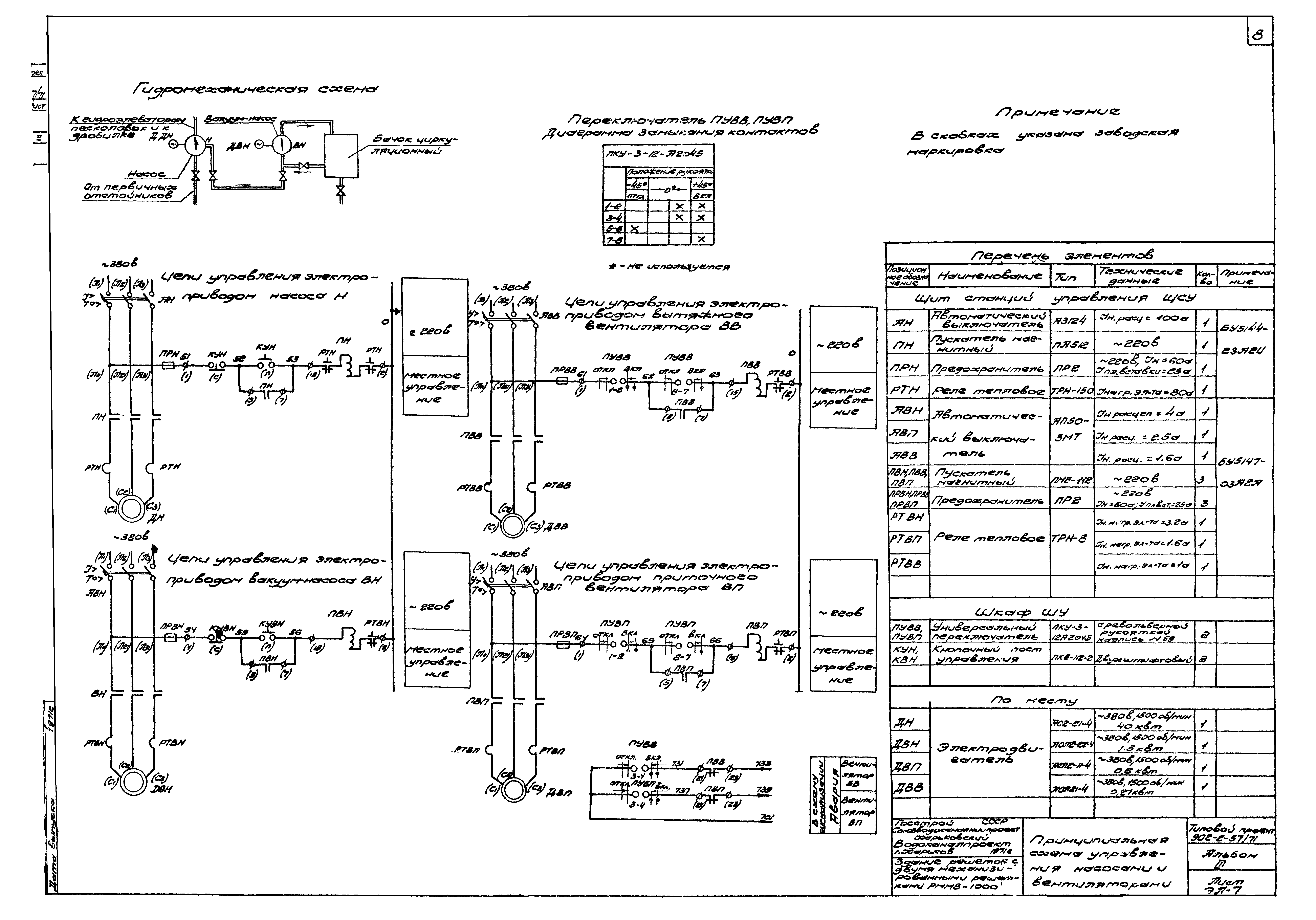
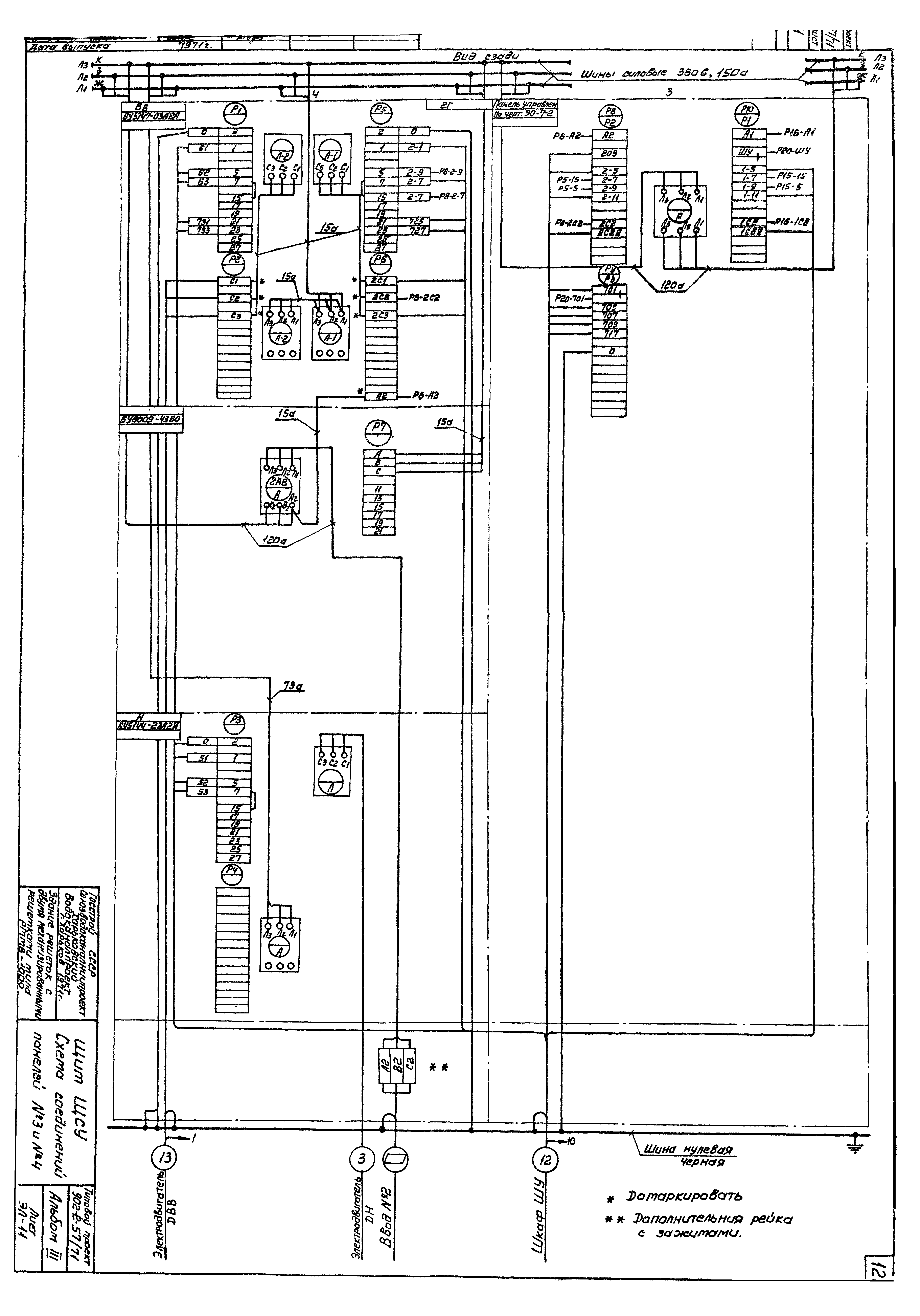
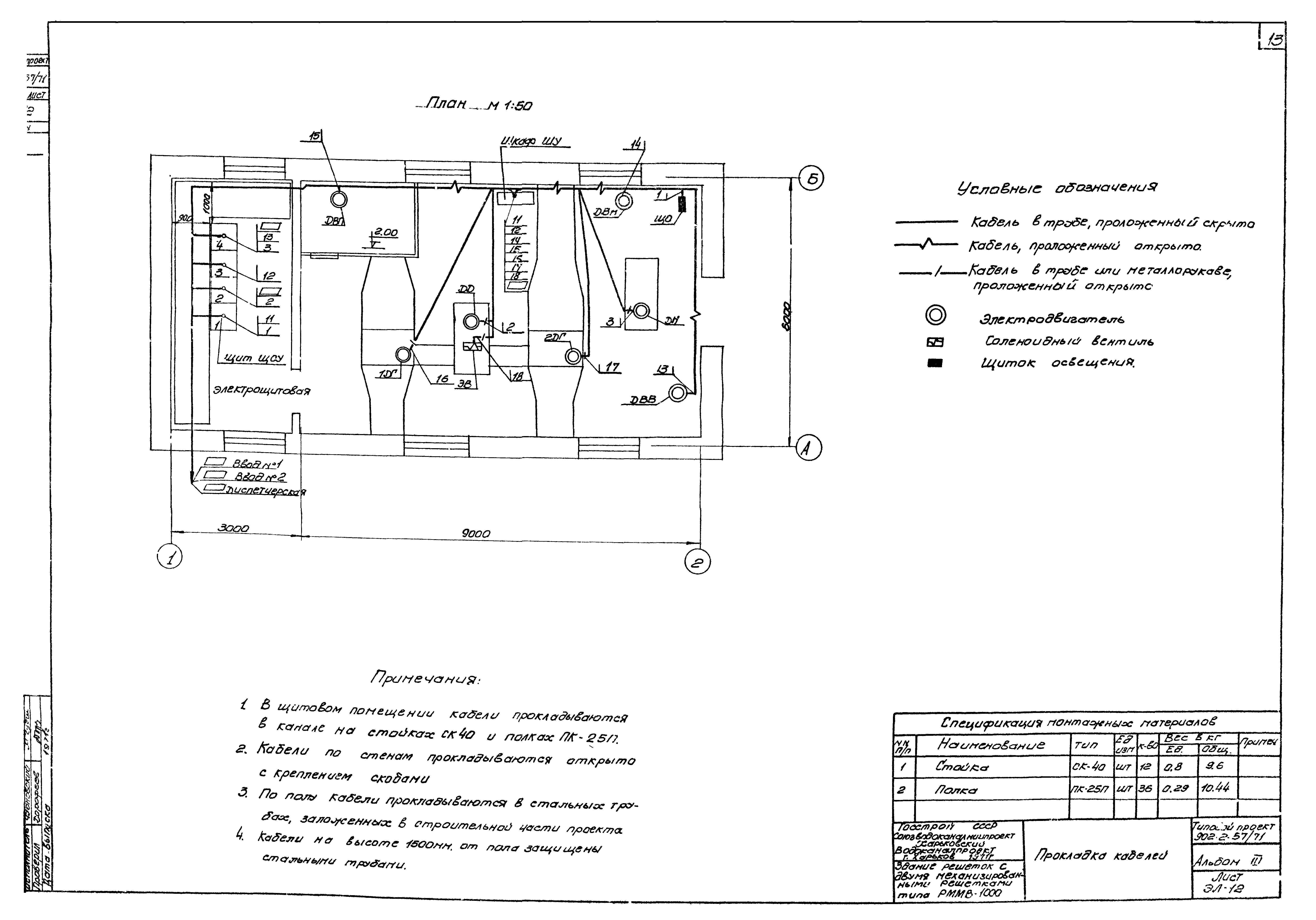
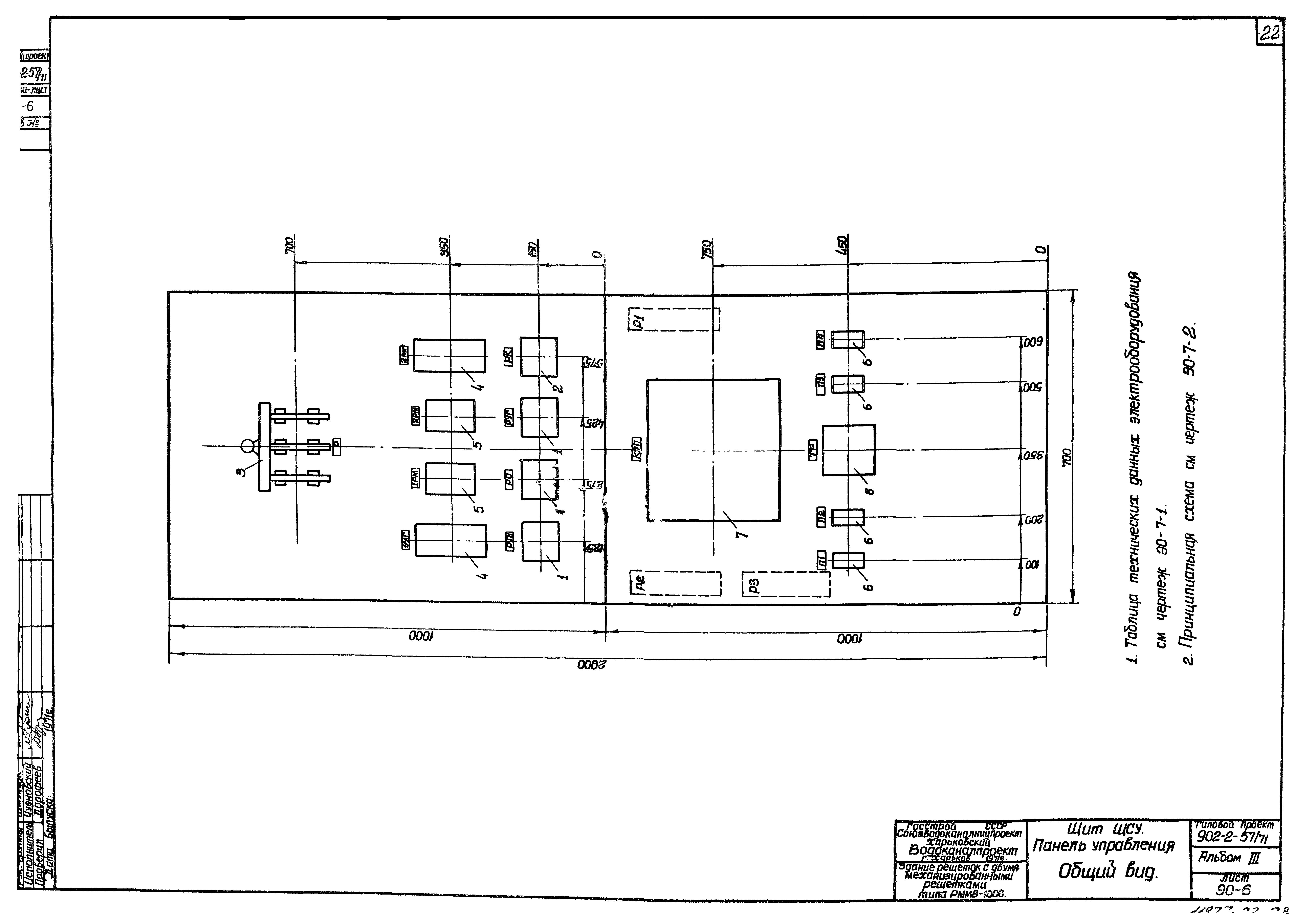
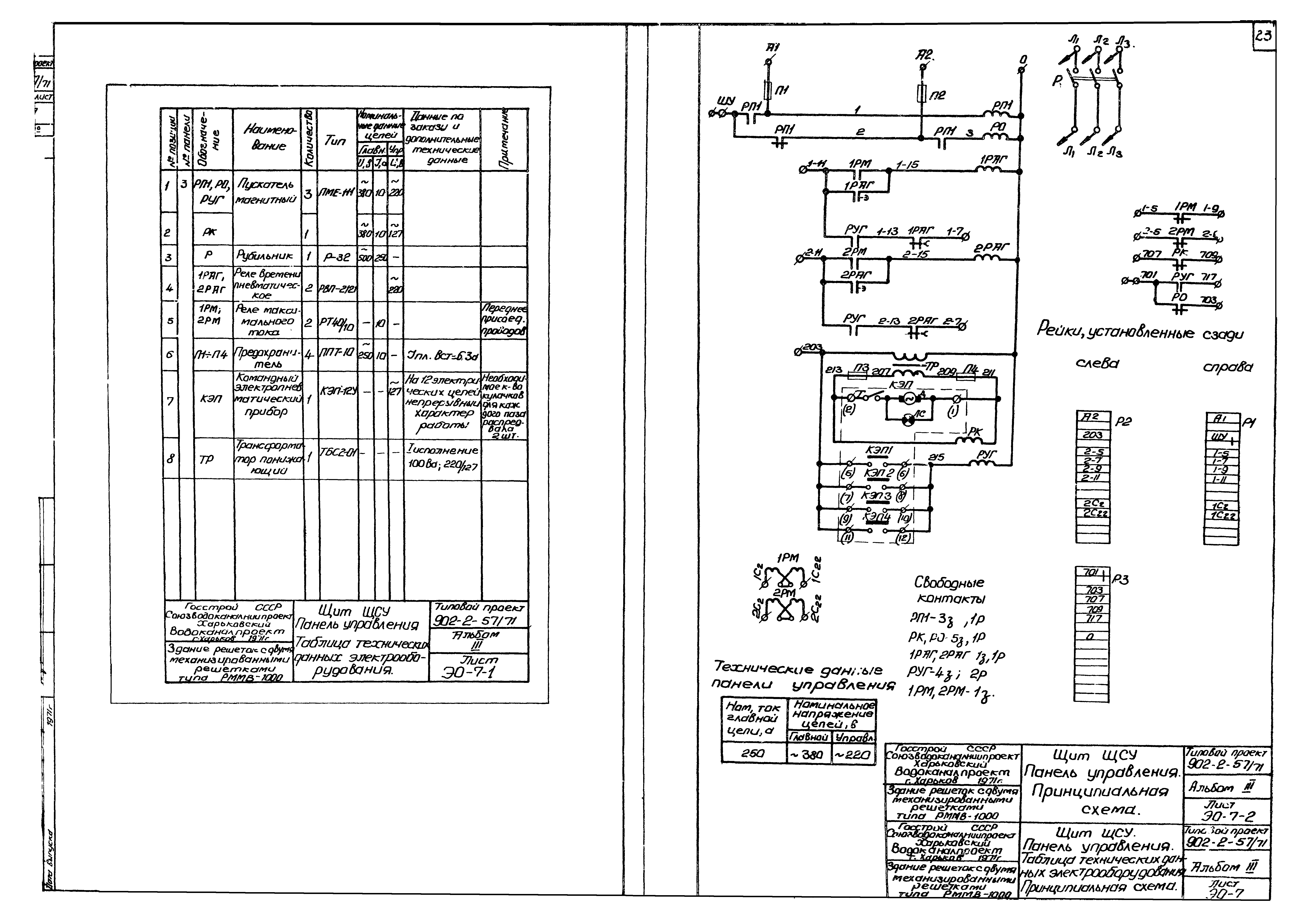
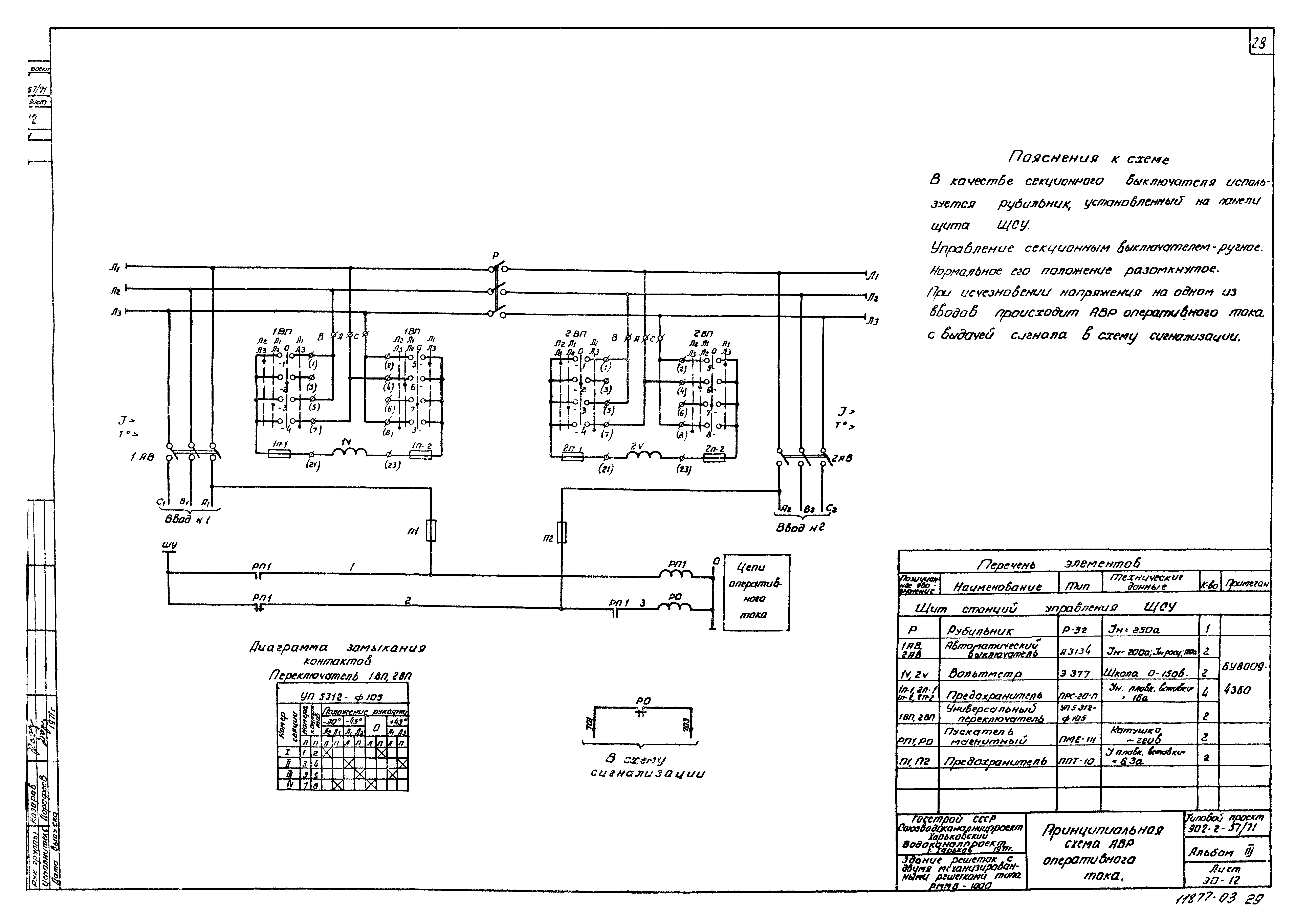
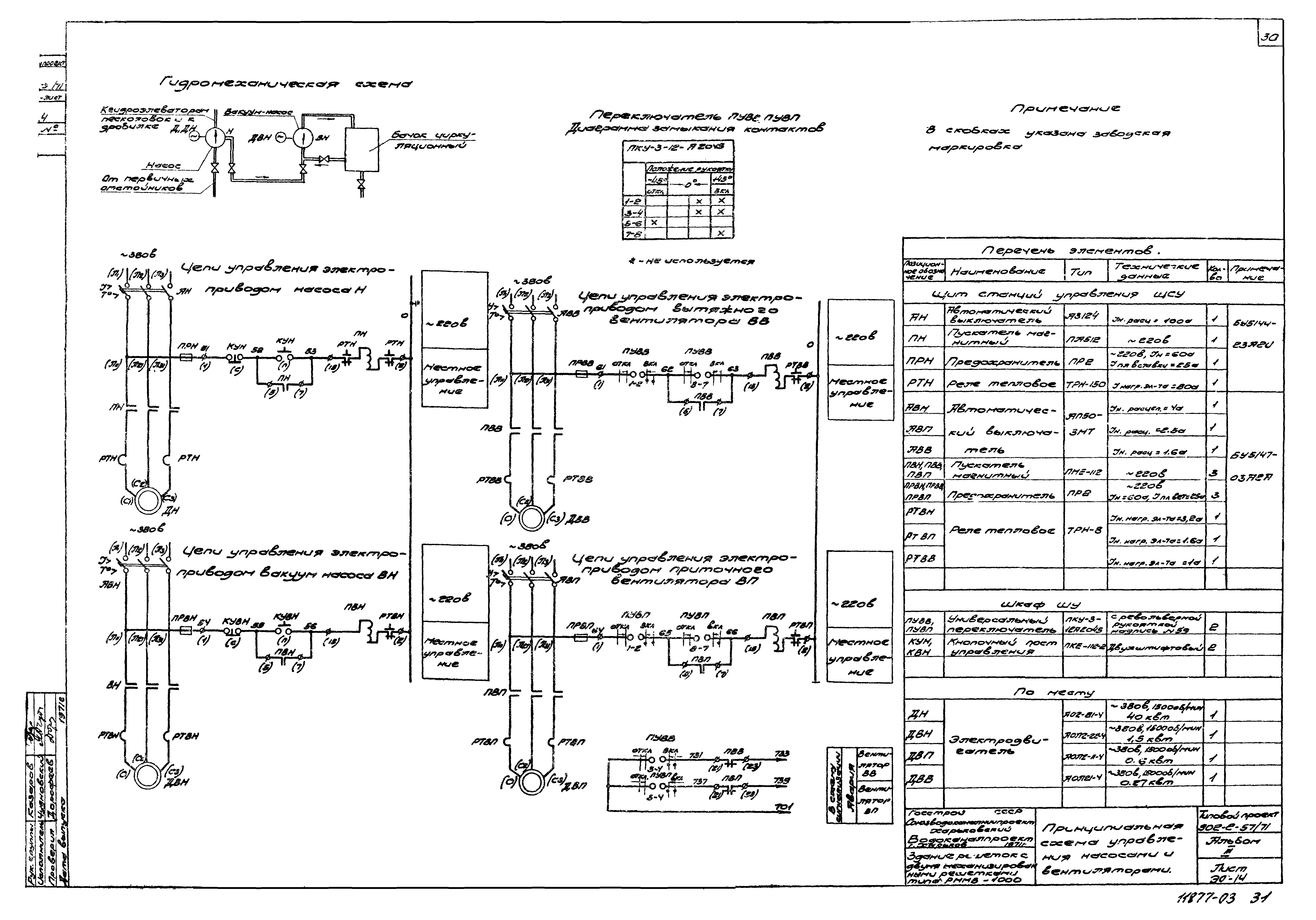
| Оглавление: | ТП 902-2-57/71-ЭЛ-1 Содержание альбома ТП 902-2-57/71 Раздел 1. Чертежи монтажной зоны ТП 902-2-57/71-ЭЛ-2 Содержание раздела ТП 902-2-57/71-ЭЛ-3 Пояснительная записка ТП 902-2-57/71-ЭЛ-4 Распределительная сеть 380/220 В. Принципиальная однолинейная схема ТП 902-2-57/71-ЭЛ-5 Принципиальная схема АВР оперативного тока ТП 902-2-57/71-ЭЛ-6 Принципиальная схема управления механизмами грабельной ТП 902-2-57/71-ЭЛ-7 Принципиальная схема управления механизмами насосами и вентиляторами ТП 902-2-57/71-ЭЛ-8 Принципиальная схема сигнализации ТП 902-2-57/71-ЭЛ-9 Схема подключения ТП 902-2-57/71-ЭЛ-10 Щит ЩСУ. Схема соединений панелей № 1 и № 2 ТП 902-2-57/71-ЭЛ-11 Щит ЩСУ. Схема соединений панелей № 3 и № 4 ТП 902-2-57/71-ЭЛ-12 Прокладка кабелей ТП 902-2-57/71-ЭЛ-13 Кабельный журнал ТП 902-2-57/71-ЭЛ-14 Электроосвещение ТП 902-2-57/71-ЭЛ-15 Заземление ТП 902-2-57/71 Раздел 2. Задание на изготовление ТП 902-2-57/71-ЭО-1 Содержание раздела ТП 902-2-57/71-ЭО-2 Щит ЩСУ. Общий вид ТП 902-2-57/71-ЭО-3 Щит ЩСУ. Таблица технических данных электрооборудования. Перечень надписей ТП 902-2-57/71-ЭО-4 Щит ЩСУ. Схема соединений панелей № 1 и № 2 ТП 902-2-57/71-ЭО-5 Щит ЩСУ. Схема соединений панелей № 3 и № 4 ТП 902-2-57/71-ЭО-6 Щит ЩСУ. Панель управления. Общий вид ТП 902-2-57/71-ЭО-7 Щит ЩСУ. Панель управления. Таблица технических данных электрооборудования. Принципиальная схема ТП 902-2-57/71-ЭО-8 Шкаф ШУ. Общий вид ТП 902-2-57/71-ЭО-9 Шкаф ШУ. Таблица технических данных электрооборудования. Перечень надписей ТП 902-2-57/71-ЭО-10 Шкаф ШУ. Схема соединений ТП 902-2-57/71-ЭО-11 Распределительная сеть 380/220 В. Принципиальная однолинейная схема ТП 902-2-57/71-ЭО-12 Принципиальная схема АВР оперативного тока ТП 902-2-57/71-ЭО-13 Принципиальная схема управления грабельной ТП 902-2-57/71-ЭО-14 Принципиальная схема управления насосами и вентиляторами ТП 902-2-57/71-ЭО-15 Принципиальная сигнализации |
| Разработан: | Союзводоканалниипроект |
| Утверждён: | 06.10.1972 СоюзводоканалНИИпроект (SoyuzvodokanalNIIproject 218) |
































