Скачать Типовой проект 904-1-62.86 Альбом 3. Автоматизация и КИПДата актуализации: 01.01.2021
|
| Обозначение: | Типовой проект 904-1-62.86 |
| Обозначение англ: | 904-1-62.86 |
| Статус: | действует |
| Название рус.: | Альбом 3. Автоматизация и КИП |
| Дата добавления в базу: | 01.09.2013 |
| Дата актуализации: | 01.01.2021 |
| Дата введения: | 01.02.1986 |
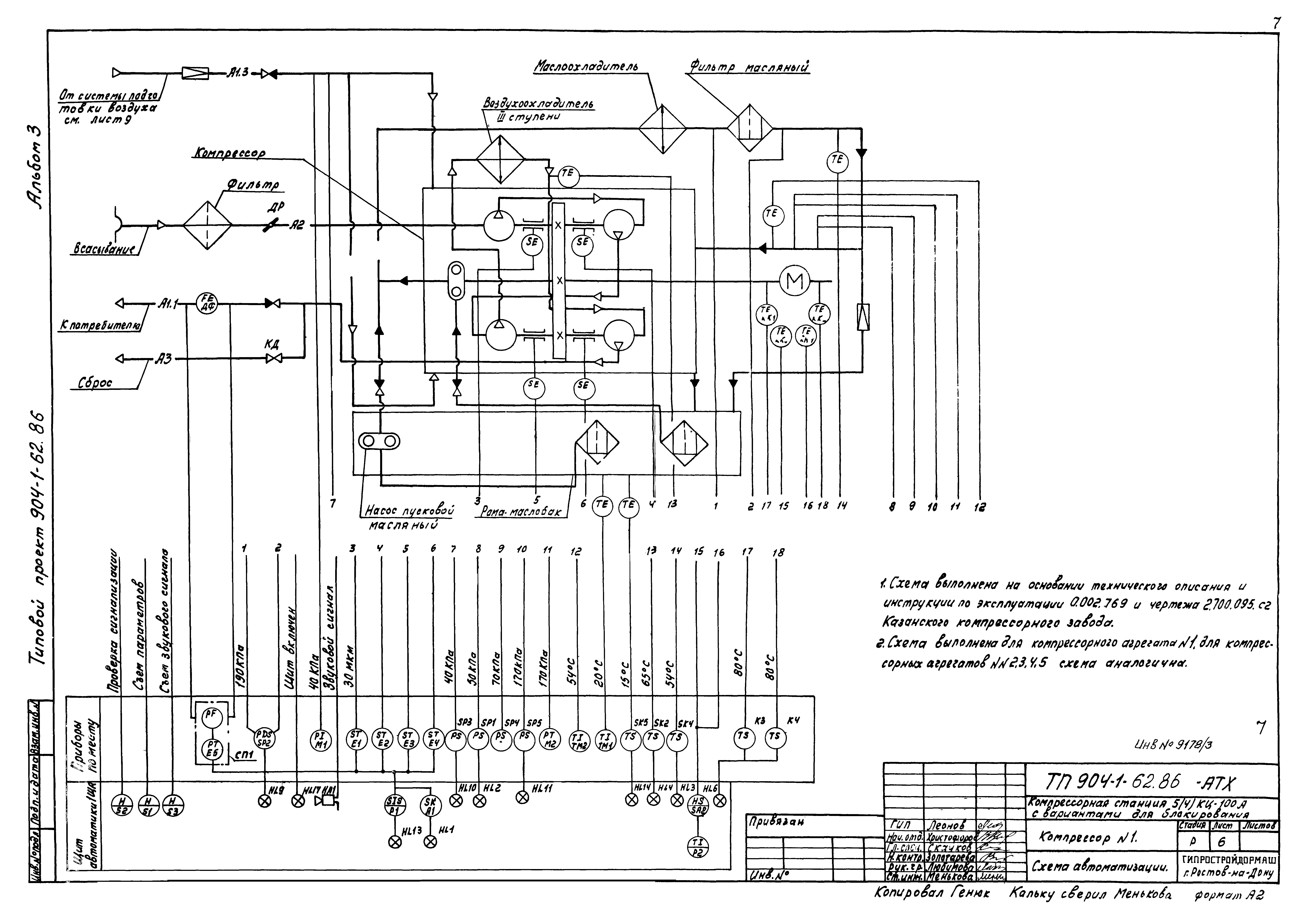
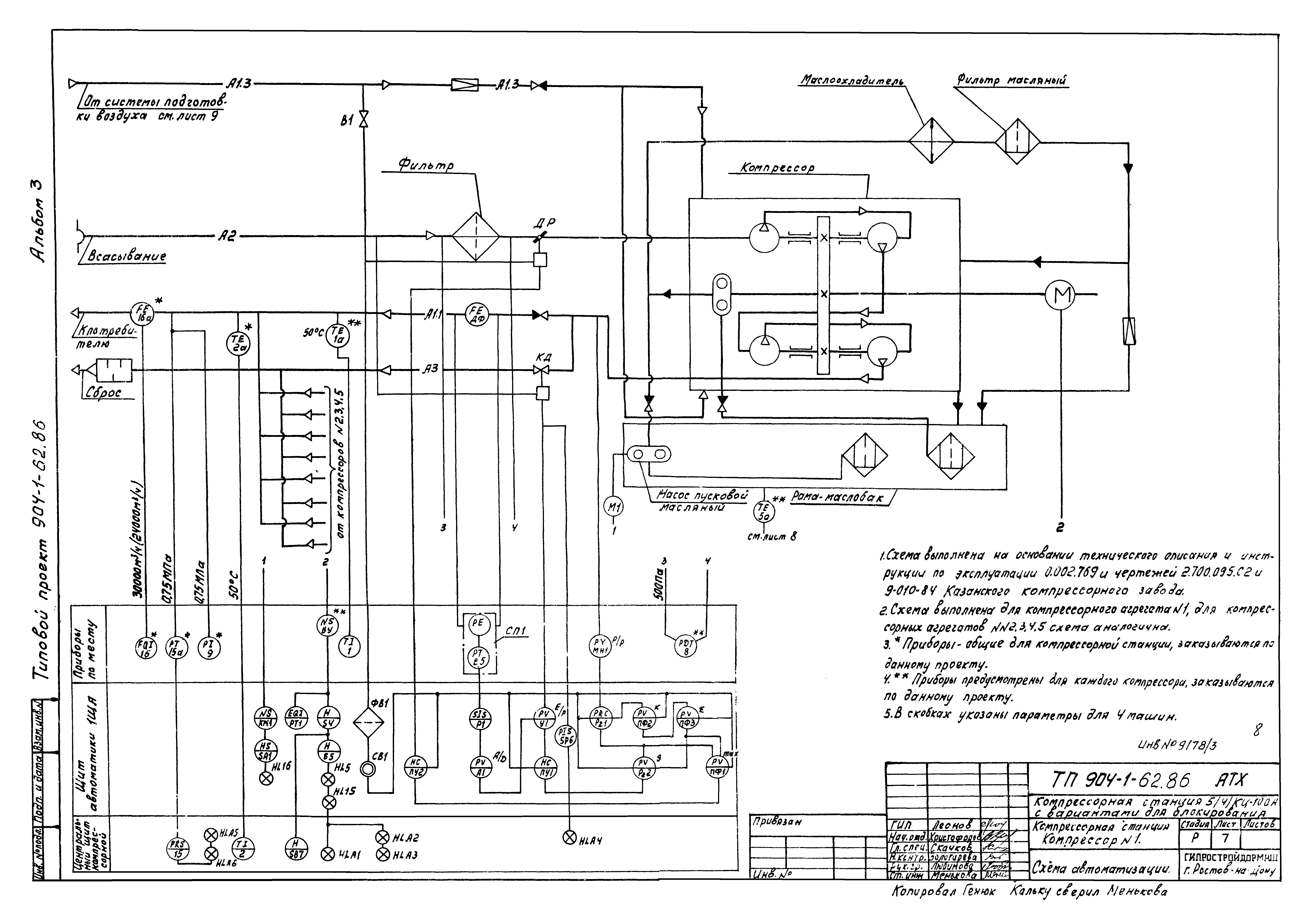
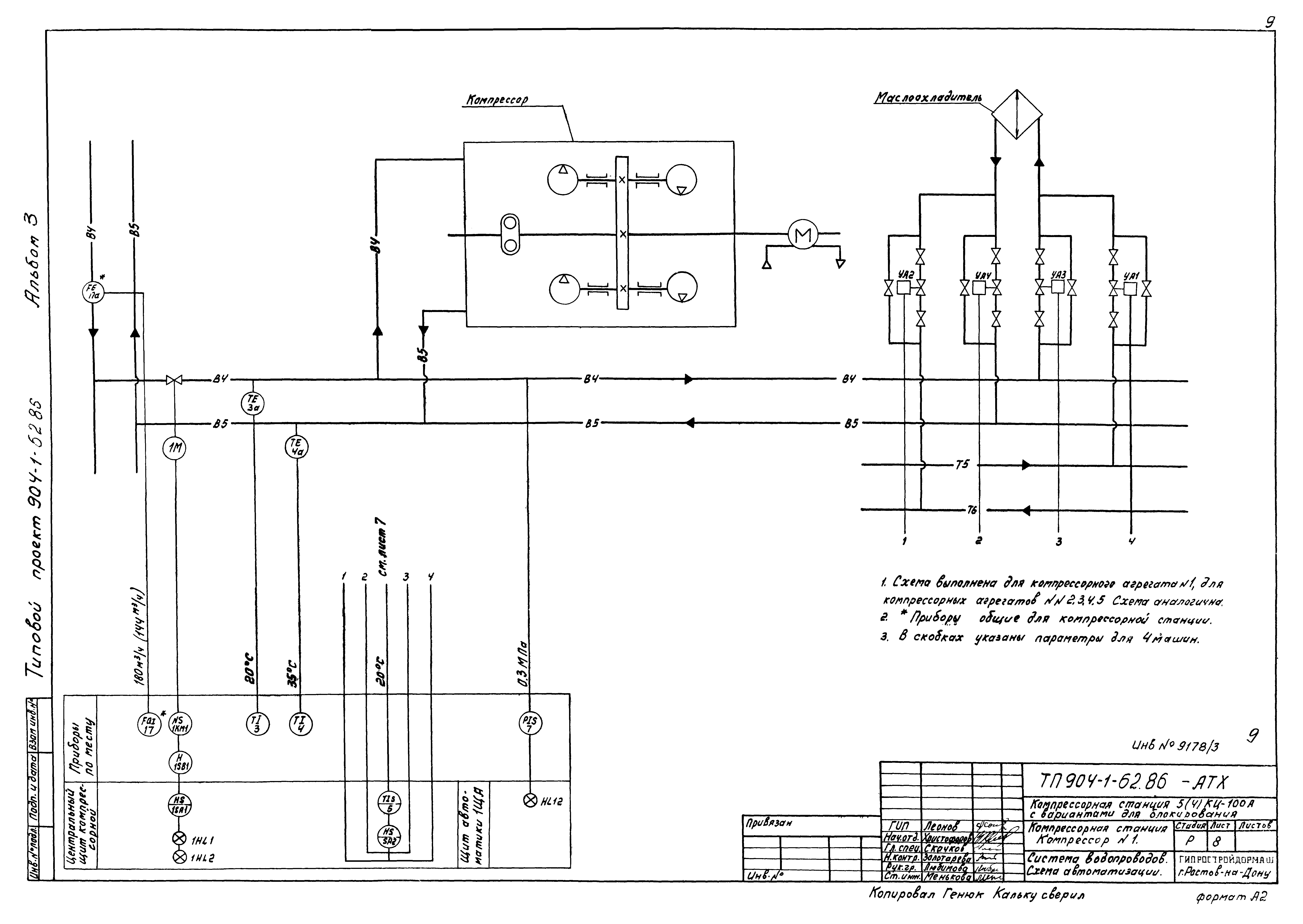
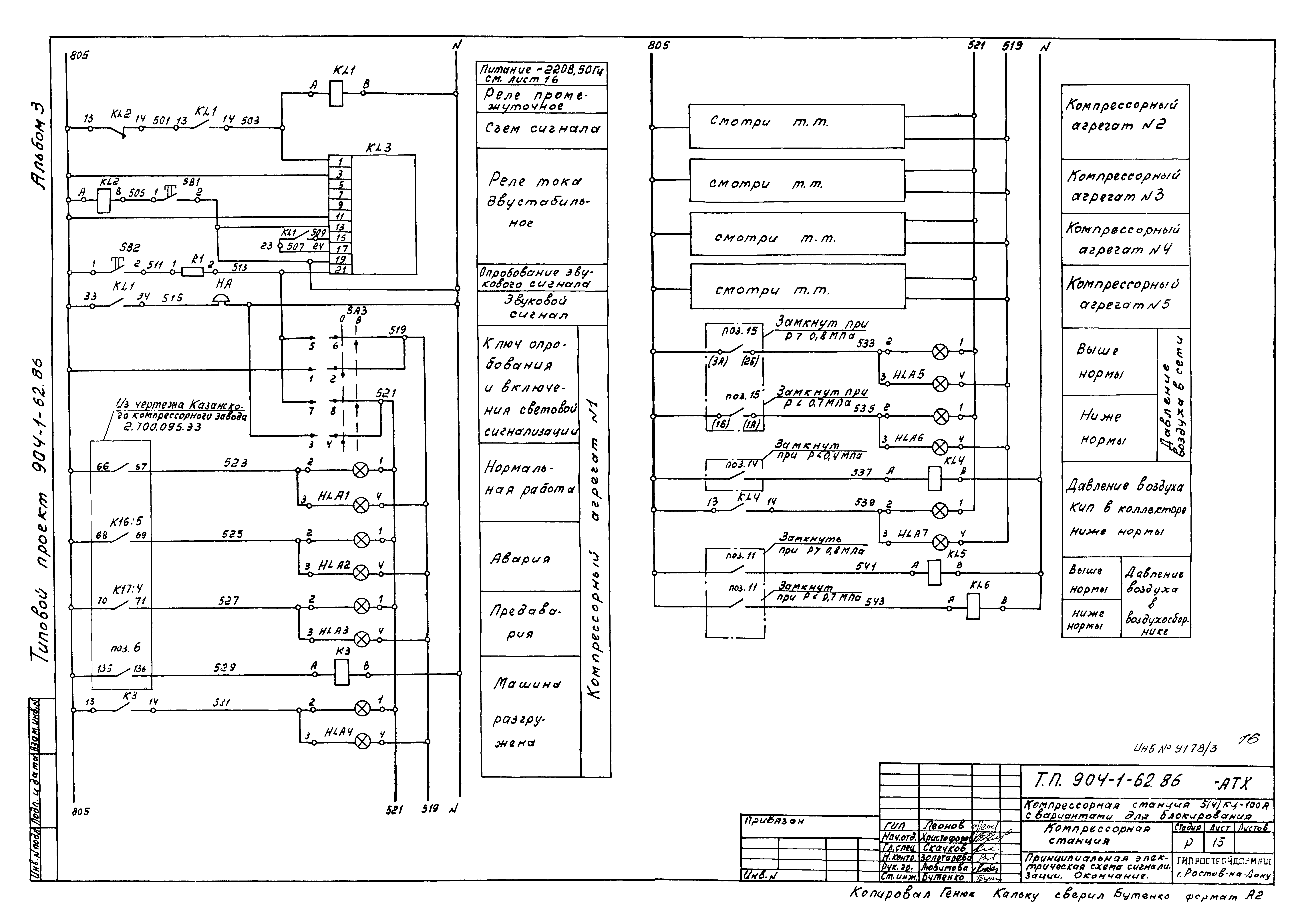
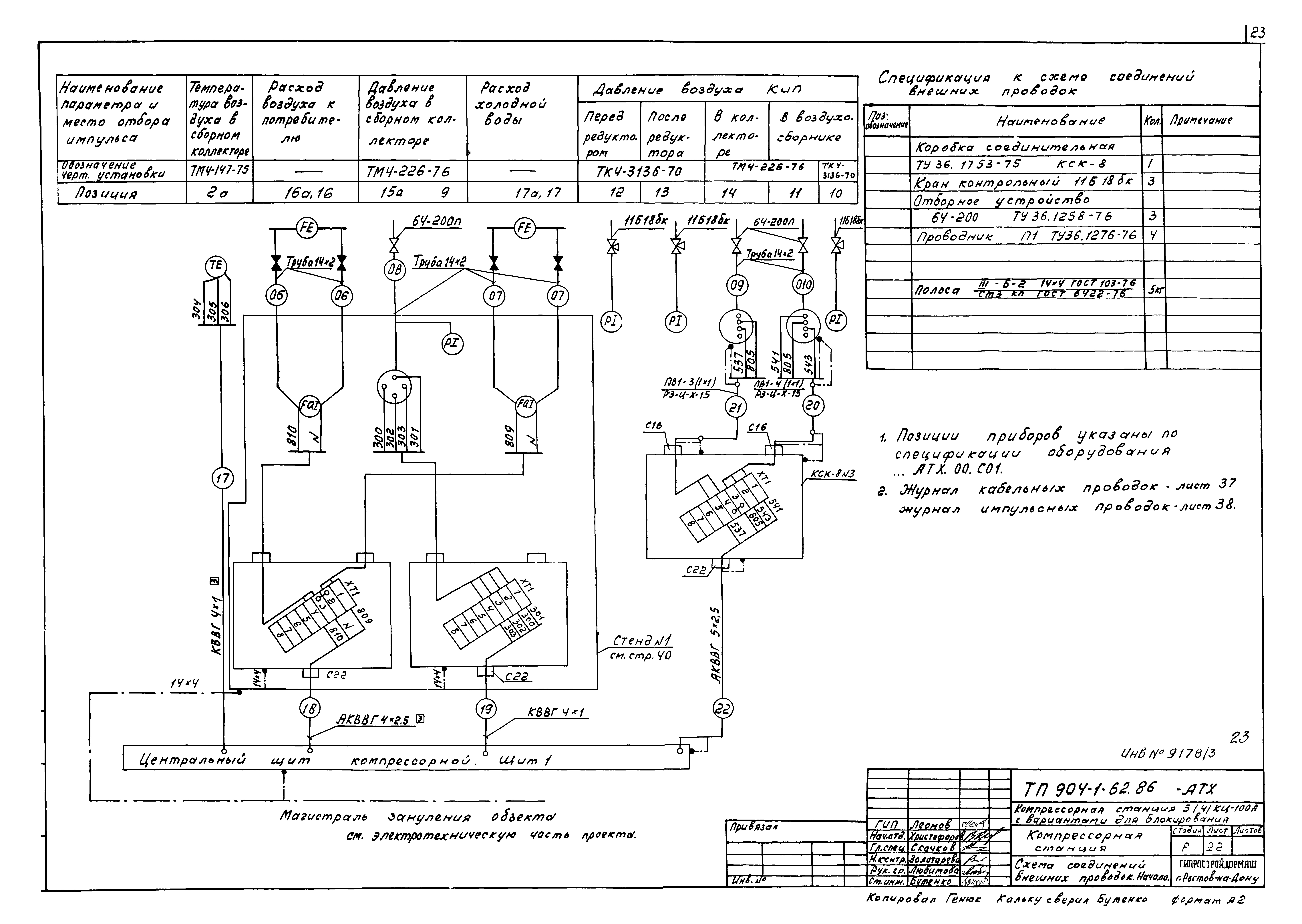
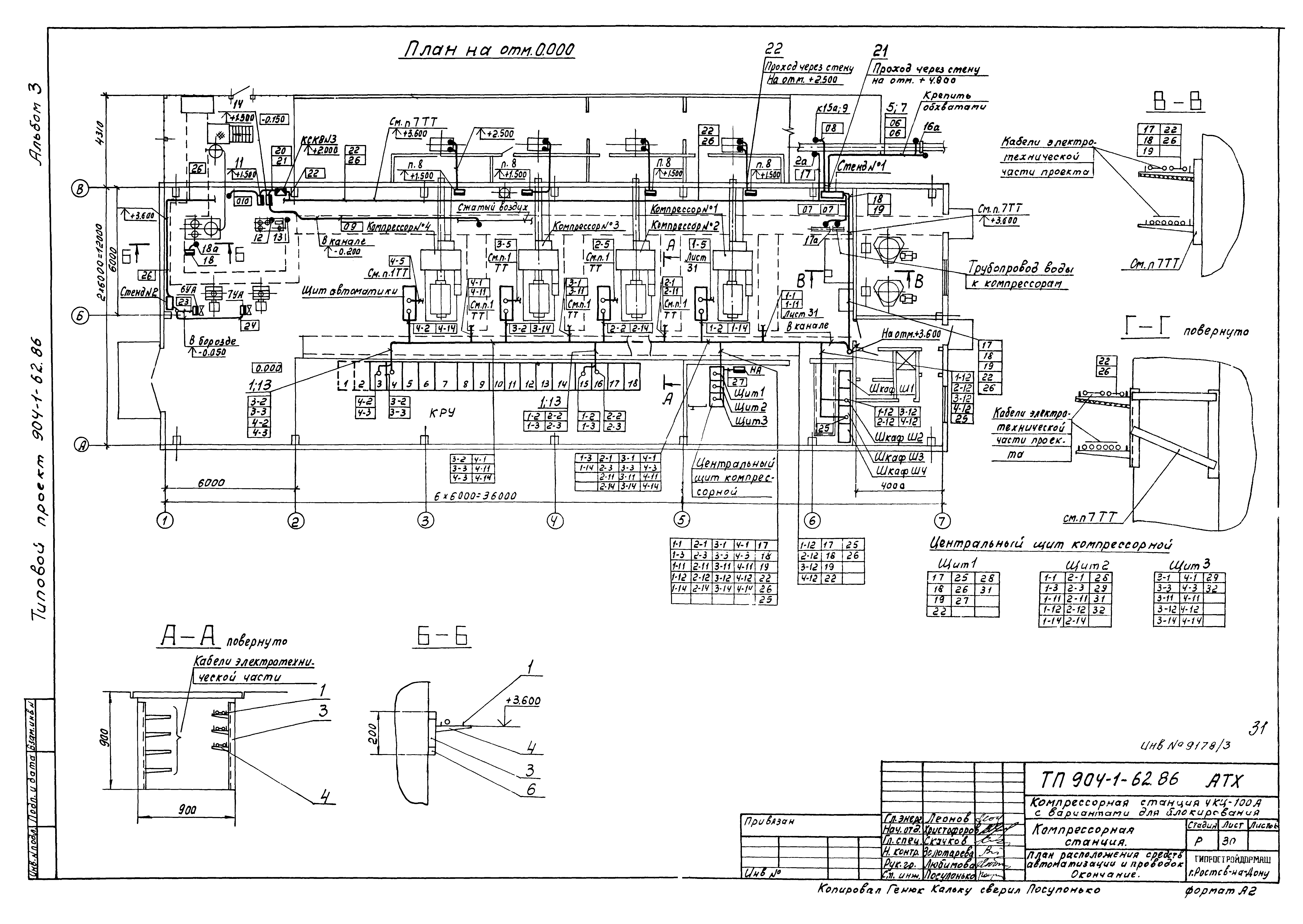
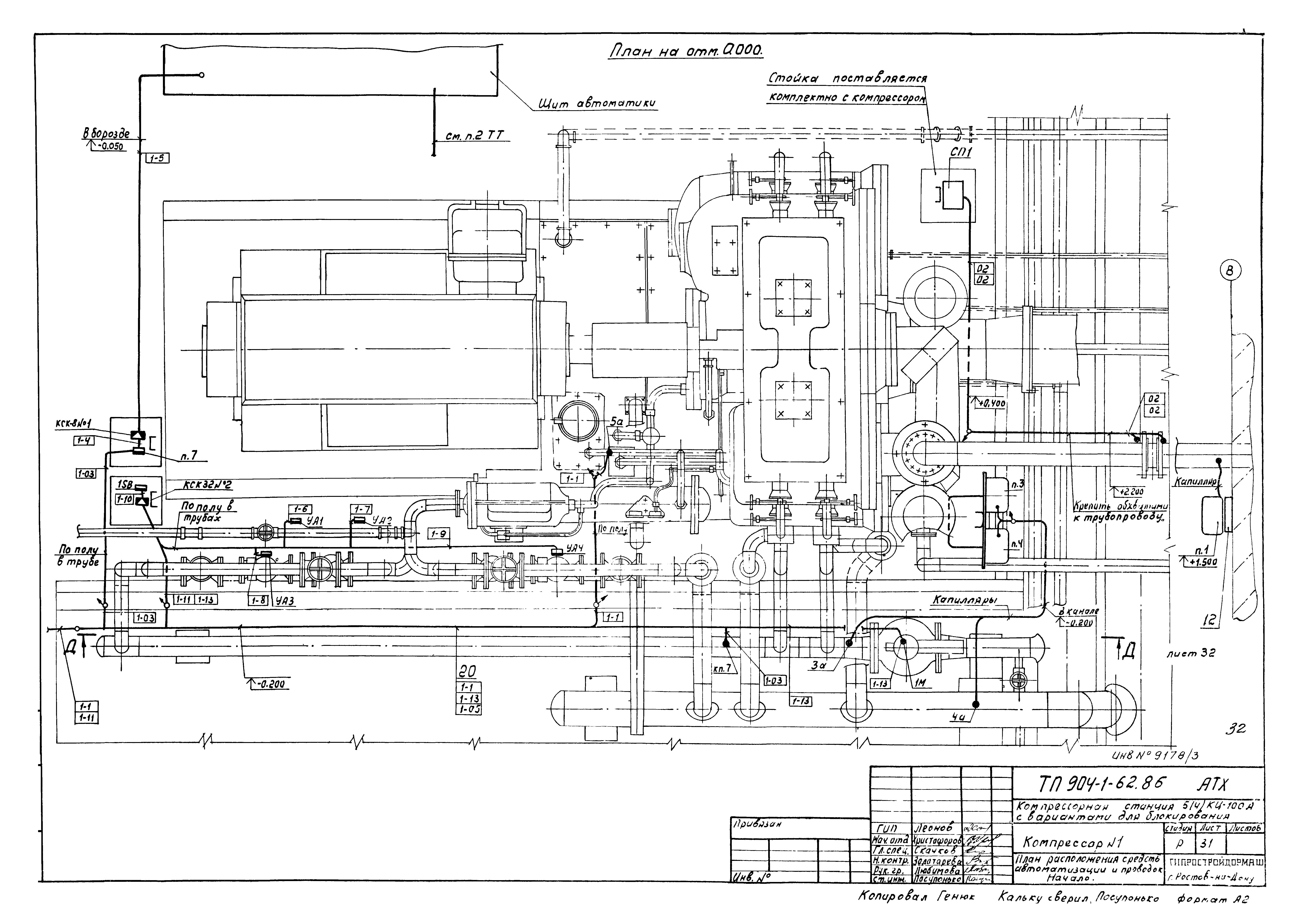
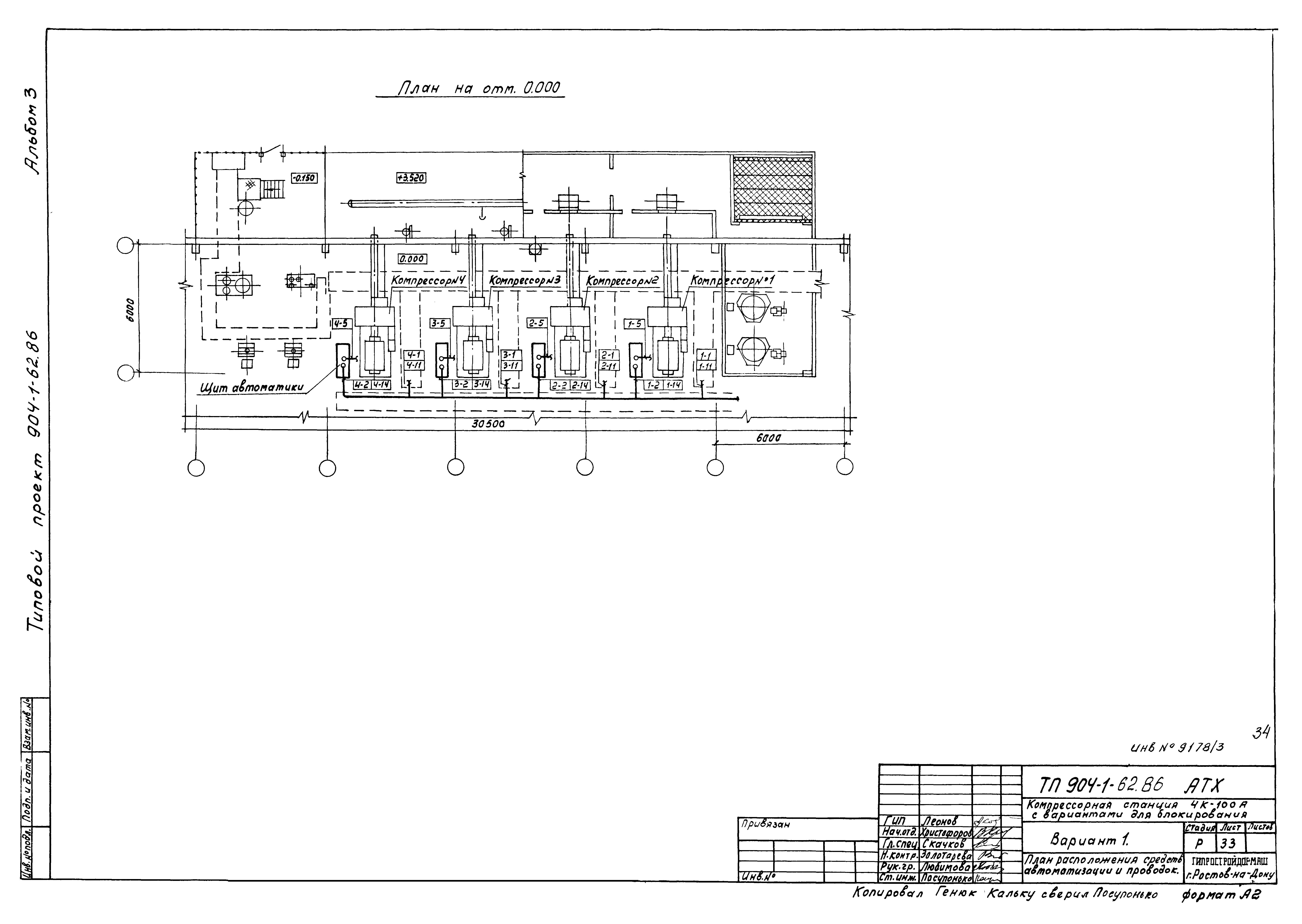
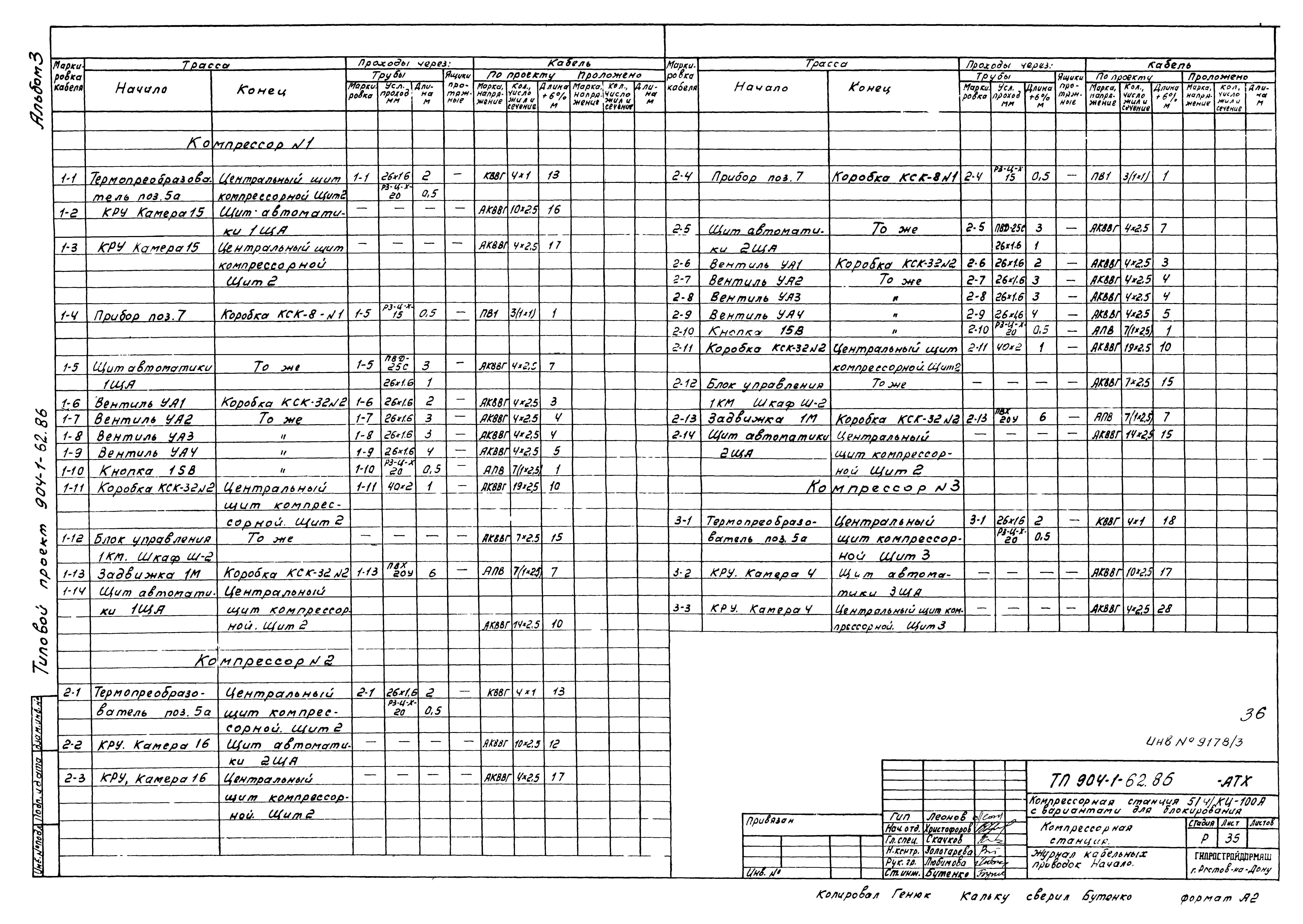
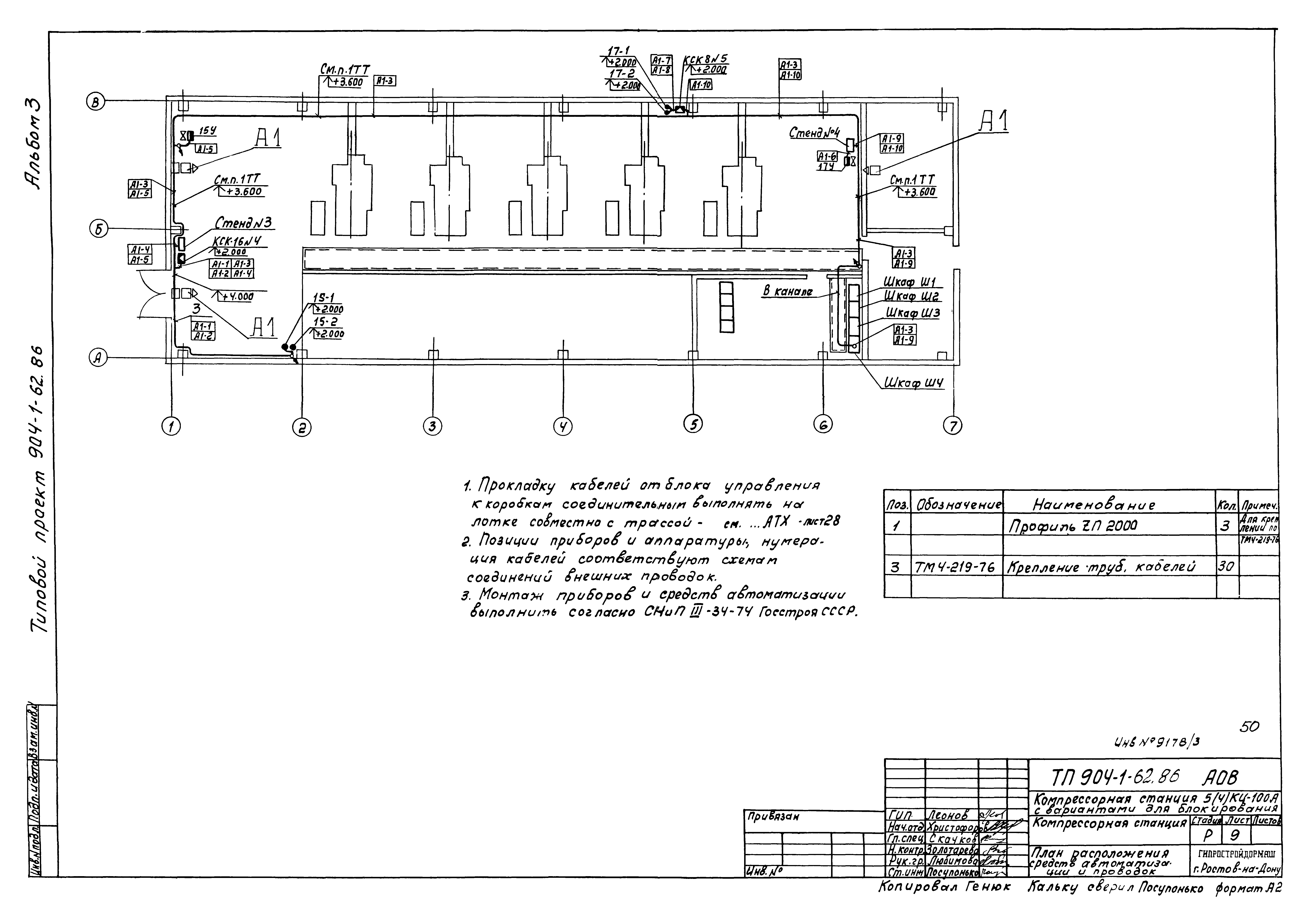
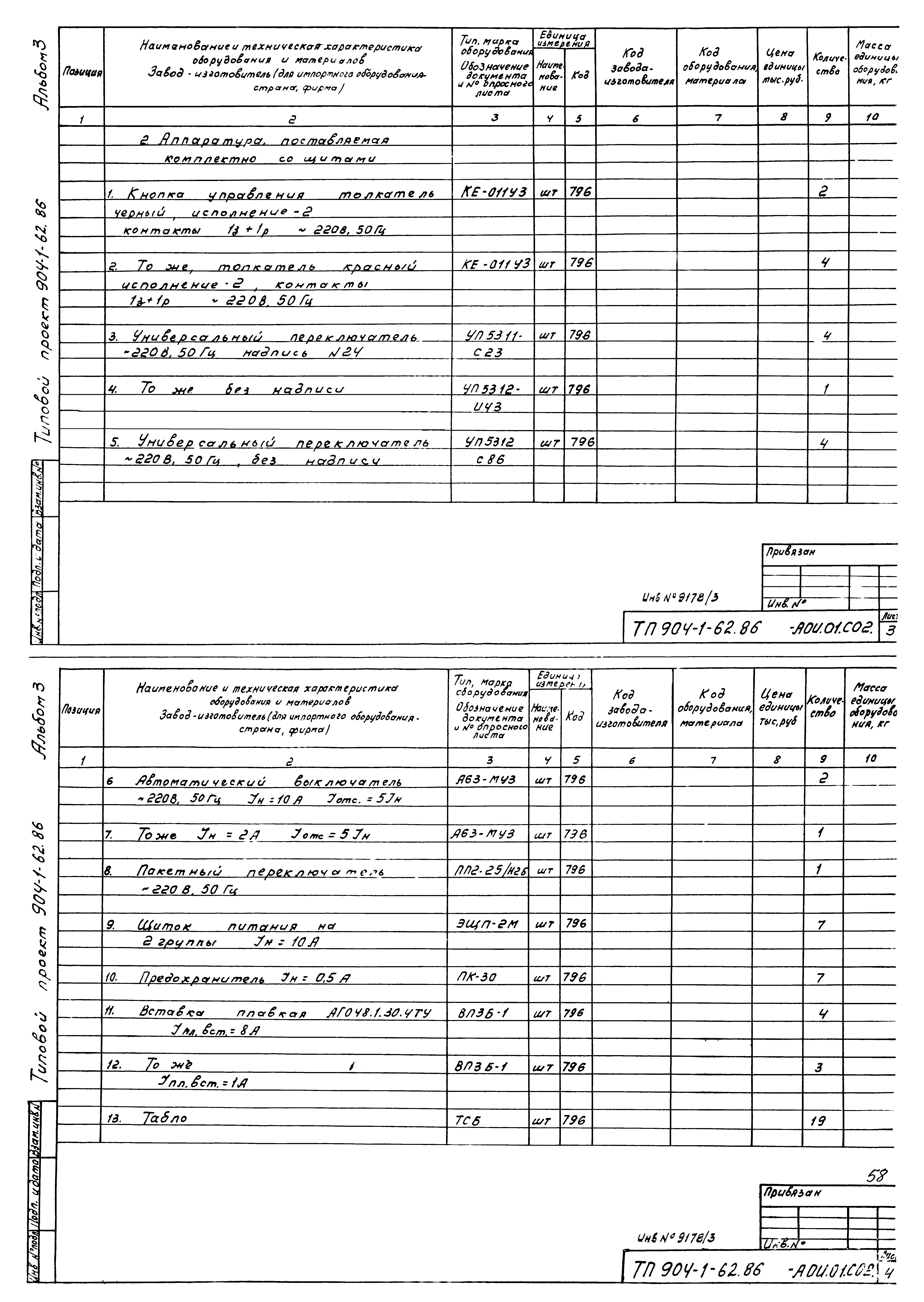
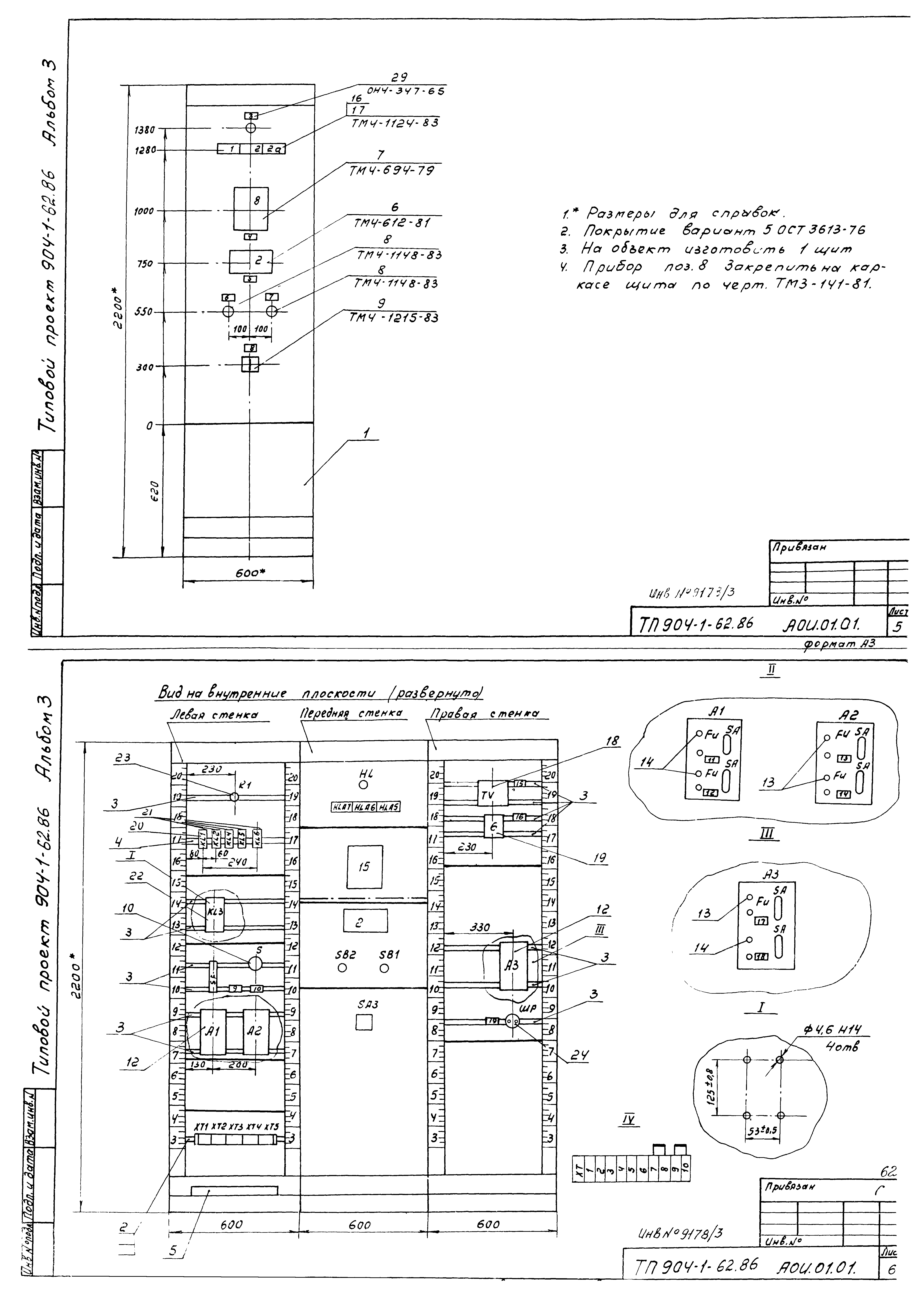
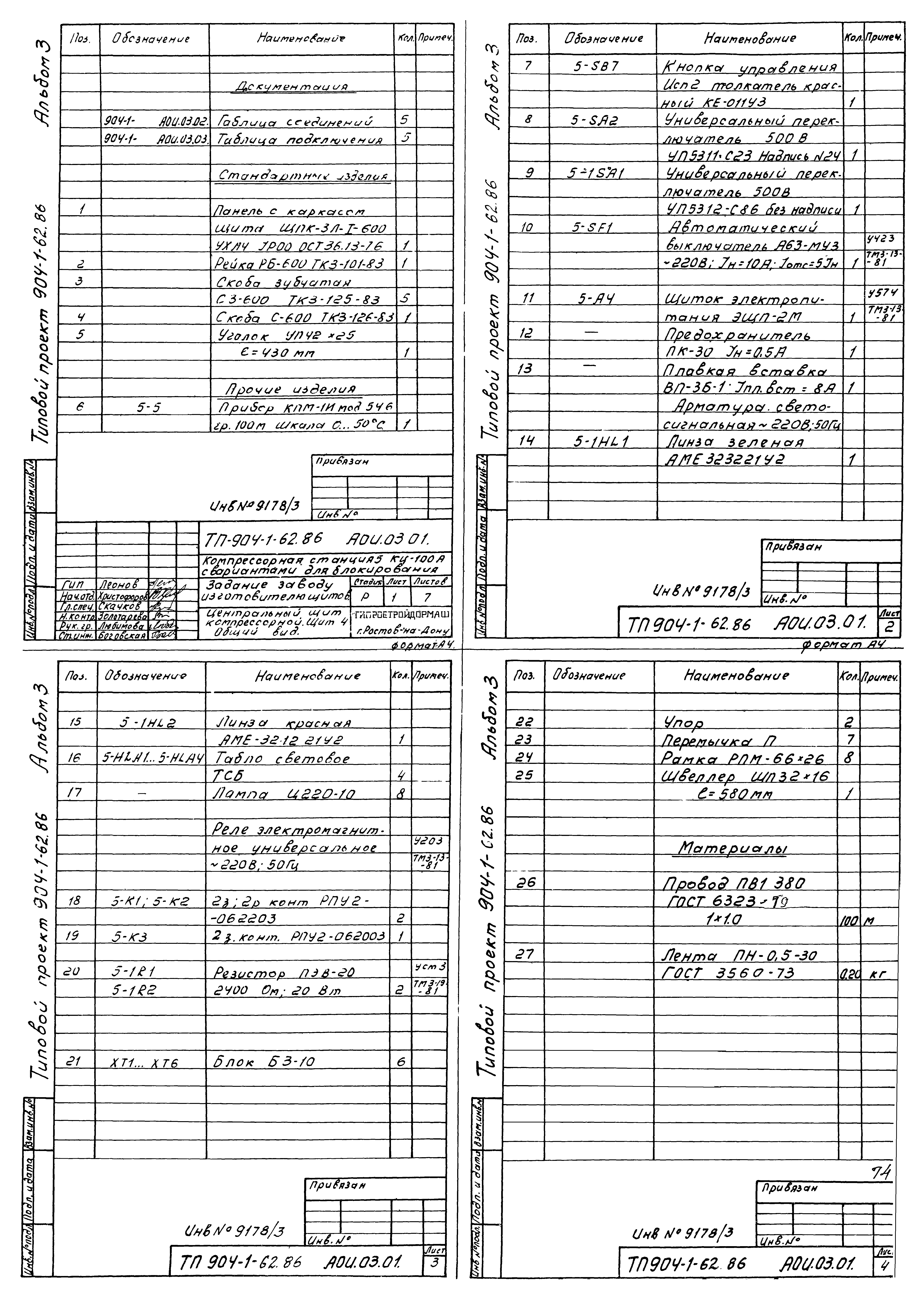
| Оглавление: | ТП 904-1-62.86 Содержание альбома ТП 904-1-62.86-АТХ-1 Общие данные ТП 904-1-62.86-АТХ-6 Компрессор № 1. Схема автоматизации ТП 904-1-62.86-АТХ-7 Компрессорная станция. Компрессор № 1. Схема автоматизации ТП 904-1-62.86-АТХ-8 Компрессорная станция. Компрессор № 1. Система водопроводов. Схема автоматизации ТП 904-1-62.86-АТХ-9 Компрессорная станция. Система подготовки воздуха для средств автоматизации. Схема автоматизации ТП 904-1-62.86-АТХ-10 Принципиальная электрическая схема измерения ТП 904-1-62.86-АТХ-11 Принципиальная электрическая схема управления вентилями маслоохладителя ТП 904-1-62.86-АТХ-12 Принципиальная электрическая схема управления задвижкой на холодной воде ТП 904-1-62.86-АТХ-13 Принципиальная электрическая схема управления компрессором ВУ-0.6/8, вентилем на сборе воздуха ТП 904-1-62.86-АТХ-14,15 Принципиальная электрическая схема сигнализации ТП 904-1-62.86-АТХ-16,17 Принципиальная электрическая схема питания ТП 904-1-62.86-АТХ-18,19 Компрессор № 1. Схема соединений внешних проводок ТП 904-1-62.86-АТХ-20,21 Компрессорная станция. Компрессор № 1. Схема соединений внешних проводок ТП 904-1-62.86-АТХ-22,23 Компрессорная станция. Схема соединений внешних проводок ТП 904-1-62.86-АТХ-24,25 Схема подключения внешних проводок ТП 904-1-62.86-АТХ-26 Схема соединений внешних проводок. Перемычки между щитами ТП 904-1-62.86-АТХ-27,28 Компрессорная станция 5КЦ-100А. План расположения средств автоматизации и проводок ТП 904-1-62.86-АТХ-29,30 Компрессорная станция 4КЦ-100А. План расположения средств автоматизации и проводок ТП 904-1-62.86-АТХ-31,32 Компрессор № 1. План расположения средств автоматизации и проводок ТП 904-1-62.86-АТХ-33 Компрессорная станция 4КЦ-100А. Вариант 1. План расположения средств автоматизации и проводок ТП 904-1-62.86-АТХ-34 Компрессорная станция 4КЦ-100А. Вариант 2. План расположения средств автоматизации и проводок ТП 904-1-62.86-АТХ-35-37 Журнал кабельных проводок ТП 904-1-62.86-АТХ-38 Журнал импульсных проводок ТП 904-1-62.86-АТХ Стенд № 1 ТП 904-1-62.86-АТХ Стенд № 2 ТП 904-1-62.86-АОВ Компрессорная станция. Сантехнические установки ТП 904-1-62.86-АОВ-1 Общие данные ТП 904-1-62.86-АОВ-2 Отопительные агрегаты А1 по оси "1". Схема автоматизации ТП 904-1-62.86-АОВ-3 Отопительные агрегаты А1 в осях "6-7". Схема автоматизации ТП 904-1-62.86-АОВ-4 Отопительные агрегаты А1 по оси "1". Принципиальная электрическая схема управления ТП 904-1-62.86-АОВ-5 Отопительные агрегаты А1 в осях "6-7". Принципиальная электрическая схема управления ТП 904-1-62.86-АОВ-6,7 Отопительные агрегаты А1 по оси "1". Схема соединений внешних проводок ТП 904-1-62.86-АОВ-8 Отопительные агрегаты А1 в осях "6-7". Схема соединений внешних проводок ТП 904-1-62.86-АОВ-9 План расположения средств автоматизации и проводок ТП 904-1-62.86-АОВ-1 Журнал кабельных проводок ТП 904-1-62.86-АОВ-1 Стенд № 3. Стенд № 4 ТП 904-1-62.86 Задание заводу-изготовителю щитов ТП 904-1-62.86-АОИ.00.ДЩ Перечень технической документации ТП 904-1-62.86-АОИ.00.СО2 Компрессорная станция 5КЦ-100А. Спецификация щитов ТП 904-1-62.86-АОИ.01.СО2 Компрессорная станция 4КЦ-100А. Спецификация щитов ТП 904-1-62.86-АОИ.01.01 Центральный щит компрессорной. Общий вид ТП 904-1-62.86-АОИ.01.01 Центральный щит компрессорной. Щит 1. Общий вид ТП 904-1-62.86-АОИ.01.02 Центральный щит компрессорной. Щит 1. Таблица соединений ТП 904-1-62.86-АОИ.01.03 Центральный щит компрессорной. Щит 1. Таблица подключения ТП 904-1-62.86-АОИ.02.01 Центральный щит компрессорной. Щит 2(3). Общий вид ТП 904-1-62.86-АОИ.02.02 Центральный щит компрессорной. Щит 2(3). Таблица соединений ТП 904-1-62.86-АОИ.02.03 Центральный щит компрессорной. Щит 2(3). Таблица подключения ТП 904-1-62.86-АОИ.03.01 Центральный щит компрессорной. Щит 4. Общий вид ТП 904-1-62.86-АОИ.03.02 Центральный щит компрессорной. Щит 4. Таблица соединений ТП 904-1-62.86-АОИ.03.03 Центральный щит компрессорной. Щит 4. Таблица подключения |
| Разработан: | Гипростройдормаш |
| Утверждён: | 21.11.1985 Минстройдормаш (Minstroydormash 30/85) |






































































