Скачать Типовой проект 903-1-225.86 Альбом 7.3. Котельная. Электротехническая часть. Задание заводу-изготовителю на низковольтные комплектные устройстваДата актуализации: 01.01.2021
|
| Обозначение: | Типовой проект 903-1-225.86 |
| Обозначение англ: | 903-1-225.86 |
| Статус: | действует |
| Название рус.: | Альбом 7.3. Котельная. Электротехническая часть. Задание заводу-изготовителю на низковольтные комплектные устройства |
| Дата добавления в базу: | 01.09.2013 |
| Дата актуализации: | 01.01.2021 |
| Дата введения: | 20.05.1986 |
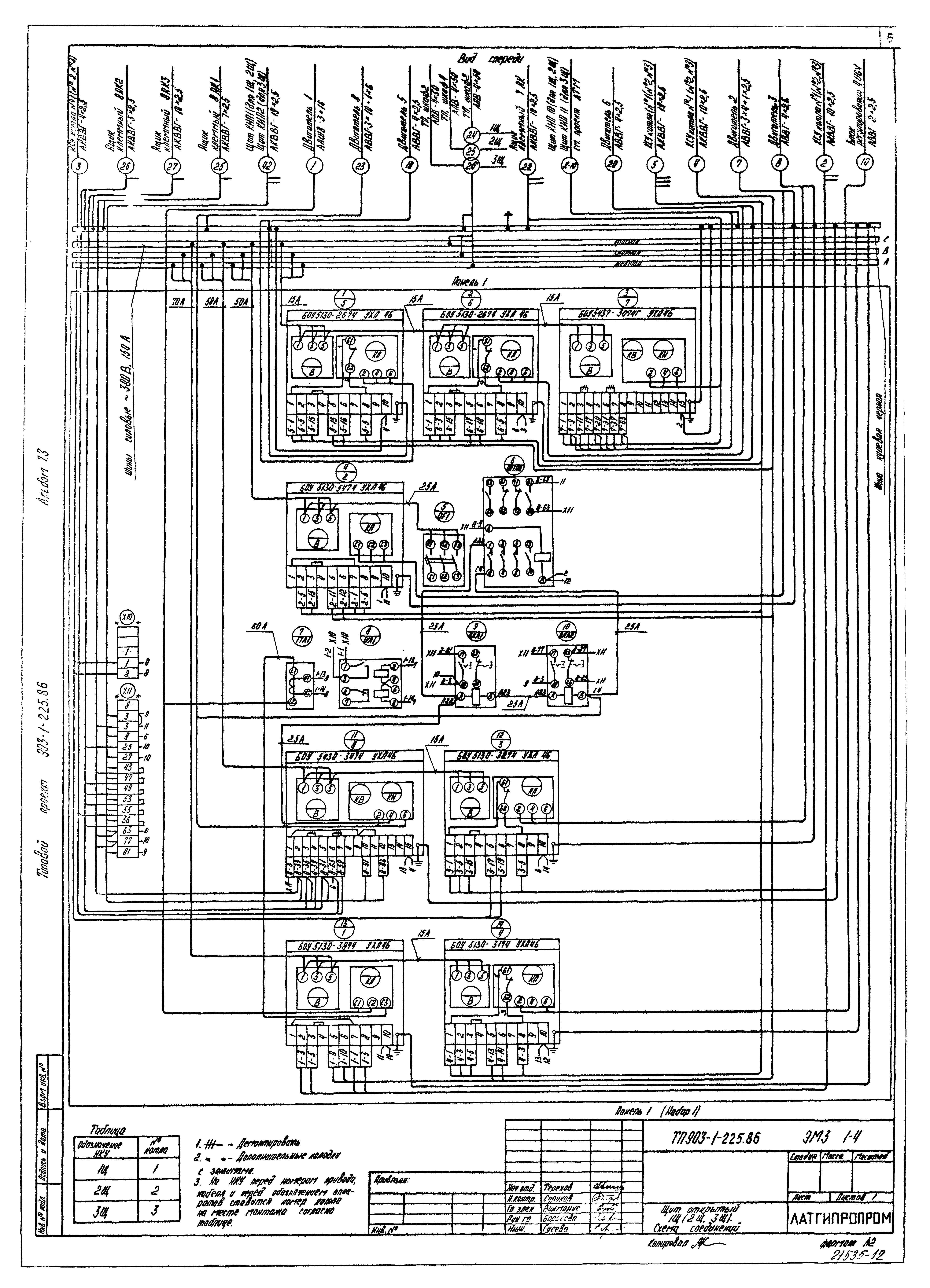
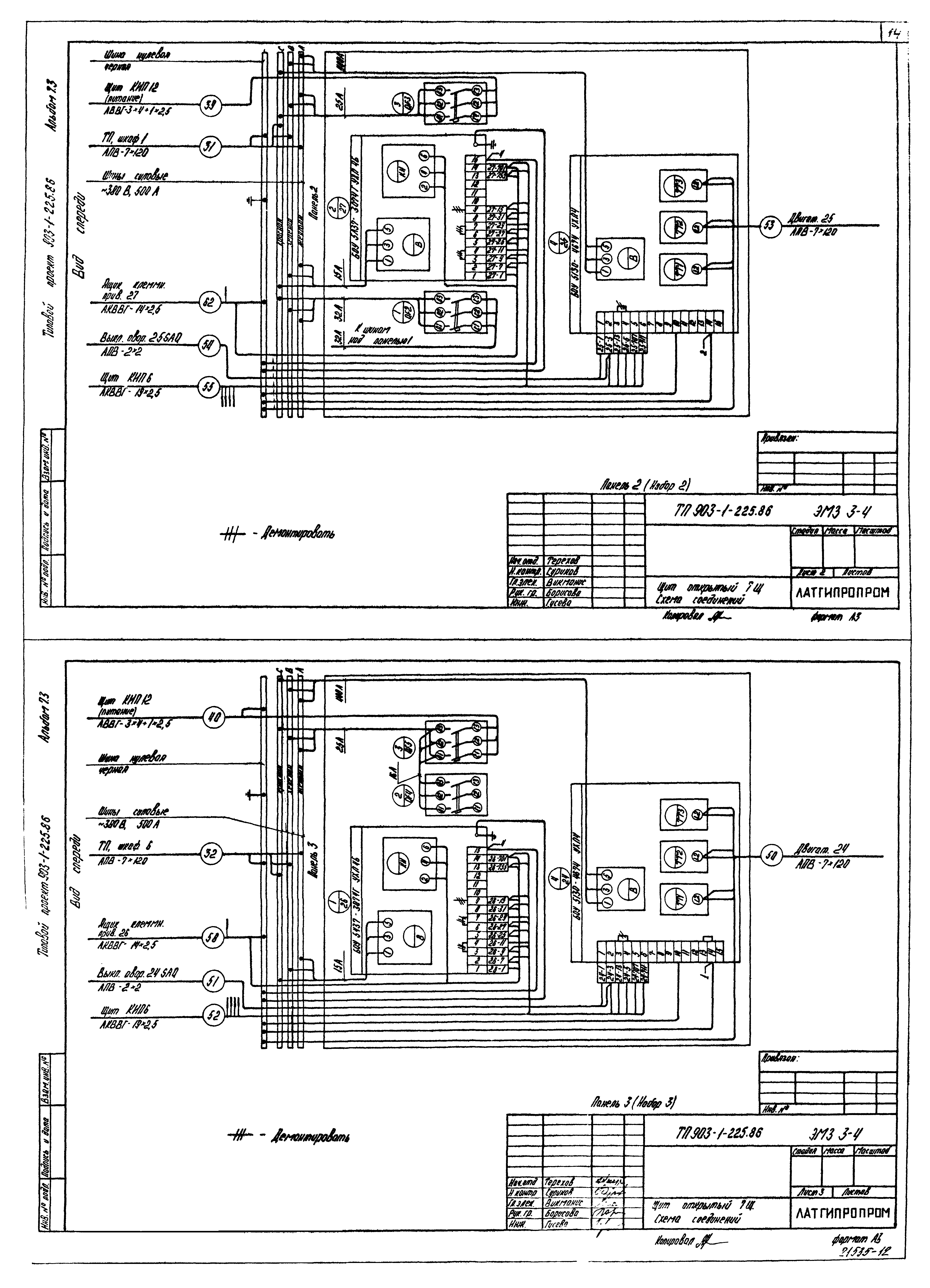
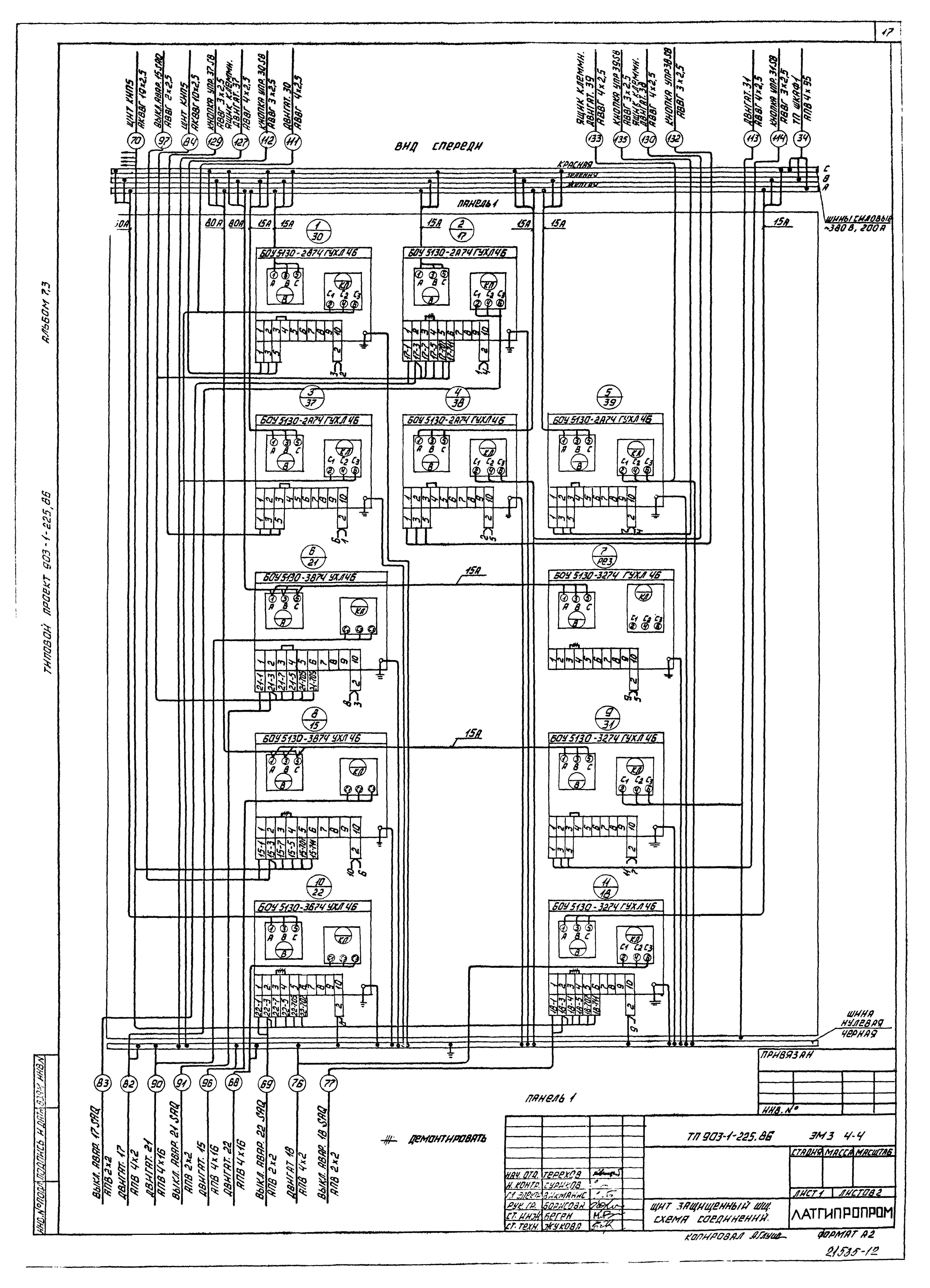
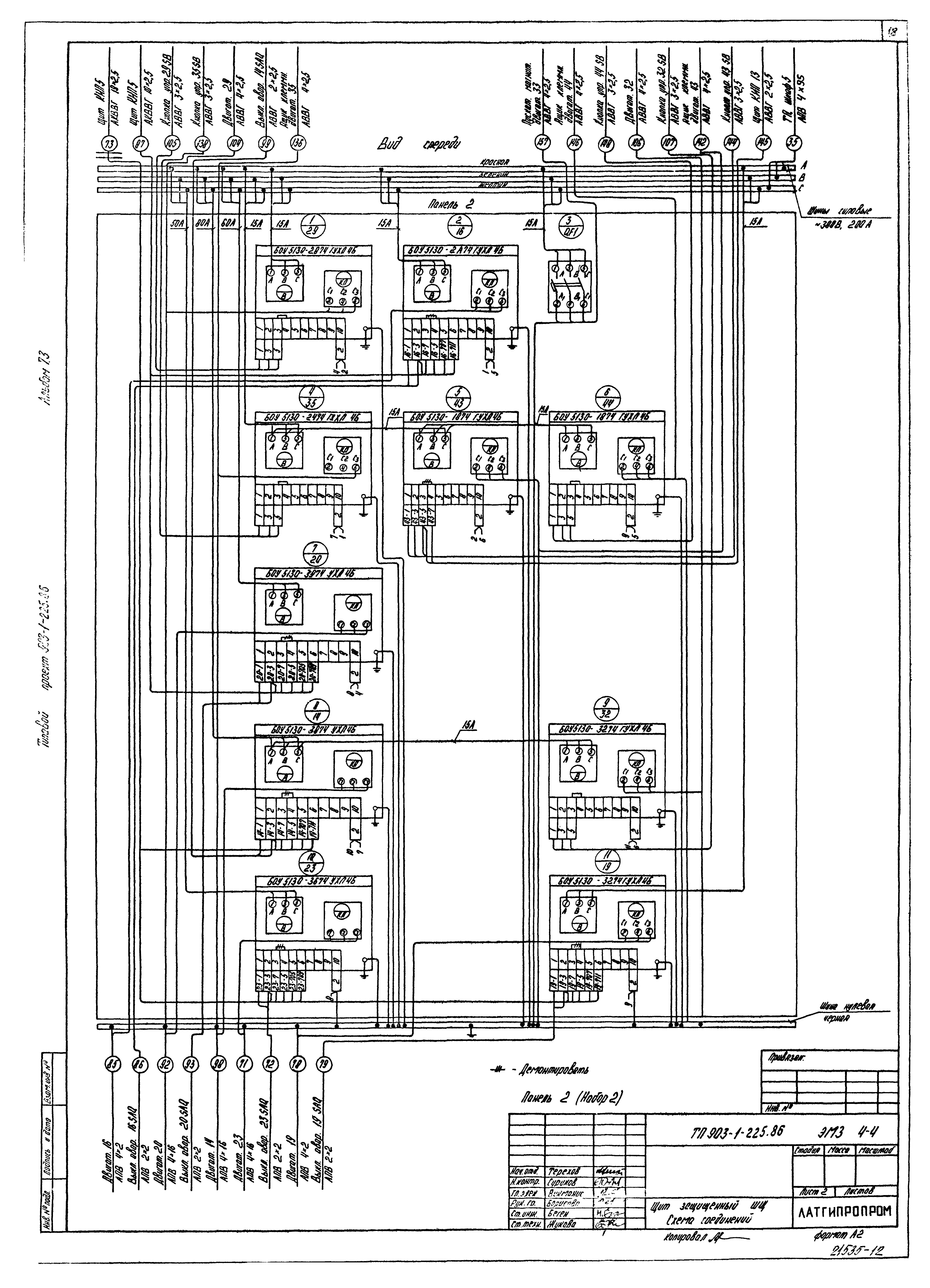
| Оглавление: | ТП 903-1-225.86 Содержание альбома ТП 903-1-225.86-ЭМ3.1 Лист 2 Перечень комплектных устройств ТП 903-1-225.86-ЭМ3.1 Лист 1 Низковольтные комплектные устройства. Задание заводу-изготовителю. Перечень чертежей ТП 903-1-225.86-ЭМ3.1-1 Лист 1,2 Щит открытый 1Щ(2Щ,3Щ). Технические данные аппаратов ТП 903-1-225.86-ЭМ3.1-2 Лист 1 Щит открытый 1Щ(2Щ,3Щ). Общий вид ТП 903-1-225.86-ЭМ3.1-4 Лист 1 Щит открытый 1Щ(2Щ,3Щ). Схема соединений ТП 903-1-225.86-ЭМ3.1-3 Лист 1,2 Щит открытый 1Щ(2Щ,3Щ). Перечень надписей ТП 903-1-225.86-ЭМ3.2-1 Лист 1,2 Щит открытый 4Щ(5Щ,6Щ). Технические данные аппаратов ТП 903-1-225.86-ЭМ3.2-2 Лист 1 Щит открытый 4Щ(5Щ,6Щ). Общий вид ТП 903-1-225.86-ЭМ3.2-3 Лист 1,2 Щит открытый 4Щ(5Щ,6Щ). Перечень надписей ТП 903-1-225.86-ЭМ3.2-4 Лист 1 Щит открытый 4Щ(5Щ,6Щ). Схема соединений ТП 903-1-225.86-ЭМ3.3-1 Лист 1,2 Щит открытый 7Щ. Технические данные аппаратов ТП 903-1-225.86-ЭМ3.3-2 Лист 1,2,3,4 Щит открытый 7Щ. Общий вид ТП 903-1-225.86-ЭМ3.3-3 Лист 1,2 Щит открытый 7Щ. Перечень надписей ТП 903-1-225.86-ЭМ3.3-4 Лист 1,2,3 Щит открытый 7Щ. Схема соединений ТП 903-1-225.86-ЭМ3.4-1 Лист 1,2 Щит защищенный ШЩ. Технические данные аппаратов ТП 903-1-225.86-ЭМ3.4-2 Лист 1,2,3 Щит защищенный ШЩ. Общий вид ТП 903-1-225.86-ЭМ3.4-4 Лист 1,2 Щит защищенный ШЩ. Схема соединений ТП 903-1-225.86-ЭМ3.4-3 Лист 1,2 Щит защищенный ШЩ. Перечень надписей ТП 903-1-225.86-ЭМ3.5-1 Лист 1,2,3 Ящик 1Я. Технические данные аппаратов ТП 903-1-225.86-ЭМ3.5-3 Лист 1 Ящик 1Я. Перечень надписей ТП 903-1-225.86-ЭМ3.5-2 Лист 1 Ящик 1Я. Общий вид ТП 903-1-225.86-ЭМ3.5-4 Лист 1 Ящик 1Я. Схема соединений |
| Разработан: | Латгипропром |
| Утверждён: | 20.05.1986 Госстрой СССР (Государственный комитет Совета Министров СССР по делам строительства) (USSR Gosstroy АЧ-30) |






















