Скачать Типовые проектные решения 902-03-19 Альбом II. ЧертежиДата актуализации: 01.01.2021
|
| Обозначение: | Типовые проектные решения 902-03-19 |
| Обозначение англ: | 902-03-19 |
| Статус: | заменен |
| Название рус.: | Альбом II. Чертежи |
| Дата добавления в базу: | 01.09.2013 |
| Дата актуализации: | 01.01.2021 |
| Дата окончания срока действия: | 01.09.1987 |
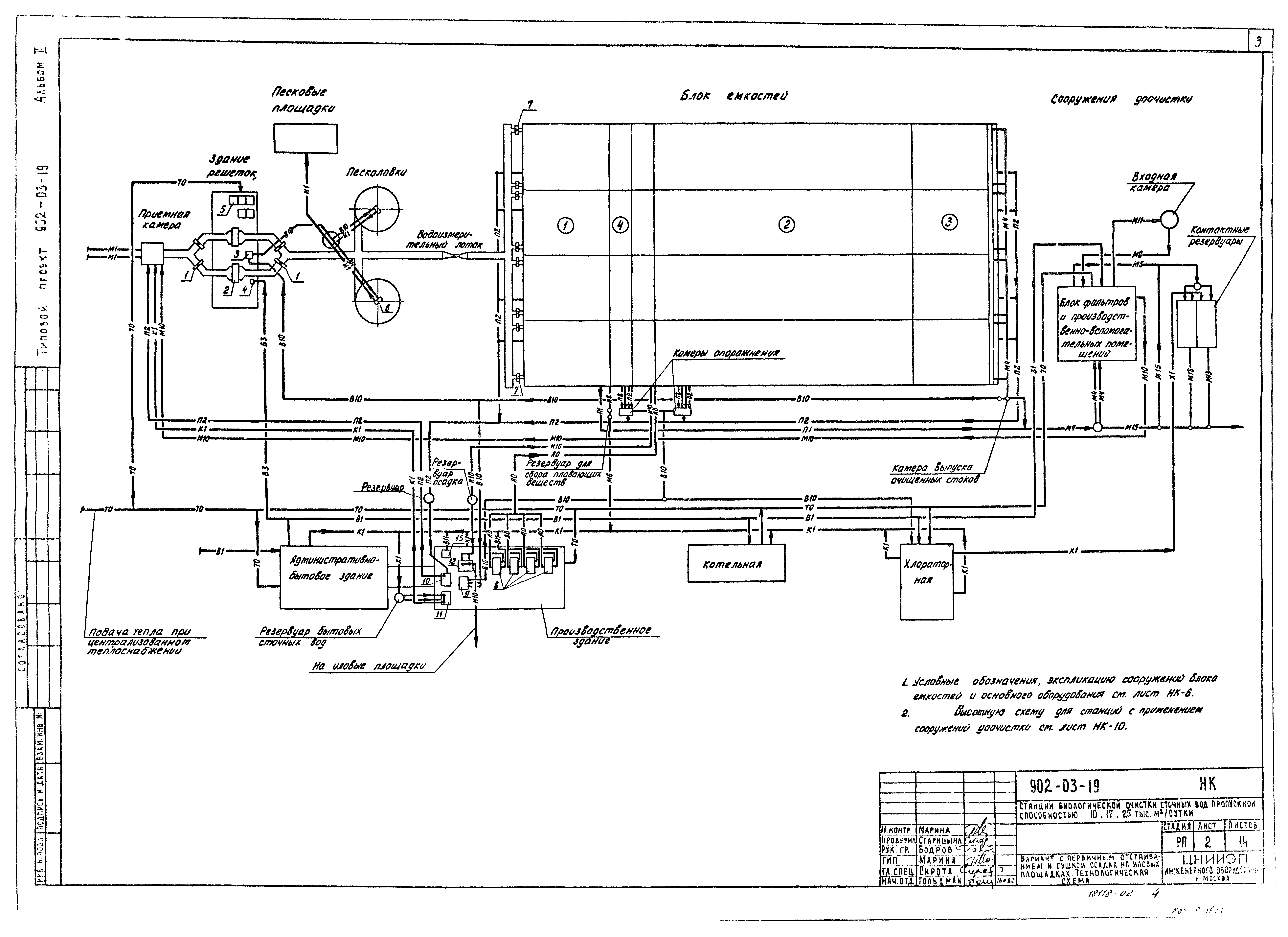
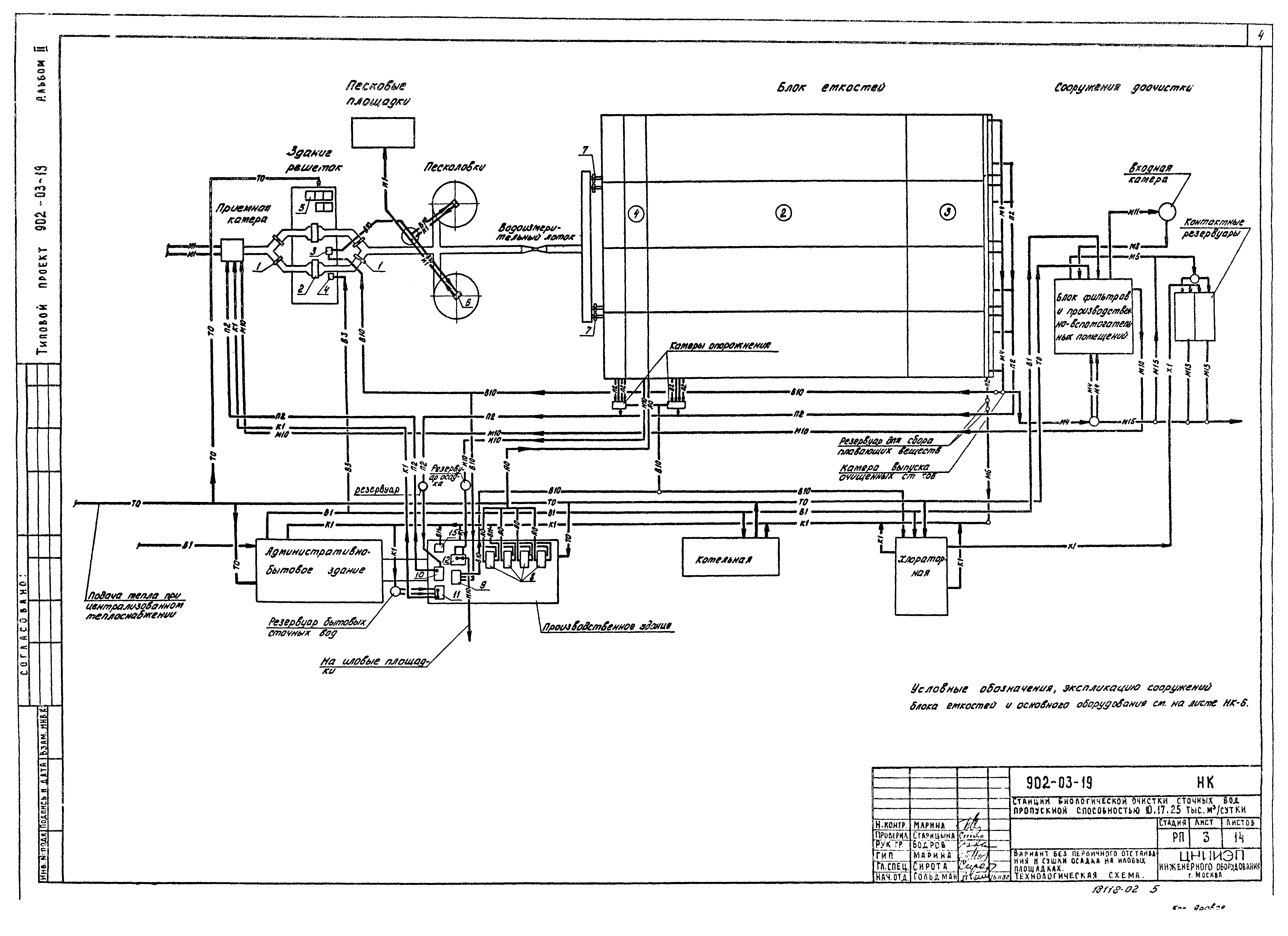
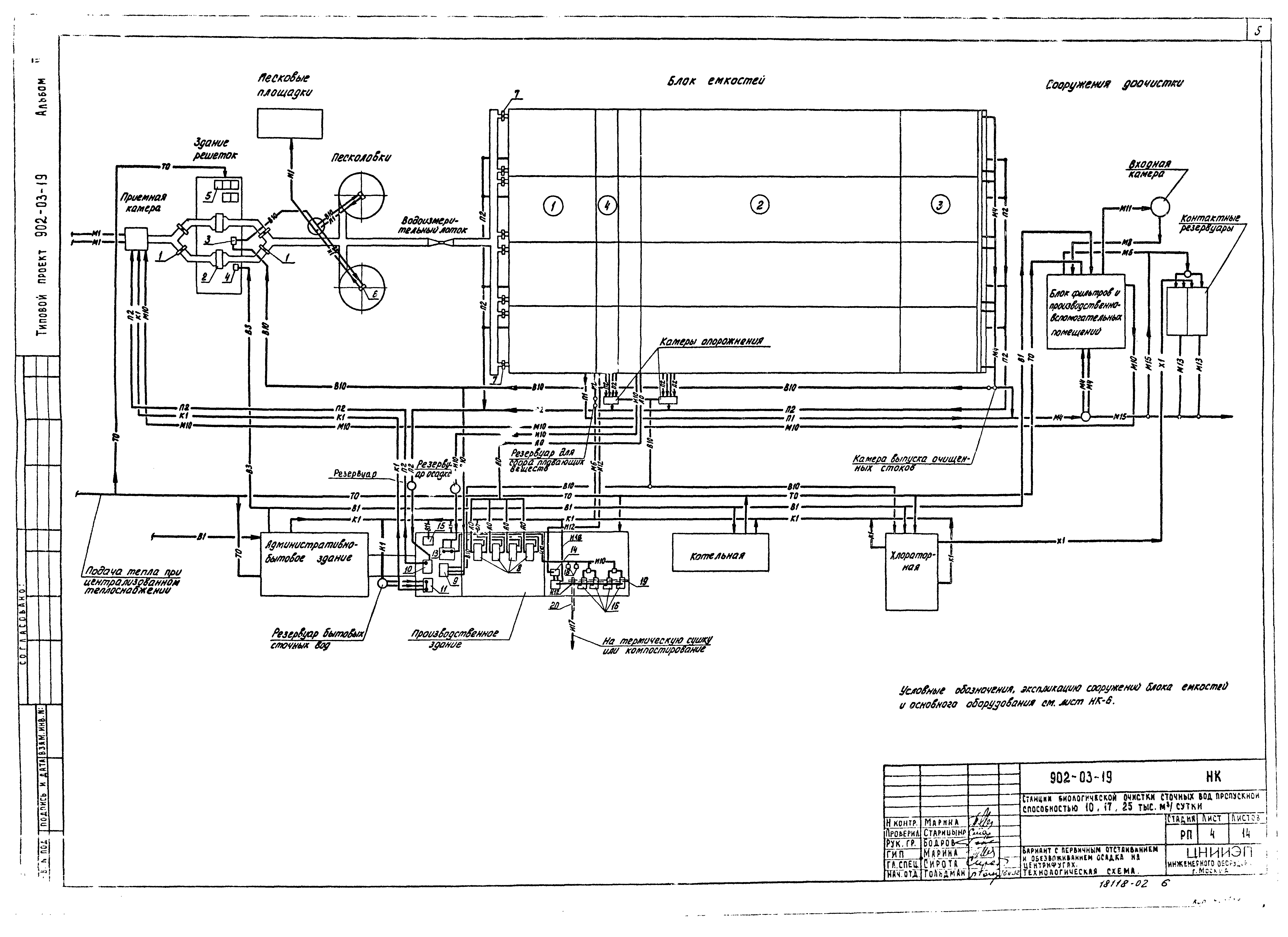
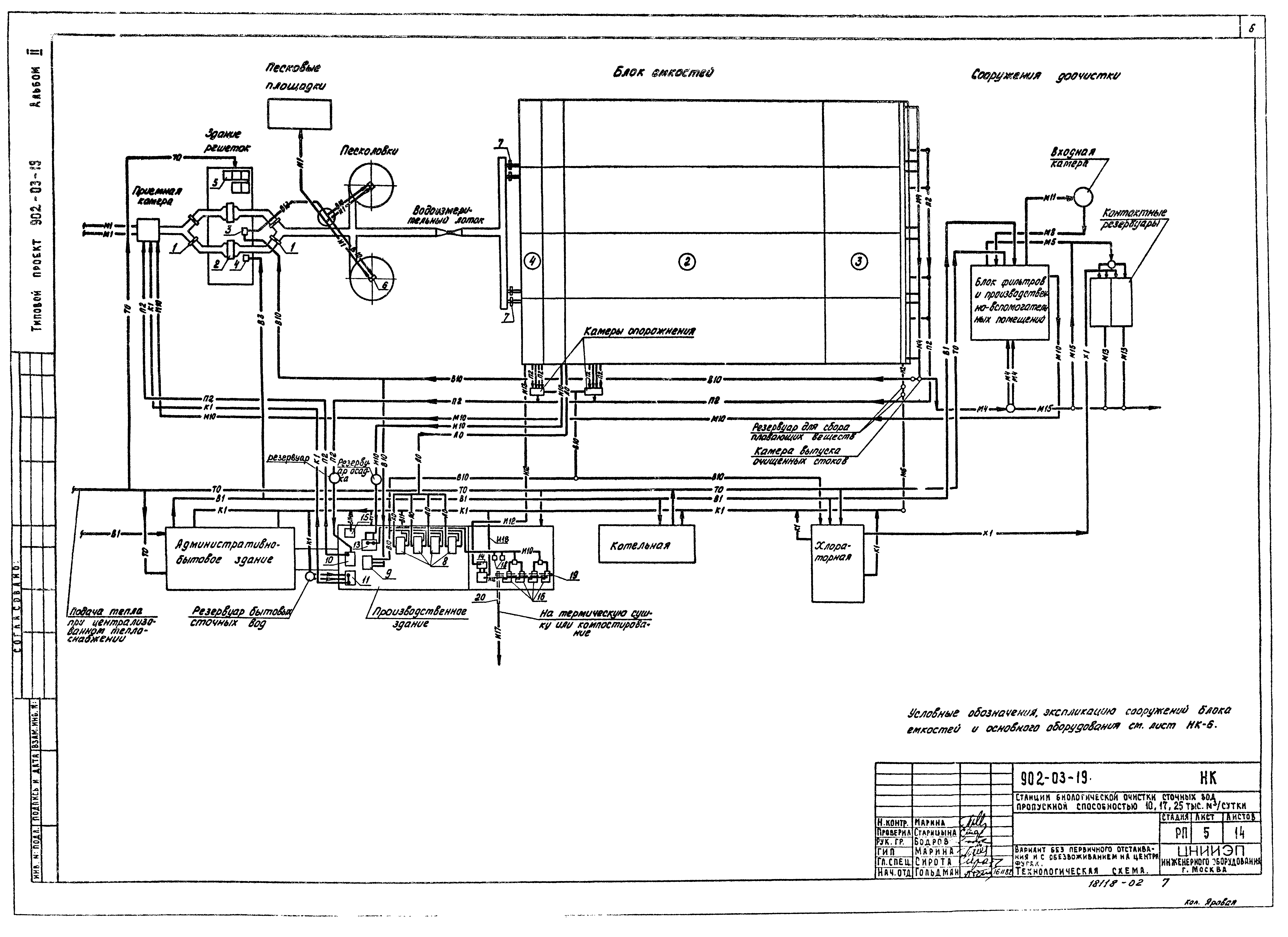
| Оглавление: | ТПР 902-03-19-НК-1 Содержание альбома ТПР 902-03-19-НК-2 Вариант с первичным отстаиванием и сушкой осадка на иловых площадках. Технологическая схема ТПР 902-03-19-НК-3 Вариант без первичного отстаивания и сушкой осадка на иловых площадках. Технологическая схема ТПР 902-03-19-НК-4 Вариант с первичным отстаиванием и обезвоживанием осадка на центрифугах. Технологическая схема ТПР 902-03-19-НК-5 Вариант без первичного отстаивания и обезвоживанием осадка на центрифугах. Технологическая схема ТПР 902-03-19-НК-6 Условные обозначения, экспликация основного оборудования и сооружений блока емкостей ТПР 902-03-19-НК-7 Вариант с первичным отстаиванием и сушкой осадка на иловых площадках. Экспликация зданий и сооружений ТПР 902-03-19-НК-8 Вариант без первичного отстаивания и сушкой осадка на иловых площадках. Схема генплана ТПР 902-03-19-НК-9 Фрагменты генпланов станций ТПР 902-03-19-НК-10 Станция пропускной способностью 10 тыс. м³/сутки. Вариант с первичным отстаиванием и сооружениями доочистки. Схема высотного расположения сооружений доочистки ТПР 902-03-19-НК-11 Камеры опорожнения аэротенков и аэробных стабилизаторов. Камера выпуска очищенных сточных вод. Резервуар для сбора плавающих веществ ТПР 902-03-19-НК-12 Узлы и детали иловых площадок ТПР 902-03-19-НК-13 Детали иловых площадок. Конструкция дренажей и дренажных труб ТПР 902-03-19-НК-14 Детали иловых площадок. Колодец иловой воды |
| Разработан: | ЦНИИЭП |
| Утверждён: | 17.08.1981 Госгражданстрой (Gosgrazhdanstroy 247) |
| Заменяет собой: |
|
| Чем заменён: |
















