Скачать Типовой проект 901-7-21.90 Альбом 2. Технологические решения. Отопление и вентиляция. Внутренний водопровод и канализацияДата актуализации: 01.01.2021
|
| Обозначение: | Типовой проект 901-7-21.90 |
| Обозначение англ: | 901-7-21.90 |
| Статус: | не действует |
| Название рус.: | Альбом 2. Технологические решения. Отопление и вентиляция. Внутренний водопровод и канализация |
| Дата добавления в базу: | 01.09.2013 |
| Дата актуализации: | 01.01.2021 |
| Дата введения: | 10.03.1992 |
| Дата окончания срока действия: | 01.04.2003 |
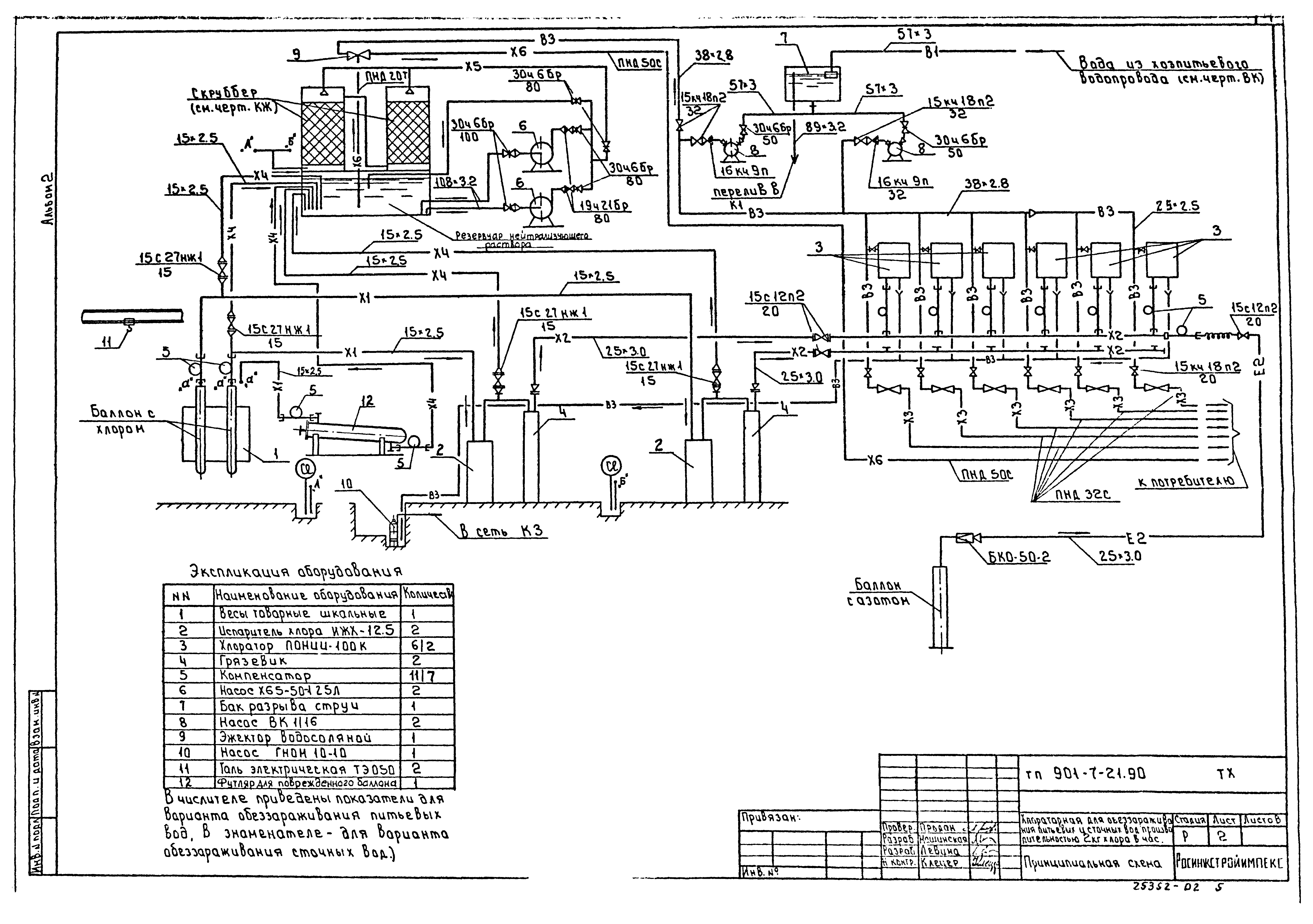
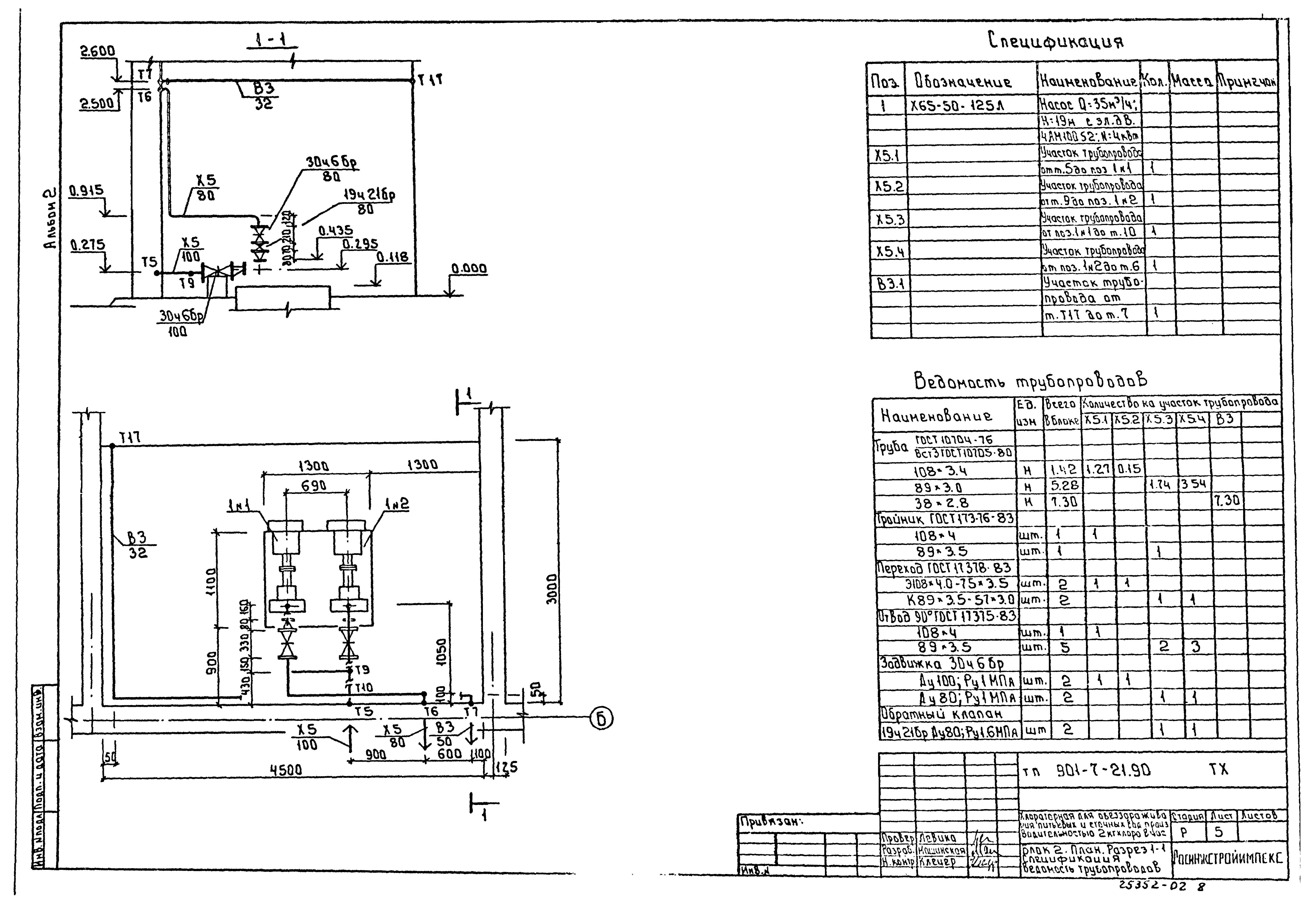
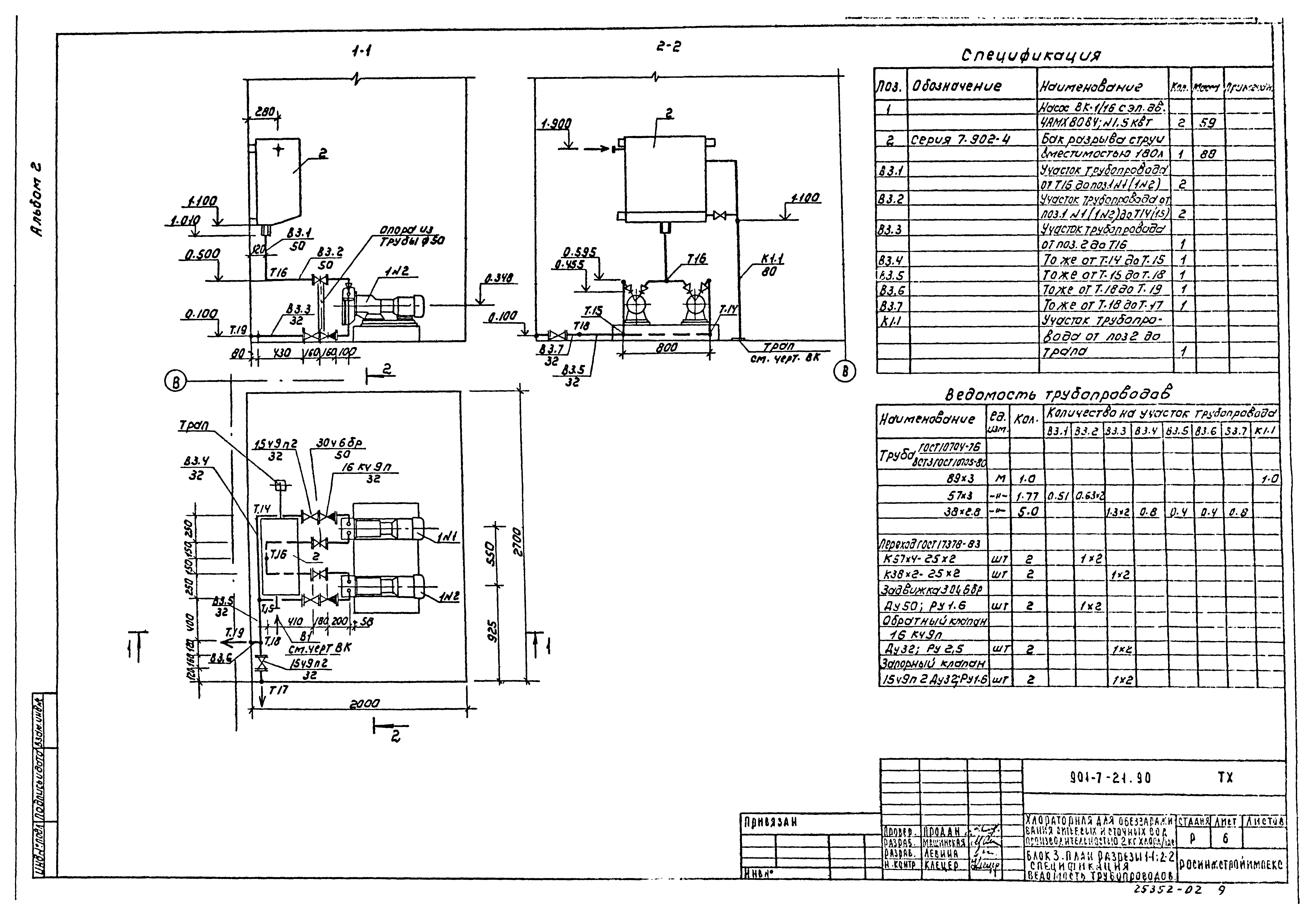
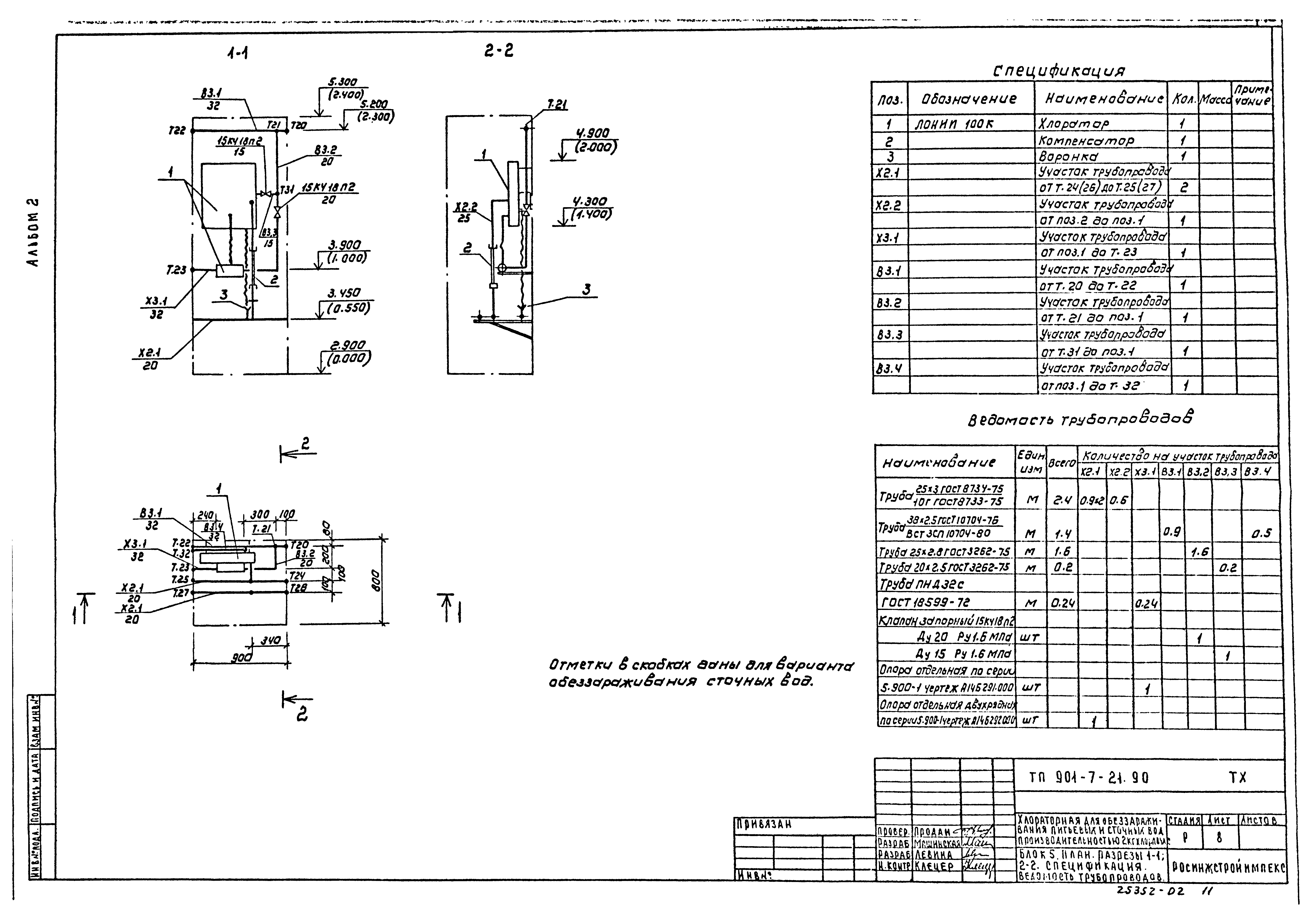
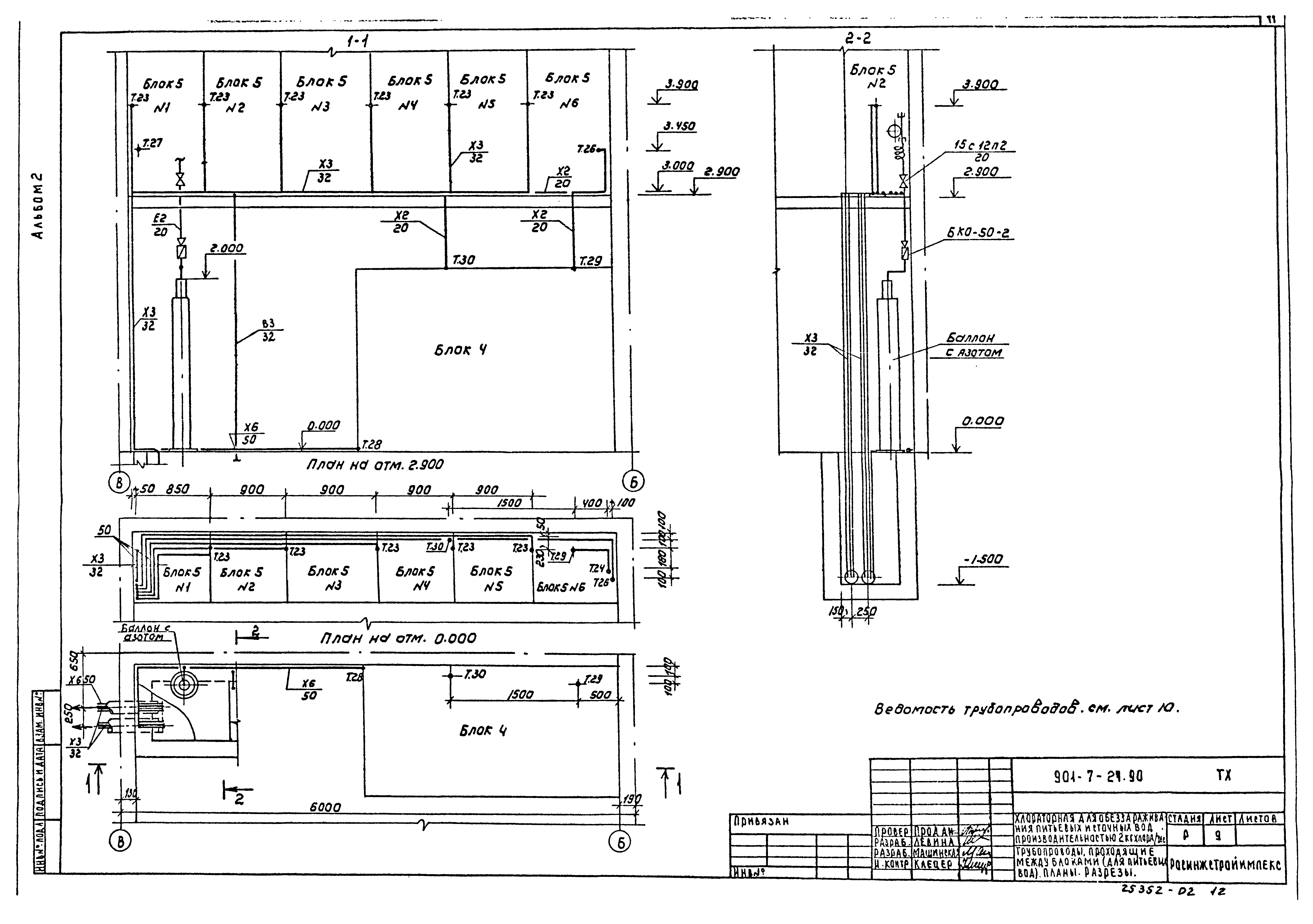
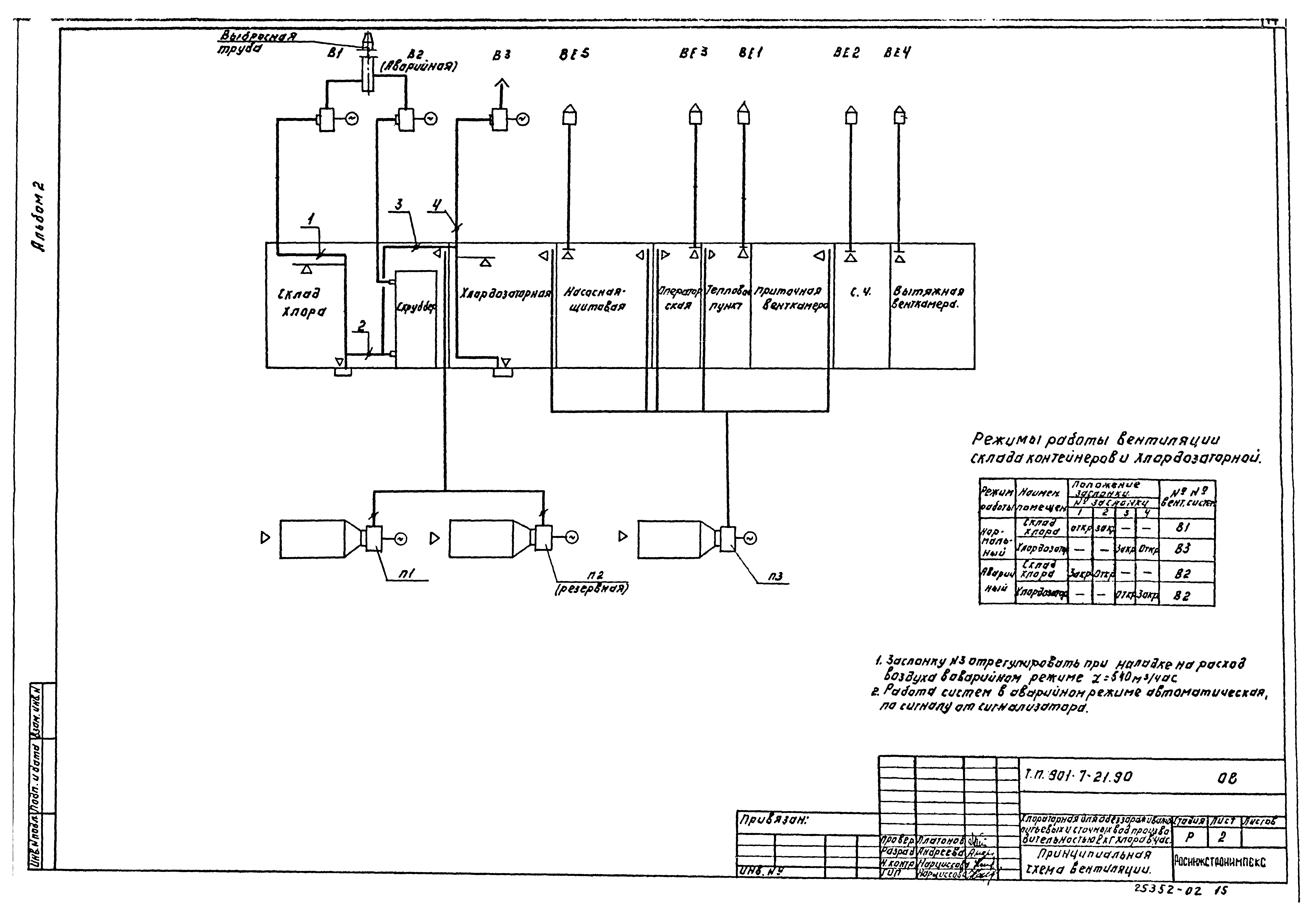
| Оглавление: | Содержание альбома Технологические решения ТХ-1 Общие данные ТХ-2 Принципиальная схема ТХ-3 Схема расположения технологических блоков. Планы. Разрезы. Спецификация оборудования, не входящего в блоки ТХ-4 Блок 1. План. Разрезы 1-1;2-2. Спецификация. Ведомость трубопроводов ТХ-5 Блок 2. План. Разрез 1-1. Спецификация. Ведомость трубопроводов ТХ-6 Блок 3. План. Разрезы 1-1;2-2. Спецификация. Ведомость трубопроводов ТХ-7 Блок 4. Планы. Разрезы 1-1;2-2. Спецификация. Ведомость трубопроводов ТХ-8 Блок 5. План. Разрезы 1-1;2-2. Спецификация. Ведомость трубопроводов ТХ-9 Трубопроводы, проходящие между блоками (для питьевых вод). Планы. Разрезы ТХ-10 Трубопроводы, проходящие между блоками (для сточных вод). План. Разрез. Ведомость трубопроводов Отопление и вентиляция ОВ-1 Общие данные ОВ-2 Принципиальная схема вентиляции ОВ-3 Планы на отм. 0.000 и 2.900 ОВ-4 Схемы систем П1-П3. Схемы систем В1-В3,ВЕ1-ВЕ5. Схема системы отопления. Узел управления ОВ-5 Установки систем П1-П3. Схема системы теплоснабжения установок П1-П3 ОВ-6 Установки систем В1-В3 Внутренний водопровод и канализация ВК-1 Общие данные. План ВК-2 Схемы В1;К1;К3 |
| Разработан: | Росинжстройимпекс |
| Утверждён: | 29.11.1991 Госкомархитектура (185) |



















