Скачать Серия ПР-05-32 Дополнение 1. Размеры, не предусмотренные ГОСТ 8126-56 (рабочие чертежи)Дата актуализации: 01.01.2021
|
| Обозначение: | Серия ПР-05-32 |
| Обозначение англ: | Series ПР-05-32 |
| Статус: | не действует |
| Название рус.: | Дополнение 1. Размеры, не предусмотренные ГОСТ 8126-56 (рабочие чертежи) |
| Дата добавления в базу: | 01.09.2013 |
| Дата актуализации: | 01.01.2021 |
| Дата окончания срока действия: | 01.10.1977 |
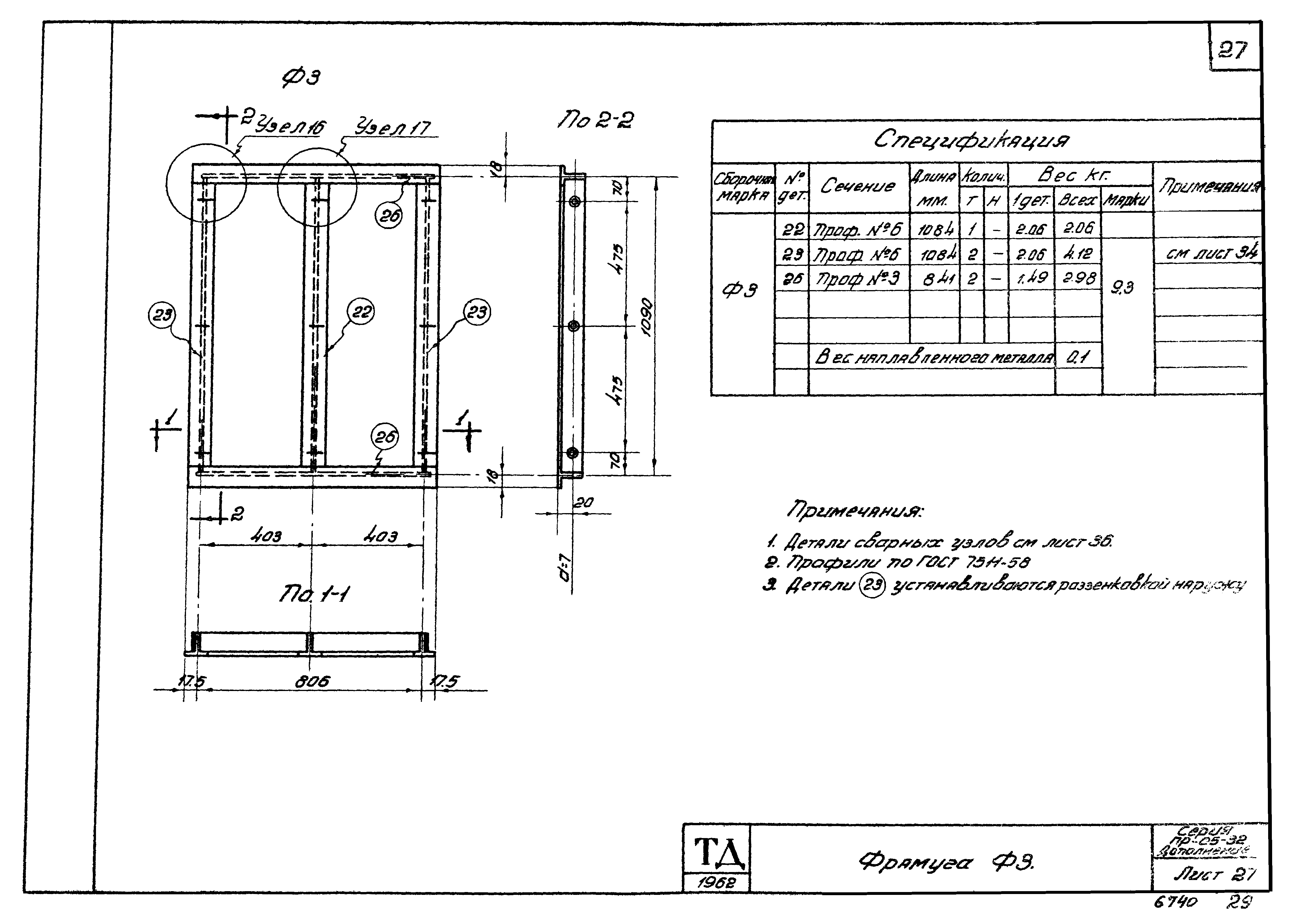
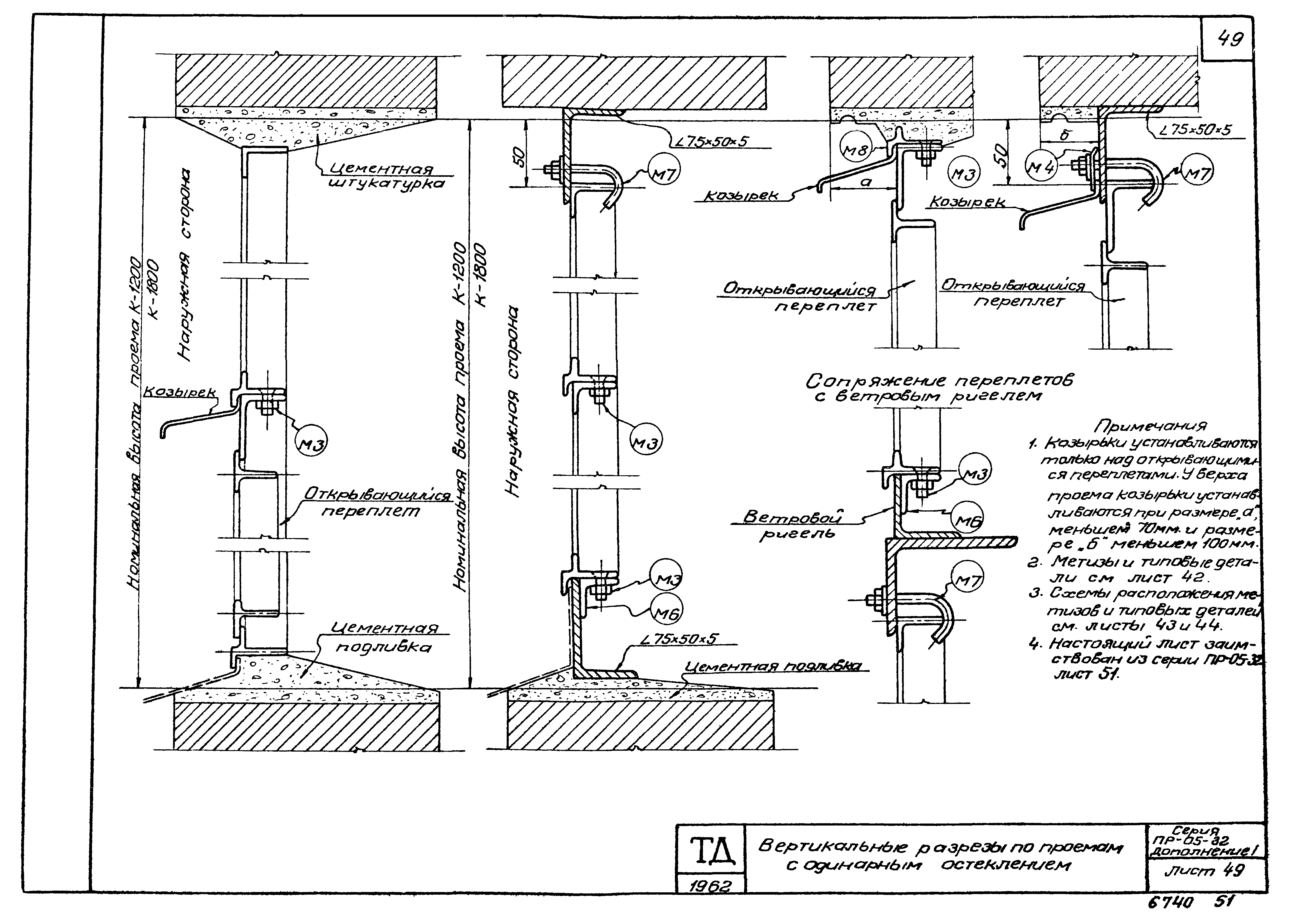
| Оглавление: | Содержание альбома Пояснительная записка Схемы оконных переплетов Переплет глухой ДПГ2 Переплет глухой ДПГ2а Переплет глухой ДПГ3 Переплет глухой ДПГ4 Переплет глухой ДПГ22 Переплет открывающийся ДПО2 Переплет открывающийся ДПО2а Переплет открывающийся ДПО3 Переплет открывающийся ДПО22 Переплет открывающийся внутренний ДПОВ2 Переплет открывающийся внутренний ДПОВ2а Переплет открывающийся внутренний ДПОВ3 Переплет открывающийся внутренний ДПОВ22 Переплет створный внутренний ДПСВ2 Переплет створный внутренний ДПСВ2а Переплет створный внутренний ДПСВ Переплет створный внутренний ДПСВ4 Переплет створный внутренний ДПСВ22 Рамка Р3 Рамка Р4 Рамка Р5 Рамка Р6 Фрамуга Ф3 Фрамуга Ф4 Фрамуга Ф5 Фрамуга Ф6 Фрамуга Ф7 Детали (элементы) переплетов Узлы переплетов Петля П1 Петля П2 Петля П3 и П4 Запор створных переплетов П5 Метизы и типовые детали Схемы расположения метизов и типовых деталей Козырьки К1;К2 и К3 Приложение Горизонтальные разрезы по проемам с одинарным и двойным остеклением Примеры разбивки двойного ленточного остекления в зданиях с тонкими стенами (горизонтальные разрезы) Вертикальные разрезы по проемам с одинарным остеклением Вертикальные разрезы по проемам с двойным остеклением Детали крепления козырьков Профили по ГОСТ 7511-58 (для оконных переплетов) Вариант крепления стекол при помощи шпилек (по предложению инженера Звягина П.Н. и письму Главстальконструкции Минстроя РСФСР от 23.6.58 г Междуоконный прибор НТМ1 (общий вид) Междуоконный прибор НТМ1. Спецификация и разрезы Междуоконный прибор НТМ1. Детали |
| Разработан: | Промстройпроект |
| Утверждён: | 08.10.1962 Промстройпроект (Promstroyproject 84) |

























































