Скачать Типовой проект 407-9-33.90 Альбом 3. Строительные изделияДата актуализации: 01.01.2021
|
| Обозначение: | Типовой проект 407-9-33.90 |
| Обозначение англ: | 407-9-33.90 |
| Статус: | не определен законодательством |
| Название рус.: | Альбом 3. Строительные изделия |
| Дата добавления в базу: | 01.09.2013 |
| Дата актуализации: | 01.01.2021 |
| Дата введения: | 01.01.1992 |
| Дата окончания срока действия: | 30.06.2003 |
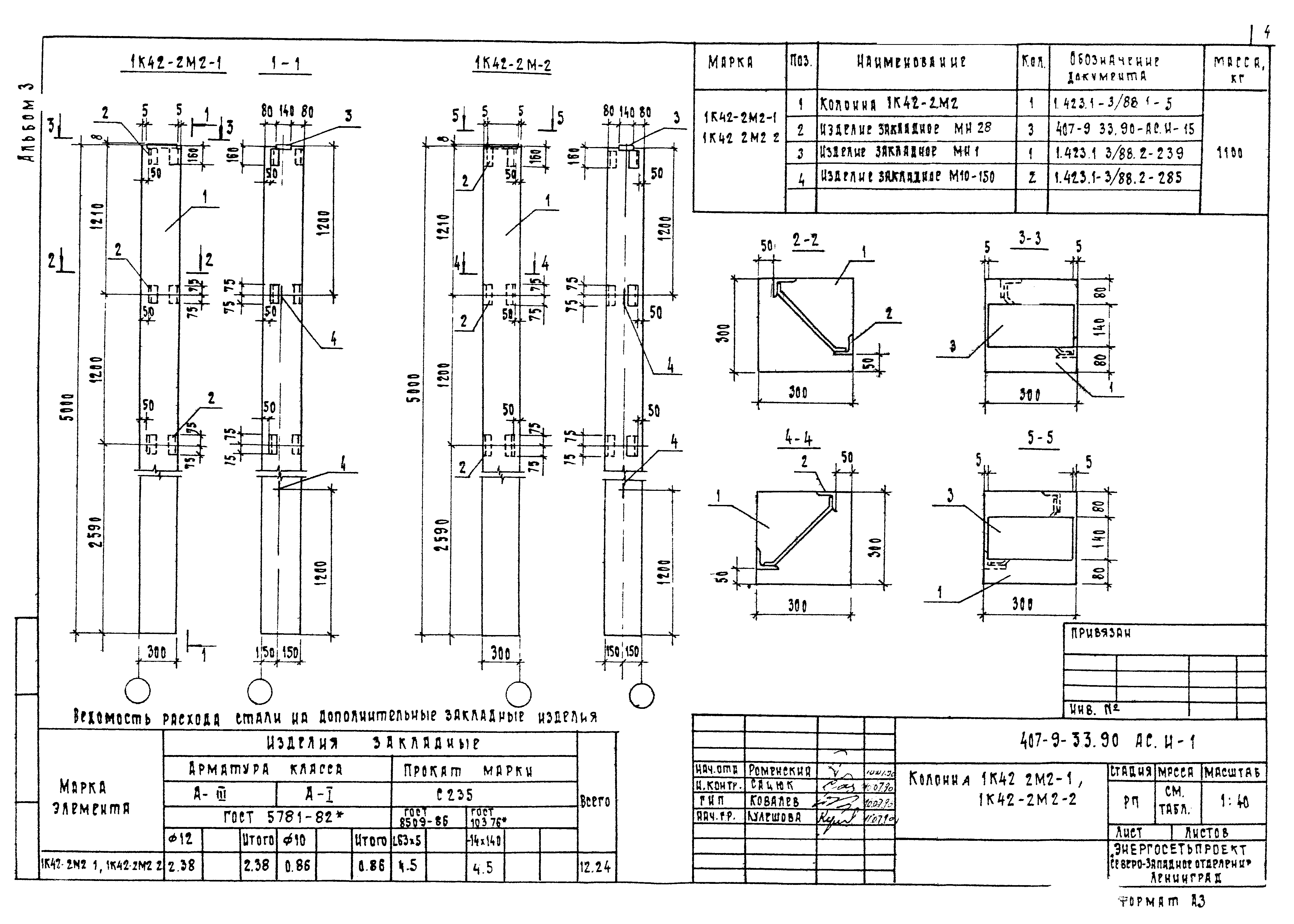
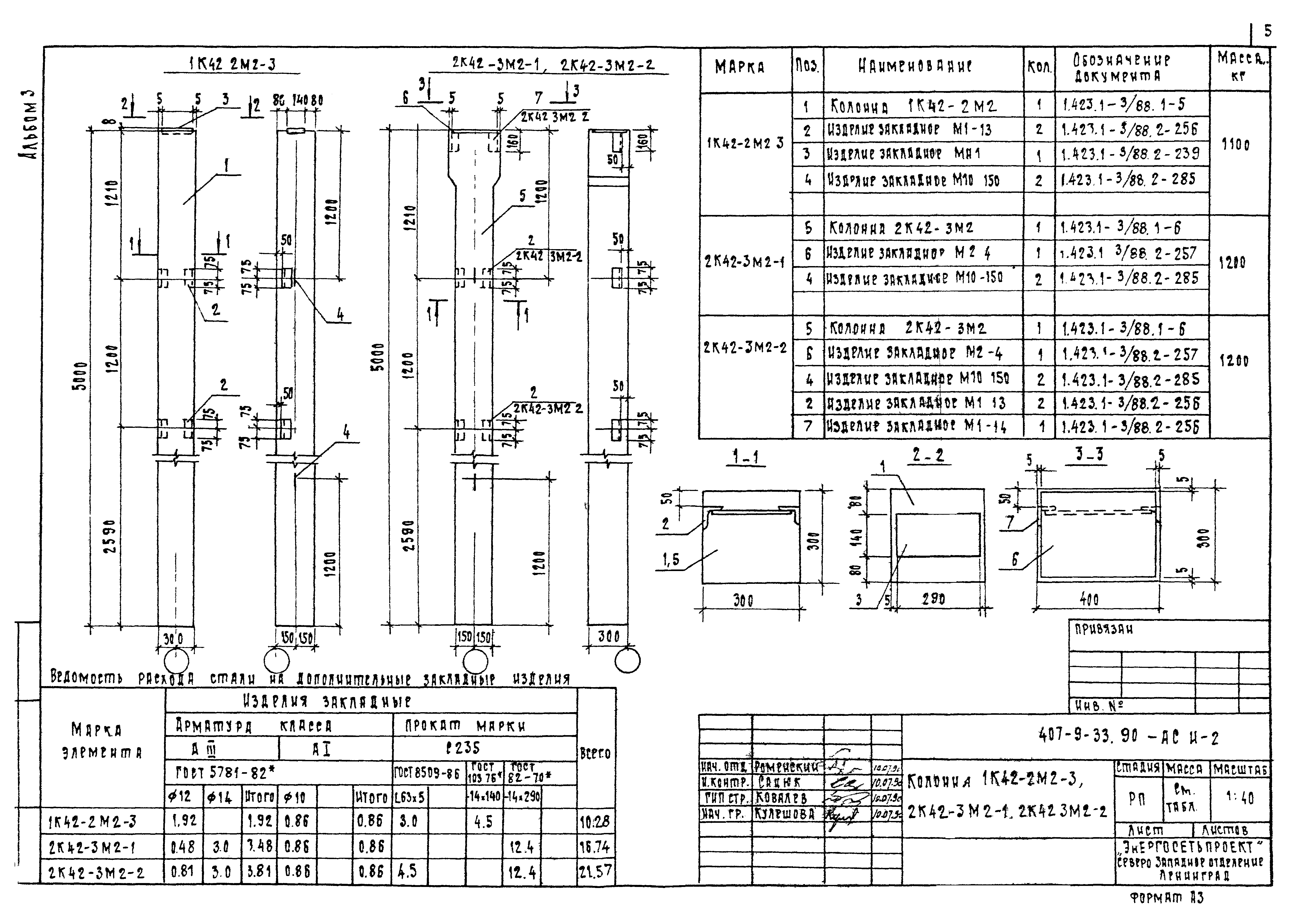
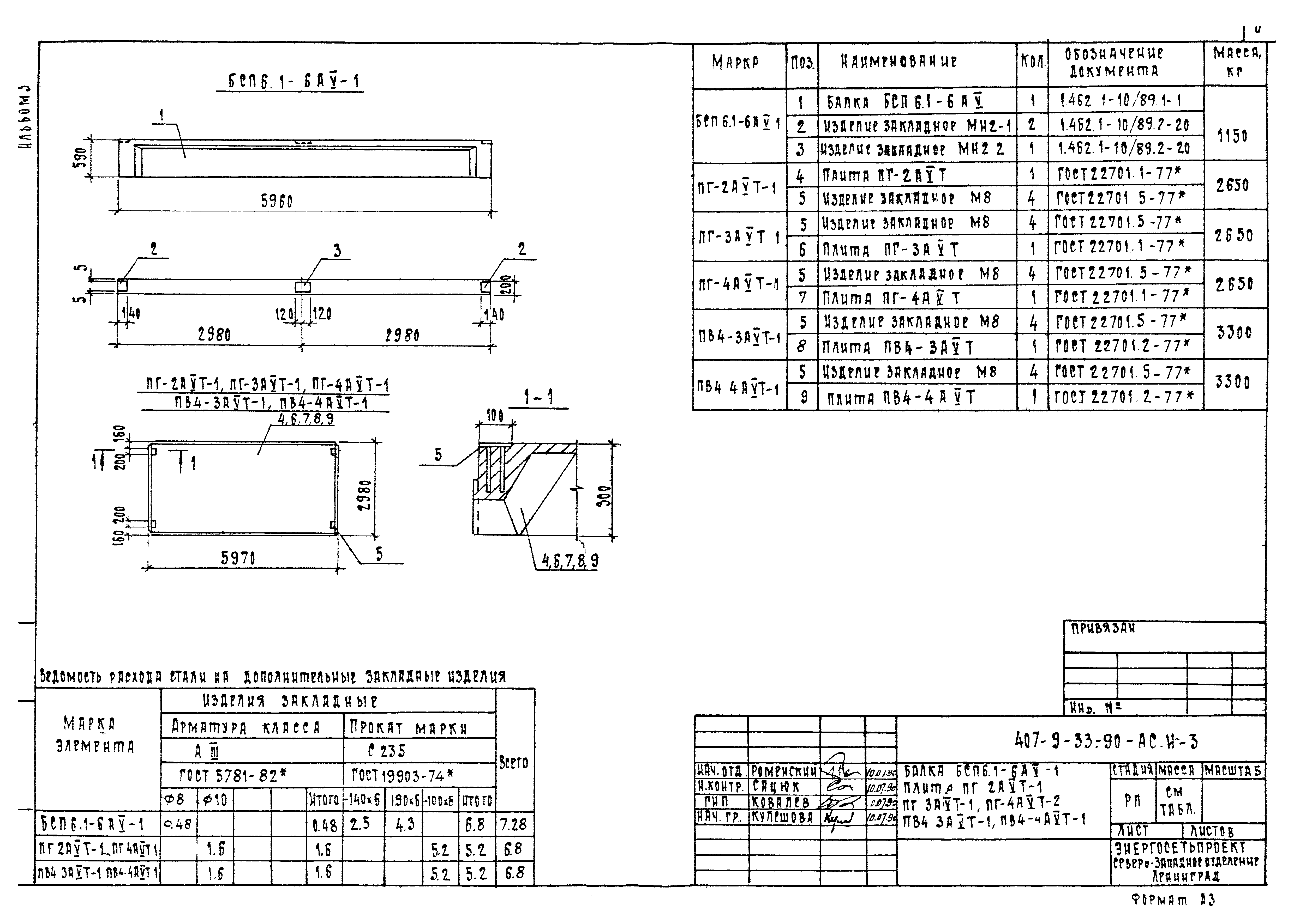
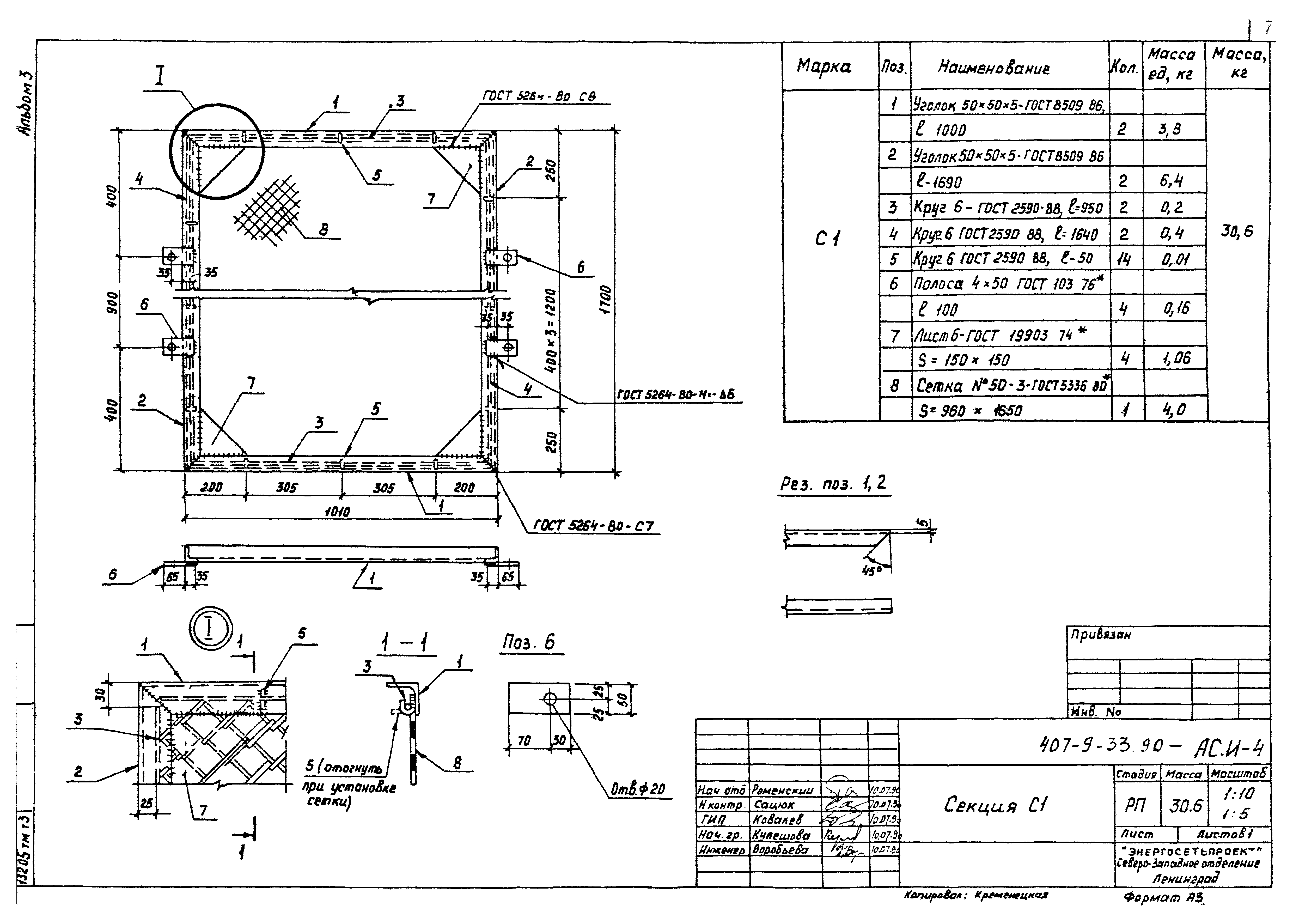
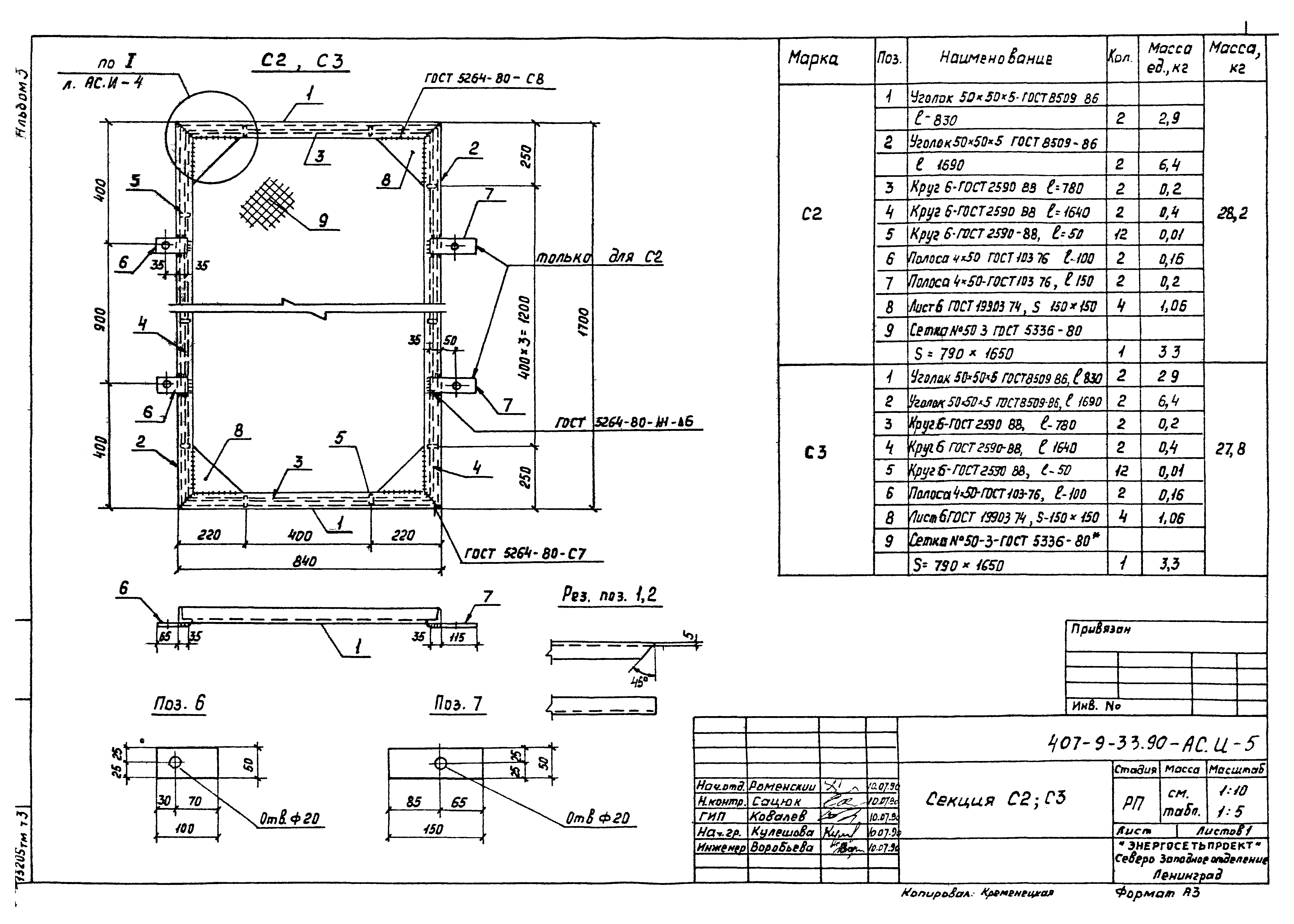
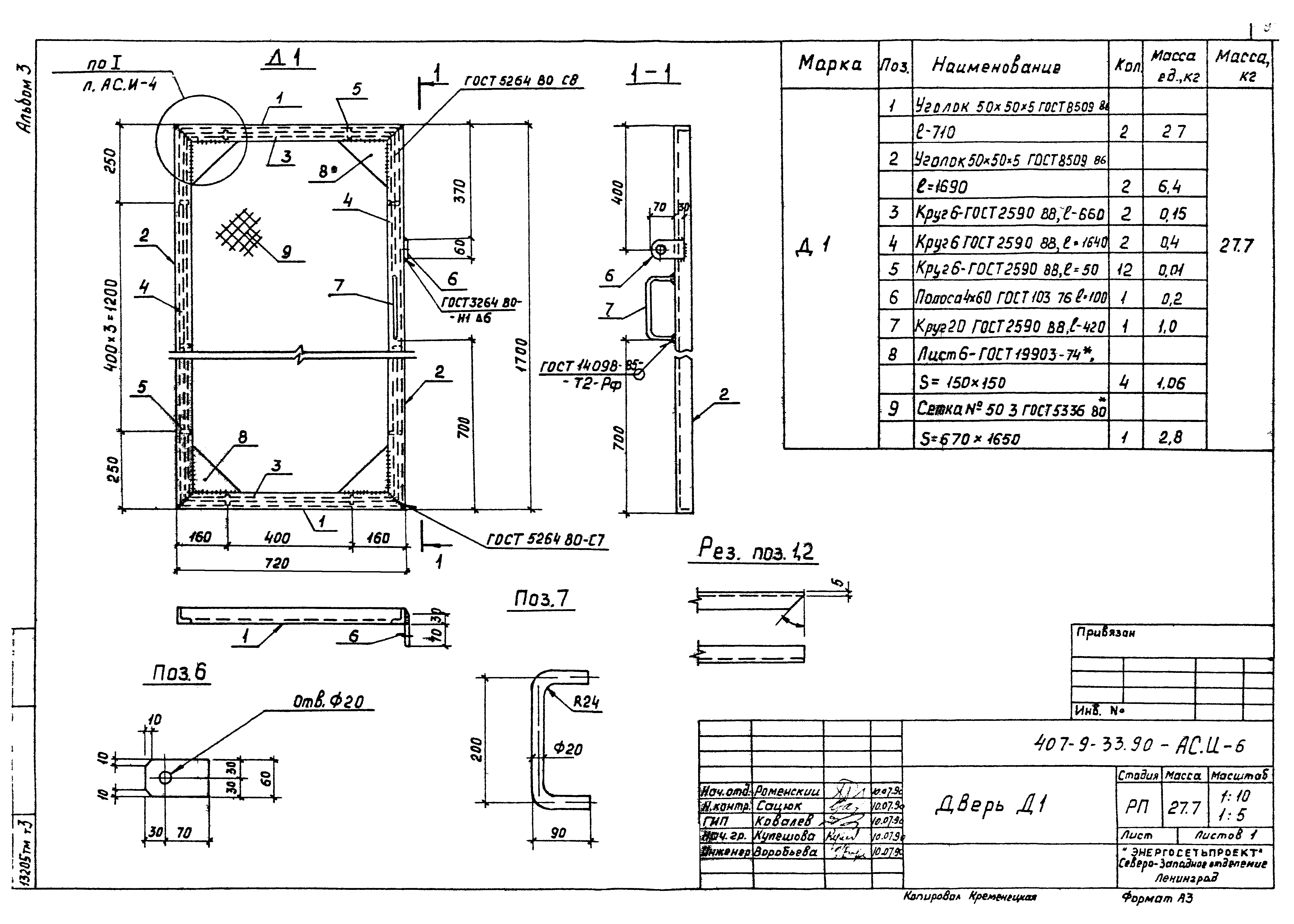
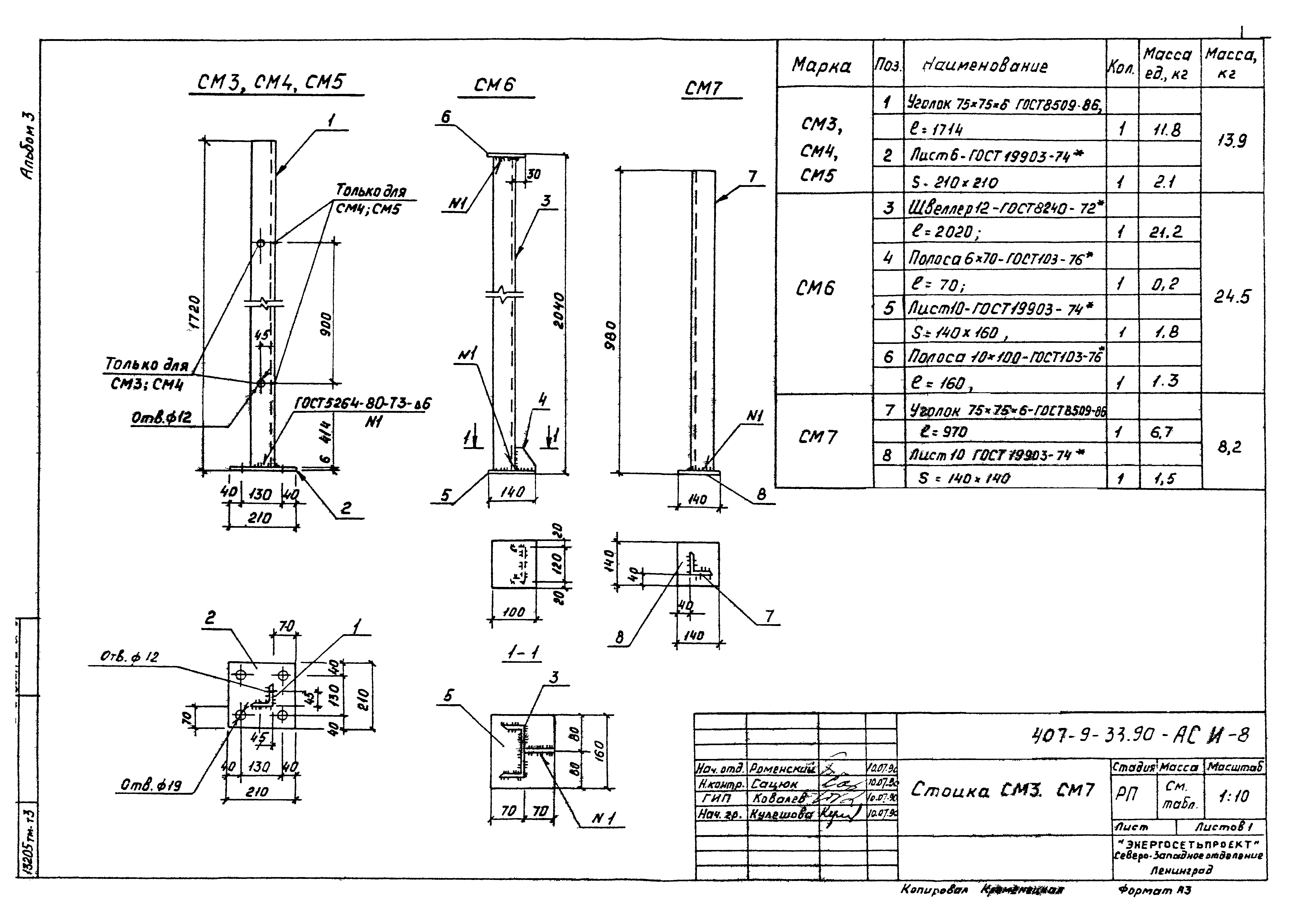
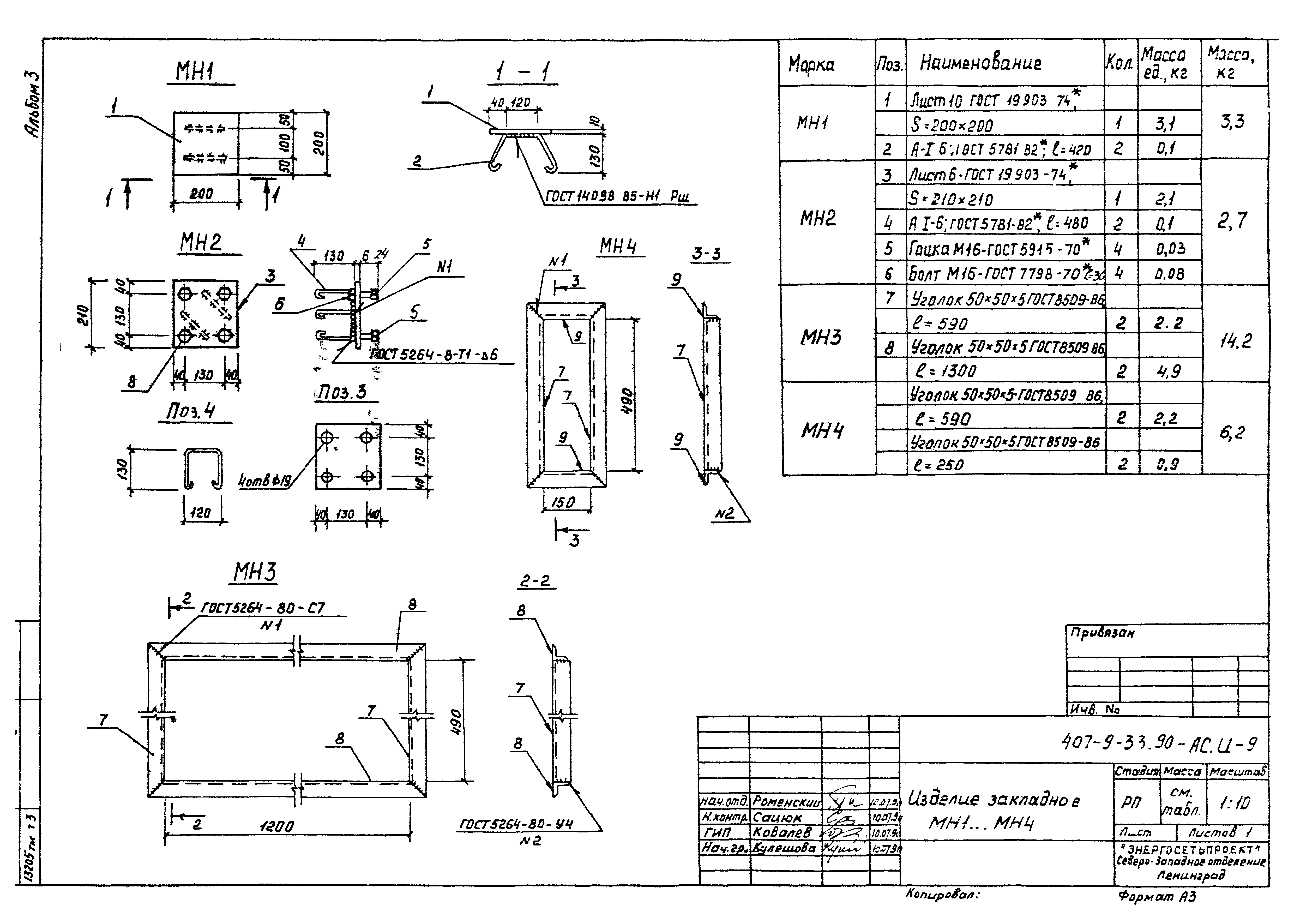
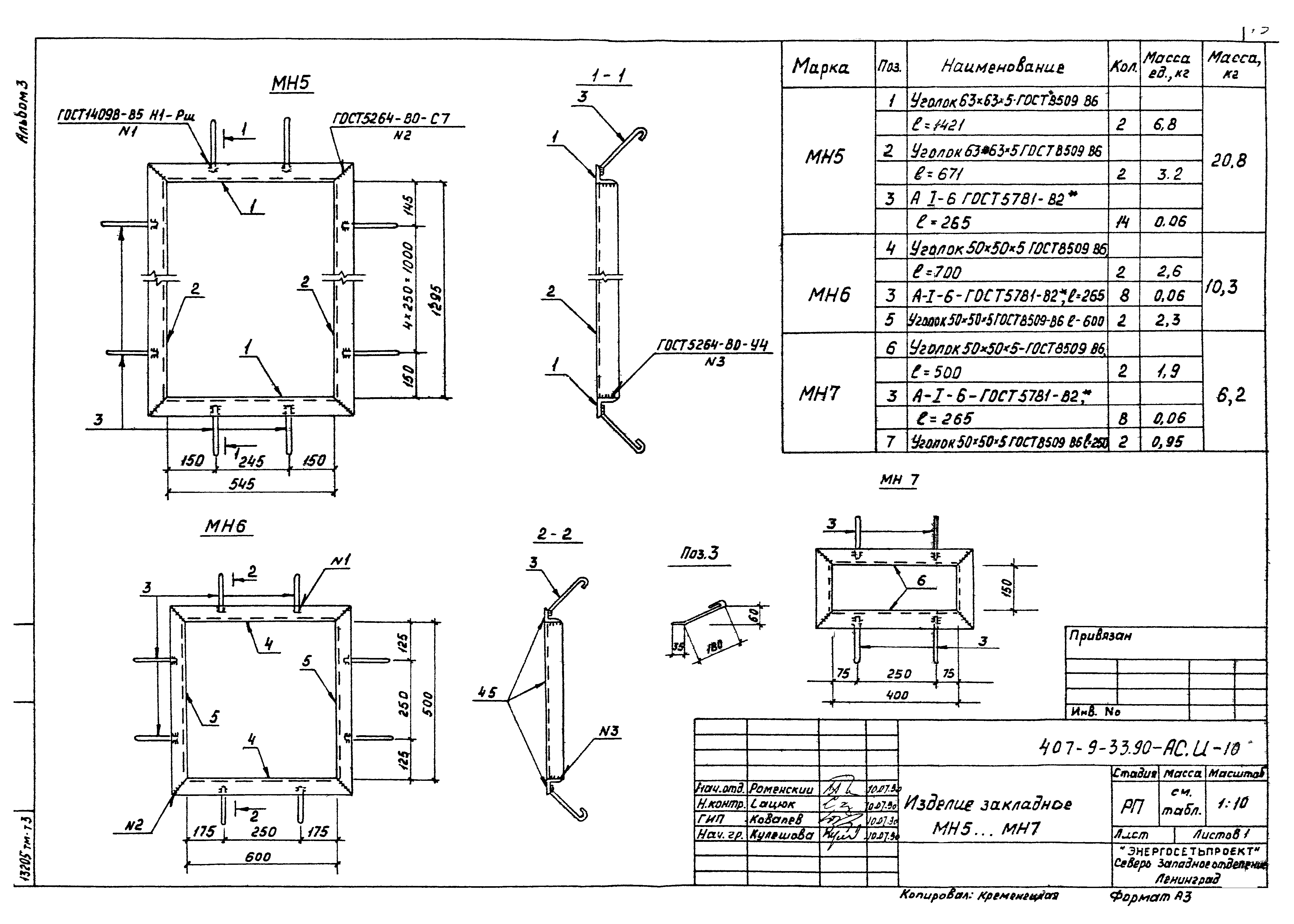
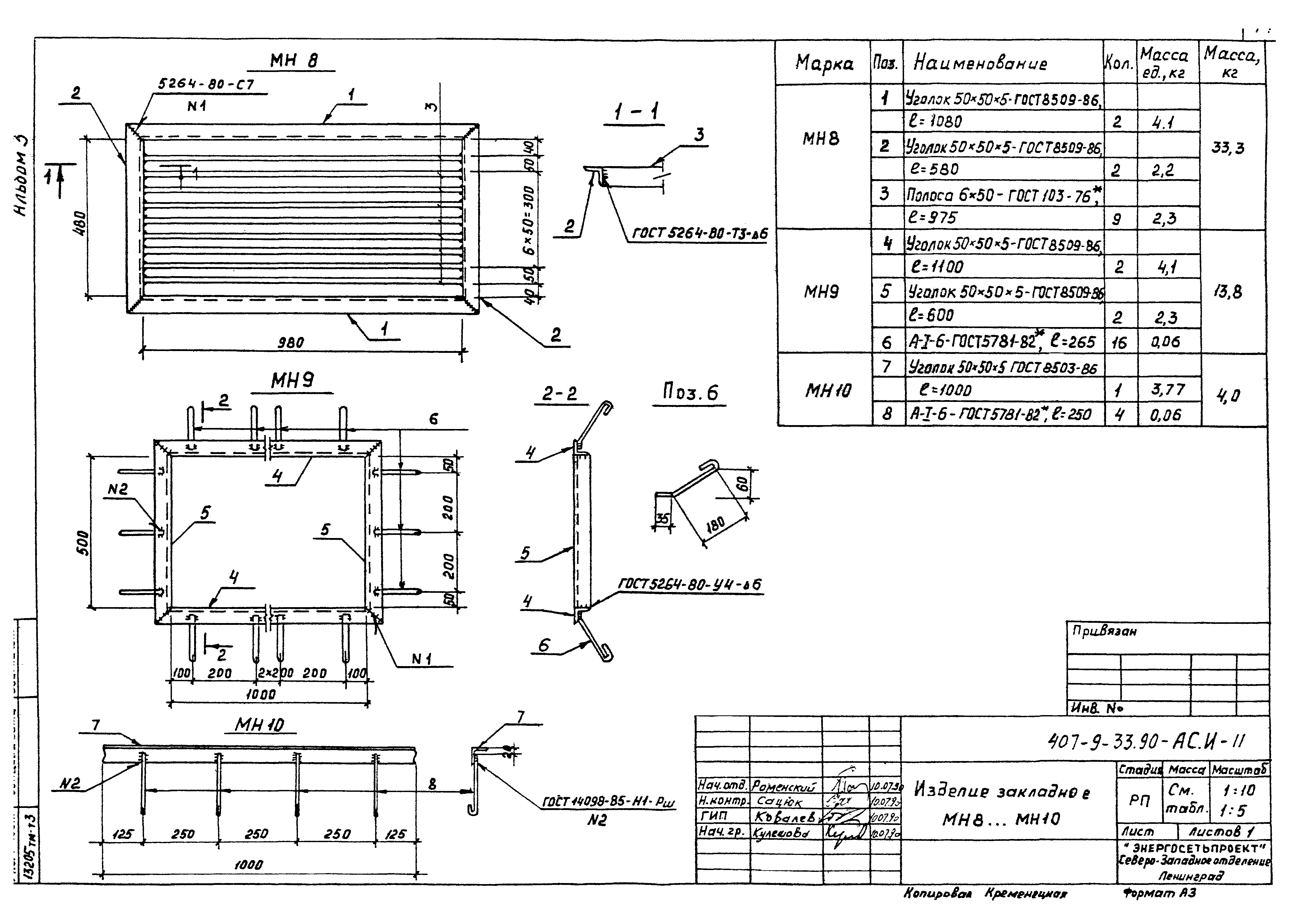
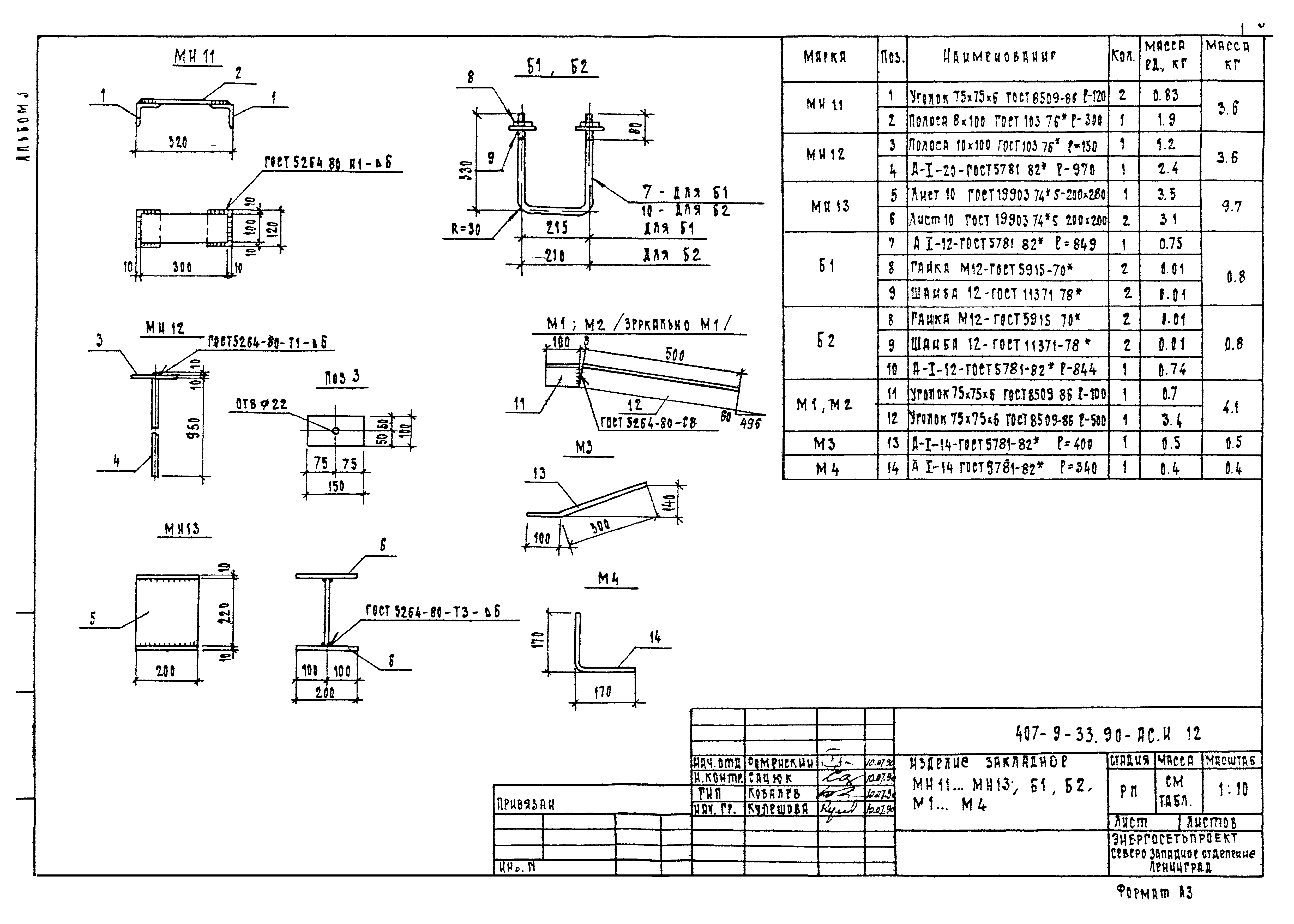
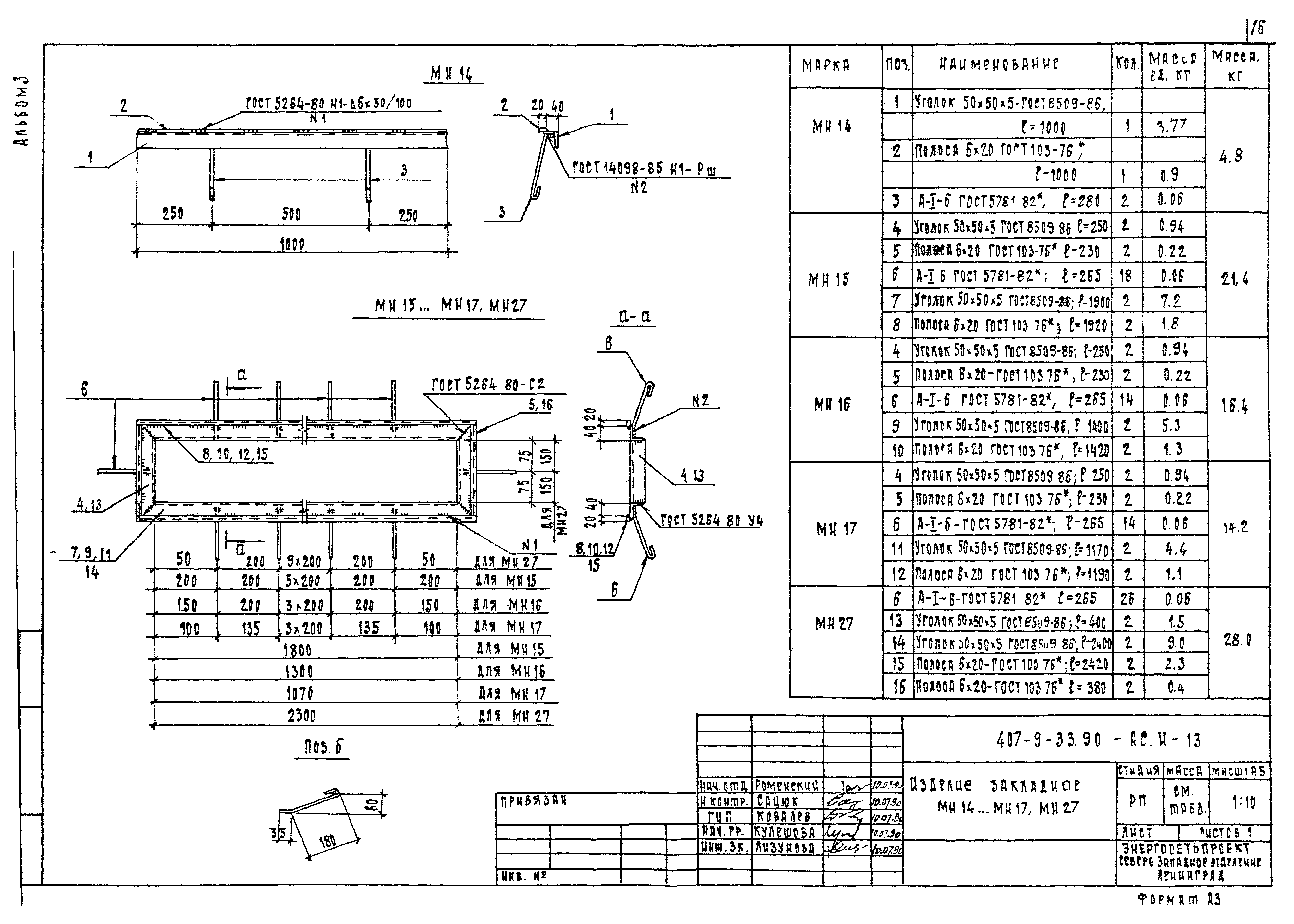
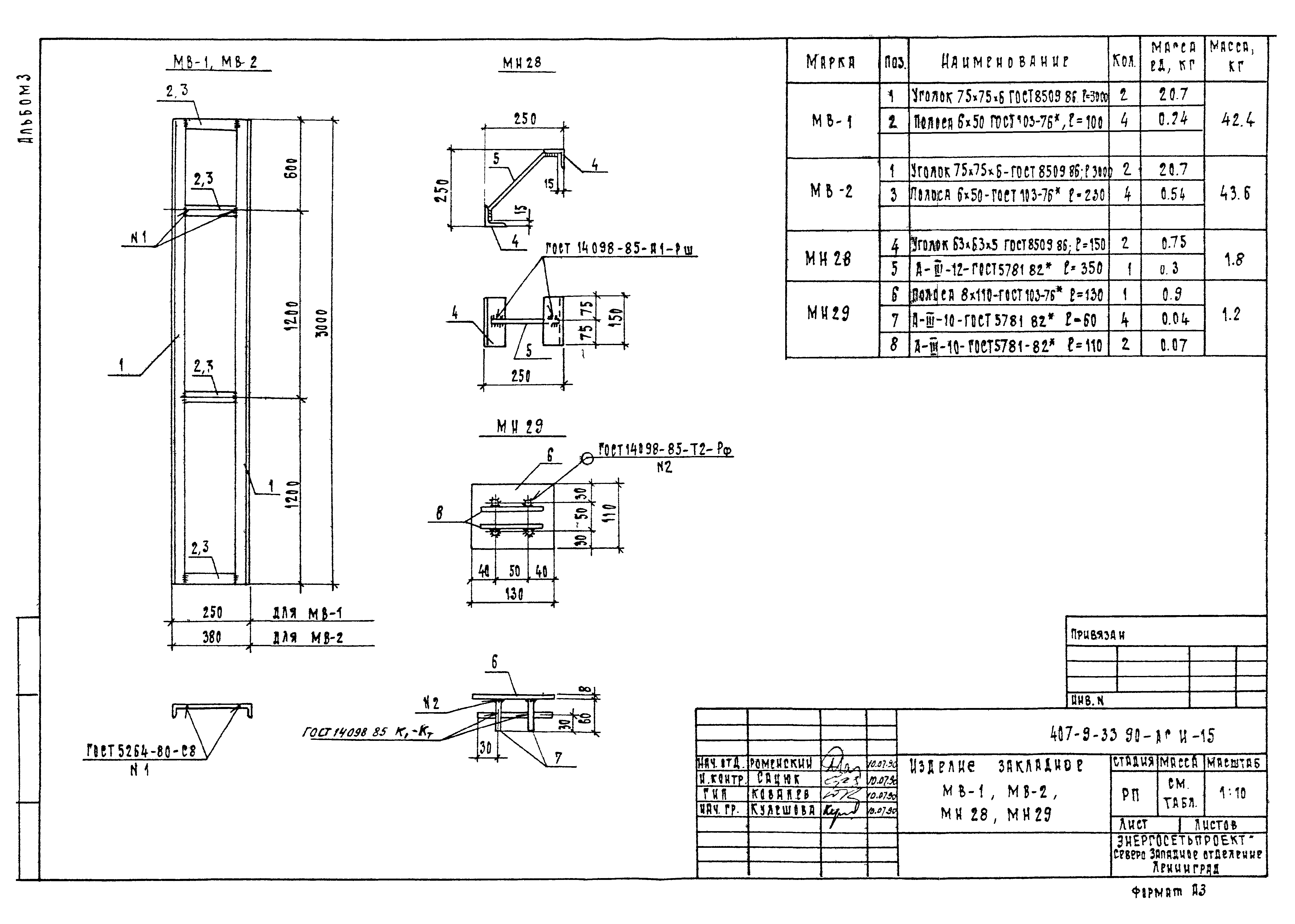
| Оглавление: | 407-9-33.90-АС.И-ТТ Технические требования 407-9-33.90-АС.И-1 Колонна 1К42-2М2-1,1К42-2М2-2 407-9-33.90-АС.И-2 Колонна 1К42-2М2-3,2К42-2М2-1,2К42-3М2-2 407-9-33.90-АС.И-3 Балка БСП6.1-6АV-1. Плита ПГ-2АVТ-1,ПГ-3АVТ-1,ПГ-4АVТ-1,ПВ4-3АVТ-1,ПВ4-4АVТ-1 407-9-33.90-АС.И-4 Секция С1 407-9-33.90-АС.И-5 Секция С2,С3 407-9-33.90-АС.И-6 Дверь Д1 407-9-33.90-АС.И-7 Стойка СМ1,СМ2 407-9-33.90-АС.И-8 Стойка СМ3...СМ7 407-9-33.90-АС.И-9 Изделие закладное МН1...МН4 407-9-33.90-АС.И-10 Изделие закладное МН5...МН7 407-9-33.90-АС.И-11 Изделие закладное МН8...МН10 407-9-33.90-АС.И-12 Изделие закладное МН11...МН13. Б1,Б2,М1...М4 407-9-33.90-АС.И-13 Изделие закладное МН14...МН17,МН27 407-9-33.90-АС.И-14 Изделие закладное МН18...МН26,МН30 407-9-33.90-АС.И-15 Изделие закладное МВ1;МВ-2;МН-28;МН-29 407-9-33.90-АС.И-16 Щит покрытия каналов Щ1...Щ12 |
| Разработан: | Северо-западное отделение института Энергосетьпроект |
| Утверждён: | 24.07.1990 Минэнерго СССР (USSR Minenergo 43) |
| Издан: | Энергосетьпроект (1990 г. ) |
| Заменяет собой: |



















