Скачать Типовой проект 901-7-4.84 Альбом IV. Электротехническая часть. Чертежи монтажной зоны и заготовительного участкаДата актуализации: 01.01.2021
|
| Обозначение: | Типовой проект 901-7-4.84 |
| Обозначение англ: | 901-7-4.84 |
| Статус: | действует |
| Название рус.: | Альбом IV. Электротехническая часть. Чертежи монтажной зоны и заготовительного участка |
| Дата добавления в базу: | 01.09.2013 |
| Дата актуализации: | 01.01.2021 |
| Дата введения: | 23.09.1983 |
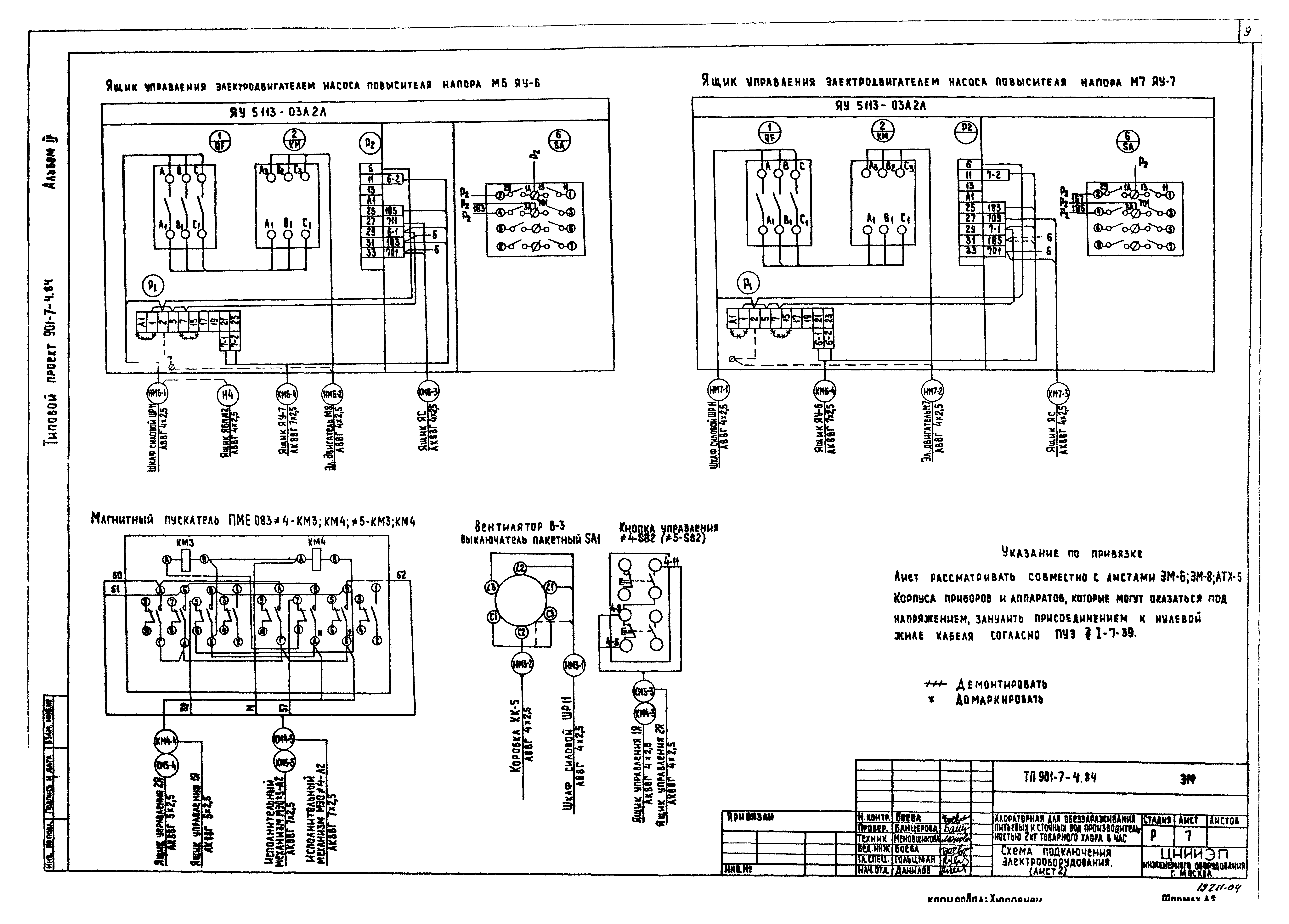
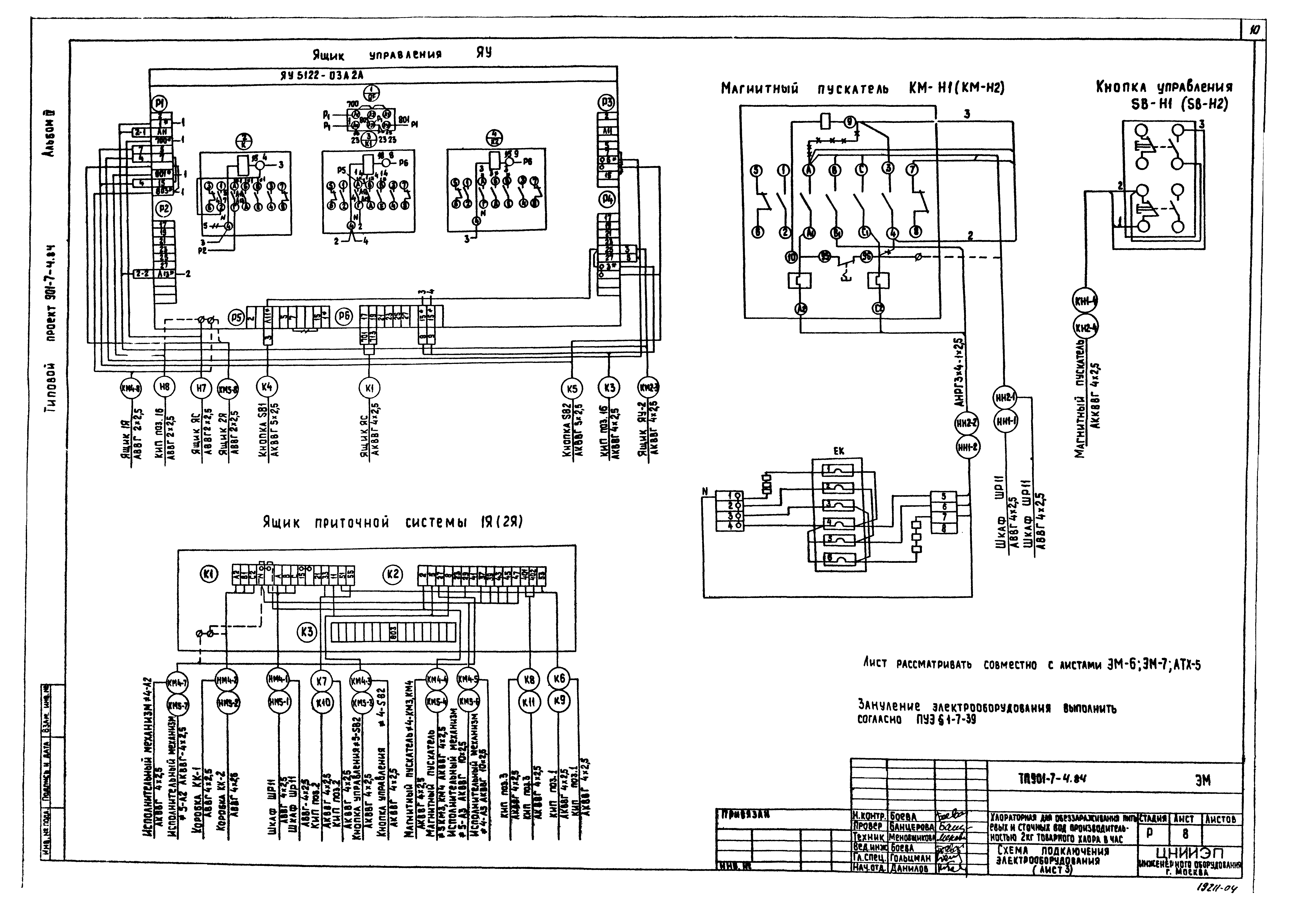
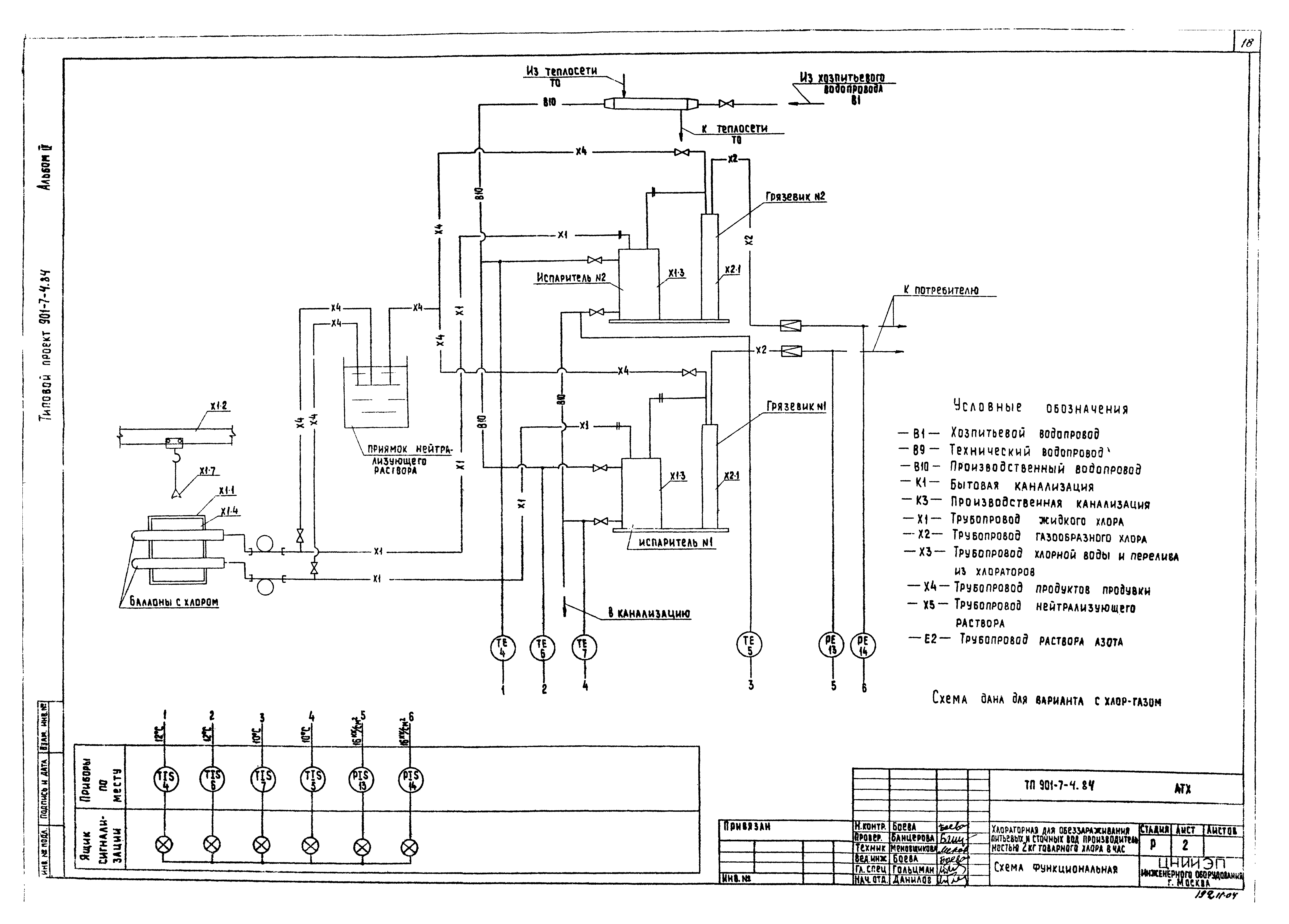
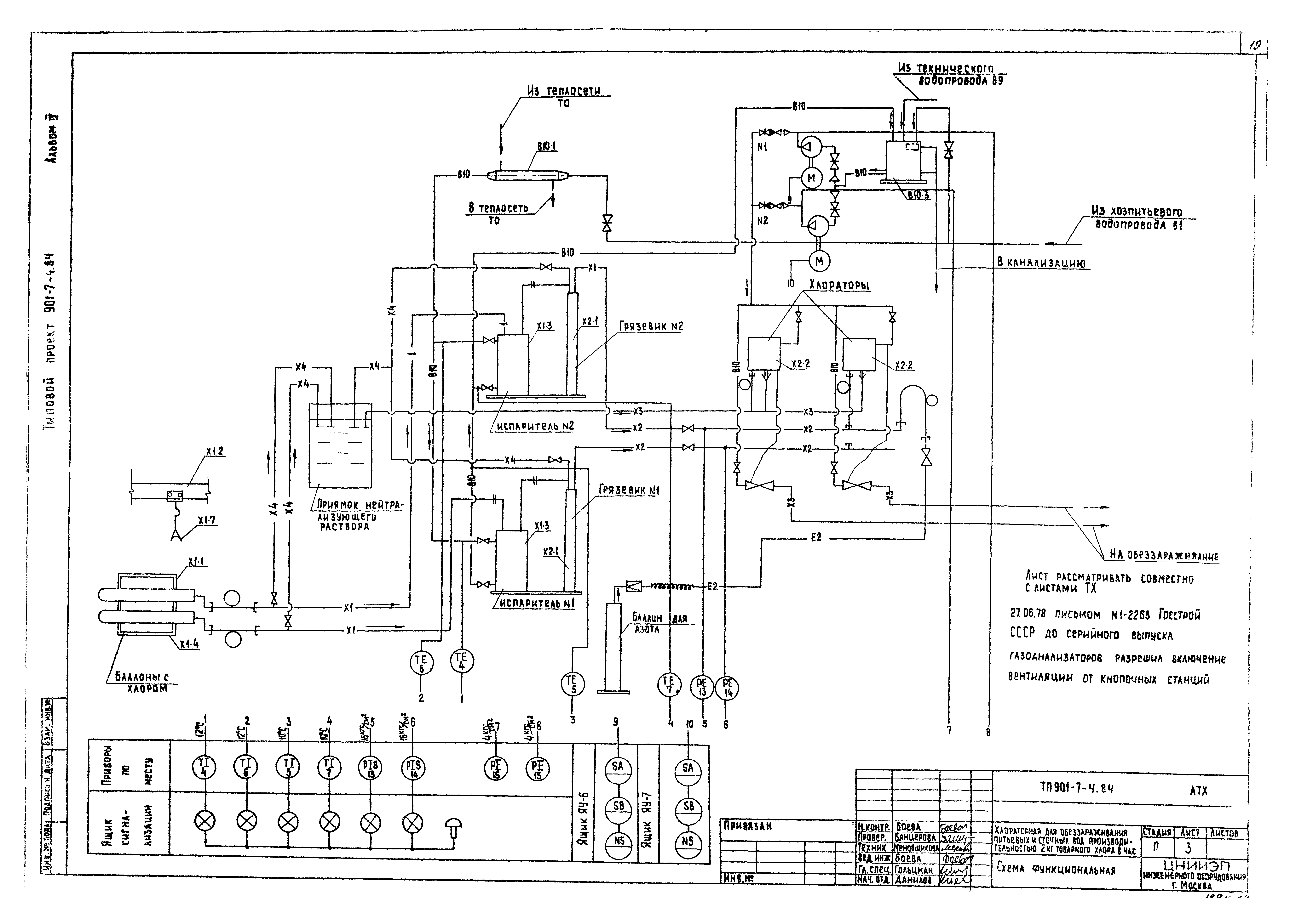
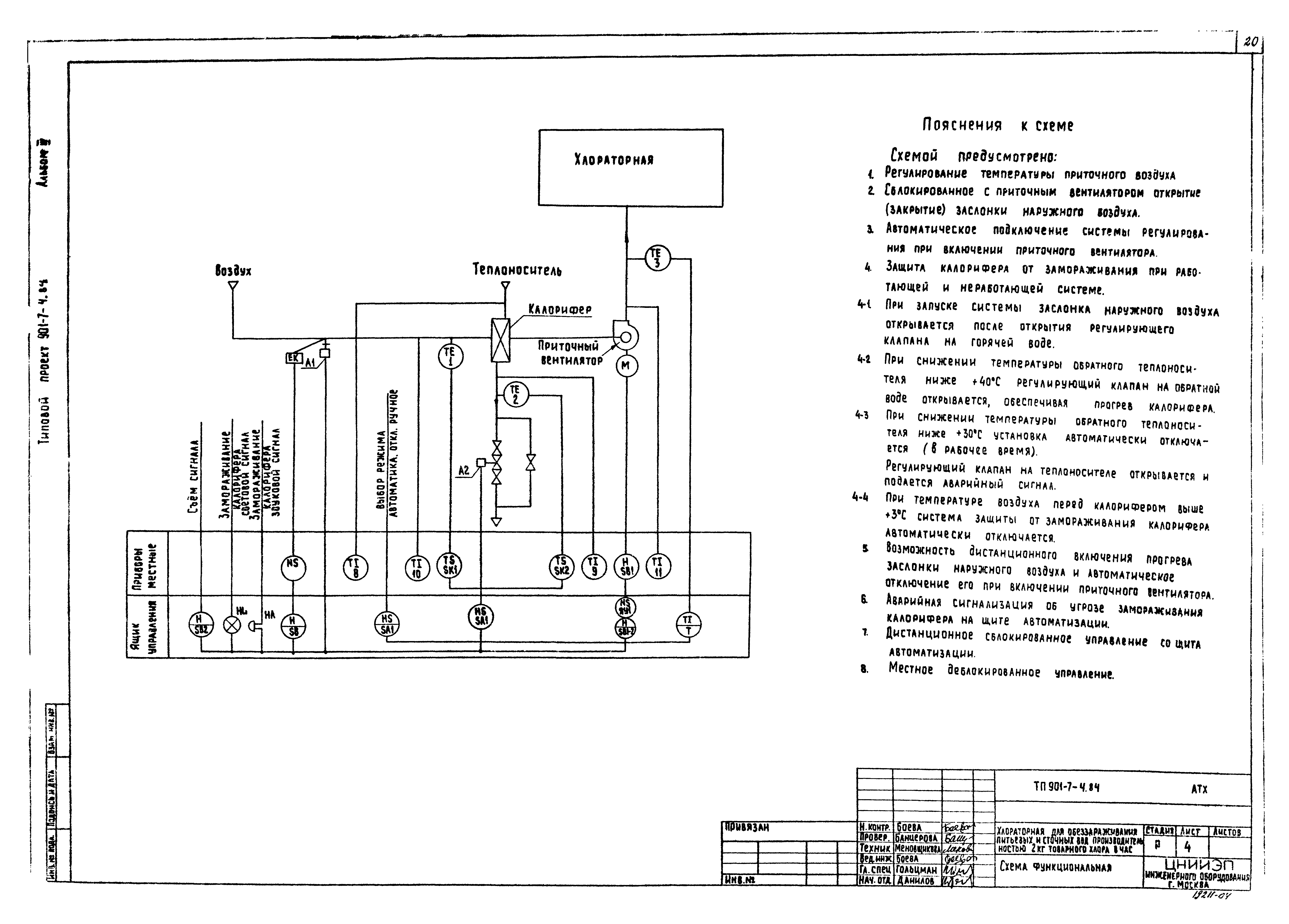
| Оглавление: | ЭМ-1 Общие данные ЭМ-2 Питание электрооборудования. Управление насосами повысителями напора. Схемы принципиальные электрические ЭМ-3 Управление электродвигателями вентиляторов. Схемы принципиальные электрические ЭМ-4 Управление приточным вентилятором. Схема принципиальная электрическая ЭМ-5 Аварийная сигнализация. Схема принципиальная электрическая ЭМ-6 Схема подключения электрооборудования. Лист 1 ЭМ-7 Схема подключения электрооборудования. Лист 2 ЭМ-8 Схема подключения электрооборудования. Лист 3 ЭМ-9 Кабельный журнал. Лист 1 ЭМ-10 Кабельный журнал. Лист 2 ЭМ-11 Размещение электрооборудования и прокладка кабеля. Спецификация ЭО-1 Общие данные ЭО-2 Электрическое освещение. Планы на отм. 0.000;3.300 ЭО-3 Молниезащита. План АТХ-1 Общие данные АТХ-2 Схема функциональная АТХ-3 Схема функциональная АТХ-4 Схема функциональная АТХ-5 Схема подключения приборов технологического контроля АТХ-6 Размещение приборов технологического контроля и прокладка кабеля. План на отм. 0.000 |
| Разработан: | ЦНИИЭП |
| Утверждён: | 27.12.1979 Госгражданстрой (Gosgrazhdanstroy 279) |
| Заменяет собой: |























