Скачать Серия 4.407-85 Выпуск 2/71. Альбом II. Архитектурно-строительная часть. Сооружения с подземной частью в монолитном железобетонеДата актуализации: 01.01.2021
|
| Обозначение: | Серия 4.407-85 |
| Обозначение англ: | Series 4.407-85 |
| Статус: | не действует |
| Название рус.: | Выпуск 2/71. Альбом II. Архитектурно-строительная часть. Сооружения с подземной частью в монолитном железобетоне |
| Дата добавления в базу: | 01.09.2013 |
| Дата актуализации: | 01.01.2021 |
| Дата окончания срока действия: | 01.06.1984 |
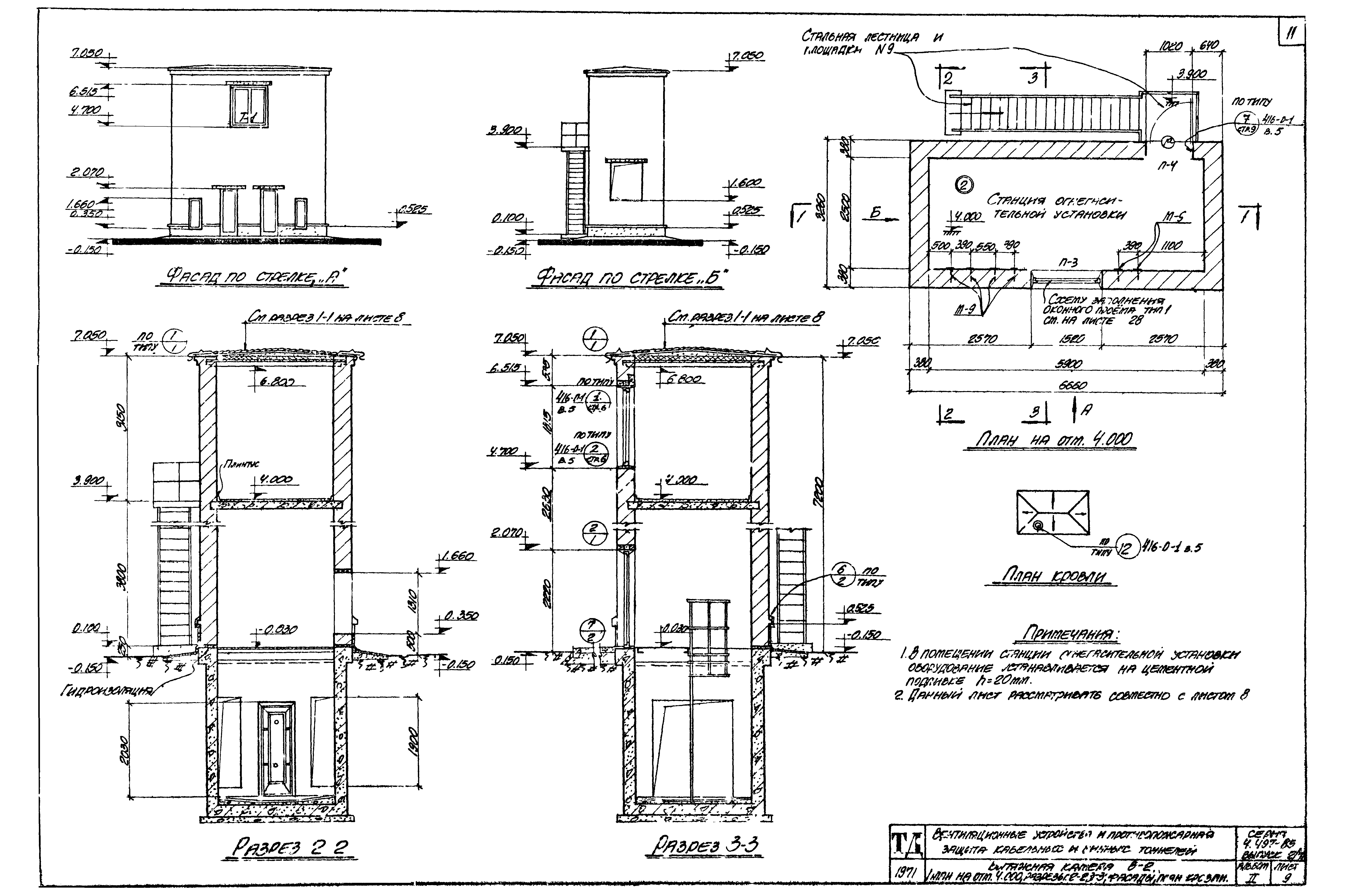
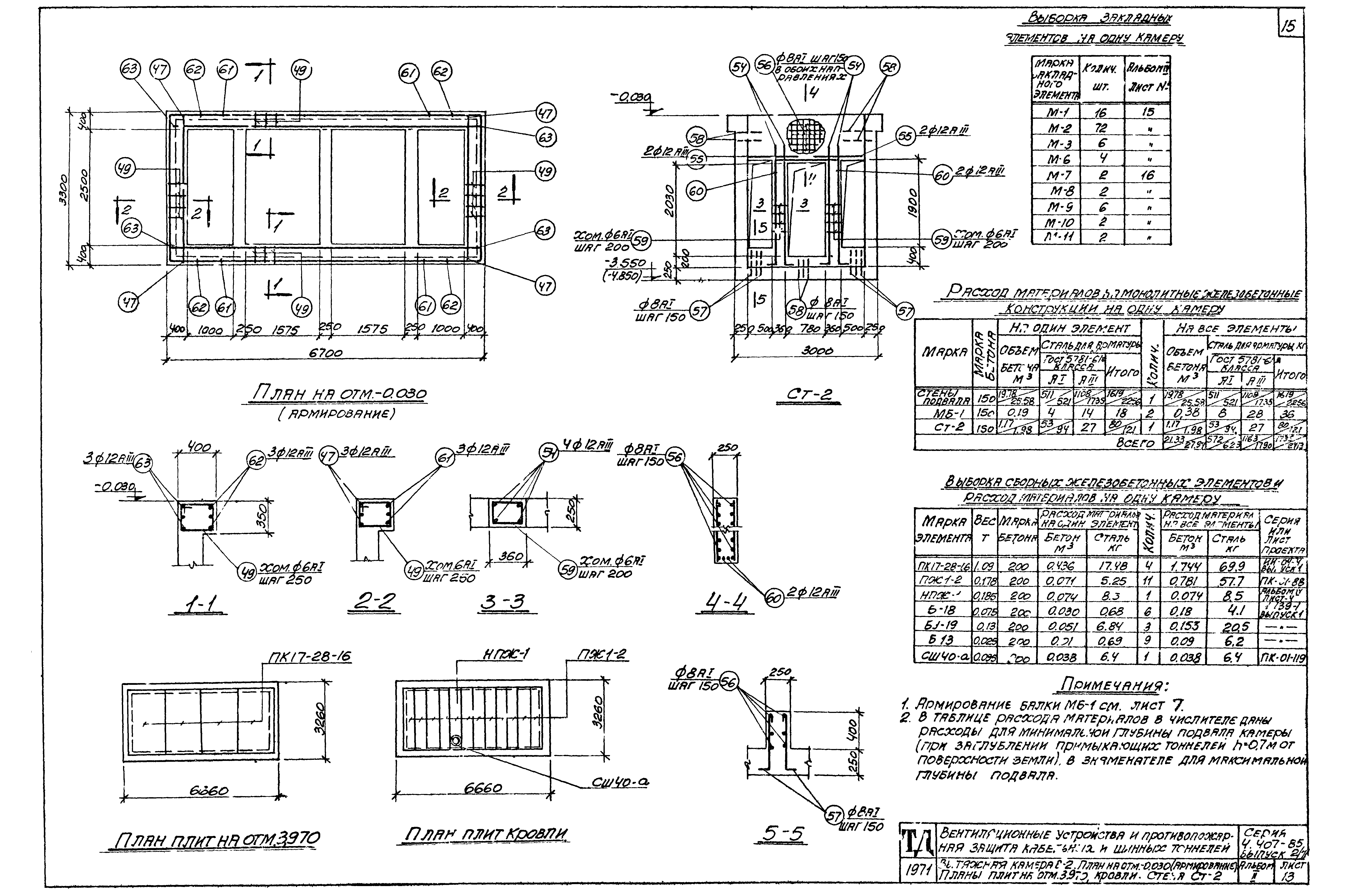
| Оглавление: | Вытяжная камера В-1. Планы и разрез 1-1 Вытяжная камера В-1. Фасады, разрезы 2-2,3-3, план кровли Вытяжная камера В-1. Планы на отм. -0.030, подвала, плит кровли Вытяжная камера В-1. Разрезы 4-4-9-9. Узлы "А","Б" Вытяжная камера В-1. Армирование подвала при заглублении тоннелей h=0.7 м Вытяжная камера В-1. Армирование подвала при заглублении тоннелей h=2.0 м Вытяжная камера В-1. План на отм. -0.030 (армирование). Балка МБ-1. Стена СТ-1 Вытяжная камера В-2. Планы и разрез 1-1 Вытяжная камера В-2. План на отм. 4.000. Разрезы 2-2,3-3, фасады, план колонн Вытяжная камера В-2. План на отм. -0.030, подвала. Разрезы 4-4-7-7 Вытяжная камера В-2. Приточная камера П-1. Армирование подвала при заглублении тоннелей h=0.7 м Вытяжная камера В-2. Приточная камера П-1. Армирование подвала при заглублении тоннелей h=2.0 м Вытяжная камера В-2. План на отм. -0.030 (армирование). Планы плит на отм. 3.970 и кровли. Стена СТ-2 Приточная камера П-1. Планы и разрез 1-1 Приточная камера П-1. Разрезы 2-2,3-3, фасады, планы проемов на отм. 2.200 и 2.810, кровли Приточная камера П-1. Планы на отм. -0.030, подвала. Разрезы 4-4-7-7 Приточная камера П-1. План на отм. -0.030 (армирование). Балка МБ-1а. План плит кровли Приточная камера П-1а. Планы, разрезы, фасады Приточная камера П-1а. Опалубка и армирование подвала. План плит кровли Сетки С-1-С-12 Сетки С-13-С-23. Каркас КР-1 Подвалы камер В-1,В-2,П-1,П-1а при заглублении тоннелей h=0.7 м. Спецификация арматуры Подвалы камер В-1,В-2,П-1,П-1а при заглублении тоннелей h=0.7 м. Спецификация арматуры (продолжение) Подвалы камер В-1,В-2,П-1,П-1а при заглублении тоннелей h=2.0 м. Спецификация арматуры Подвалы камер В-1,В-2,П-1,П-1а при заглублении тоннелей h=2.0 м. Спецификация арматуры (продолжение) Гидроизоляция подвала камеры В-2(П-1) при наличии грунтовых вод Монтажные схемы "П","А","Р", сечения Монтажные схемы сборных железобетонных и рядовых перемычек. Спецификация схемы заполнения проемов, схемы деревянных коробок Спецификации изделий и стекла, экспликация проемов дверей, экспликация полов |
| Разработан: | Харьковский Промстройниипроект |
| Утверждён: | 10.09.1971 Госстрой СССР (Государственный комитет Совета Министров СССР по делам строительства) (USSR Gosstroy 2/2-313) |
































