Скачать Серия ОФ-01-21 Выпуск 3. Деревянная опалубка (вариант с поперечным расположением досок)Дата актуализации: 01.01.2021
|
| Обозначение: | Серия ОФ-01-21 |
| Обозначение англ: | Series ОФ-01-21 |
| Статус: | не действует |
| Название рус.: | Выпуск 3. Деревянная опалубка (вариант с поперечным расположением досок) |
| Дата добавления в базу: | 01.09.2013 |
| Дата актуализации: | 01.01.2021 |
| Дата введения: | 30.05.1966 |
| Дата окончания срока действия: | 01.01.1977 |
| Область применения: | В настоящем выпуске приведен типовой проект деревянной опалубки, выполненный Приднепровским Промстройпроектом в соответствии с планом типового проектирования на 1964 г. |
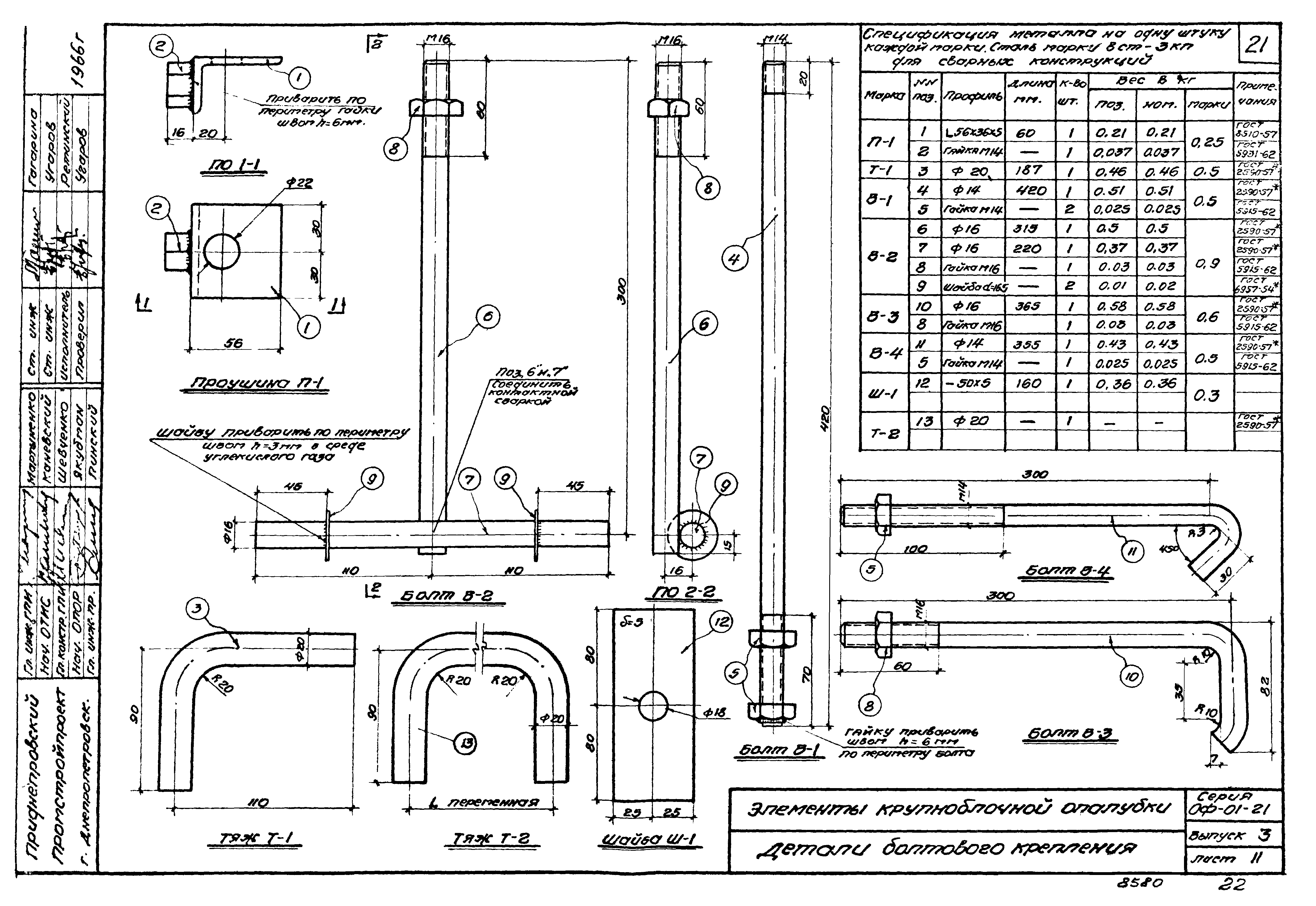
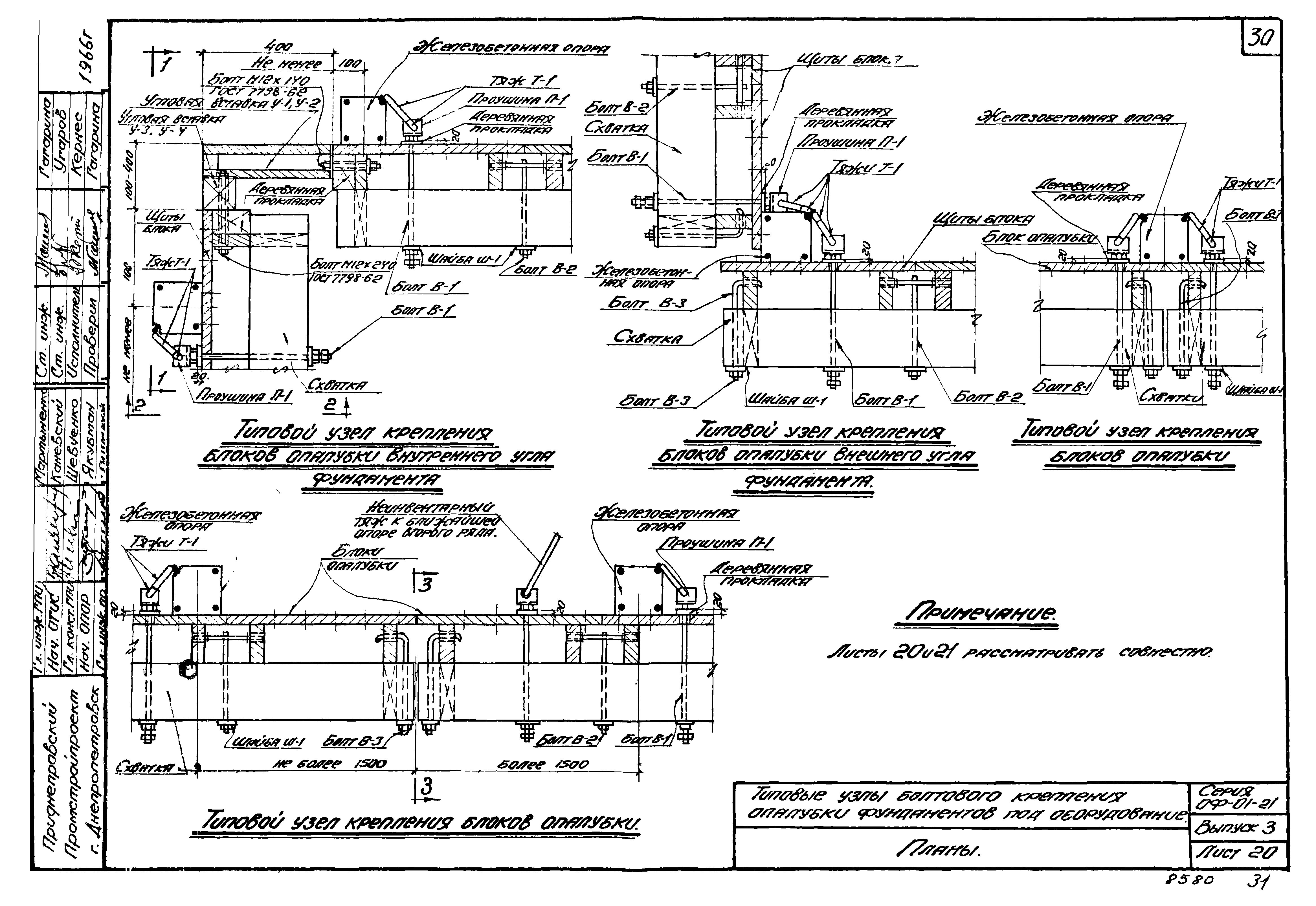
| Оглавление: | I. Пояснительная записка 1. Введение 2. Конструкция типовой унифицированной крупноблочной деревянной опалубки 3. Сборные железобетонные конструкции поддерживающего каркаса опалубки 4. Опалубка фундаментов под оборудование 5. Опалубка подземных сооружений 6. Опалубка фундаментов под колонны здания 7. Сборка, транспортировка, монтаж и демонтаж блоков опалубки 8. Точность изготовления инвентарных элементов опалубки. 9. Состав и оформление проекта опалубки 10. Технико-экономическое сопоставление конструкций опалубки. II. Чертежи Ведомость инвентарных элементов опалубки Типовая унифицированная крупноблочная опалубка и кондукторные устройства для возведения фундаментов под оборудование Общий вид Типовая унифицированная крупноблочная опалубка для возведения стен подземных сооружений Общий вид Типовая унифицированная крупноблочная опалубка для возведения фундаментов под колонны здания Общий вид Блок опалубки и его элементы Общий вид Унифицированные блоки опалубки Схемы сборки блоков Элементы крупноблочной опалубки Щиты Д-3; Д-2,4 Щиты Д-1,8; Д-1,2 Схватки С-6, С-3, С-2,4, С-1,8 и С-1,2 Угловые вставки У-1, У-2, У-3 и У-4 Детали болтового крепления Детали клинового крепления блоков опалубки Сборные железобетонные конструкции поддерживающего каркаса опалубки Сборные железобетонные опоры Спецификация арматуры железобетонных опор Сборные железобетонные балки и сборный бетонный башмак Спецификация арматуры железобетонных балок и бетонного башмака Инвентарная телескопическая стойка для лесов Марка MC-1 и схема сборки телескопических стоек, составленных из двух и трех звеньев Марка МС-2 и разрезы Марка МС-3 и разрезы Типовые узлы болтового крепления опалубки фундаментов под оборудование Планы Разрезы и схемы Типовые узлы клинового крепления опалубки фундаментов под оборудование План и разрез 1-1 Типовой узел крепления опалубки стен подземных сооружений План и разрезы Опалубка фундаментов под оборудование Монтажный план блоков опалубки фундаментов под оборудование. Развертка опалубливаемых поверхностей Разрез 1-1 и схема развязки опор Опалубка тоннеля в фундаменте под оборудование План расположения блоков опалубки и кружал Опалубка открытого канала в фундаменте под оборудование Конструкция коробов для каналов высотой от 400 мм до 1400 мм Опалубка стен подземного сооружения Монтажный план блоков опалубки Разрез 1-1 и узел "А" Развертка опалубливаемых поверхностей 1-4 и 5-8 Опалубка ступенчатого фундамента План, разрезы и узлы Детали крепления Опалубка подколонника План, разрезы и узлы Сборно-разборная деревянная опалубка для стакана фундамента колонн План, разрезы, узлы и детали Щиты A-1 и А-2. Спецификация Сборный железобетонный стакан для фундамента колонн План, разрезы, узлы и плита Рама Р-3, петли и клин Полигон для сборки блоков опалубки План и разрез Строповка блоков опалубки Схемы и узлы Монтаж блоков опалубки фундаментов под оборудование Схема монтажа. Разрез 1-1 Монтаж блоков опалубки подземного сооружения Этапы монтажа опалубки Демонтаж блоков опалубки Этапы демонтажа опалубки Траверса TP-1 Общий вид и детали Переставные подмости на подвесных кронштейнах Общий вид и детали Приспособления для распалубки Общий вид рычага и детали Детали и спецификация Технико-экономическое сопоставление конструкций опалубки |
| Разработан: | ГПИ Приднепровский Промстройпроект |
| Утверждён: | 22.04.1966 Госстрой СССР (Государственный комитет Совета Министров СССР по делам строительства) (USSR Gosstroy 98) |
| Нормативные ссылки: |
|



























































