Скачать Серия 3.015-3/77 Выпуск I. Материалы для проектированияДата актуализации: 01.01.2021
|
| Обозначение: | Серия 3.015-3/77 |
| Обозначение англ: | Series 3.015-3/77 |
| Статус: | не действует |
| Название рус.: | Выпуск I. Материалы для проектирования |
| Дата добавления в базу: | 01.09.2013 |
| Дата актуализации: | 01.01.2021 |
| Дата введения: | 01.07.1979 |
| Дата окончания срока действия: | 01.10.1985 |
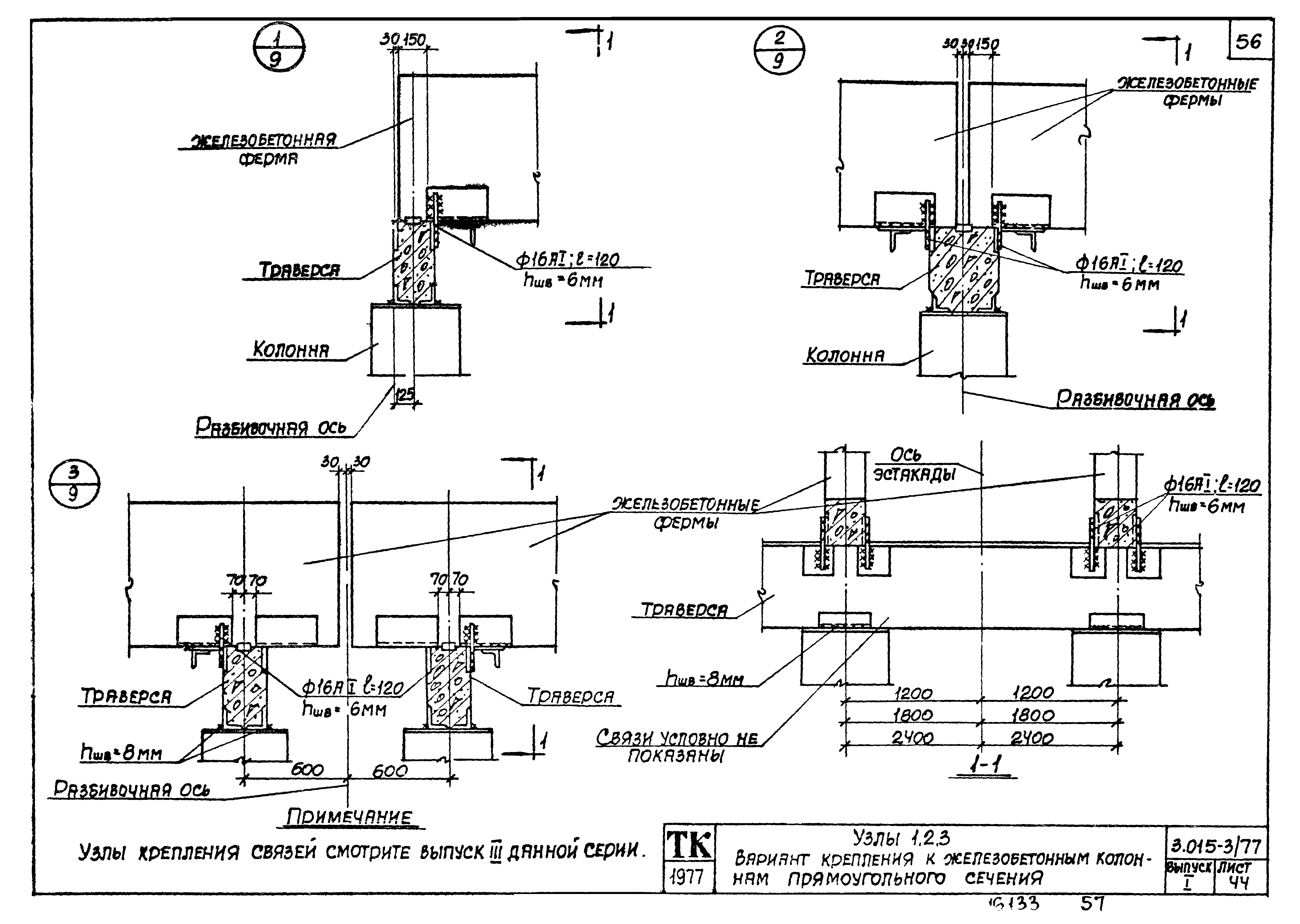
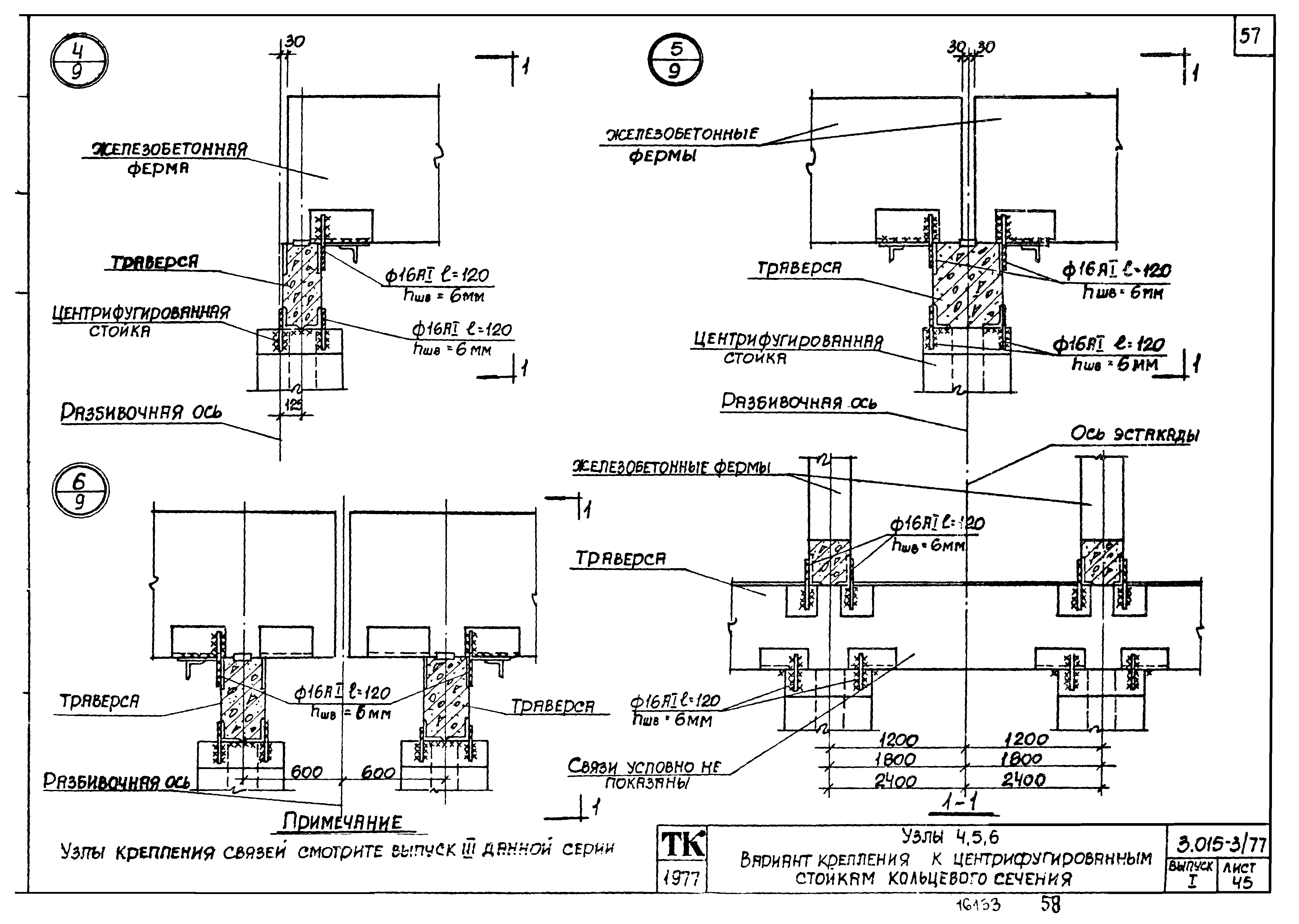
| Оглавление: | Содержание альбома Пояснительная записка Габаритные схемы и нормативные вертикальные нагрузки на погонный метр эстакад типов 9ж-13ж Габаритные схемы и нормативные вертикальные нагрузки на погонный метр эстакад типов 9к-13к Номенклатура железобетонных конструкций Показатели расхода материалов на одну стальную ферму, надколонник, траверсу, связь Эстакады типов 9ж-13ж. Монтажные схемы температурных блоков L=54.0-126.0 м Эстакада тип 9к. Монтажные схемы температурных блоков L=63.0-102.0 м. Шаг траверс 30 м и 6.0 м Эстакады типов 10к-13к. Монтажные схемы температурных блоков L=63.0-138.0 м. Шаг траверс 3.0 м и 6.0 м Таблица для подбора траверс и ферм для эстакад с прямоугольными и центрифугированными стойками Таблица для подбора колонн промежуточных и концевых блоков двухъярусных эстакад типов 9ж;10ж Таблица для подбора колонн промежуточных и концевых блоков двухъярусных эстакад типов 9к;10к Таблица для подбора колонн промежуточных температурных блоков двухъярусных эстакад типов 11ж,12ж Таблица для подбора колонн концевых температурных блоков двухъярусных эстакад типов 11ж,12ж Таблица для подбора колонн промежуточных температурных блоков двухъярусных эстакад типов 11к,12к Таблица для подбора колонн концевых температурных блоков двухъярусных эстакад типов 11к,12к Таблица для подбора колонн промежуточных температурных блоков двухъярусных эстакад типа 13ж Таблица для подбора колонн концевых температурных блоков двухъярусных эстакад типа 13ж Таблица для подбора колонн промежуточных температурных блоков двухъярусных эстакад типа 13к Таблица для подбора колонн концевых температурных блоков двухъярусных эстакад типа 13к Таблица для подбора стоек промежуточных температурных блоков двухъярусных эстакад типов 9ж,10ж Таблица для подбора стоек концевых температурных блоков двухъярусных эстакад типов 9ж,10ж Таблица для подбора стоек промежуточных температурных блоков двухъярусных эстакад типов 9к,10к Таблица для подбора стоек концевых температурных блоков двухъярусных эстакад типов 9к,10к Таблица для подбора стоек промежуточных температурных блоков двухъярусных эстакад типов 11ж,12ж Таблица для подбора стоек концевых температурных блоков двухъярусных эстакад типов 11ж,12ж Таблица для подбора стоек промежуточных температурных блоков двухъярусных эстакад типов 11к,12к Таблица для подбора стоек концевых температурных блоков двухъярусных эстакад типов 11к,12к Таблица для подбора стоек промежуточных температурных блоков двухъярусных эстакад типа 13ж Таблица для подбора стоек концевых температурных блоков двухъярусных эстакад типа 13ж Таблица для подбора стоек промежуточных температурных блоков двухъярусных эстакад типа 13к Таблица для подбора стоек концевых температурных блоков двухъярусных эстакад типа 13к Таблица для подбора стальных траверс, ферм, надколонников, связей двухъярусных эстакад типов 9к-13к Узлы 1,2,3. Вариант крепления к железобетонным колоннам прямоугольного сечения Узлы 4,5,6. Вариант крепления к центрифугированным стойкам кольцевого сечения Узлы 7,8 Таблица нагрузок на фундаменты колонн прямоугольного сечения Нагрузки на фундаменты центрифугированных стоек двухъярусных эстакад типов 9ж,10ж Нагрузки на фундаменты центрифугированных стоек двухъярусных эстакад типов 9к,10к Нагрузки на фундаменты центрифугированных стоек двухъярусных эстакад типов 11ж,12ж Нагрузки на фундаменты центрифугированных стоек двухъярусных эстакад типов 11к,12к Нагрузки на фундаменты центрифугированных стоек двухъярусных эстакад типа 13ж Нагрузки на фундаменты центрифугированных стоек двухъярусных эстакад типа 13к Приложение к выпуску 1 серии 3.015-3/77 Габаритные схемы и нормативные вертикальные нагрузки на погонный метр эстакад типов 9м-13м Показатели расхода материалов на одну стальную ферму, надколонник, траверсу, связь, опору, базу, вставку Эстакады типа 9м. Монтажные схемы температурных блоков L=66.0м-L=105.0 м. Шаг траверс 3.0 м и 6.0 м Эстакады типов 10м-13м. Монтажные схемы температурных блоков L=66.0м-L=141.0 м. Шаг траверс 3.0 м и 6.0 м Таблица для подбора траверс, ферм, надколонников, связей и вставок двухъярусных эстакад типов 9м-13м Таблица для подбора марок, опор и баз двухъярусных эстакад типов 9м-13м Таблица нагрузок на фундаменты опор марок ОП1-ОП76 |
| Разработан: | Харьковский Промстройниипроект ЦНИИпроектстальконструкция НИИЖБ Проектный институт № 1 Госстроя СССР БПИ Минвуза БССР |
| Утверждён: | 30.03.1979 Госстрой СССР (Государственный комитет Совета Министров СССР по делам строительства) (USSR Gosstroy 45) |
| Чем заменён: |





























































































