Скачать Серия 5.903-4 Выпуск 0. Материалы для проектированияДата актуализации: 01.01.2021
|
| Обозначение: | Серия 5.903-4 |
| Обозначение англ: | Series 5.903-4 |
| Статус: | заменен |
| Название рус.: | Выпуск 0. Материалы для проектирования |
| Дата добавления в базу: | 01.09.2013 |
| Дата актуализации: | 01.01.2021 |
| Дата введения: | 07.05.1984 |
| Дата окончания срока действия: | 01.07.1986 |
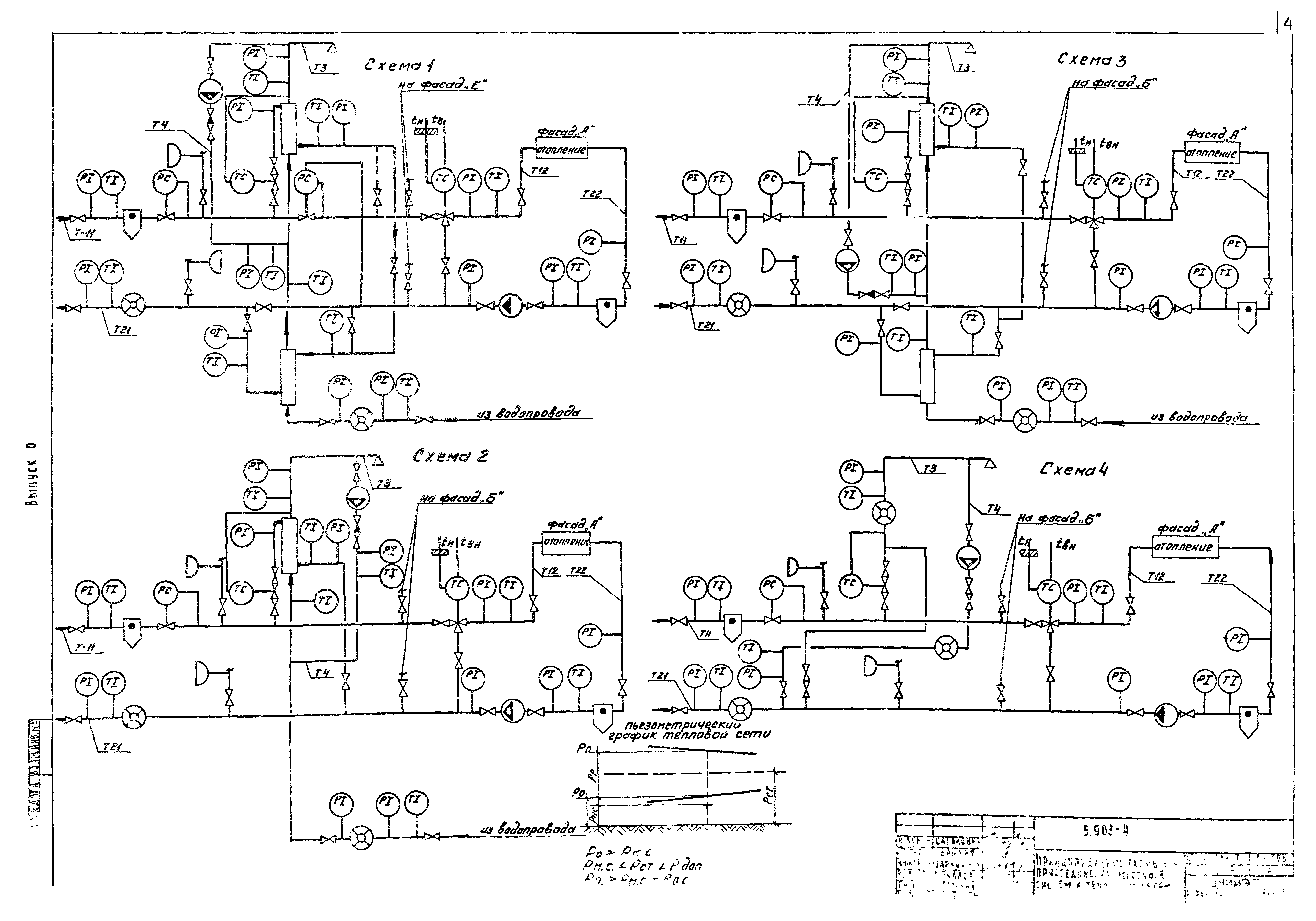
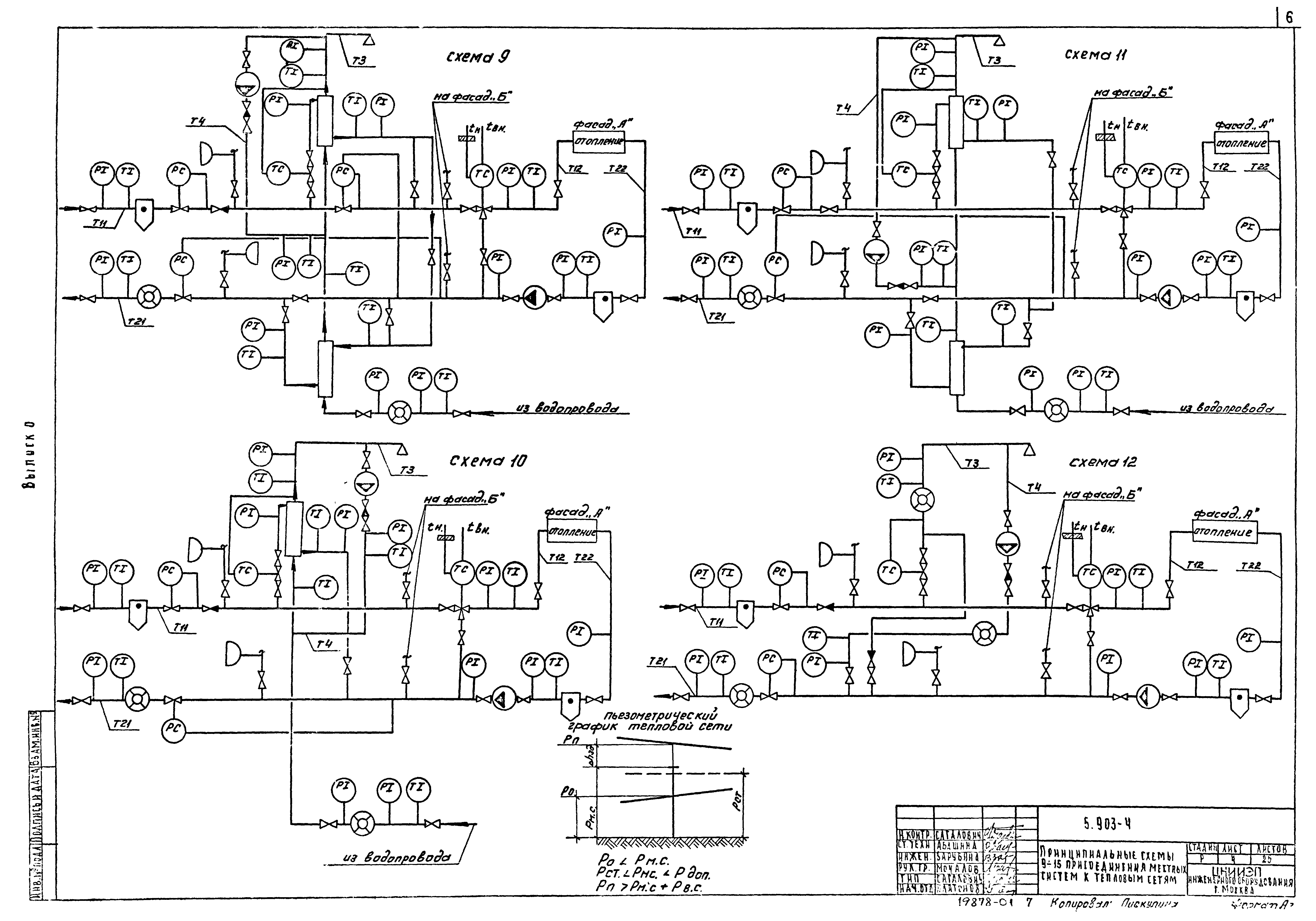
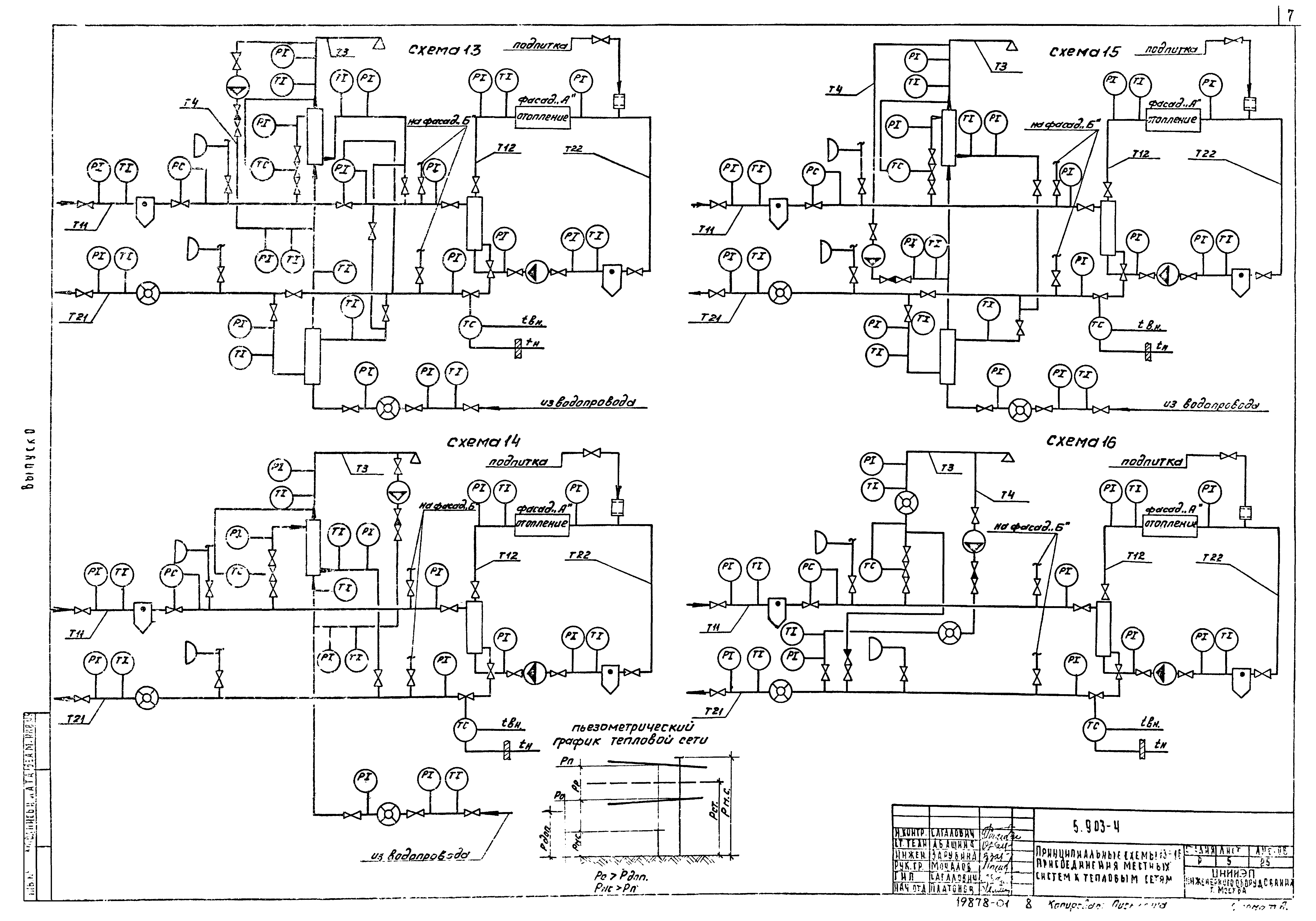
| Оглавление: | Титульный лист Содержание альбома Пояснительная записка Принципиальные схемы 1-4 присоединения местных систем к тепловым сетям Принципиальные схемы 5-8 присоединения местных систем к тепловым сетям Принципиальные схемы 9-12 присоединения местных систем к тепловым сетям Принципиальные схемы 13-16 присоединения местных систем к тепловым сетям Принципиальные схемы 17-18 присоединения местных систем к тепловым сетям. Вариант с установкой Т48-3 Пример компоновки теплового узла из блоков для диаметра ввода 100 Блок № 1 для схем 1-18 с установкой водомера. Таблица размеров. Спецификация Блок № 1 для схем 1-18 с установкой расходомера ИР-51. Таблица размеров. Спецификация Блок № 2 для схем 1,13,6,10. Таблицы размеров Блок № 2 для схем 1,13. Спецификация Блок № 2 для схем 6,10. Спецификация Блок № 2 для схем 3,15,9,5. Таблицы размеров Блок № 2 для схем 3,15. Спецификация Блок № 2 для схем 9,5. Спецификация Блок № 2 для схем 2,14,8,12. Таблицы размеров Блок № 2 для схем 2,14. Спецификация Блок № 2 для схем 8,12. Спецификация Блок № 2 для схем 4,16,7,11. Таблицы размеров Блок № 2 для схем 4,16. Спецификация Блок № 2 для схем 7,11. Спецификация Блок № 2 для схем 17,18. Таблицы размеров. Спецификация Блок № 3 для схем 1-18. Таблицы размеров. Спецификация Унифицированные детали тепловых узлов Таблица размеров унифицированных деталей тепловых узлов |
| Разработан: | ЦНИИЭП |
| Утверждён: | 27.02.1984 Госгражданстрой (Gosgrazhdanstroy 68) |
| Заменяет собой: |
|
| Чем заменён: |




























