Скачать Типовой проект 901-7-6.84 Альбом III. Технологическая и санитарно-техническая части. Вариант обеззараживания сточных водДата актуализации: 01.01.2021
|
| Обозначение: | Типовой проект 901-7-6.84 |
| Обозначение англ: | 901-7-6.84 |
| Статус: | не действует |
| Название рус.: | Альбом III. Технологическая и санитарно-техническая части. Вариант обеззараживания сточных вод |
| Дата добавления в базу: | 01.09.2013 |
| Дата актуализации: | 01.01.2021 |
| Дата введения: | 23.09.1983 |
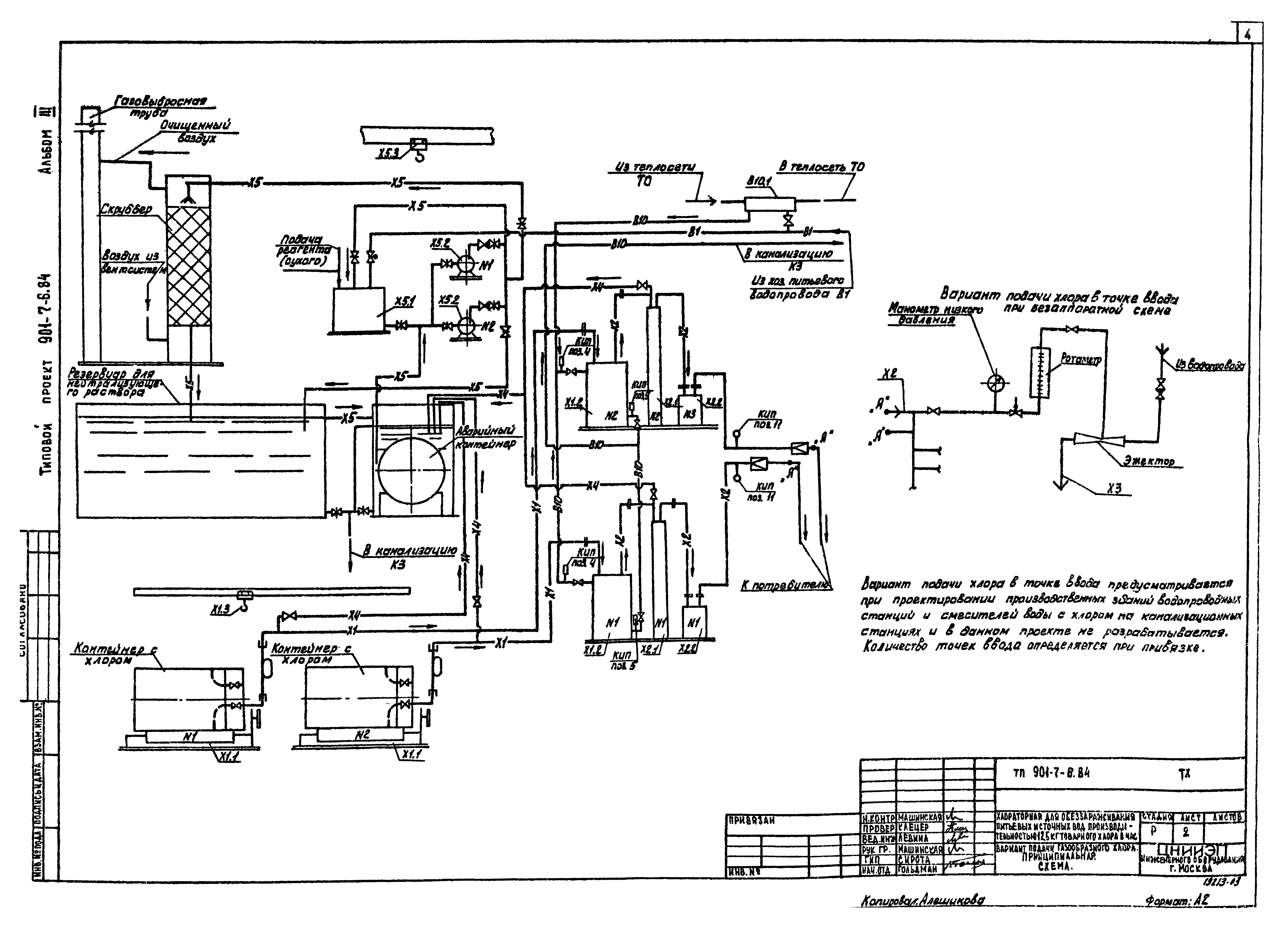
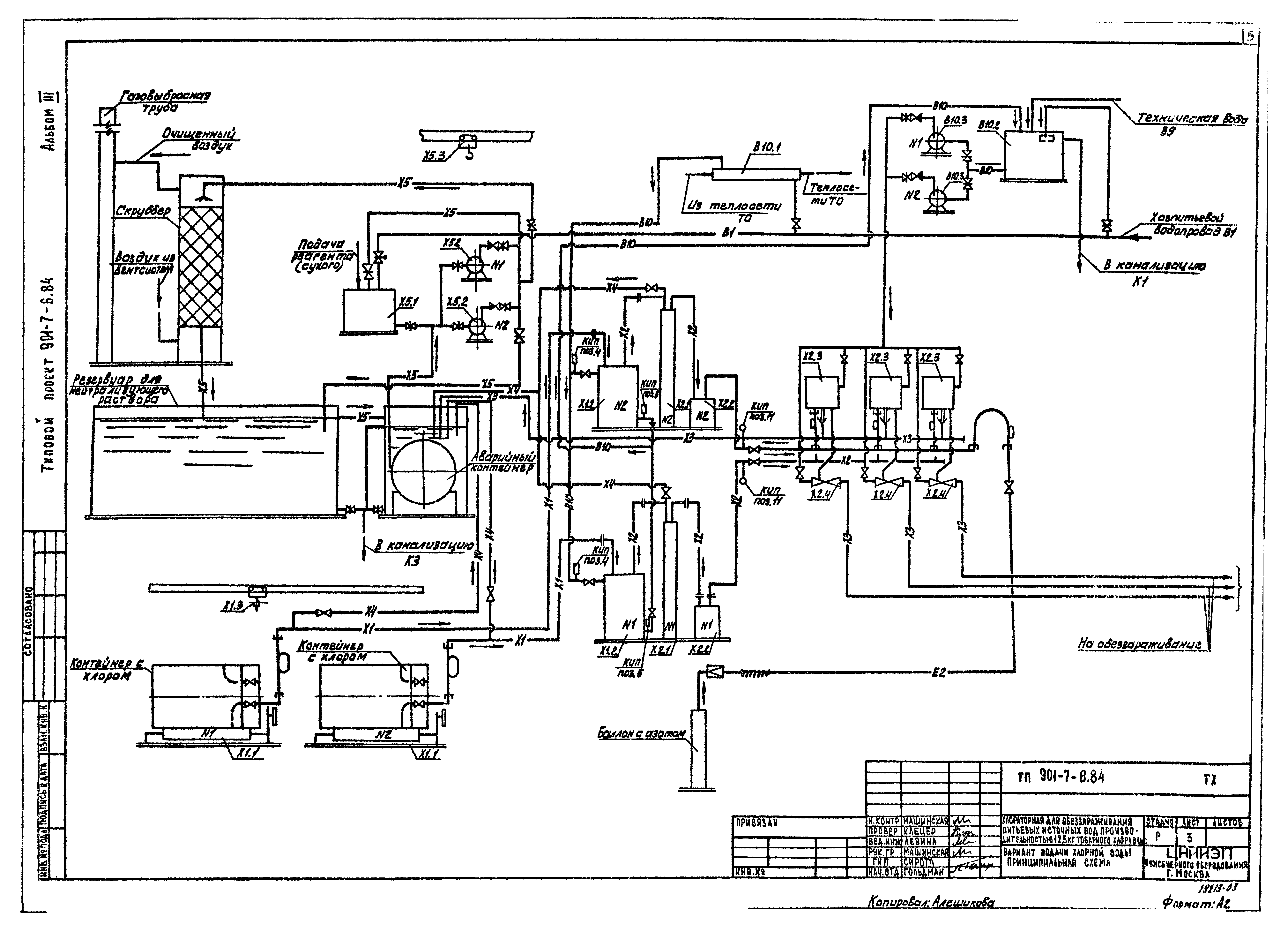
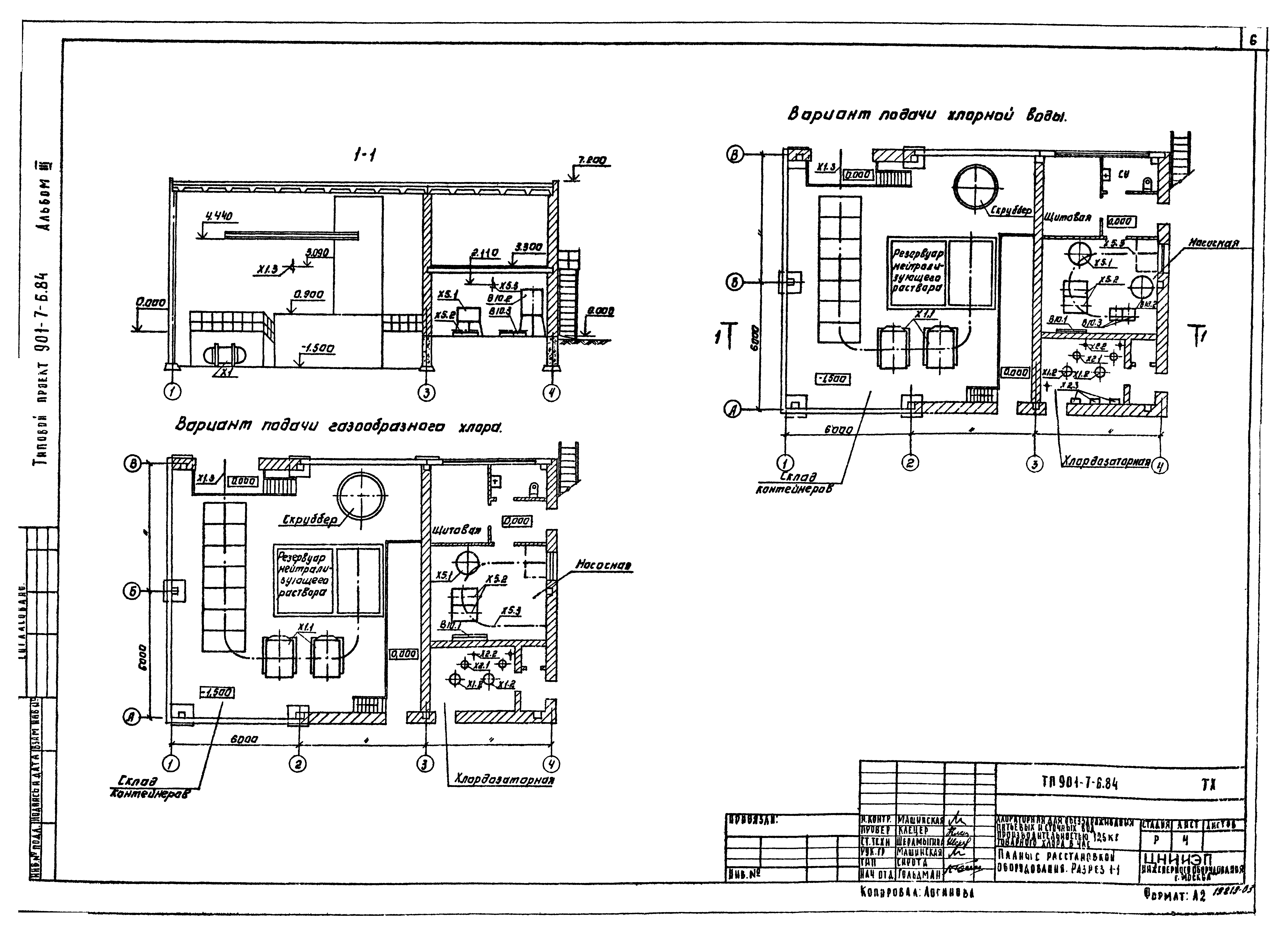
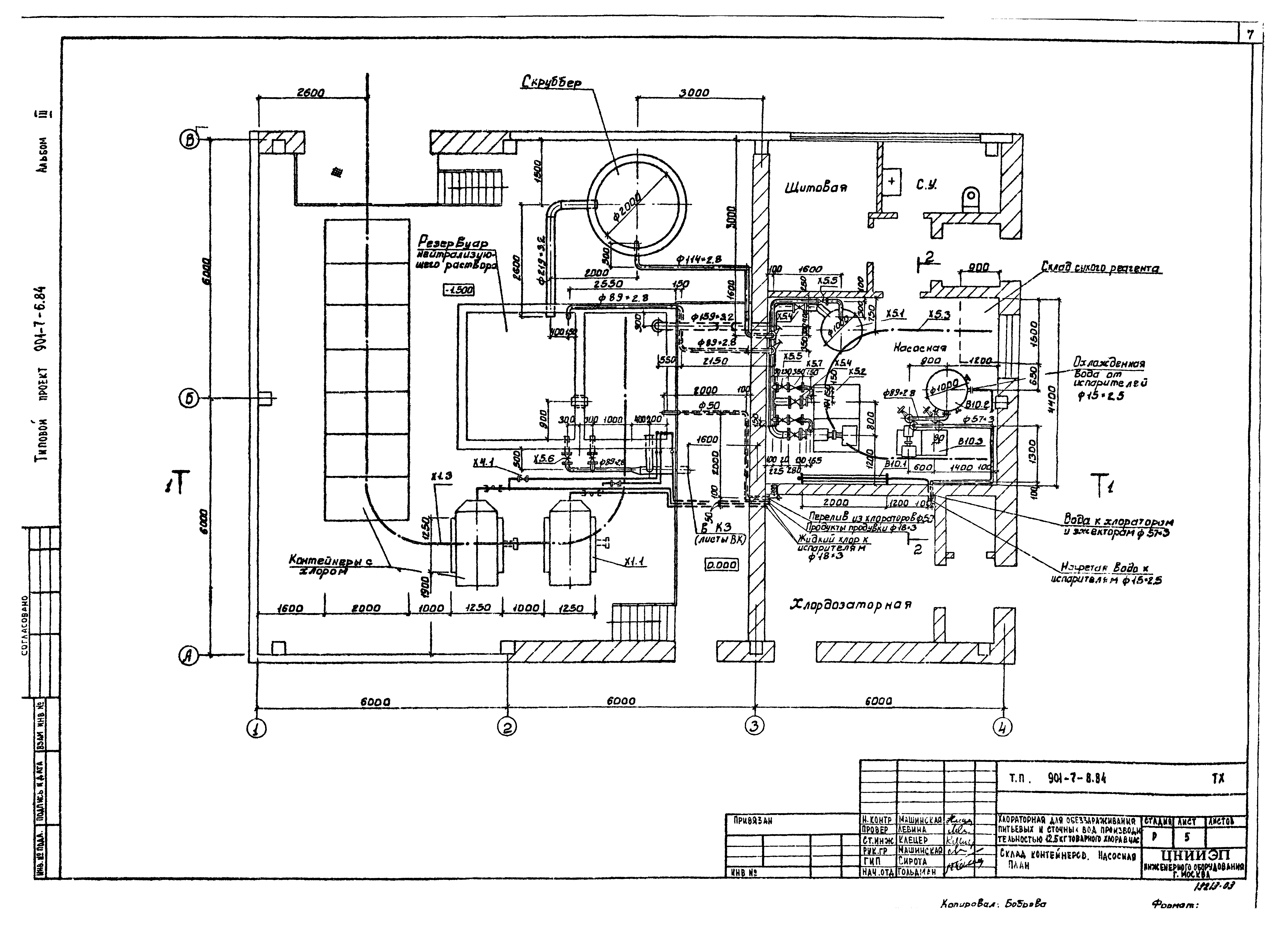
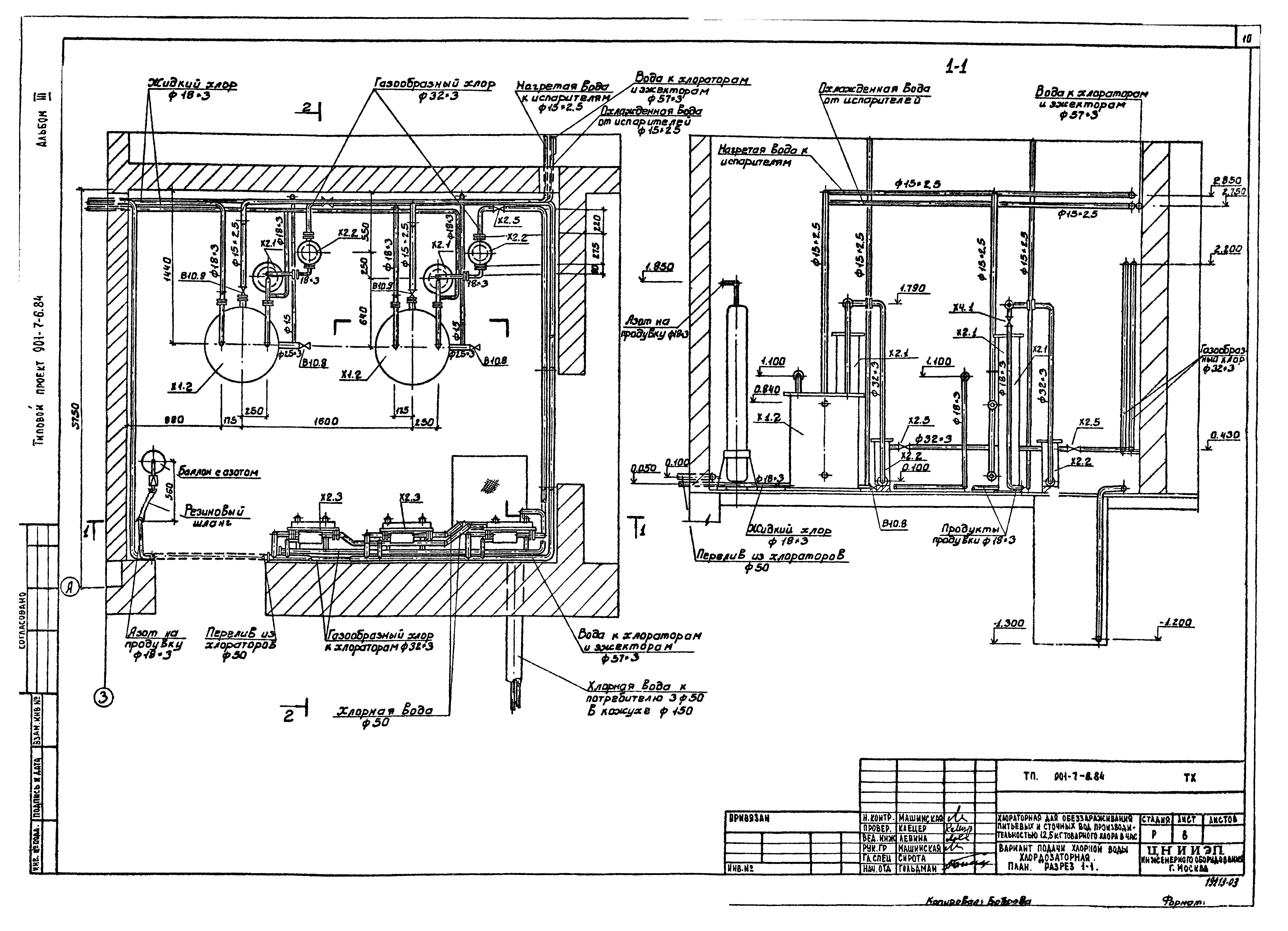
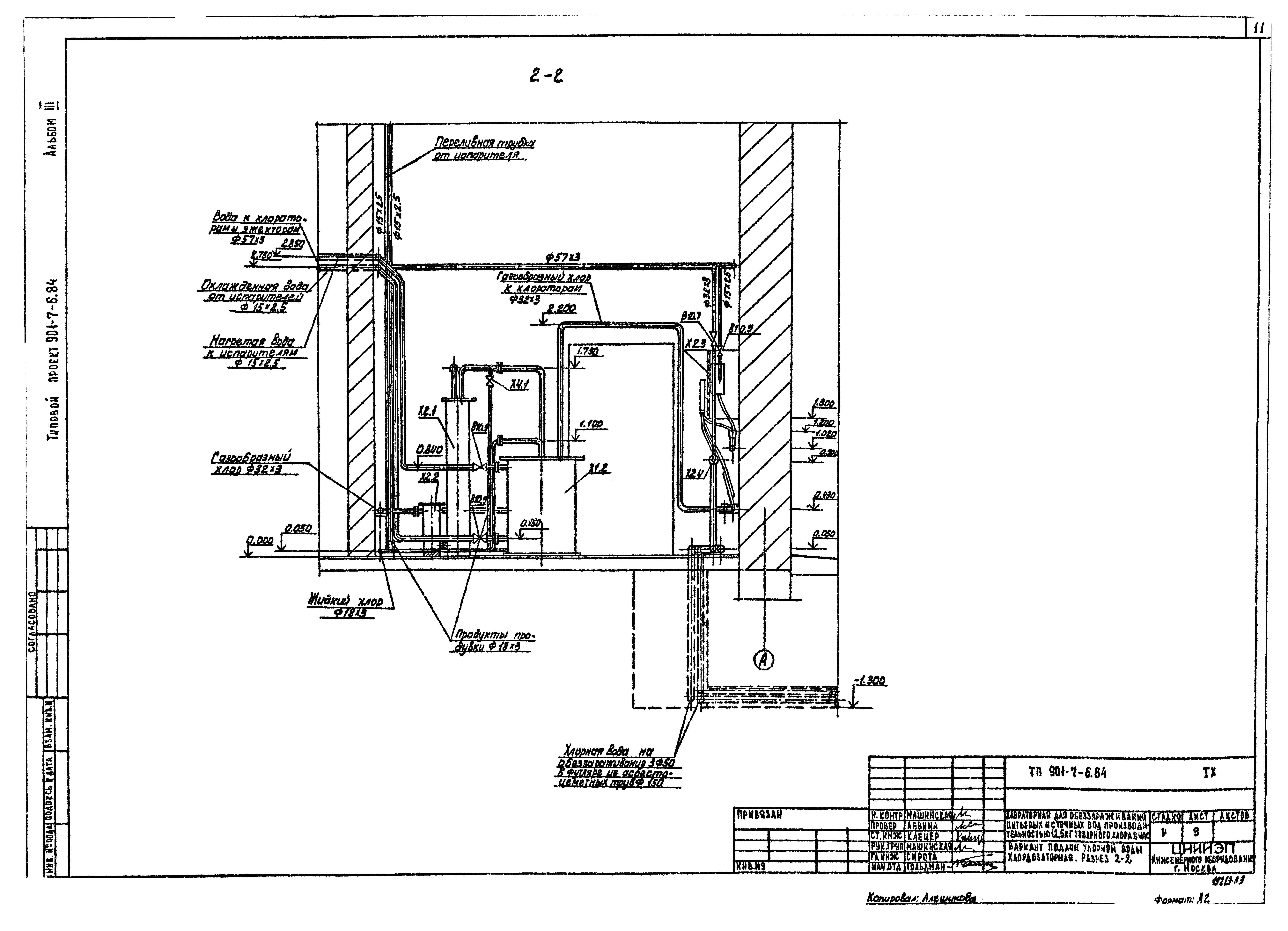
| Оглавление: | Содержание альбома Технологическая часть ТХ-1 Общие данные ТХ-2 Вариант подачи газообразного хлора. Принципиальная схема ТХ-3 Вариант подачи хлорной воды. Принципиальная схема ТХ-4 Планы с расстановкой оборудования. Разрез 1-1 ТХ-5 Склад контейнеров. Насосная. План ТХ-6 Склад контейнеров. Насосная. Разрезы 1-1,2-2 ТХ-7 Вариант подачи газообразного хлора. Хлордозаторная. План. Разрез 1-1 ТХ-8 Вариант подачи хлорной воды. Хлордозаторная. План. Разрез ТХ-9 Вариант подачи хлорной воды. Хлордозаторная. Разрез 2-2 ТХ-10 Схемы Х1,Х2,Х3,Х4 ТХ-11 Схемы В10,Х4,Е2 ТХ-12 Схема Х5 Внутренний водопровод и канализация ВК-1 Общие данные ВК-2 План. Схемы В9,В1,К1,К3,ТО Отопление и вентиляция ОВ-1 Общие данные ОВ-2 Планы на отм. 0.000 и 3.500 ОВ-3 Схемы систем вентиляции П1,П2,В1,В2,В3,В4, отопления ОВ-4 Установка систем П1,П2,В1,В2,В3. Схема системы теплоснабжения ОВН-1 Переходы |
| Разработан: | ЦНИИЭП |
| Утверждён: | 27.12.1979 Госгражданстрой (Gosgrazhdanstroy 279) |
| Чем заменён: |






















