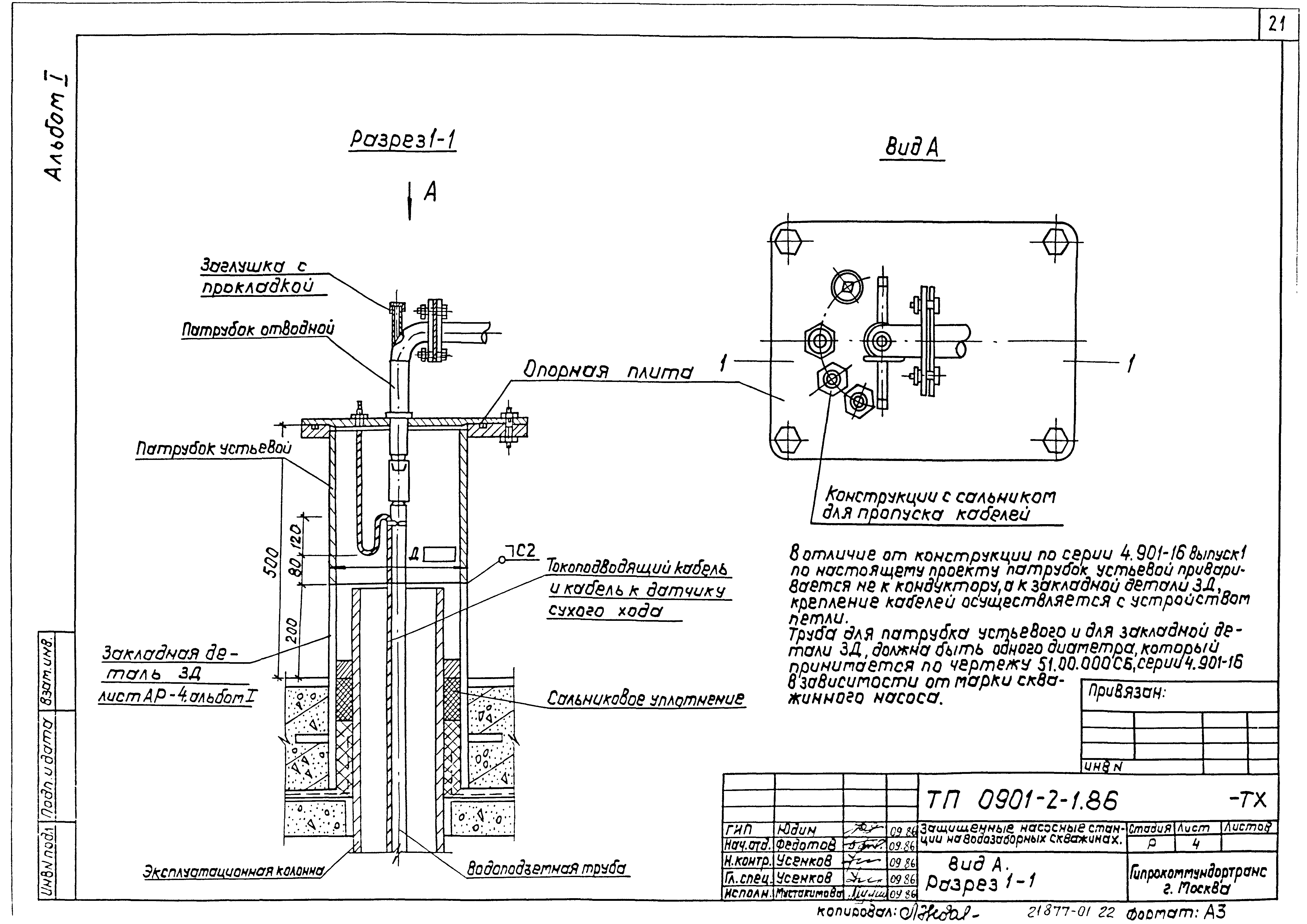
Скачать Типовой проект 0901-2-1.86 Альбом I. Пояснительная записка, генеральный план, архитектурно-строительные решения, конструкции железобетонные, технологическая и электротехническая части, автоматика, ведомости потребности в материалахДата актуализации: 01.01.2021 Типовой проект 0901-2-1.86
Альбом I. Пояснительная записка, генеральный план, архитектурно-строительные решения, конструкции железобетонные, технологическая и электротехническая части, автоматика, ведомости потребности в материалах| Обозначение: | Типовой проект 0901-2-1.86 | | Обозначение англ: | 0901-2-1.86 | | Статус: | не определен законодательством | | Название рус.: | Альбом I. Пояснительная записка, генеральный план, архитектурно-строительные решения, конструкции железобетонные, технологическая и электротехническая части, автоматика, ведомости потребности в материалах | | Дата добавления в базу: | 01.09.2013 | | Дата актуализации: | 01.01.2021 | | Дата введения: | 06.11.1986 | | Дата окончания срока действия: | 30.06.2003 | | Разработан: | Гипрокоммундортранс
| | Утверждён: | 04.11.1986 Штаб гражданской обороны СССР (USSR Civil Defense Headquarters 22)
|
                                
|