Скачать Типовой проект 902-1-91.84 Альбом II. Технологические решения. Внутренний водопровод и канализация. Отопление и вентиляция (из ТП 902-1-84.84)Дата актуализации: 01.01.2021
|
| Обозначение: | Типовой проект 902-1-91.84 |
| Обозначение англ: | 902-1-91.84 |
| Статус: | действует |
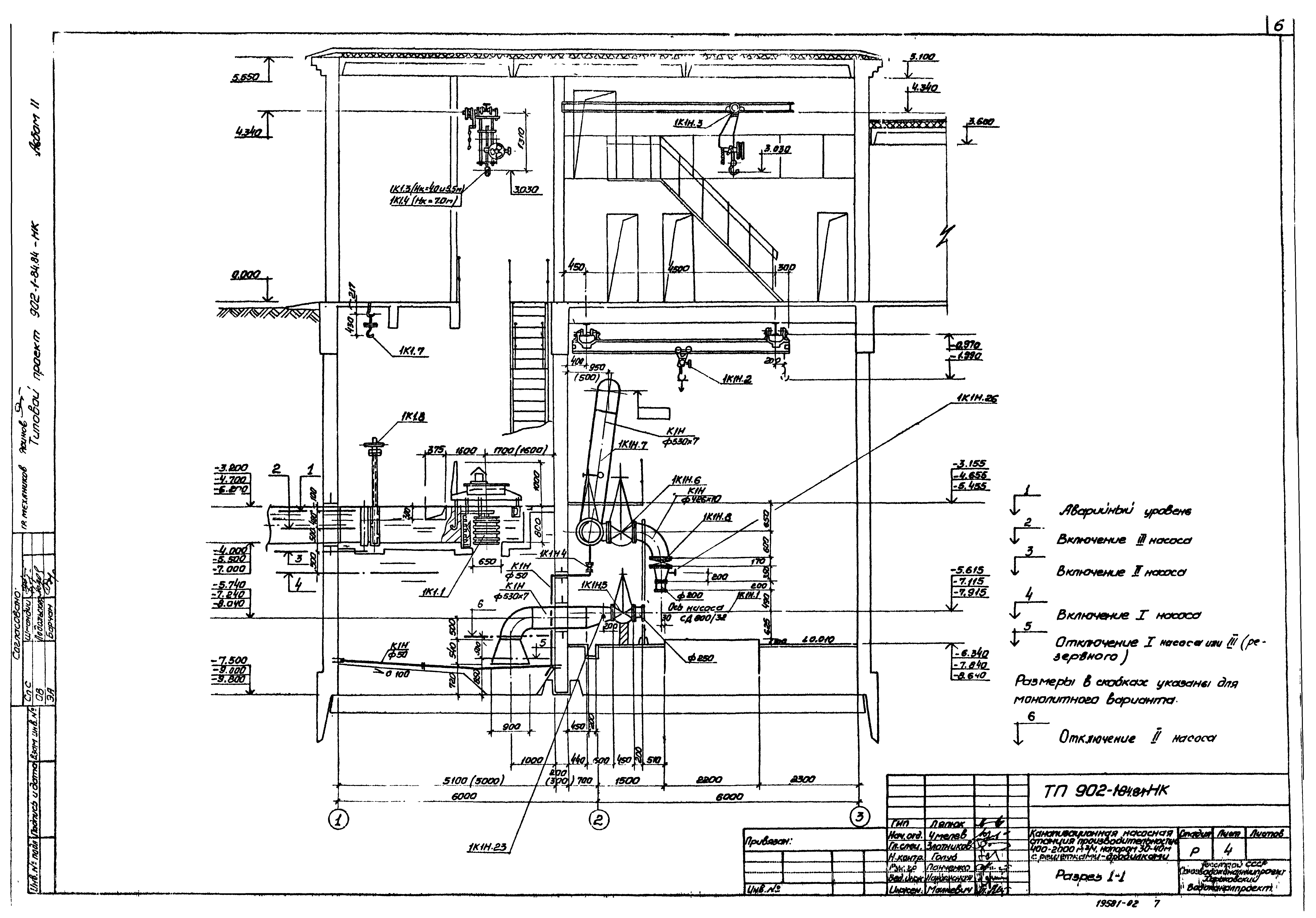
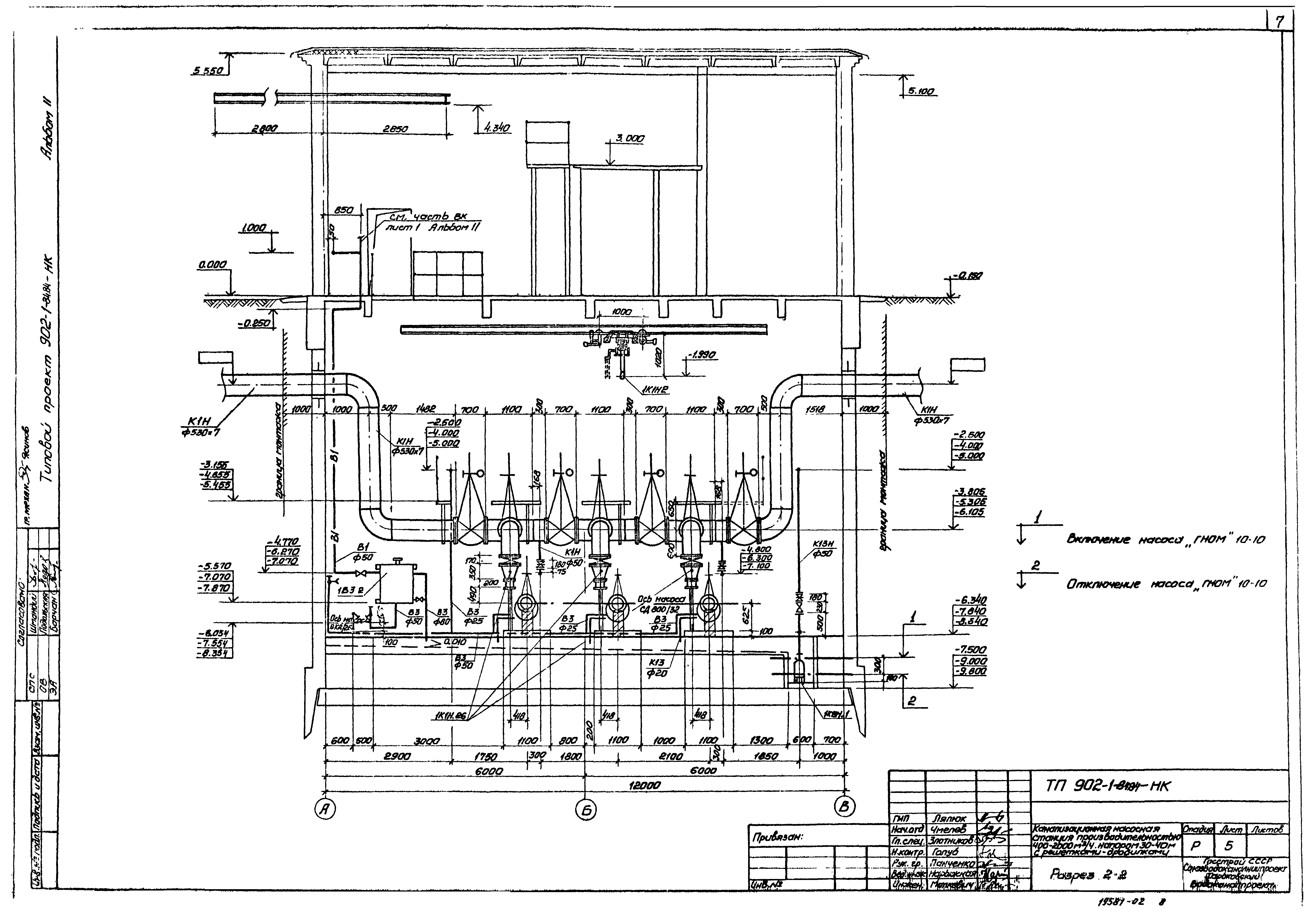
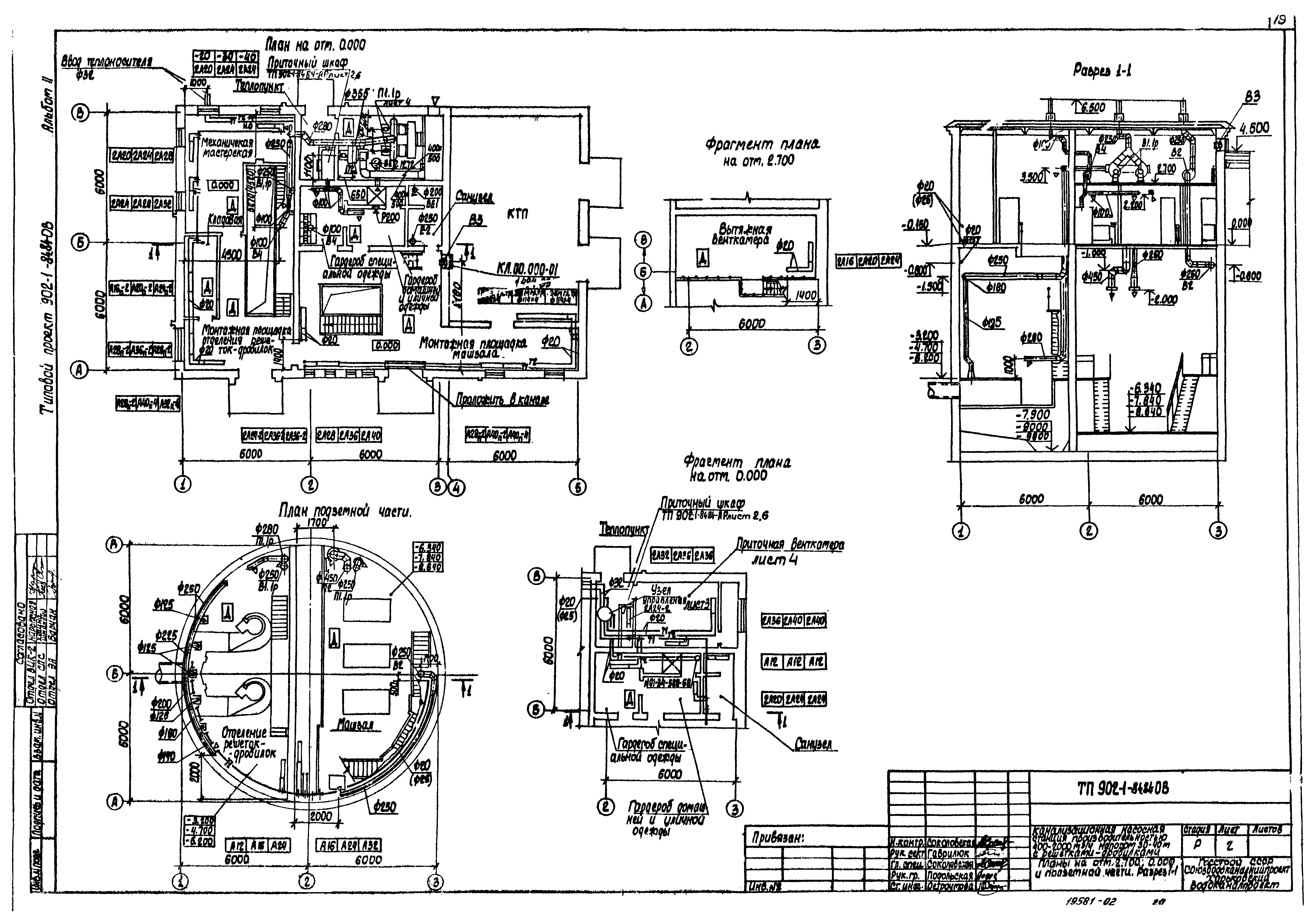
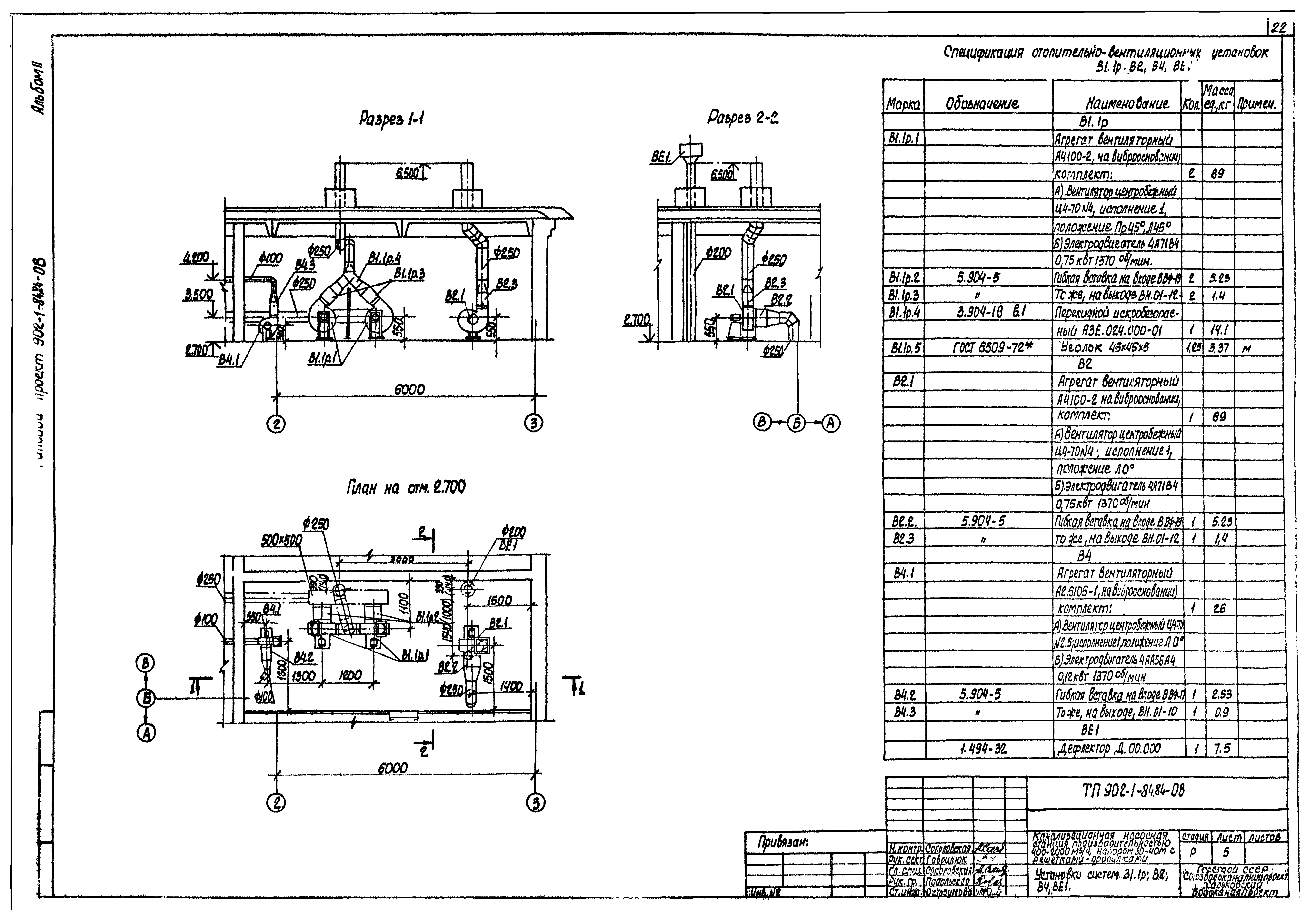
| Название рус.: | Альбом II. Технологические решения. Внутренний водопровод и канализация. Отопление и вентиляция (из ТП 902-1-84.84) |
| Дата добавления в базу: | 01.09.2013 |
| Дата актуализации: | 01.01.2021 |
| Дата введения: | 18.04.1984 |
| Разработан: | Харьковский Водоканалпроект |
| Утверждён: | 27.10.1983 СоюзводоканалНИИпроект (SoyuzvodokanalNIIproject 59) СоюзводоканалНИИпроект (SoyuzvodokanalNIIproject ) |




























