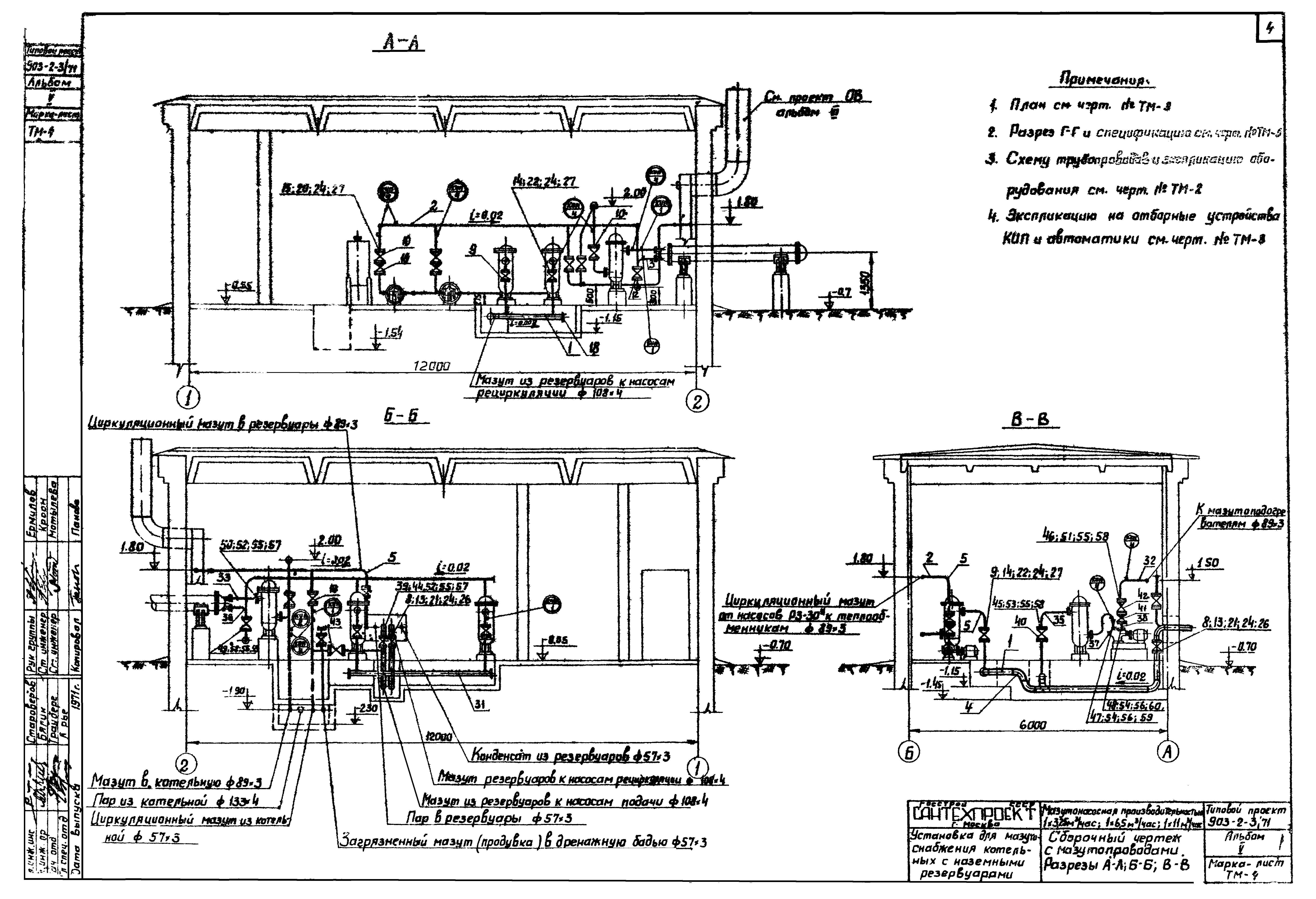
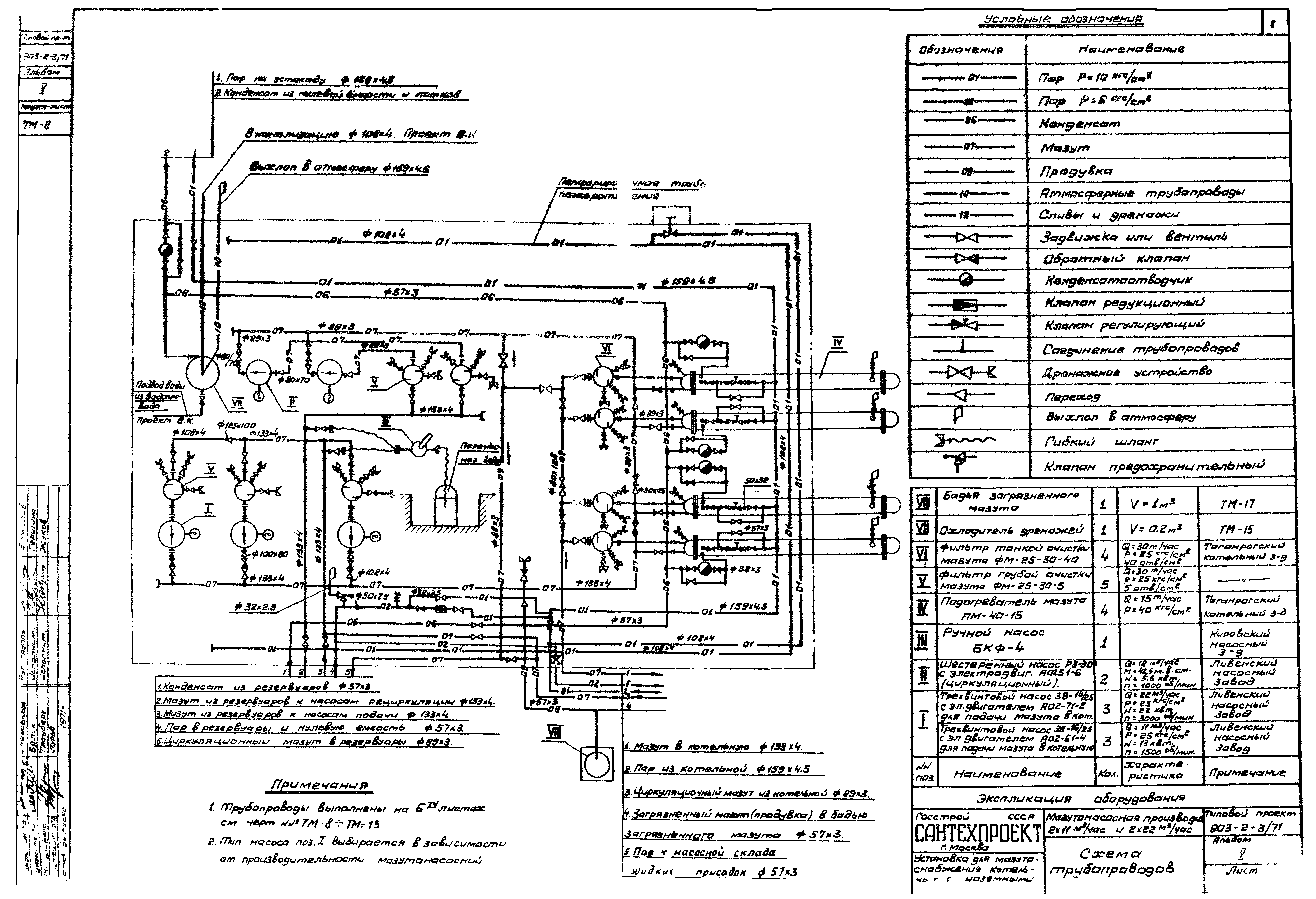
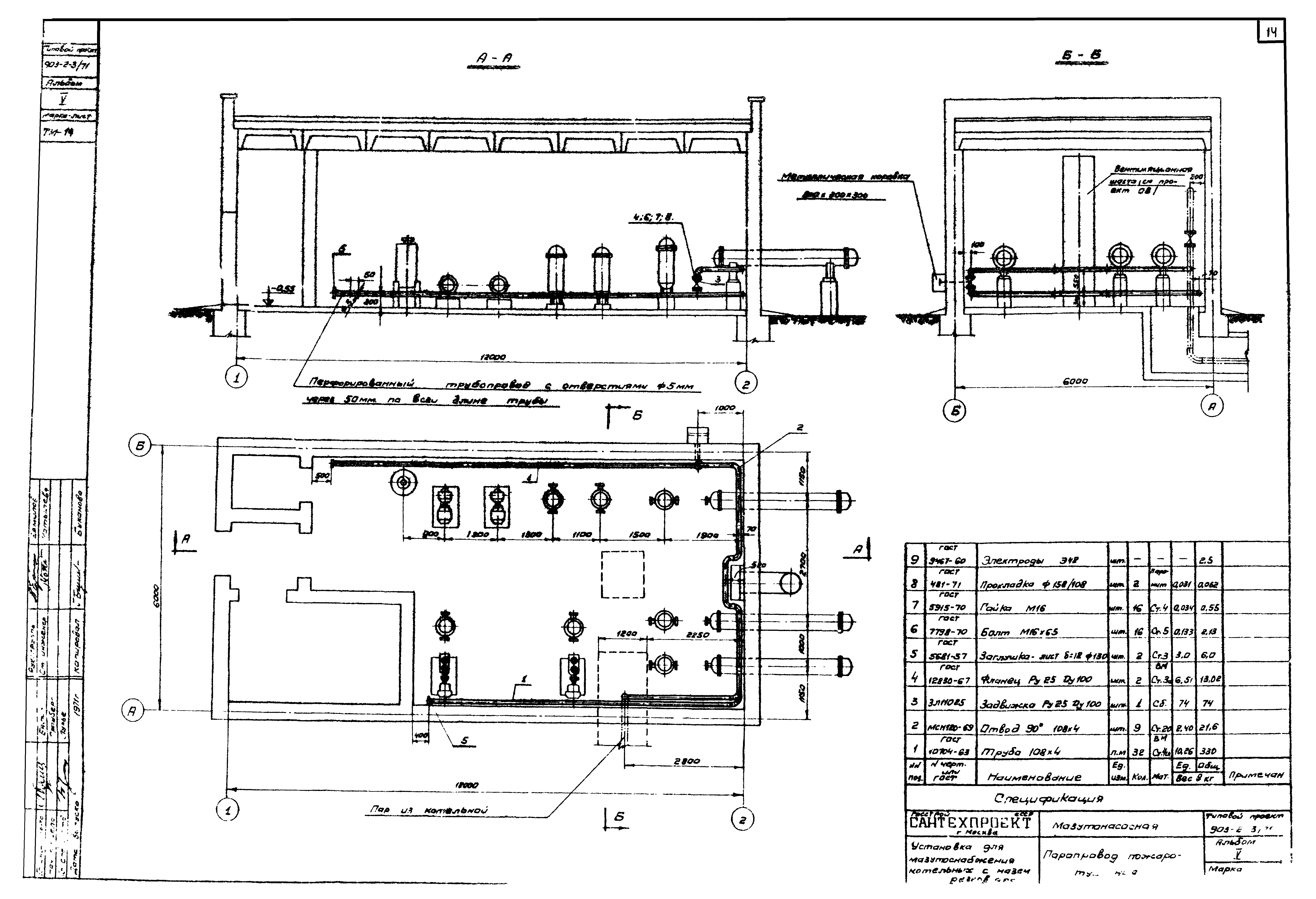
Скачать Типовой проект 903-2-3/71 Альбом V. Мазутоснабжение (технологическая часть)Дата актуализации: 01.01.2021
|
| Обозначение: | Типовой проект 903-2-3/71 |
| Обозначение англ: | 903-2-3/71 |
| Статус: | не действует |
| Название рус.: | Альбом V. Мазутоснабжение (технологическая часть) |
| Дата добавления в базу: | 01.09.2013 |
| Дата актуализации: | 01.01.2021 |
| Дата введения: | 01.09.1972 |
| Дата окончания срока действия: | 01.05.1978 |
| Разработан: | Сантехпроект Госстроя СССР |
| Утверждён: | 21.08.1972 Сантехниипроект (157) |





































