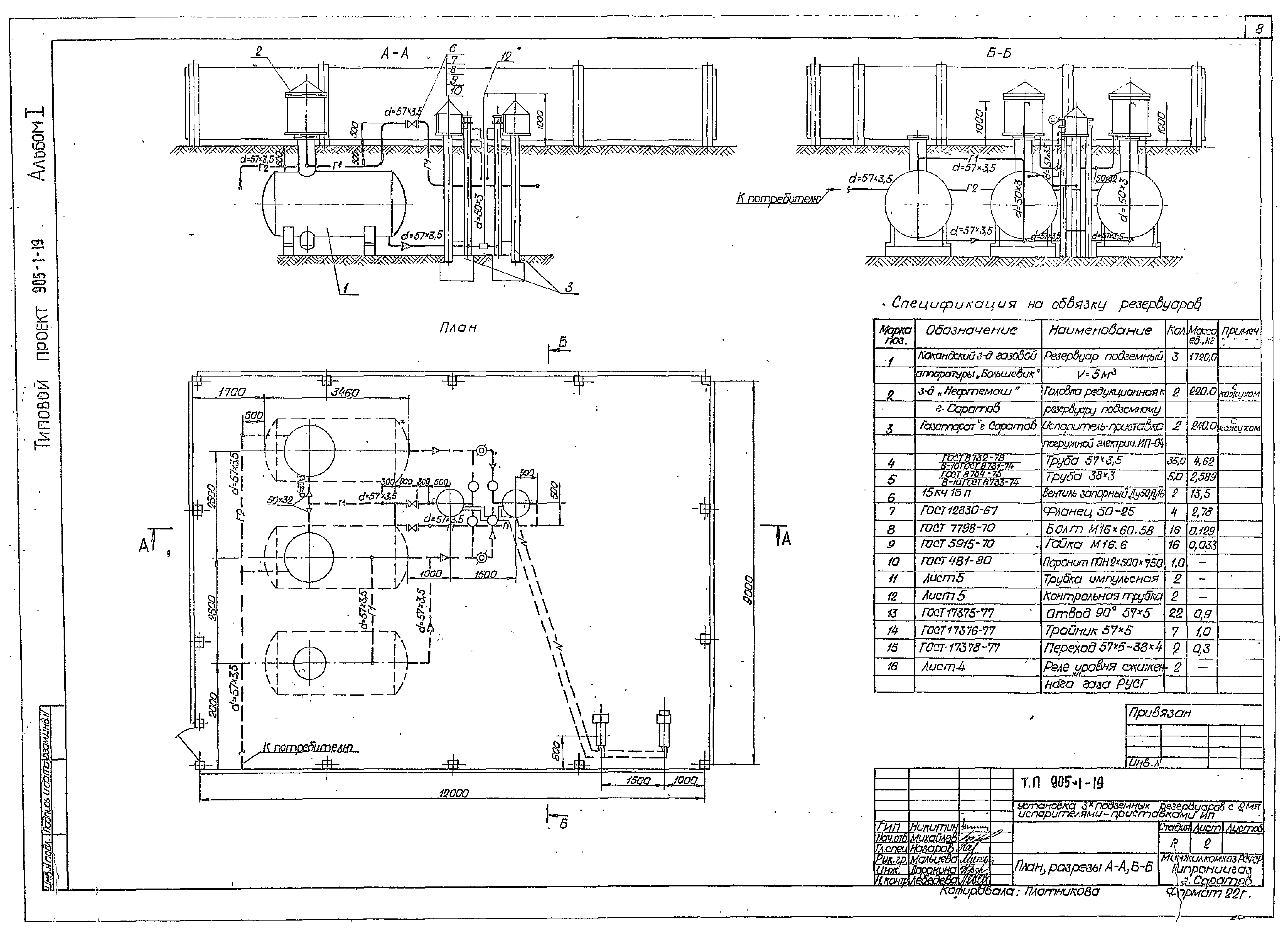
Скачать Типовой проект 905-1-19 Альбом I. Общая пояснительная записка. Технологические чертежи. Архитектурно-строительные решенияДата актуализации: 01.01.2021 Типовой проект 905-1-19
Альбом I. Общая пояснительная записка. Технологические чертежи. Архитектурно-строительные решения| Обозначение: | Типовой проект 905-1-19 | | Обозначение англ: | 905-1-19 | | Статус: | не действует | | Название рус.: | Альбом I. Общая пояснительная записка. Технологические чертежи. Архитектурно-строительные решения | | Дата добавления в базу: | 01.09.2013 | | Дата актуализации: | 01.01.2021 | | Разработан: | ГИПРОНИИГАЗ
| | Утверждён: | 30.08.1981 МосгазНИИпроект (86)
|
                
|