Скачать Типовой проект 708-43.89 Альбом 2. Архитектурные решения. Конструкции металлическиеДата актуализации: 01.01.2021
|
| Обозначение: | Типовой проект 708-43.89 |
| Обозначение англ: | 708-43.89 |
| Статус: | не определен законодательством |
| Название рус.: | Альбом 2. Архитектурные решения. Конструкции металлические |
| Дата добавления в базу: | 01.09.2013 |
| Дата актуализации: | 01.01.2021 |
| Дата введения: | 17.03.1989 |
| Дата окончания срока действия: | 30.06.2003 |
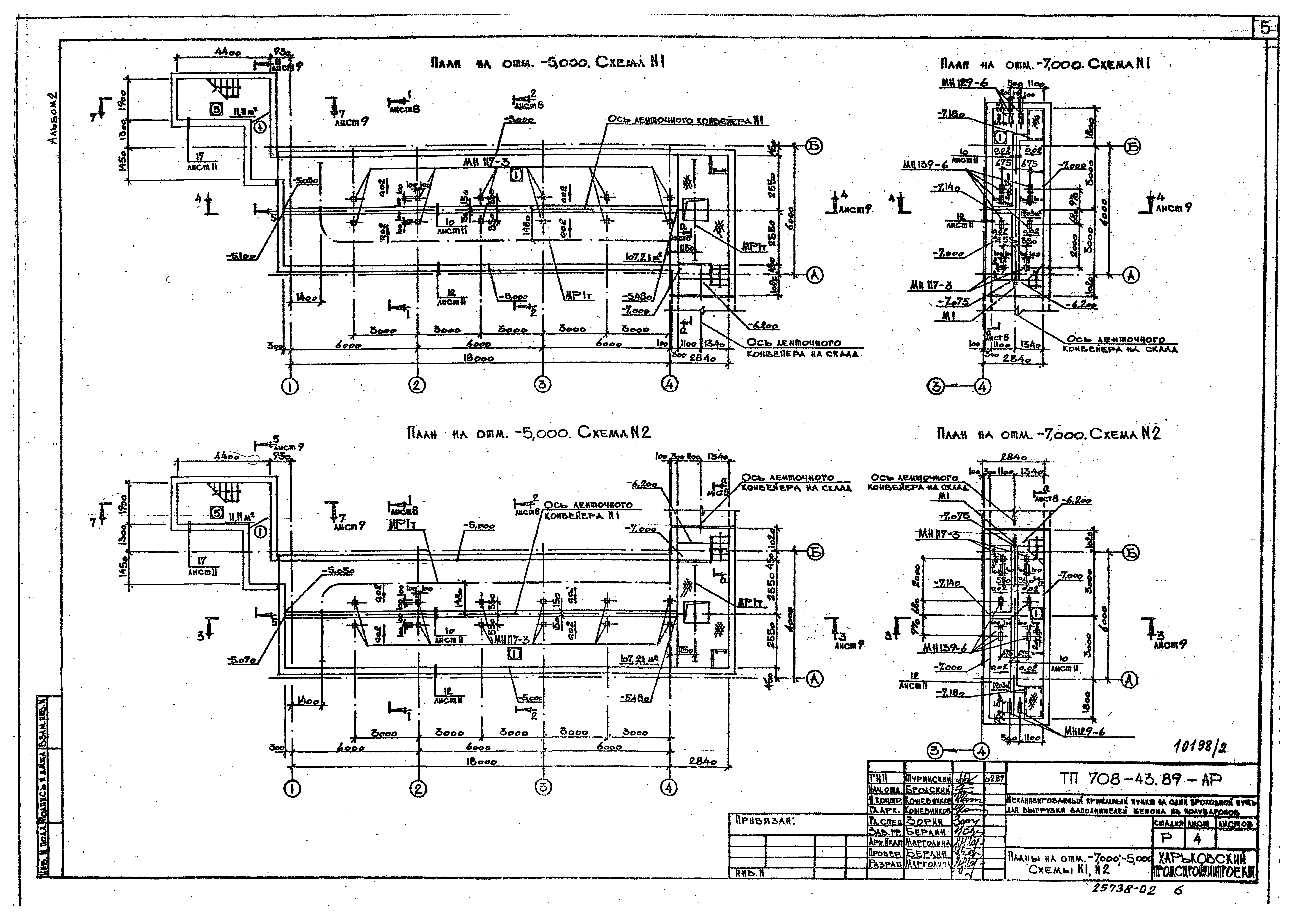
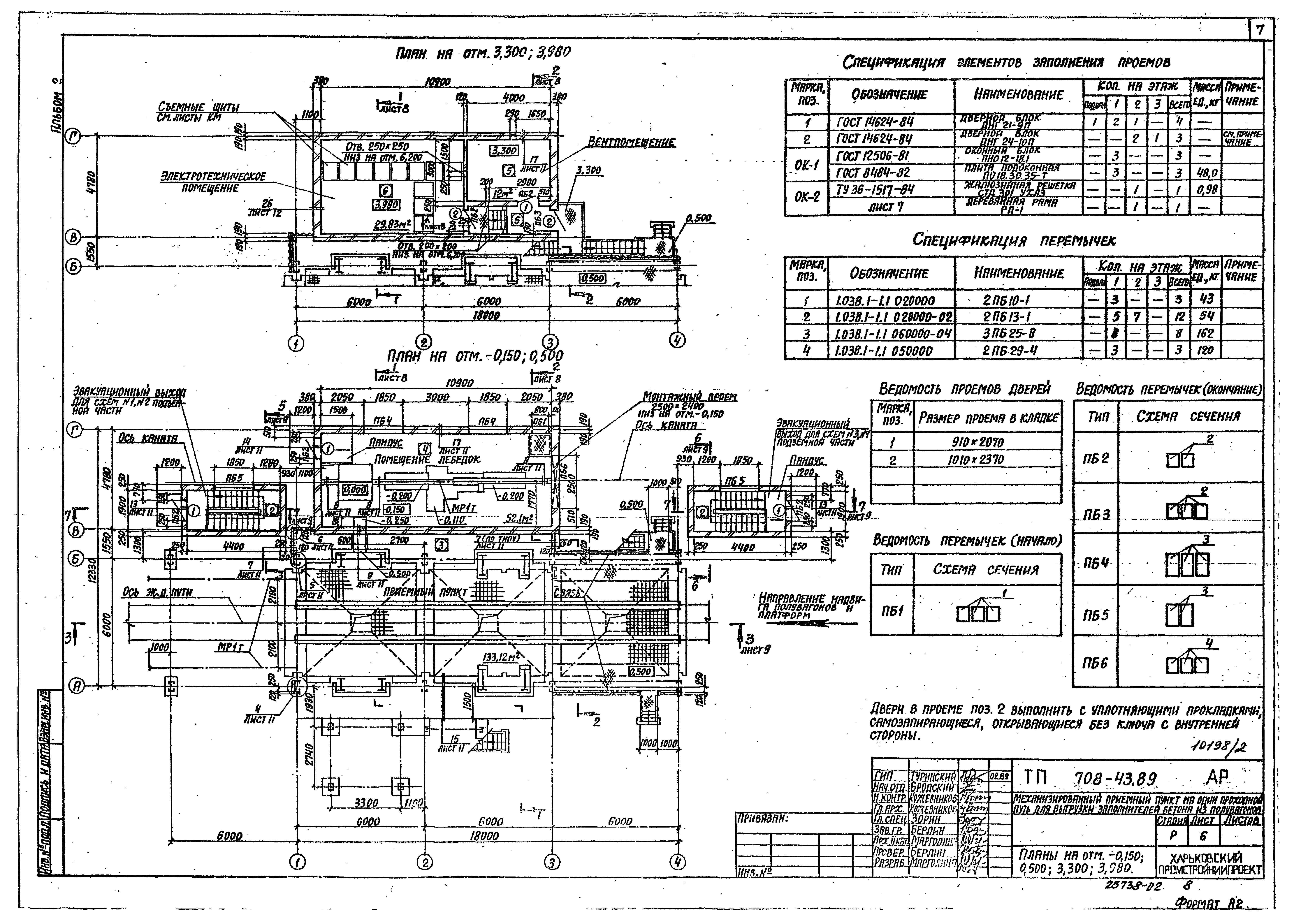
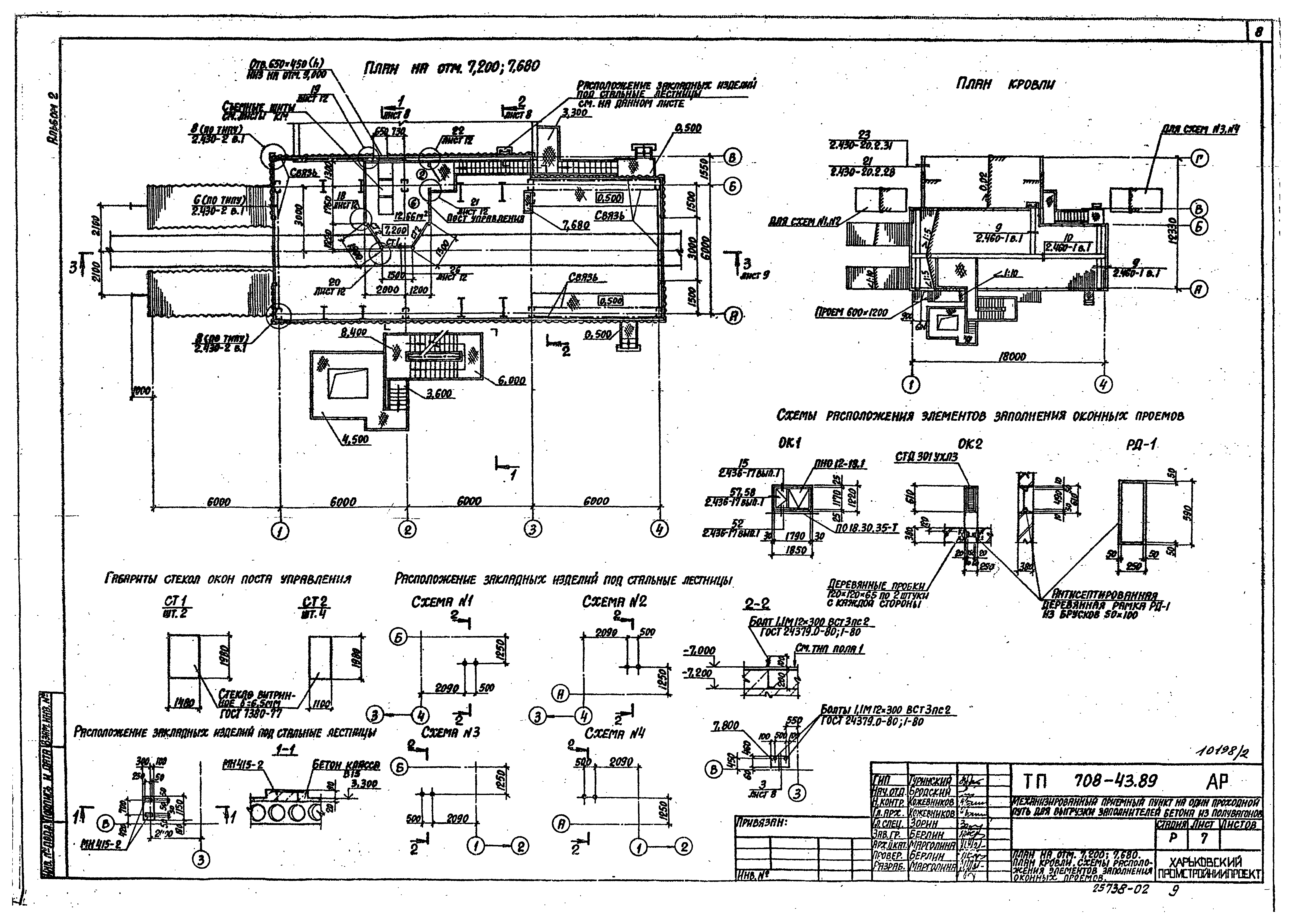
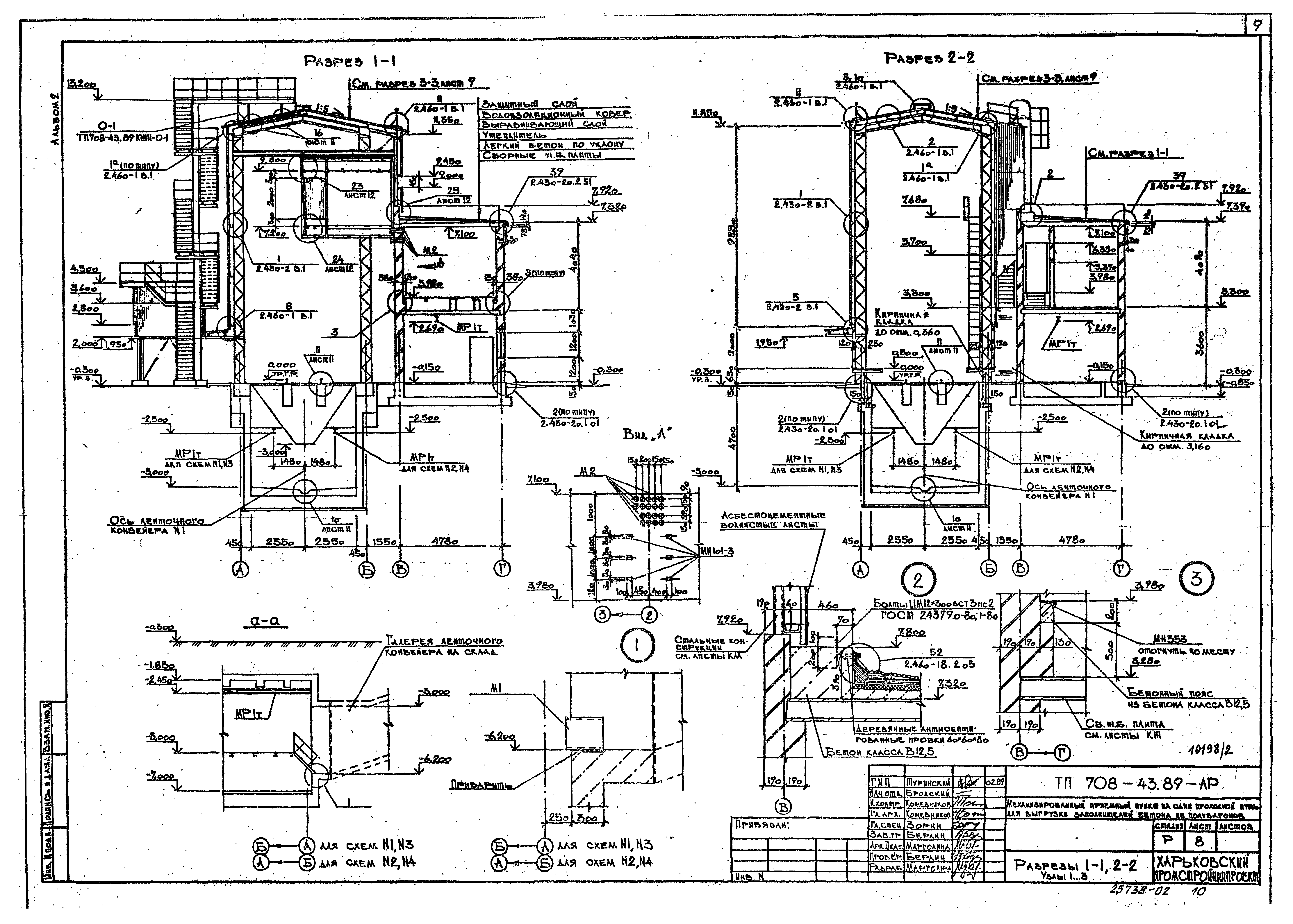
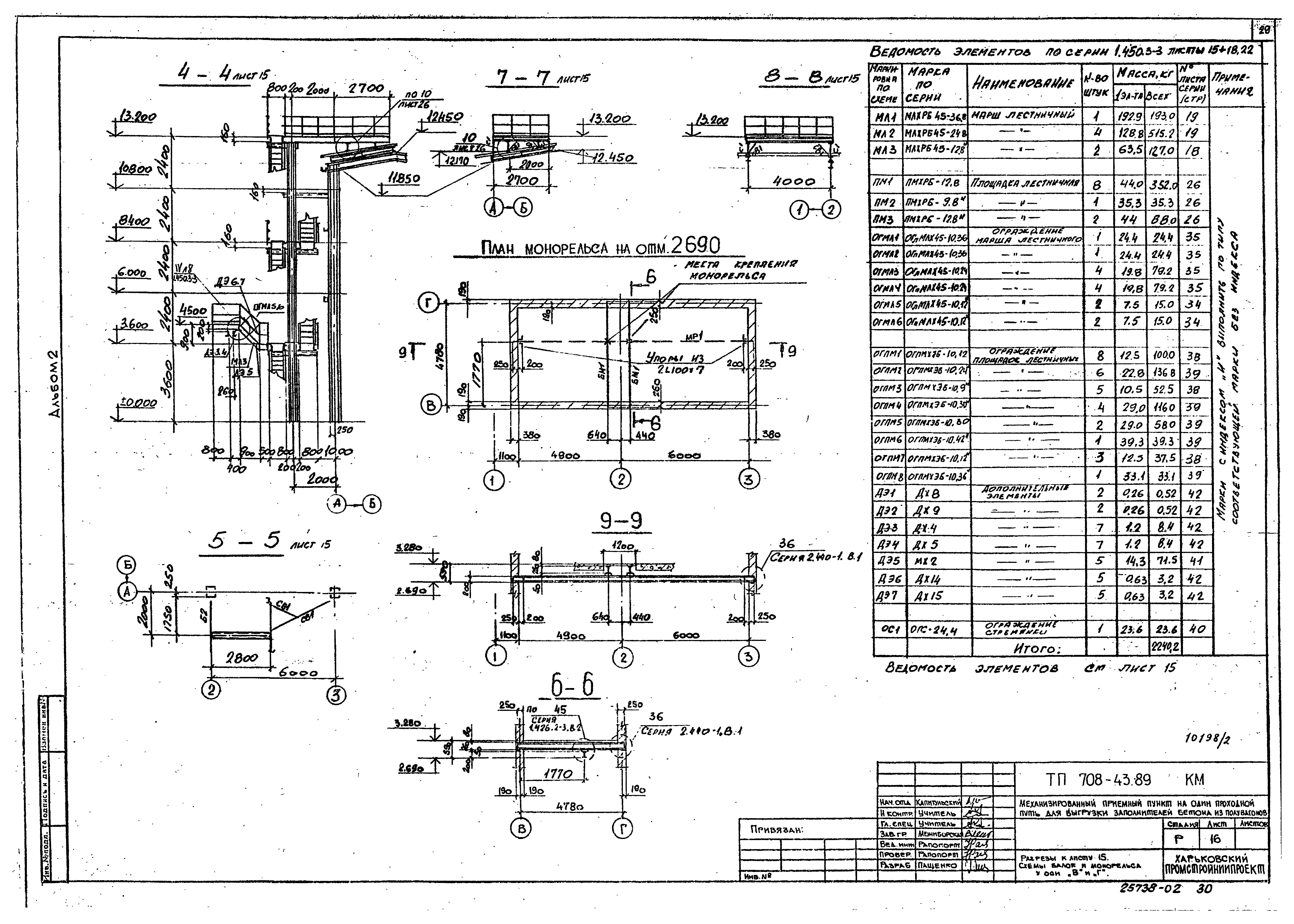
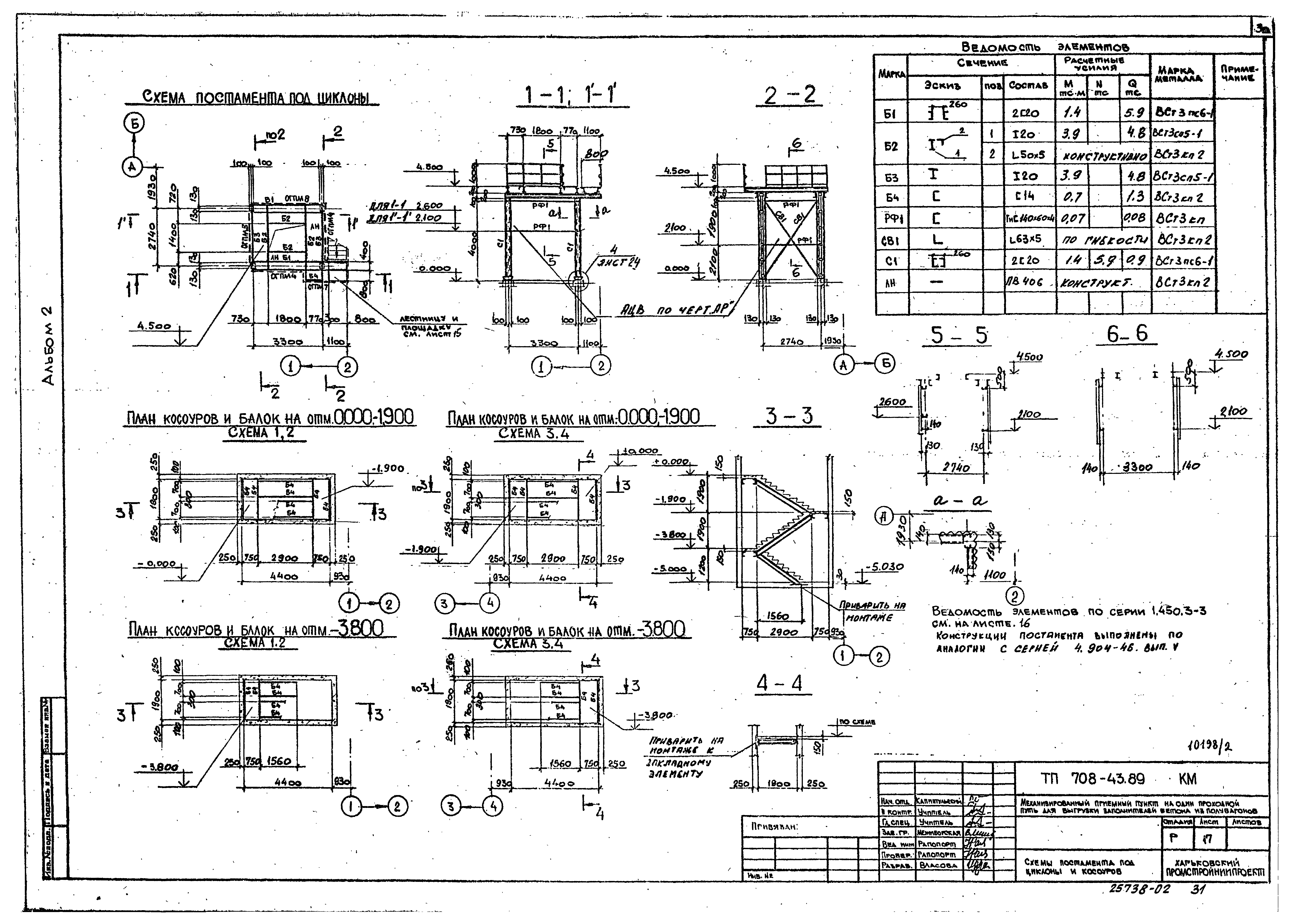
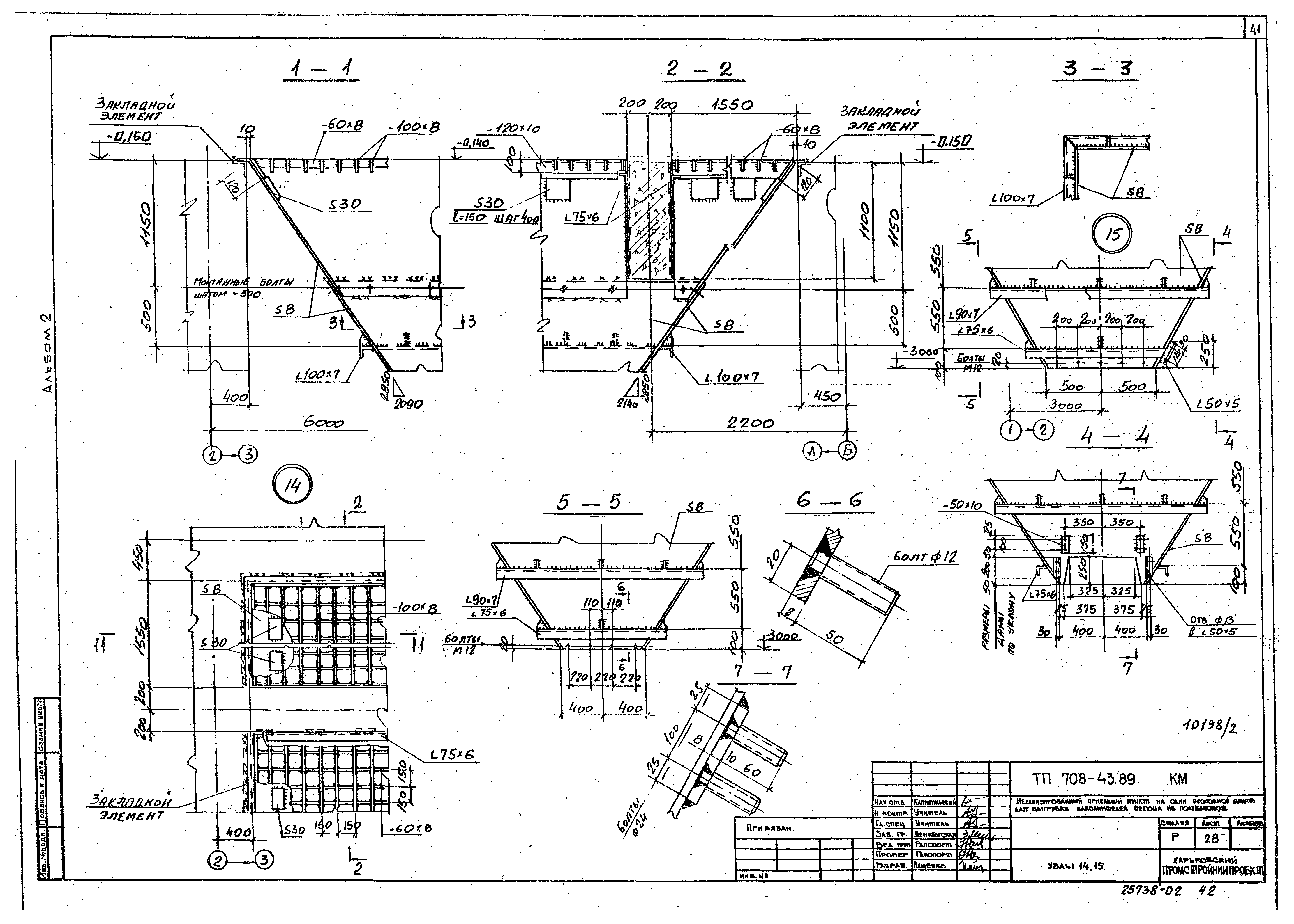
| Оглавление: | Чертежи основного комплекта марки АР Общие данные Планы на отм. - 7.000; - 5.000. Схемы №1, №2 Планы на отм. - 7.000; - 5.000. Схемы №3, №4 Планы на отм. - 0,150; 0.500; 3.300; 3.980 Планы на отм. 7.200; 7.680. План кровли. Схемы расположения элементов заполнения оконных проемов Разрезы 1-1; 2-2. Узлы 1 - 3 Разрезы 3-3 - 7-7 Фасады 1-4; 4-1; А-Г; Г-А Узлы 4 - 17 Узлы 18 - 26 Чертежи основного комплекта марки КМ Общие данные Техническая спецификация металла Техническая спецификация металла. Лестницы, площадки, ограждения Схемы покрытия и балок на отм. 10.300 Схемы площадок Разрезы к листам 8 и 9 Схемы фахверков Схемы бункеров Схемы надбункерных решеток. Разрезы Схема лестницы у оси 2 Разрезы к листу 15. Схемы балок и монорельса у оси "В" и "Г" Схемы постамента под циклоны и косоуров Схема балок на отм. 3.980 и пожарной лестницы у ряда "В" Схемы конструкций кабины оператора Разрезы к листу 10 Схемы монорельсов Схемы площадок Узлы 1, 2 Узлы 3 - 5 Узлы 6 - 8 Узлы 9 - 11 Узлы 12, 13 Узлы 14, 15 Узел 16 |
| Разработан: | Харьковский Промстройниипроект Тяжпромэлектропроект Промтрансниипроект |
| Утверждён: | 27.10.1988 Госстрой СССР (Государственный комитет Совета Министров СССР по делам строительства) (USSR Gosstroy ) |










































