Скачать Типовой проект 708-43.89 Альбом 5. Отопление и вентиляция. Водопровод и канализацияДата актуализации: 01.01.2021
|
| Обозначение: | Типовой проект 708-43.89 |
| Обозначение англ: | 708-43.89 |
| Статус: | не определен законодательством |
| Название рус.: | Альбом 5. Отопление и вентиляция. Водопровод и канализация |
| Дата добавления в базу: | 01.09.2013 |
| Дата актуализации: | 01.01.2021 |
| Дата введения: | 17.03.1989 |
| Дата окончания срока действия: | 30.06.2003 |
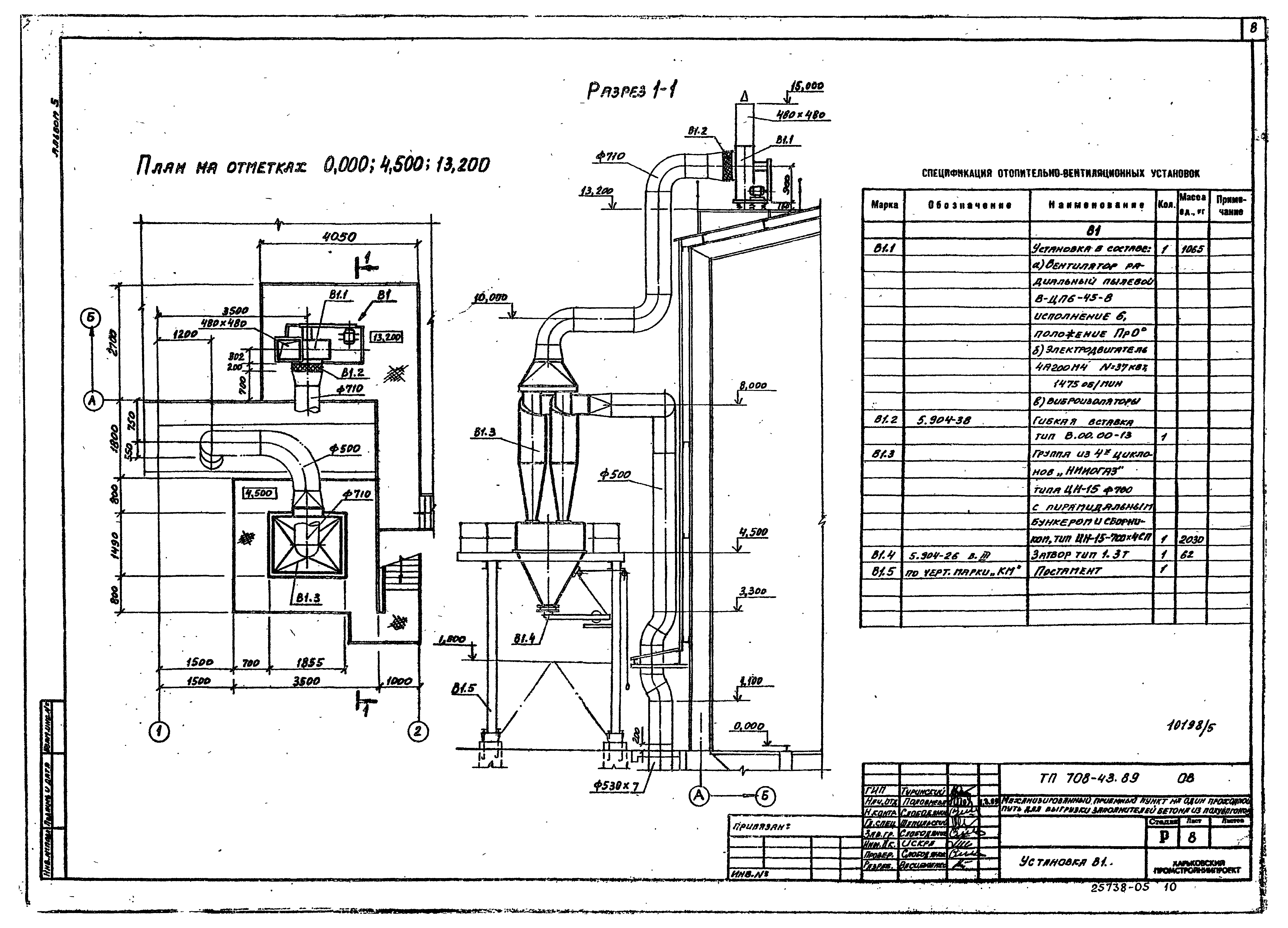
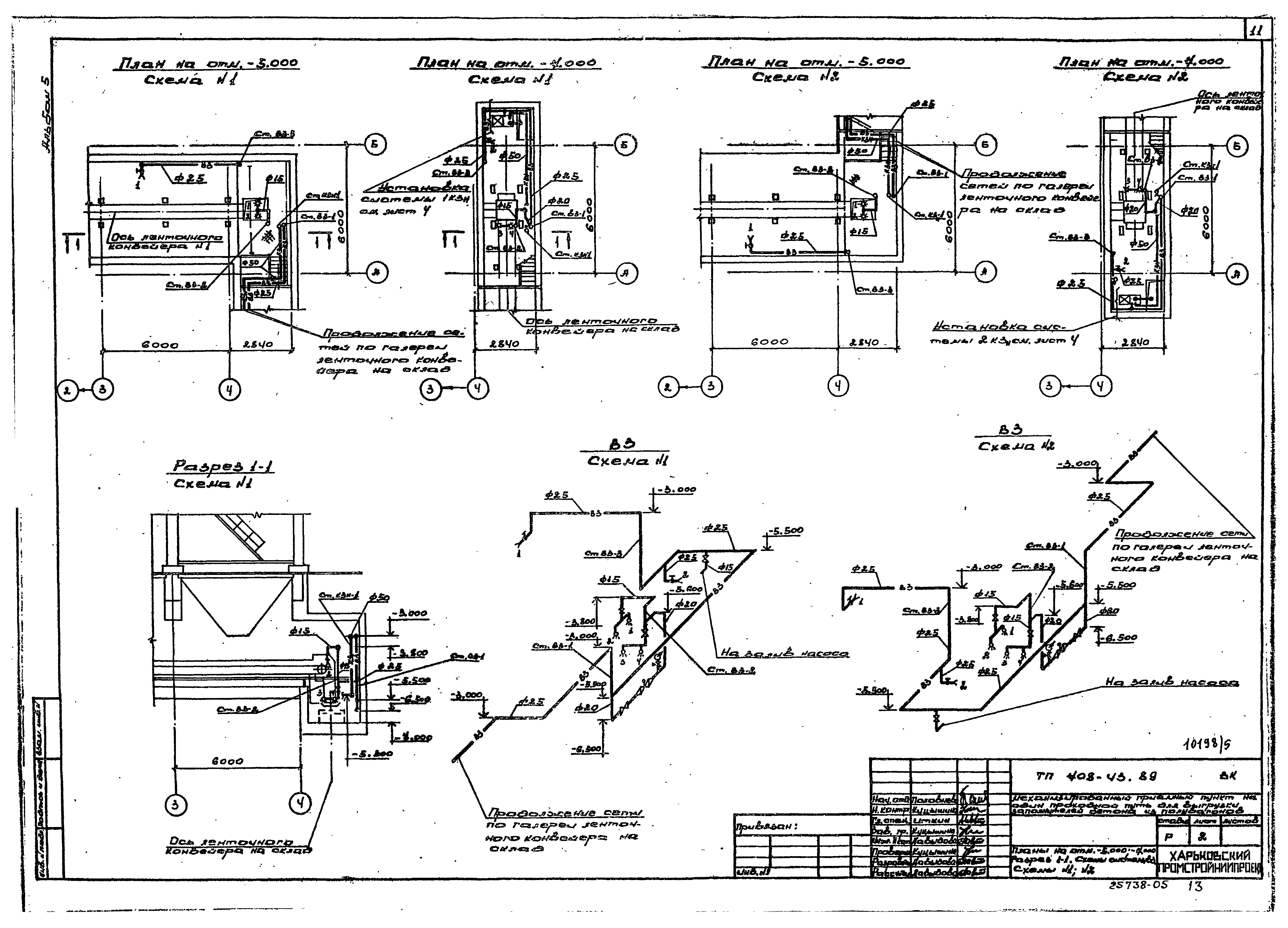
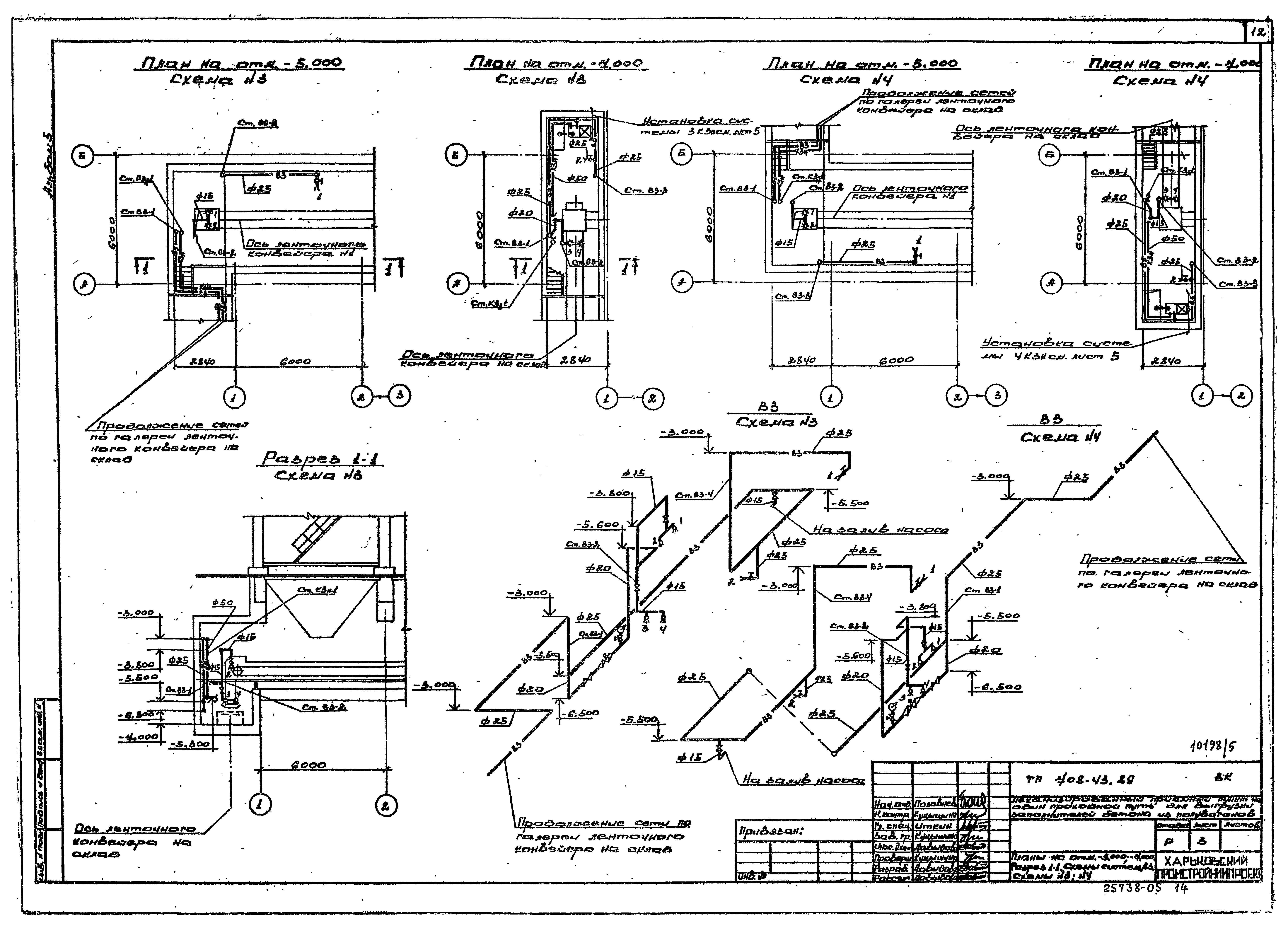
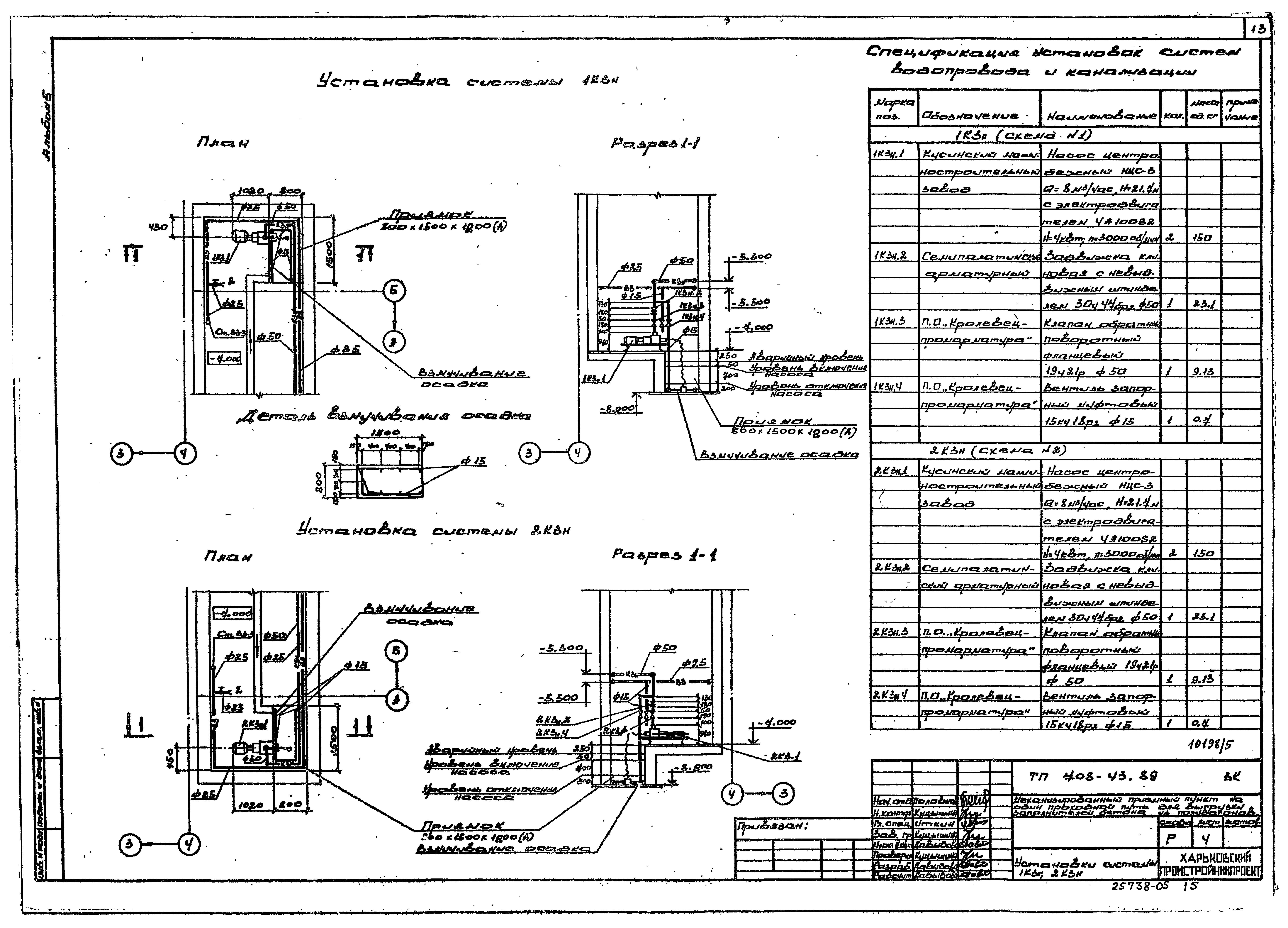
| Оглавление: | Чертежи основного комплекта марки ОВ Общие данные План на отметке - 5.000. Разрез 1-1. Схема системы В1. Схема №1 План на отметке - 5.000. Разрез 1-1. Схема системы В1. Схема №2 План на отметке - 5.000. Разрез 1-1. Схема системы В1. Схема №3 План на отметке - 5.000. Разрез 1-1. Схема системы В1. Схема №4 Планы на отметках - 0.150; 3.300; 3.980; 7.200; 13.200. Схема системы отопления и теплоснабжения установки Установка В1 Чистка для круглых воздуховодов. Эскиз. Схема системы П2 Чертежи основного комплекта марки ВК Общие данные Планы на отм. - 5.000; - 7.000. Разрез 1-1. Схемы системы В3. Схемы №1, №2 Планы на отм. - 5.000; - 7.000. Разрез 1-1. Схемы системы В3. Схемы №3, №4 Установки системы 1КЗн, 2КЗн Установки системы 3КЗн, 4КЗн Схемы системы КЗн. Схемы №1 - №4 Эскиз форсунки для гидрообеспыливания с соплом диаметром 2,5 мм |
| Разработан: | Харьковский Промстройниипроект Тяжпромэлектропроект Промтрансниипроект |
| Утверждён: | 27.10.1988 Госстрой СССР (Государственный комитет Совета Министров СССР по делам строительства) (USSR Gosstroy ) |

















