Скачать Типовой проект 294-2-68 Альбом II. Отопление и вентиляция. Водопровод и канализация. Автоматизация сантехустройствДата актуализации: 01.01.2021
|
| Обозначение: | Типовой проект 294-2-68 |
| Обозначение англ: | 294-2-68 |
| Статус: | не определен законодательством |
| Название рус.: | Альбом II. Отопление и вентиляция. Водопровод и канализация. Автоматизация сантехустройств |
| Дата добавления в базу: | 01.09.2013 |
| Дата актуализации: | 01.01.2021 |
| Дата введения: | 23.12.1981 |
| Дата окончания срока действия: | 30.06.2003 |
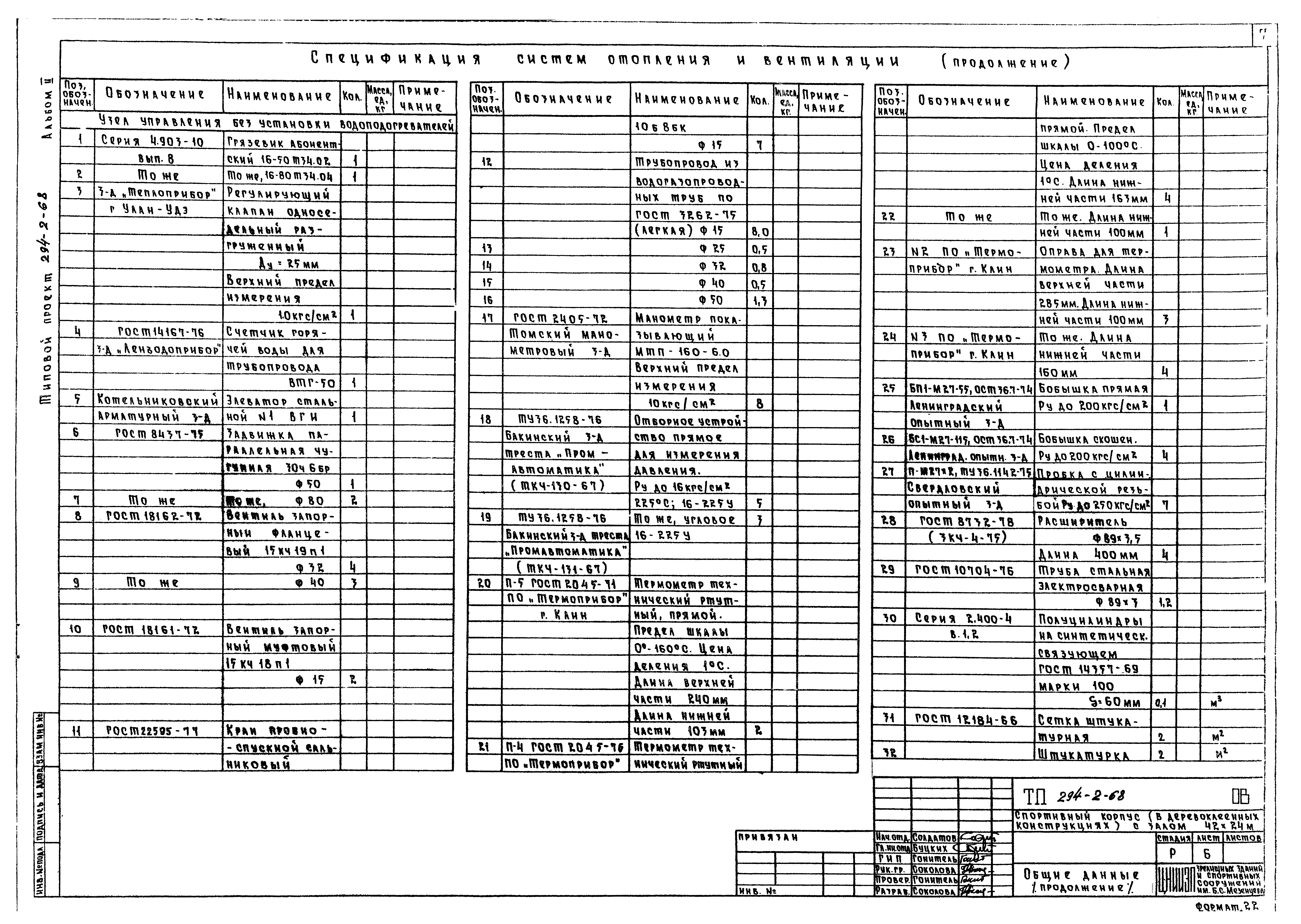
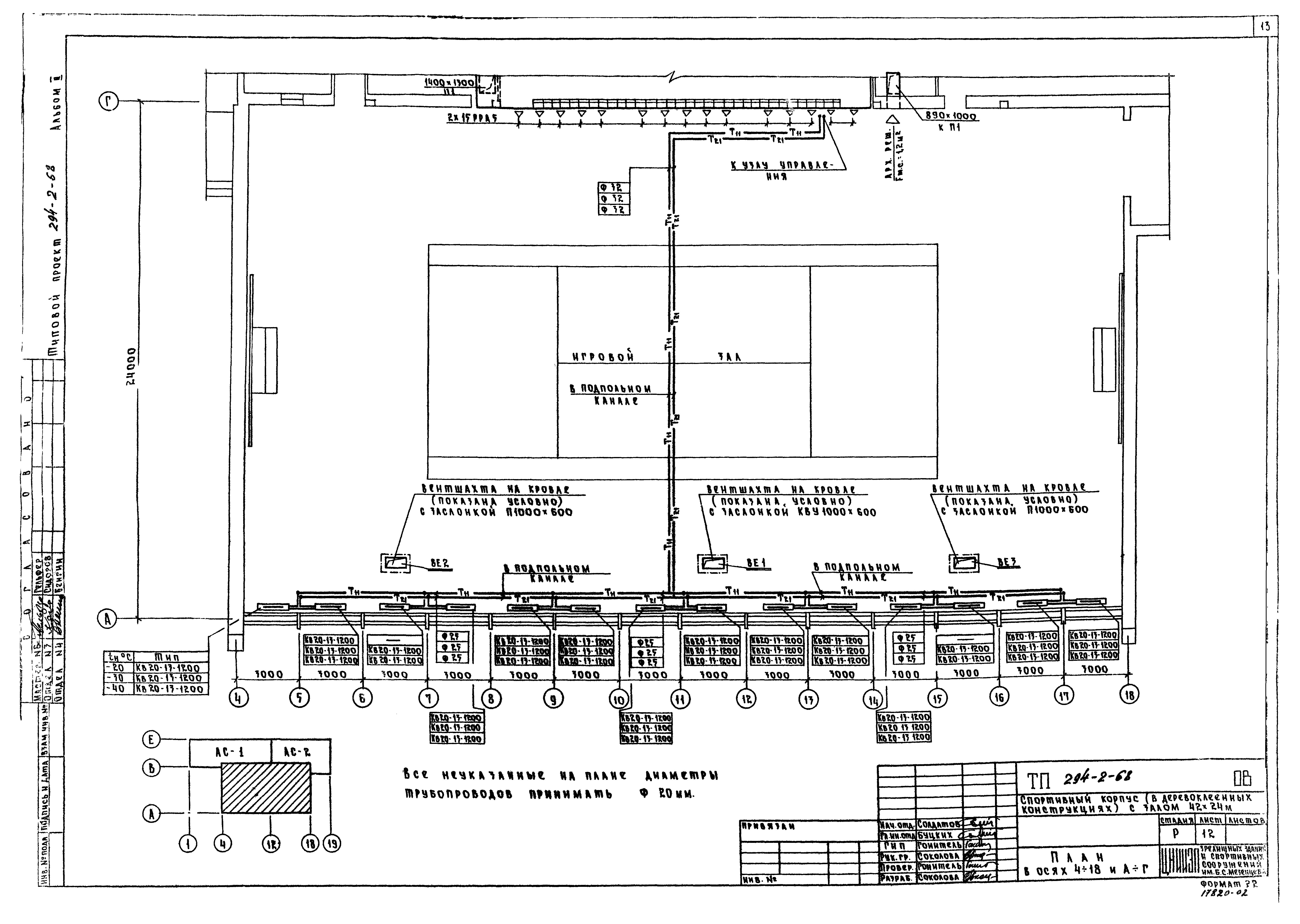
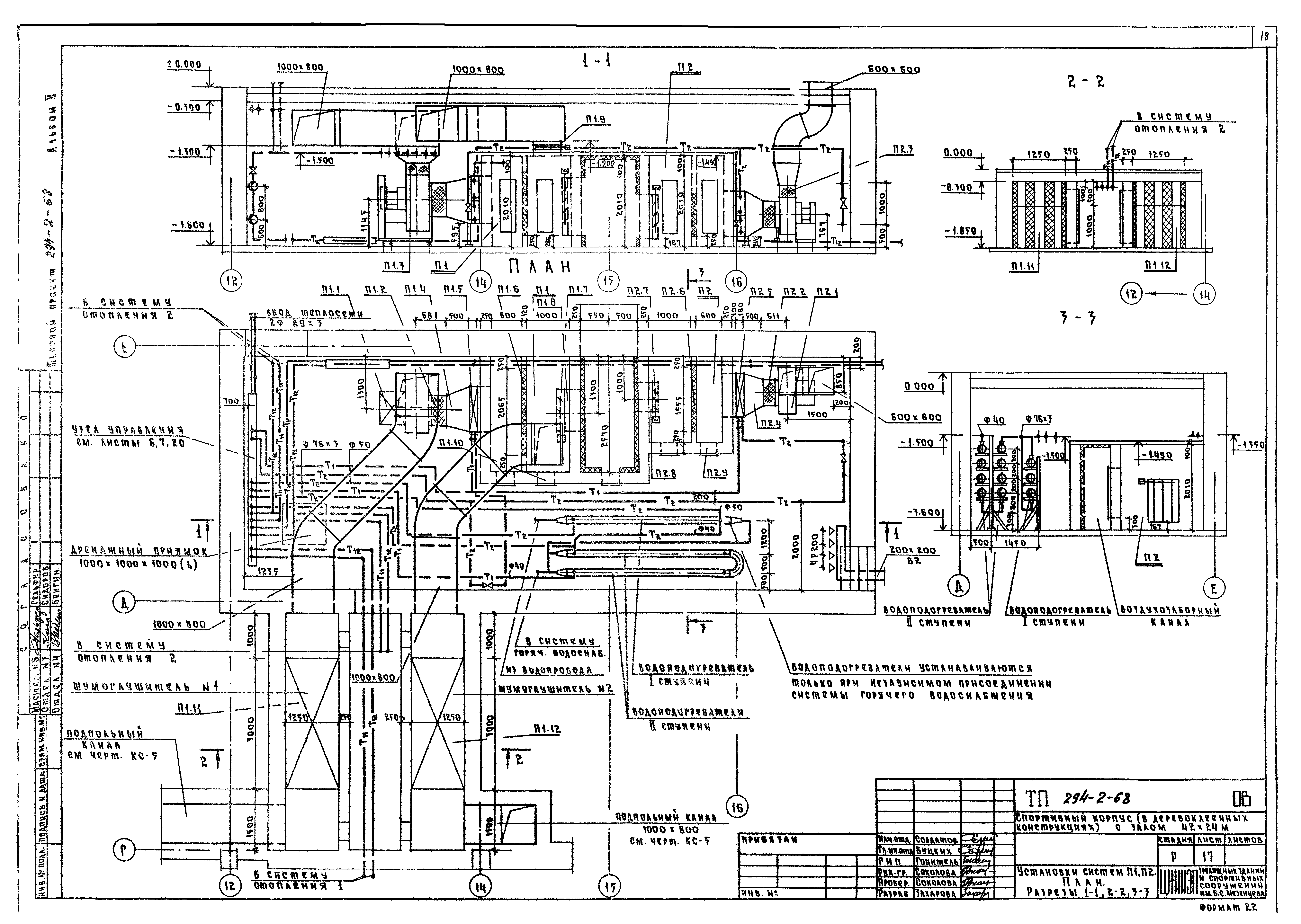
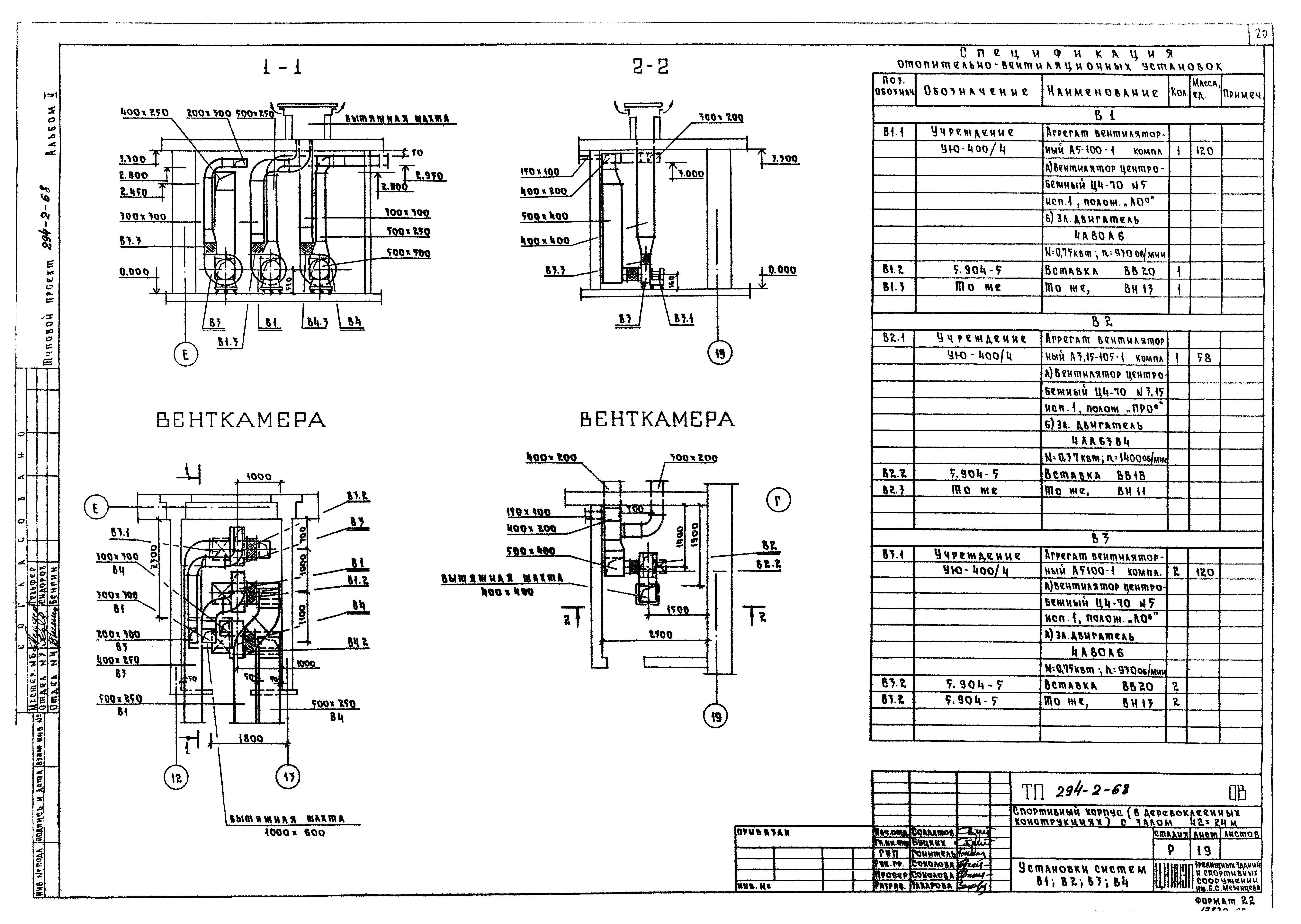
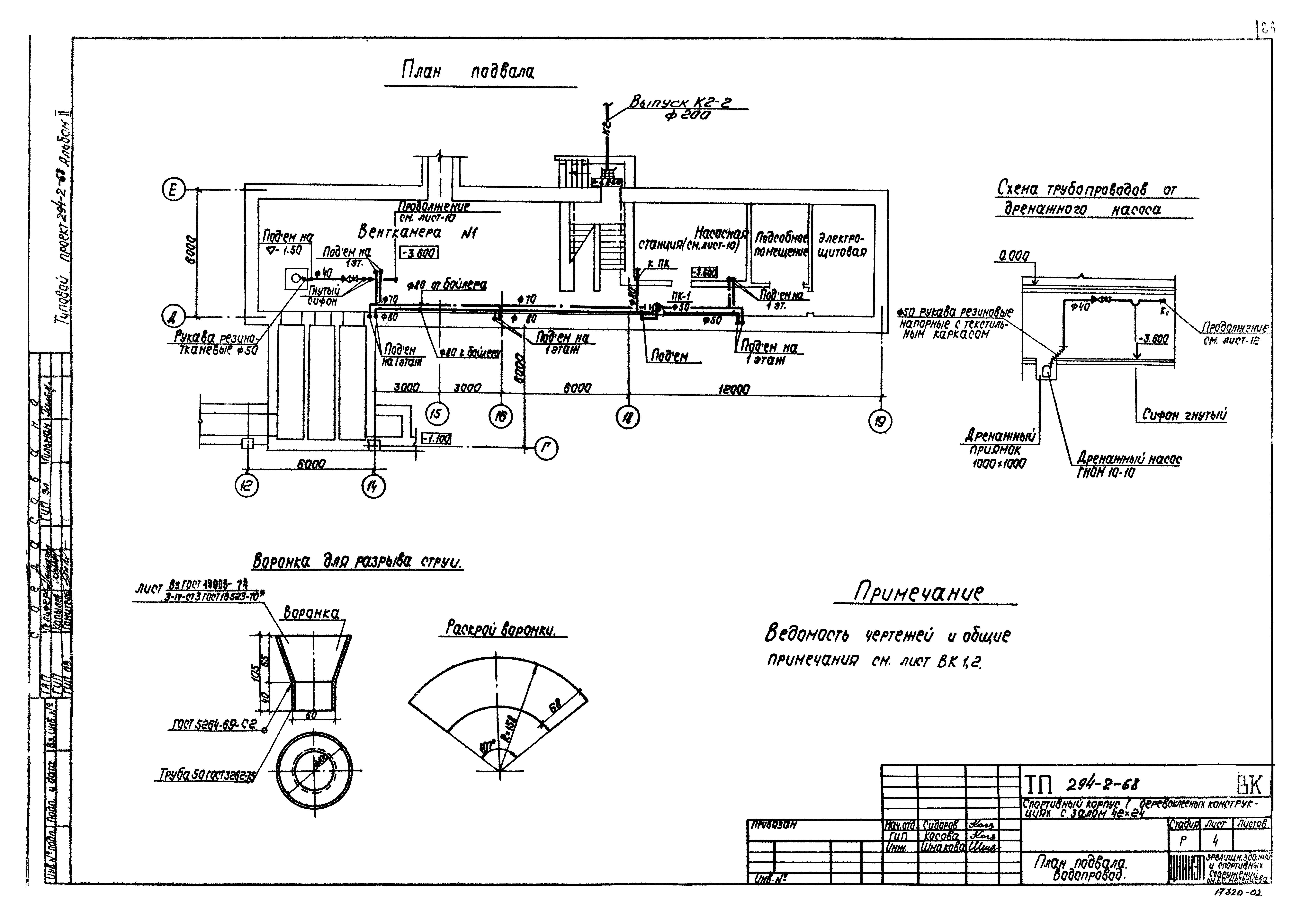
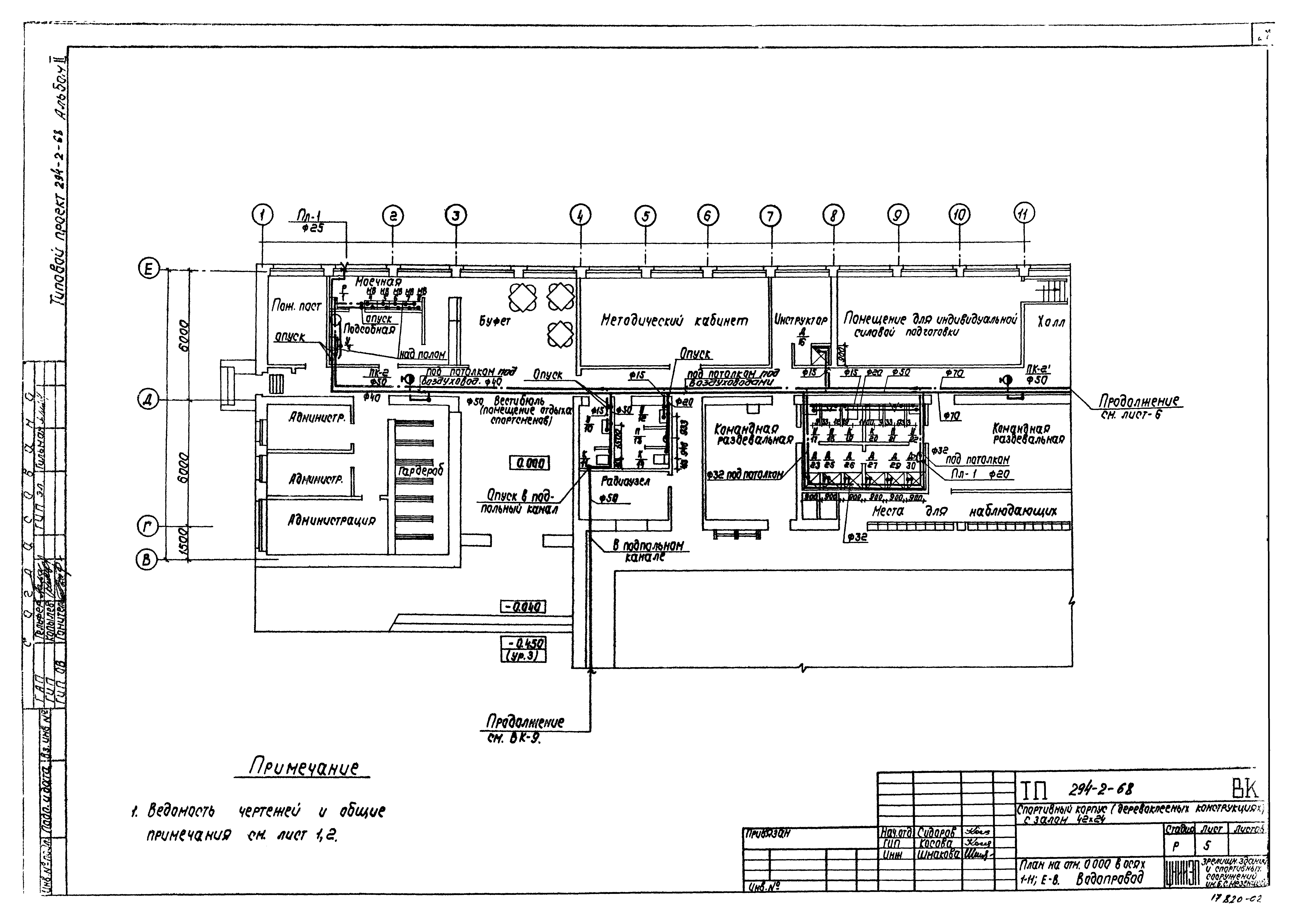
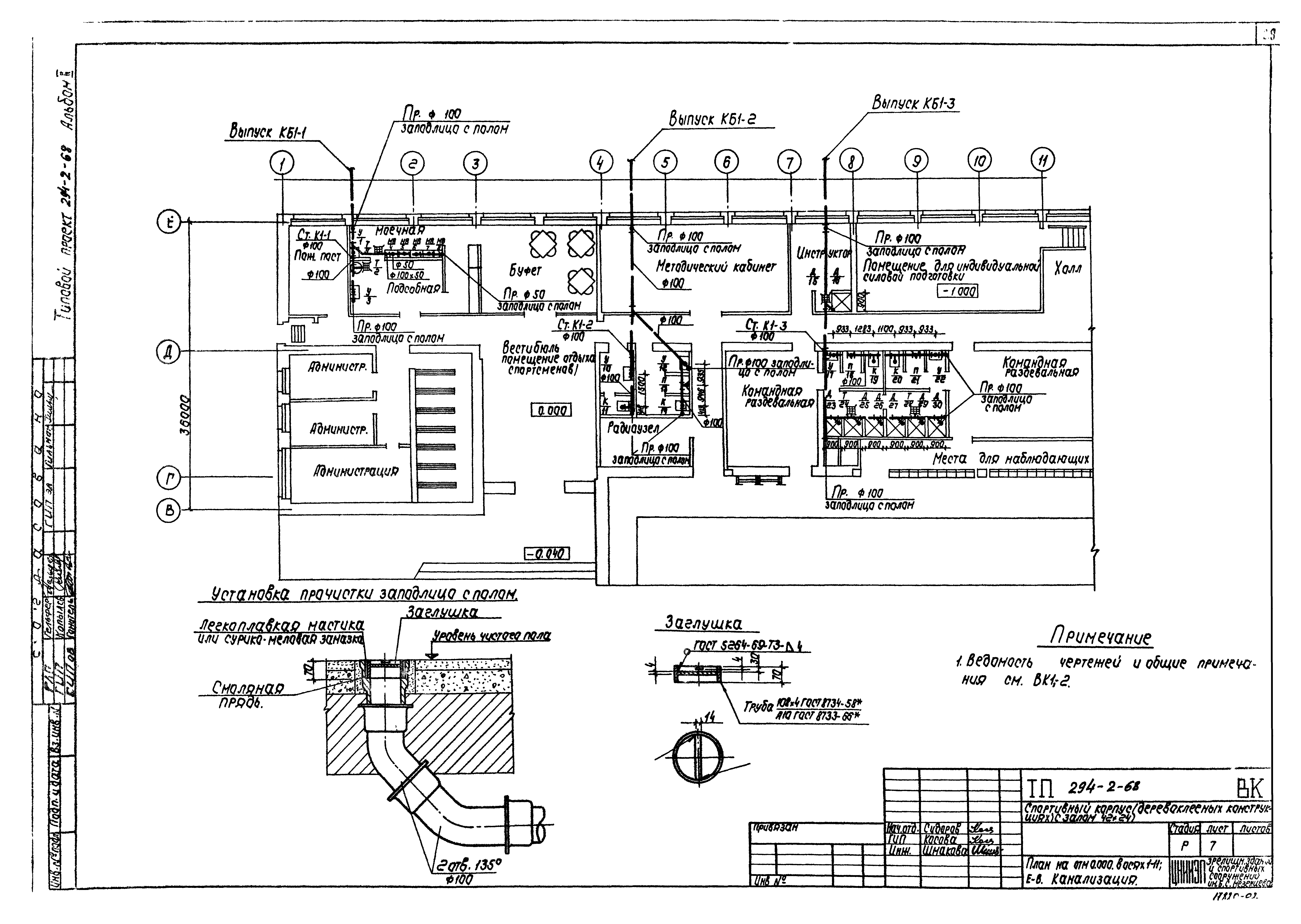
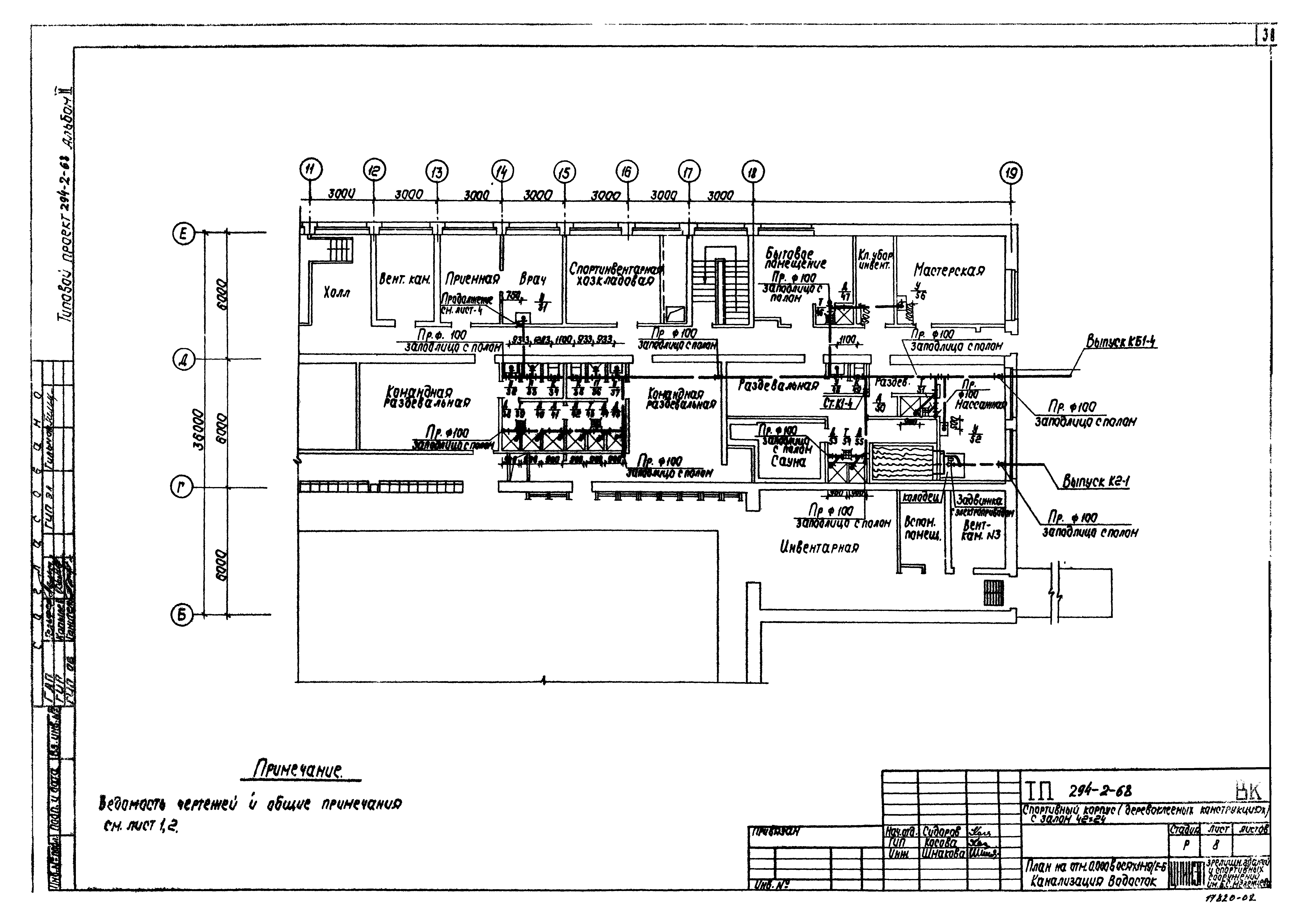
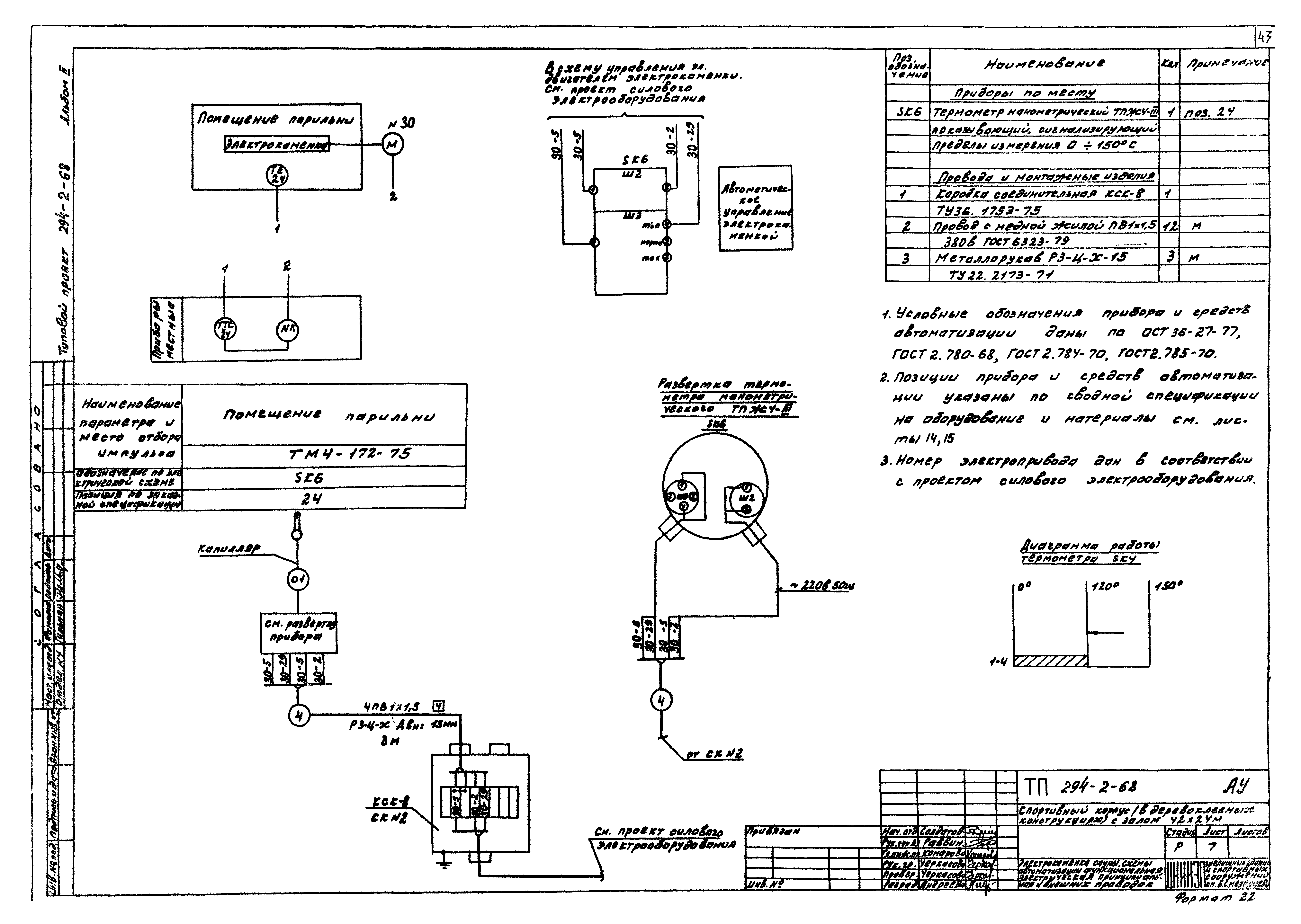
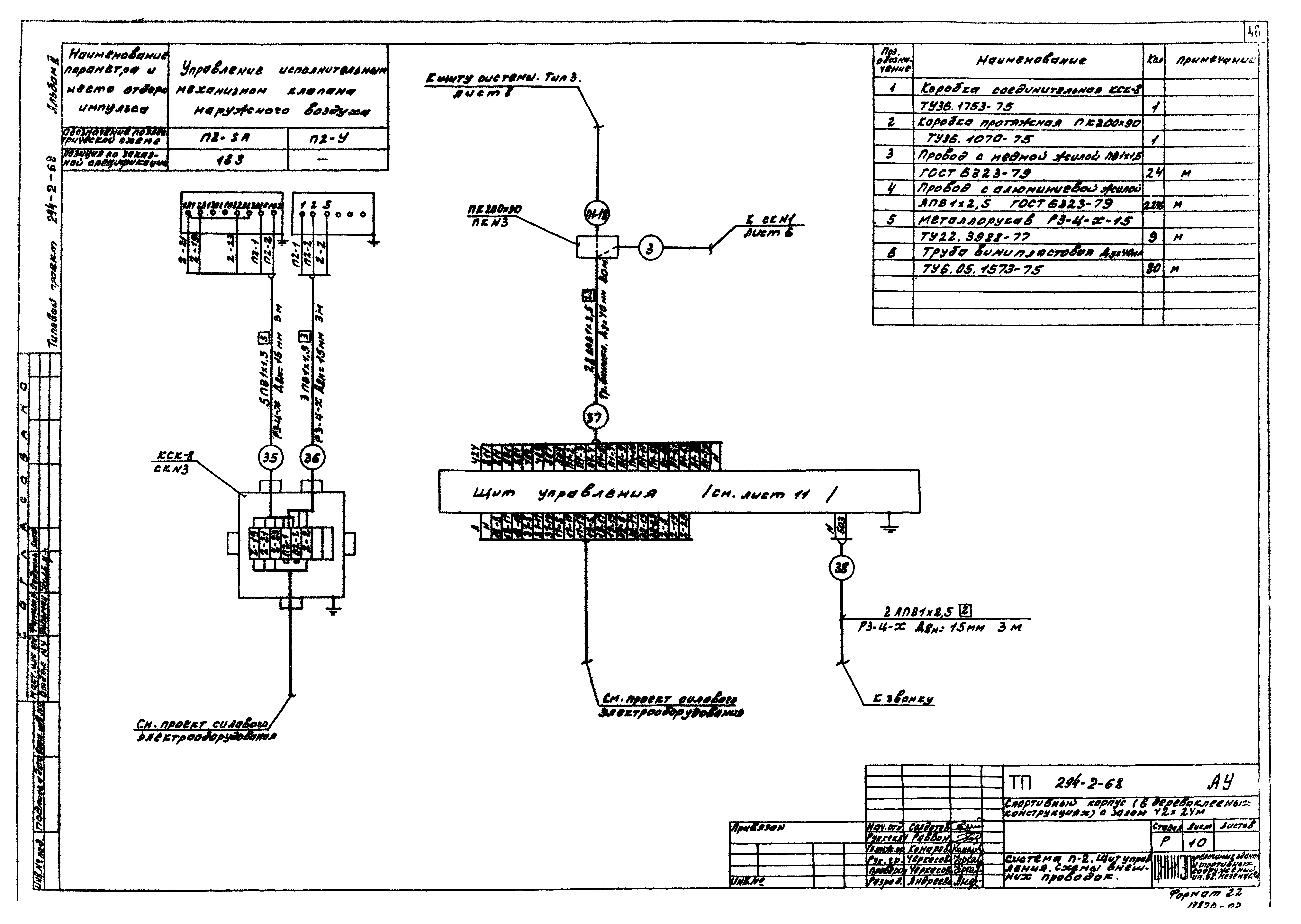
| Оглавление: | Содержание альбома Чертежи основного комплекта ОВ Общие данные План подвала План в осях 1 - 11 и В - Е План в осях 1 - 19 и В - Е План в осях 4 - 18 и А - Г Схема системы отопления 1, схема системы отопления 2 в осях В - Е, 1 - 11 Схема системы отопления 2 в осях Б - Е и 12 - 19. Схема системы отопления 3 Схемы систем П1, П2 Схемы систем В1, В2, В3, В4, ВЕ1, ВЕ2, ВЕ3, ВЕ4 Установка систем П1, П2. План. Разрезы 1-1; 2-2; 3-3 Схема обвязки водоподогревателей горячего водоснабжения. Схема теплоснабжения калориферов систем П1, П2 Установки систем В1, В2, В3, В4 Узел управления Чертежи нетиповых конструкций ОВ Звено прямого участка асбестоцементного воздуховода Чертежи комплекта ВК Общие данные Спецификация План подвала. Водопровод План на отм. 0.000 в осях 1 - 11/Е - В. Водопровод План на отм. 0.000 в осях 11 - 19/Е - Б. Водопровод План на отм. 0.000 в осях 1 - 11/Е - В. Канализация План на отм. 0.000 в осях 11 - 19/Е - Б. Канализация, водосток План на отм. 0.000 в осях 4 - 18/А - Г. Водопровод Насосная станция. План. Схема трубопроводов. Разрезы Схема водопровода Разрезы по канализации Установочный чертеж пожарного крана диаметром 50 во встроенном и навесном шкафчике Чертежи комплекта АУ Общие данные Система тип 3. Схема автоматизации функциональная Системы П-2, В-1, В-2, В-3, В-4, дренажный насос. Схемы автоматизации функциональные Системы П-2, В-1 (В-2, В-3, В-4). Схемы электрические принципиальные Сигнализация. Схема электрическая принципиальная Дренажный насос. Схема электрическая принципиальная. Схема внешних проводок Электрокаменка сауны. Схема автоматизации функциональная, электрическая принципиальная и внешних проводок Щит системы. Тип 3. Схема внешних проводок Система П2. Щит управления. Схемы внешних проводок Щит системы. Тип 3. Щит управления. Схема подключения Венткамера №1. Фрагменты поэтажных планов. Планы расположения План в осях "4 - 18", "А - Г". План расположения Ведомость спецификаций марки АУ Сводная спецификация на оборудование и материалы |
| Разработан: | ЦНИИЭП зрелищных зданий и спортивных сооружений Госгражданстроя |
| Утверждён: | 17.12.1980 Госгражданстрой (Gosgrazhdanstroy 357) |





















































