Скачать Типовой проект 901-4-81с.84 Альбом III. Конструкции железобетонныеДата актуализации: 01.01.2021
|
| Обозначение: | Типовой проект 901-4-81с.84 |
| Обозначение англ: | 901-4-81с.84 |
| Статус: | не определен законодательством |
| Название рус.: | Альбом III. Конструкции железобетонные |
| Дата добавления в базу: | 01.09.2013 |
| Дата актуализации: | 01.01.2021 |
| Дата введения: | 25.07.1984 |
| Дата окончания срока действия: | 30.06.2003 |
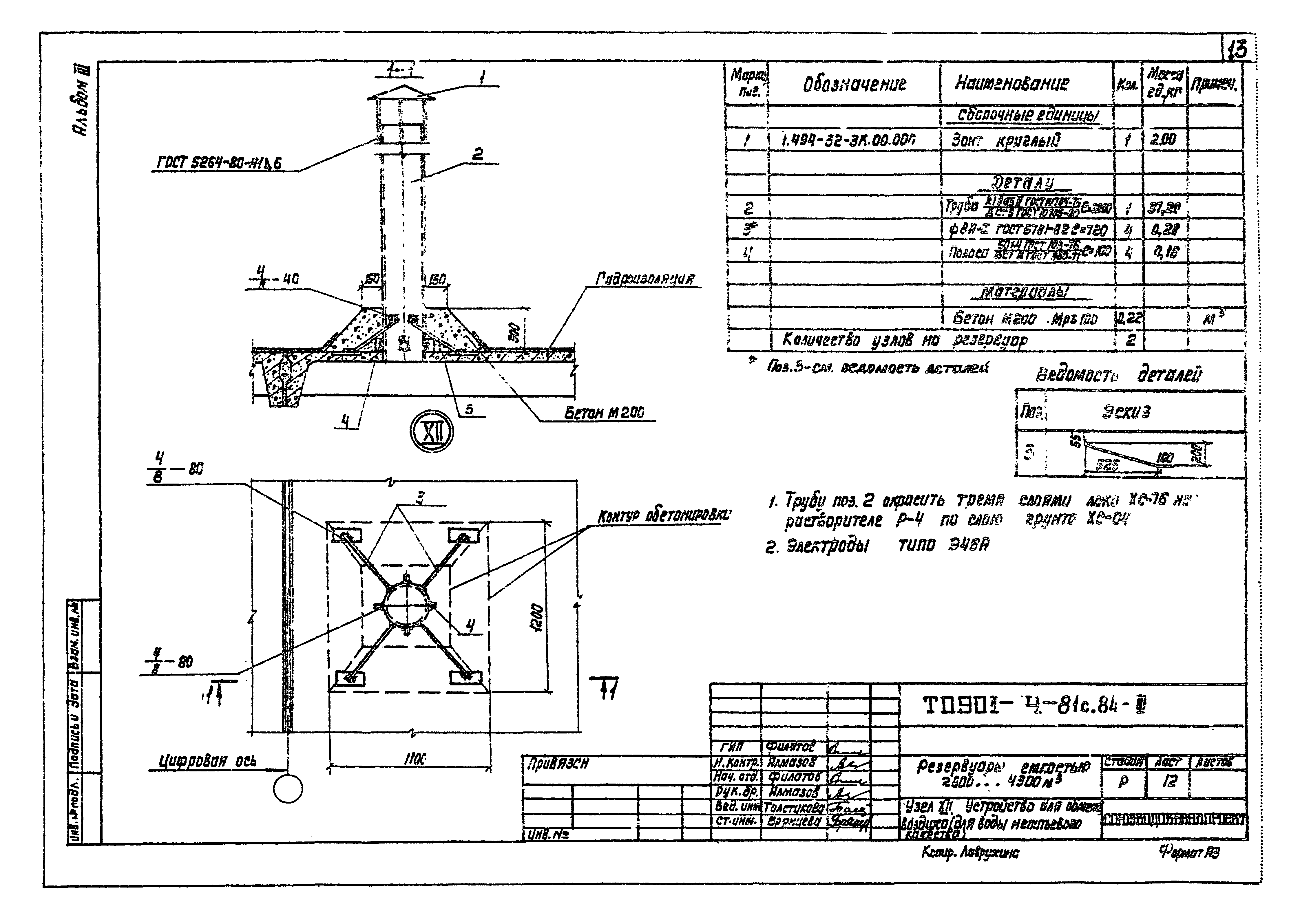
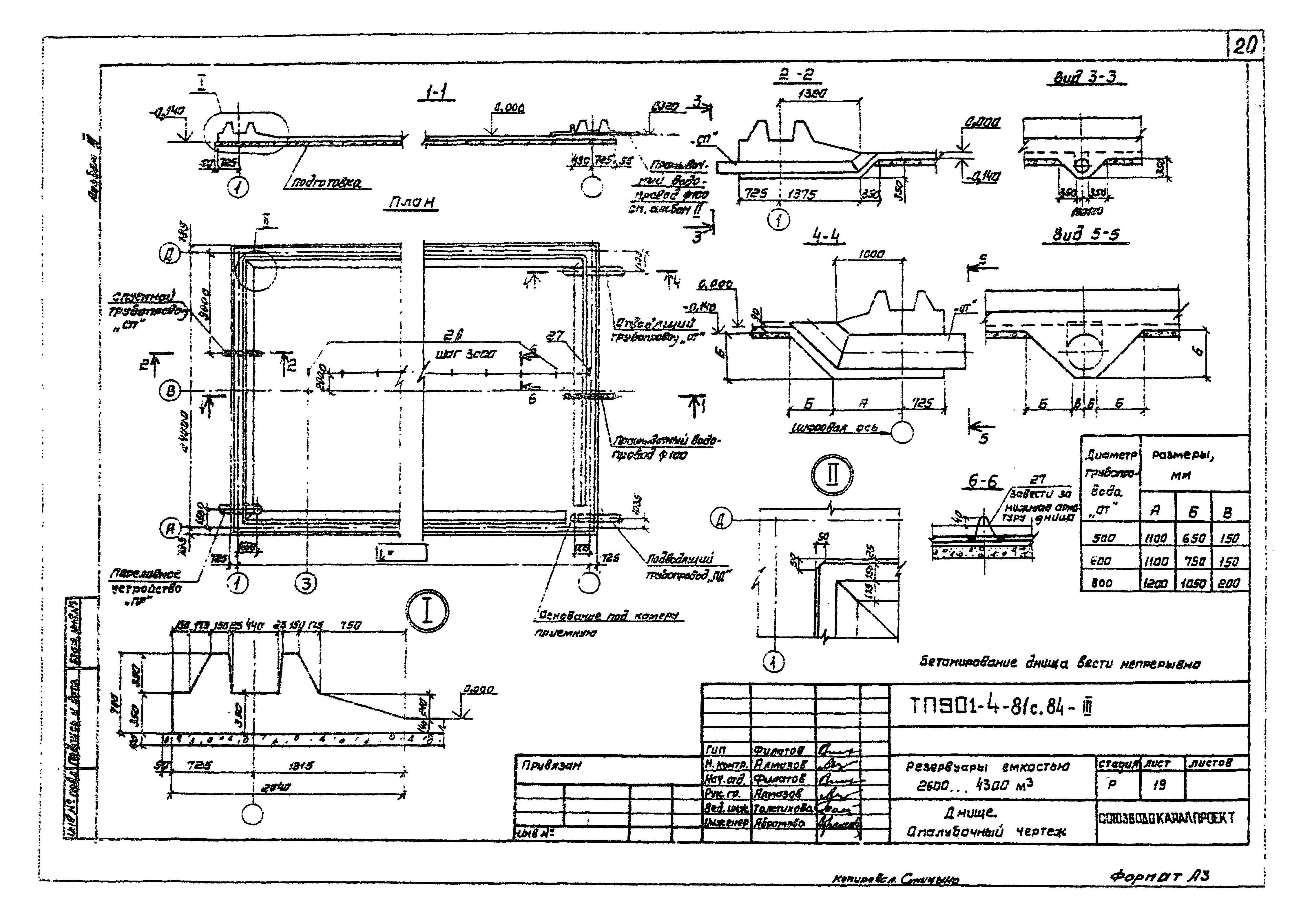
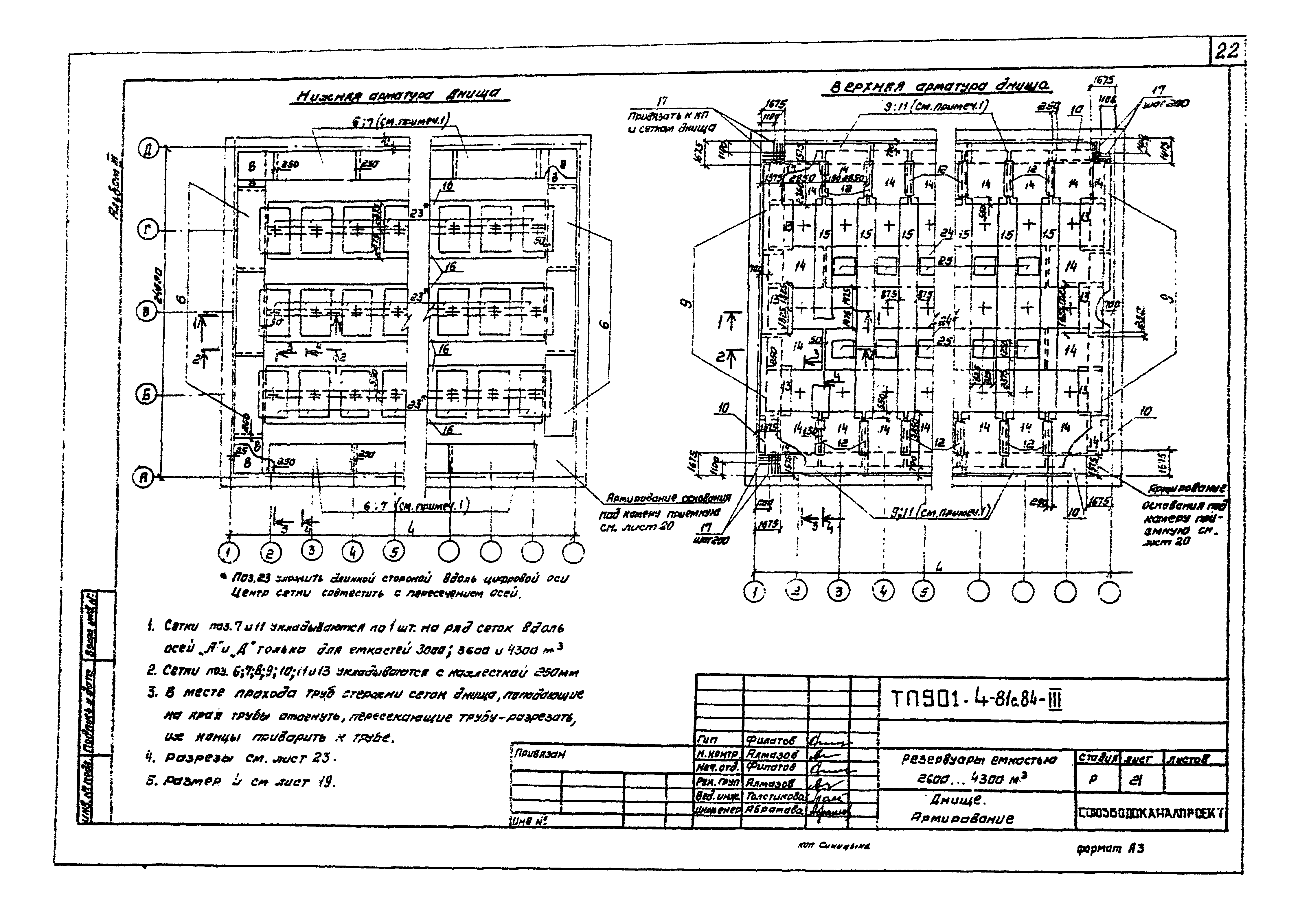
| Оглавление: | Чертежи основного комплекта марки III Общие данные План. Разрезы Спецификация к схемам расположения элементов сборных конструкций Схемы расположения элементов сборных конструкций Перегородка Узлы I - V. Стыки элементов стен Узлы VI - X; XV. Сопряжение конструктивных элементов Узел XI. Устройство для обмена воздуха (для воды питьевого качества) Узел XII. Устройство для обмена воздуха (для воды непитьевого качества) Узел XIII. Камера лаза Узел XIV. Камера приборов Переливное устройство Камера приемная Днище. Спецификация элементов. Ведомость расхода стали Днище. Опалубочный чертеж Днище. Основание под камеру приемную Днище. Армирование Днище. Армирование фундамента стен Днище. Разрезы Узлы гидроизоляции |
| Разработан: | Союзводоканалпроект ЦНИИпромзданий НИИЖБ |
| Утверждён: | 30.06.1982 Госстрой СССР (Государственный комитет Совета Министров СССР по делам строительства) (USSR Gosstroy 53) |


























