Скачать Типовой проект 901-2-107 Альбом IV. Электрооборудование и автоматизацияДата актуализации: 01.01.2021
|
| Обозначение: | Типовой проект 901-2-107 |
| Обозначение англ: | 901-2-107 |
| Статус: | не действует |
| Название рус.: | Альбом IV. Электрооборудование и автоматизация |
| Дата добавления в базу: | 01.09.2013 |
| Дата актуализации: | 01.01.2021 |
| Дата введения: | 29.02.1980 |
| Дата окончания срока действия: | 01.12.1986 |
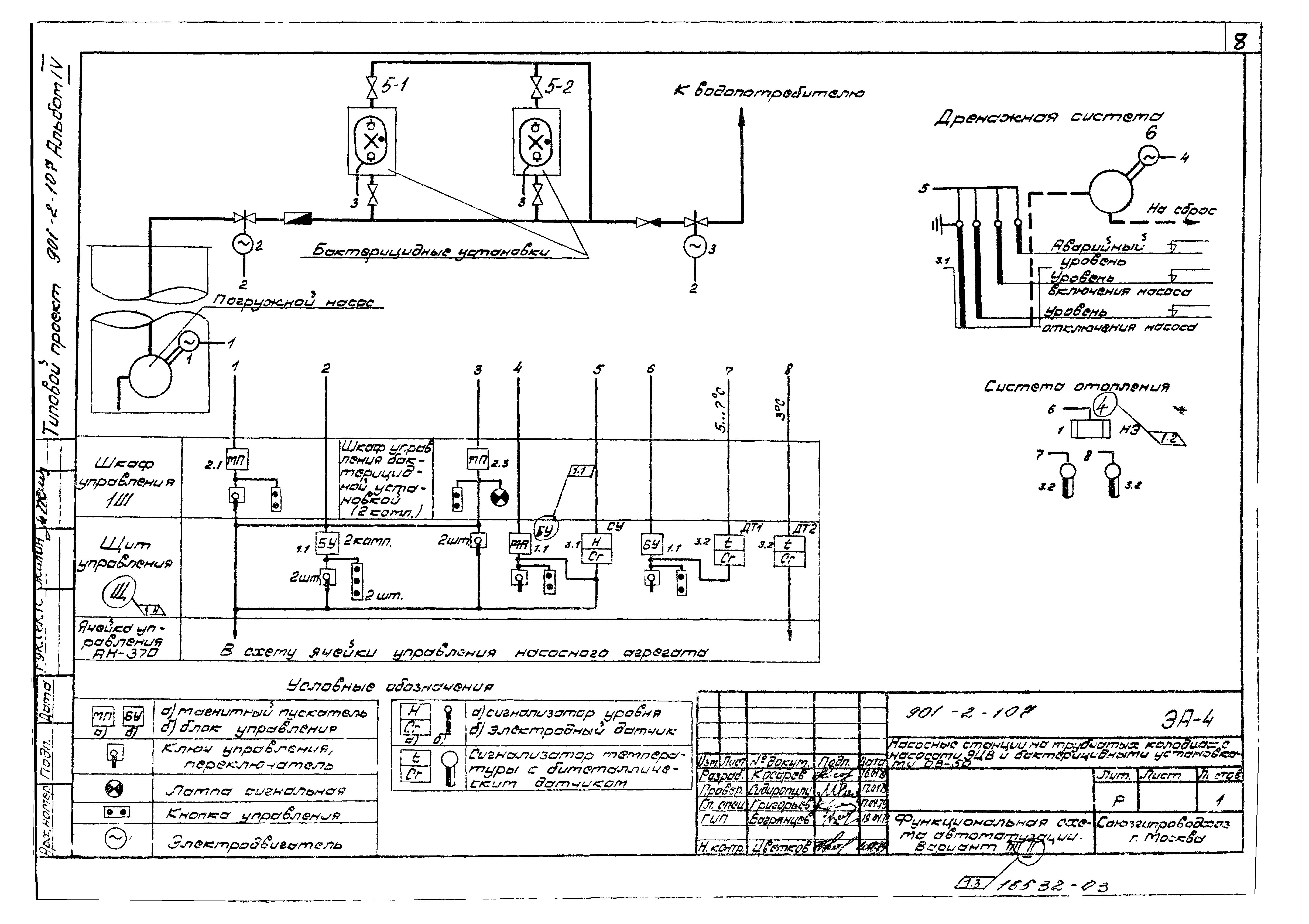
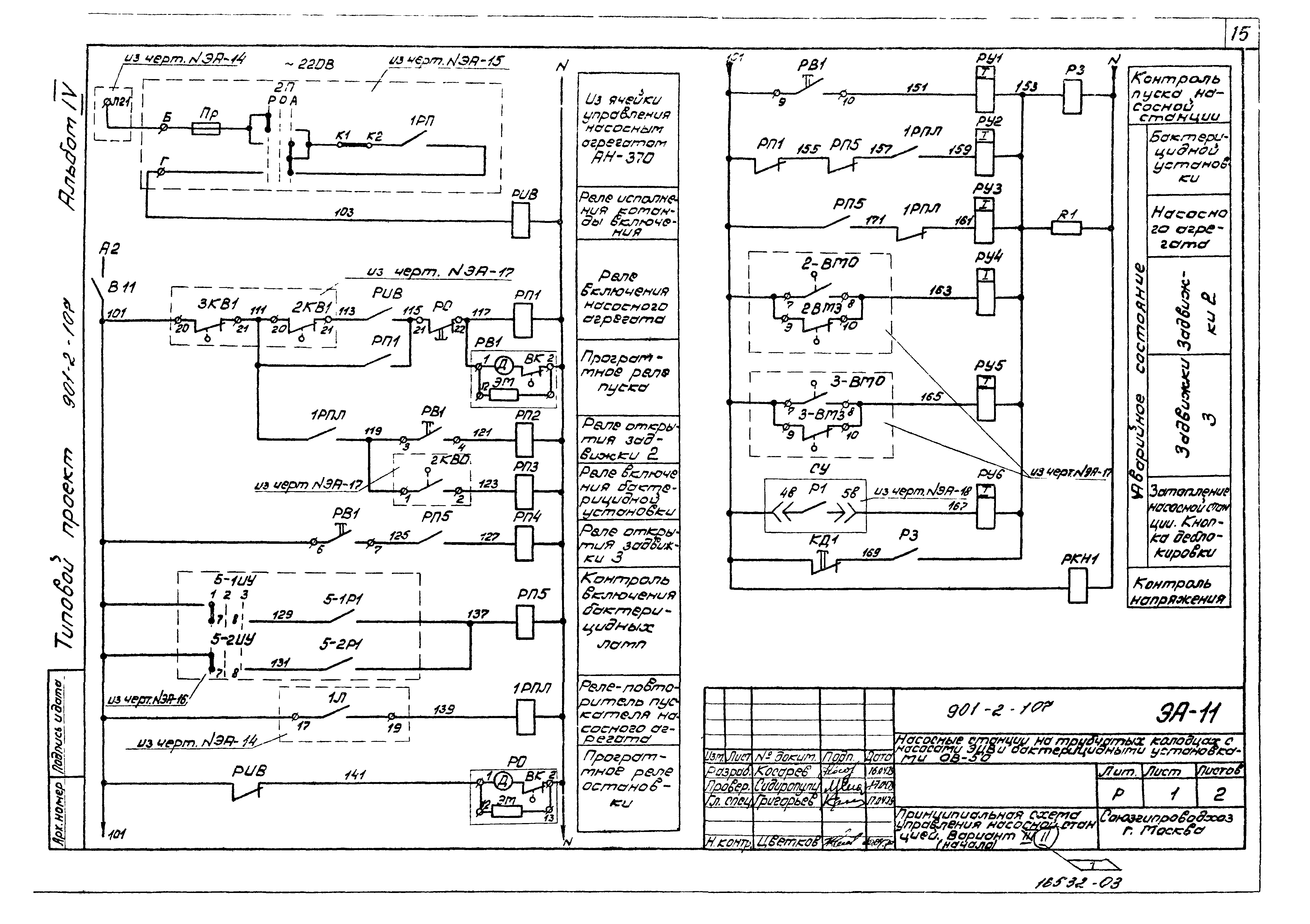
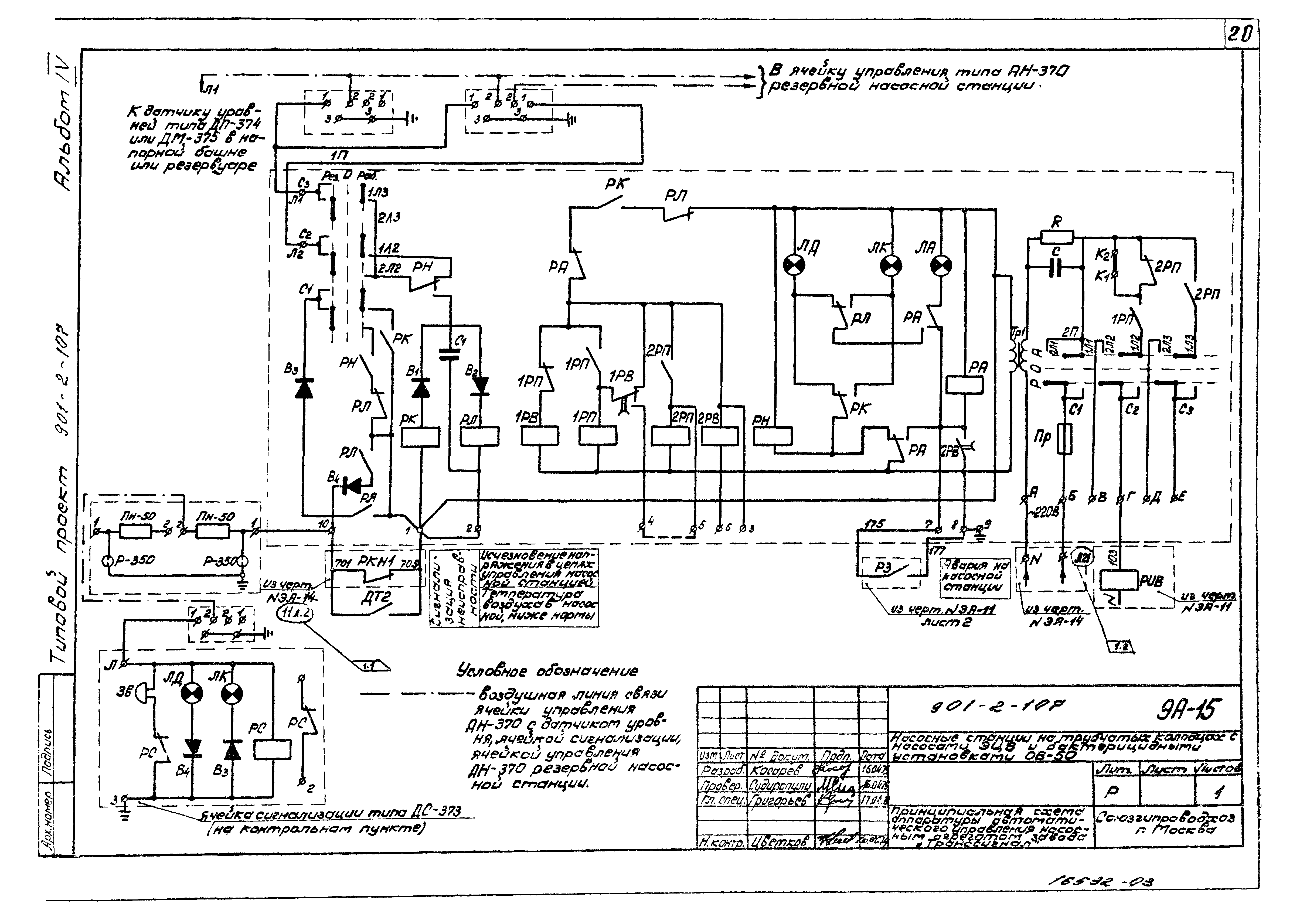
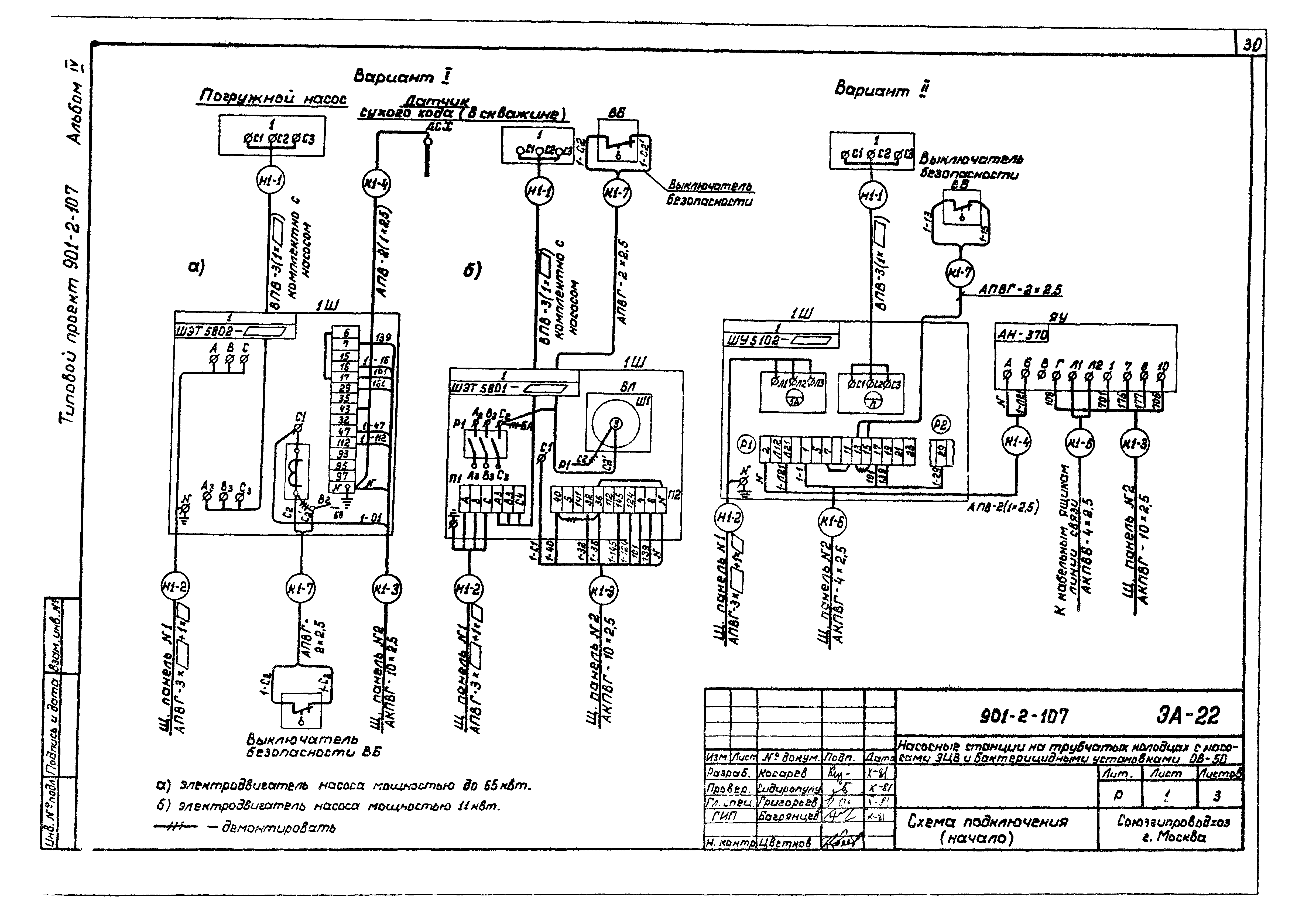
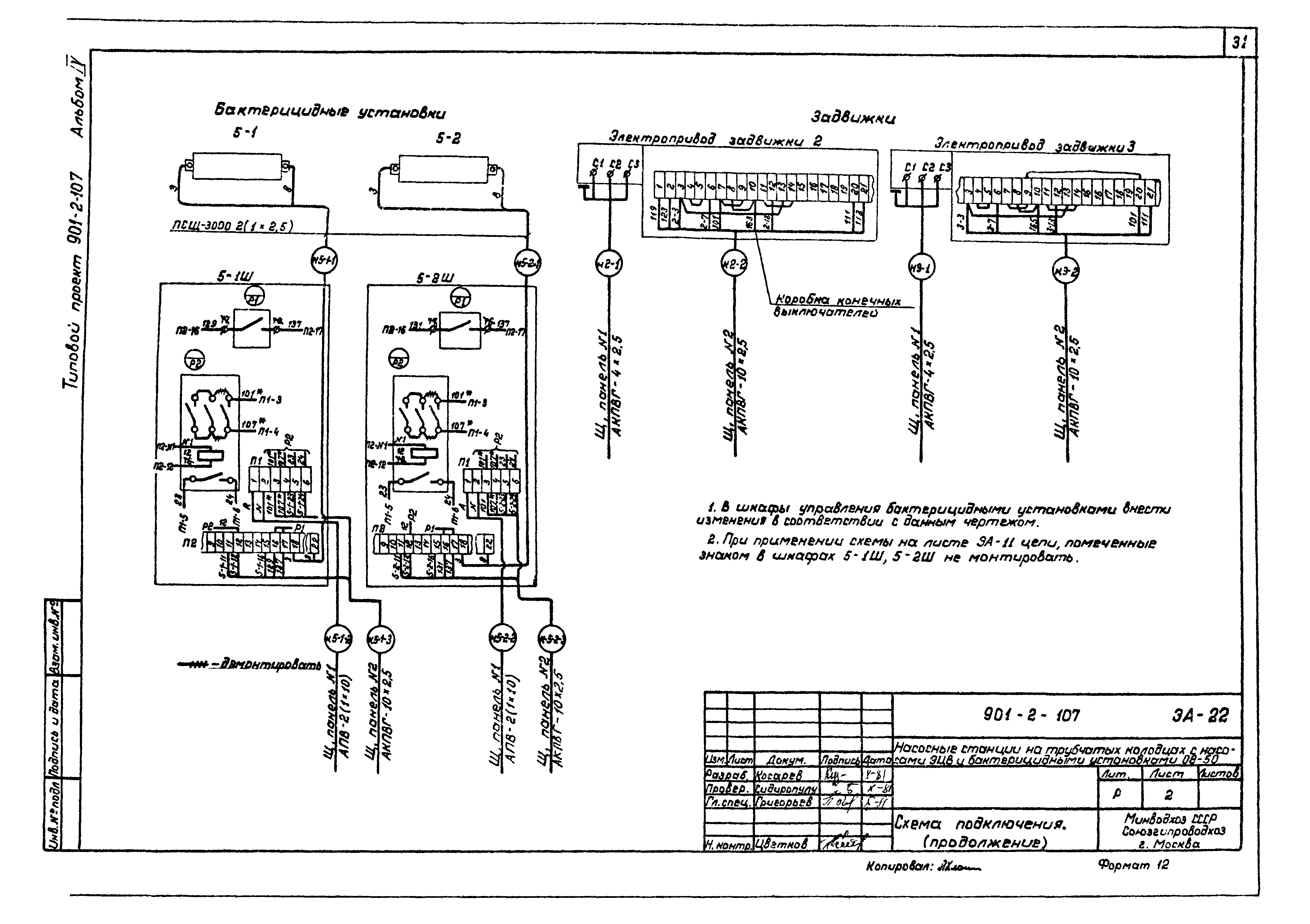
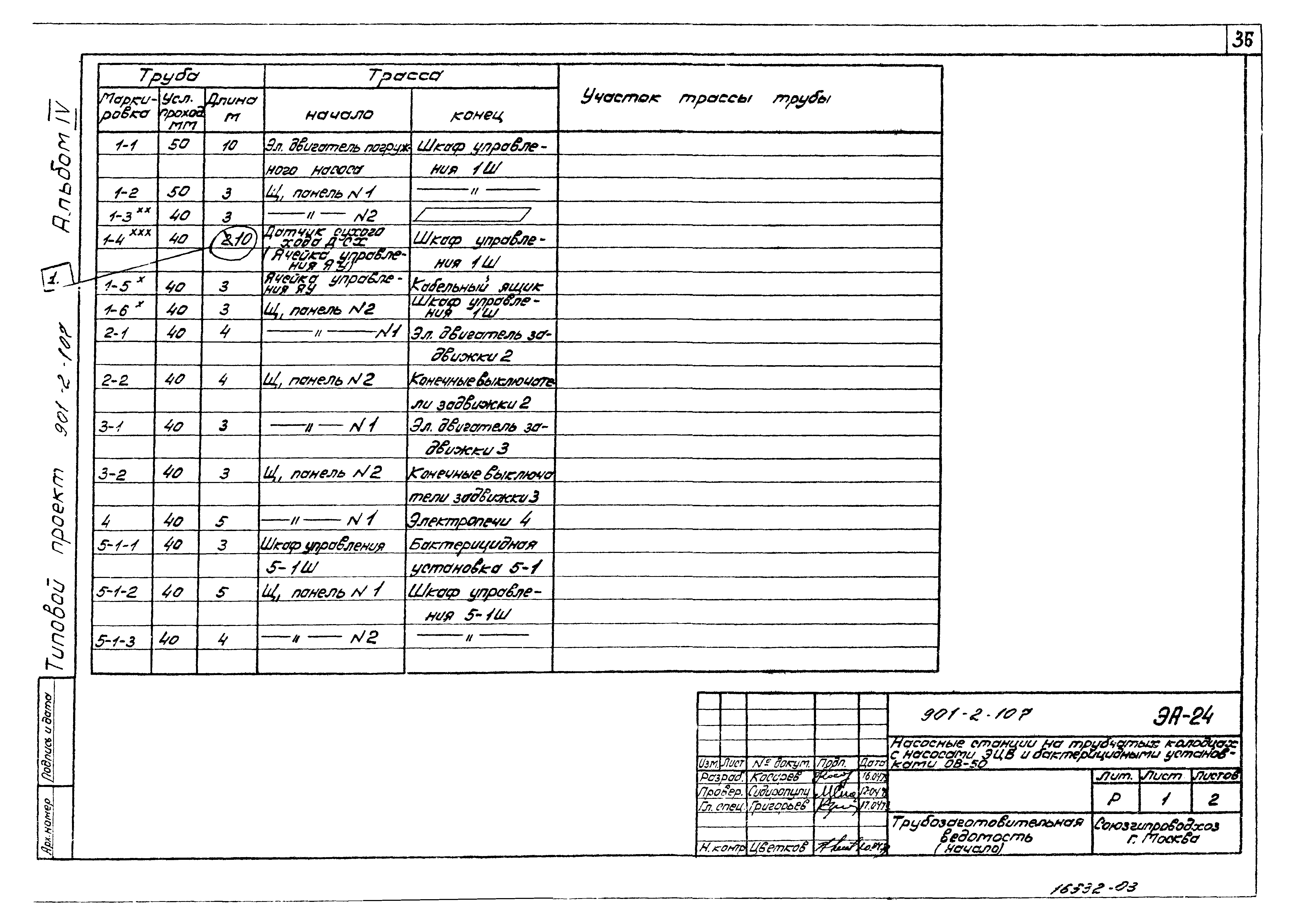
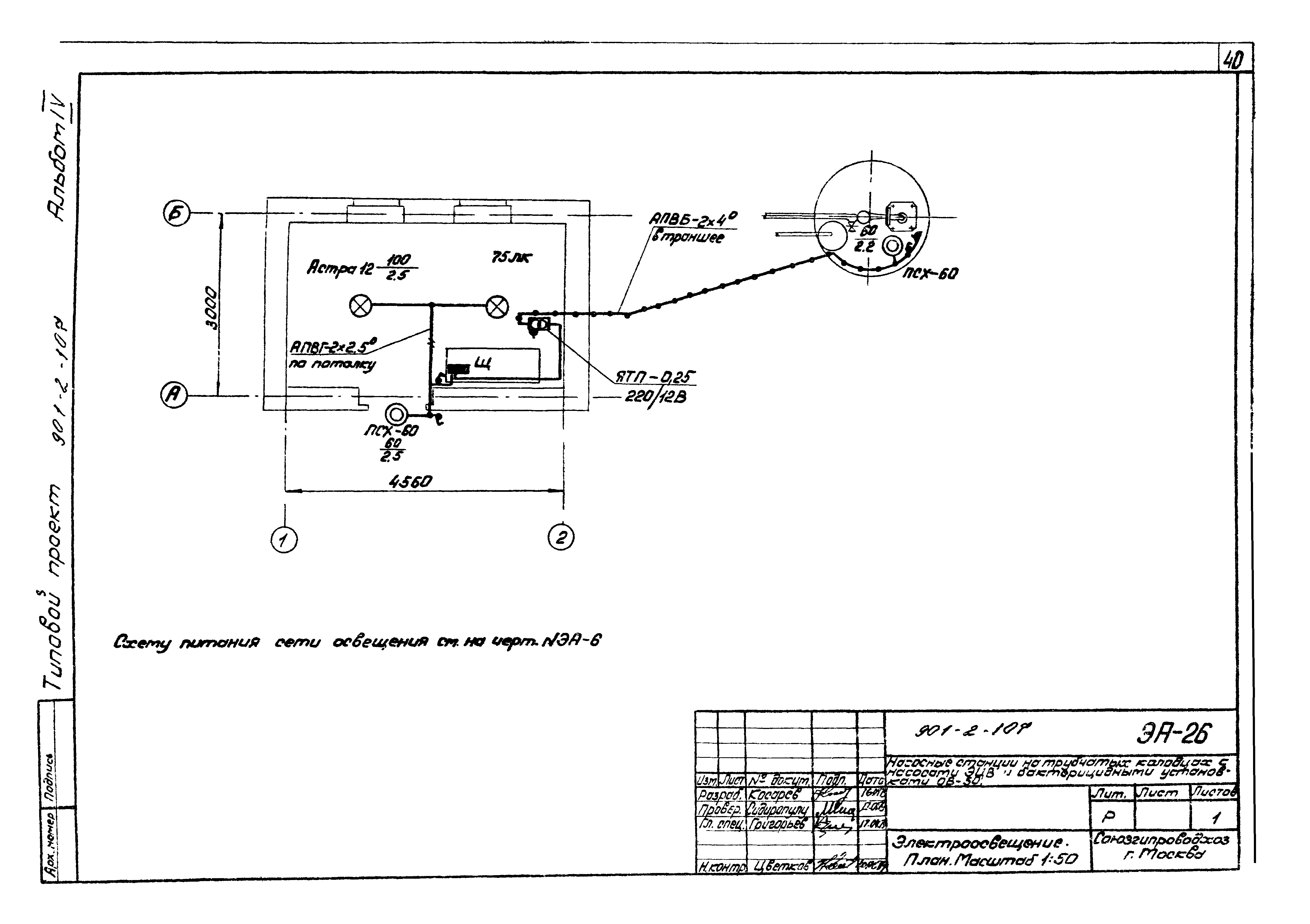
| Оглавление: | Общие данные Пояснительная записка Функциональная схема автоматизации. Вариант I Функциональная схема автоматизации. Вариант II Таблица электрооборудования Принципиальная однолинейная схема силовой сети Технические данные электродвигателей и станций управления насосов. Таблица Принципиальная схема управления насосной станцией. I вариант Принципиальная схема управления насосной станцией. II вариант Принципиальная схема управления насосным агрегатом мощностью до 11 кВт. Вариант I Принципиальная схема управления насосным агрегатом мощностью от 16 до 65 кВт. I вариант Принципиальная схема управления насосным агрегатом. Вариант II Принципиальная схема аппаратуры автоматического управления насосным агрегатом завода "Транссигнал" Принципиальная схема управления бактерицидной установкой Принципиальная схема управления задвижкой Принципиальная схема контроля уровней в дренажном приямке. Принципиальная схема управления дренажным насосом Принципиальная схема управления электроотоплением Принципиальная схема общестанционной сигнализации Схема подключения датчиков уровня к ячейкам управления АН-370 Схема подключения Кабельный журнал Трубозаготовительная ведомость Размещение электрооборудования, трассы кабельных и трубных проводок. План Электроосвещение. План Заземление. План Уточненная ведомость на электрооборудование, кабельные изделия и материалы, поставляемые заказчиком Уточненная ведомость изделий и материалов, поставляемых генподрядчиком и электромонтажной организацией |
| Разработан: | Союзгипроводхоз Минводхоза СССР |
| Утверждён: | 06.06.1978 Минводхоз СССР (USSR Minvodkhoz 301) |
| Заменяет собой: |
|
| Чем заменён: |
















































