Скачать Типовой проект 704-2-39.87 Альбом 1. Общая пояснительная записка. Генеральный план. Технология производства. Архитектурно-строительные решения. Наружные сети водоснабжения и канализации. Силовое электрооборудование. Спецификации оборудования. Ведомости потребности в материалахДата актуализации: 01.01.2021
|
| Обозначение: | Типовой проект 704-2-39.87 |
| Обозначение англ: | 704-2-39.87 |
| Статус: | не действует |
| Название рус.: | Альбом 1. Общая пояснительная записка. Генеральный план. Технология производства. Архитектурно-строительные решения. Наружные сети водоснабжения и канализации. Силовое электрооборудование. Спецификации оборудования. Ведомости потребности в материалах |
| Дата добавления в базу: | 01.09.2013 |
| Дата актуализации: | 01.01.2021 |
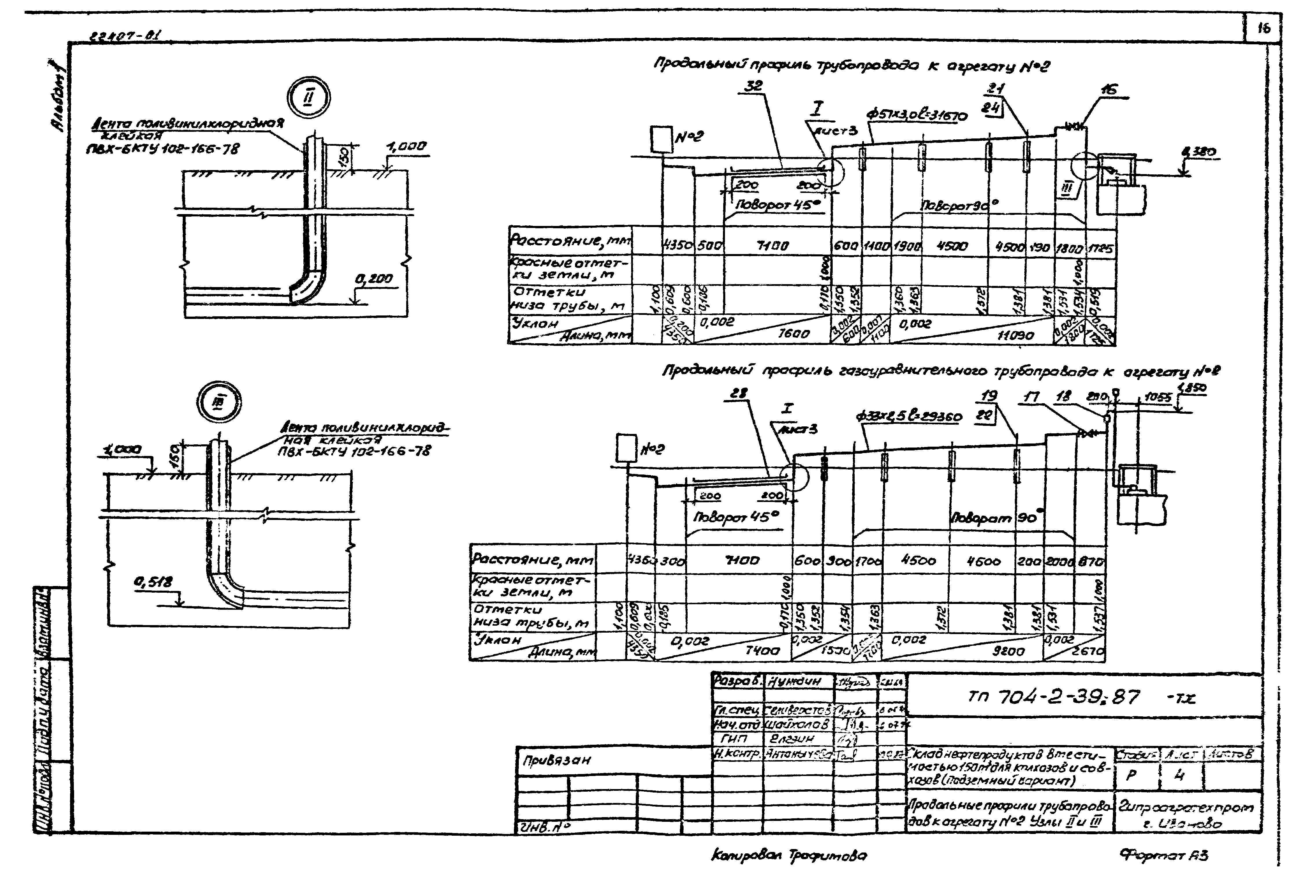
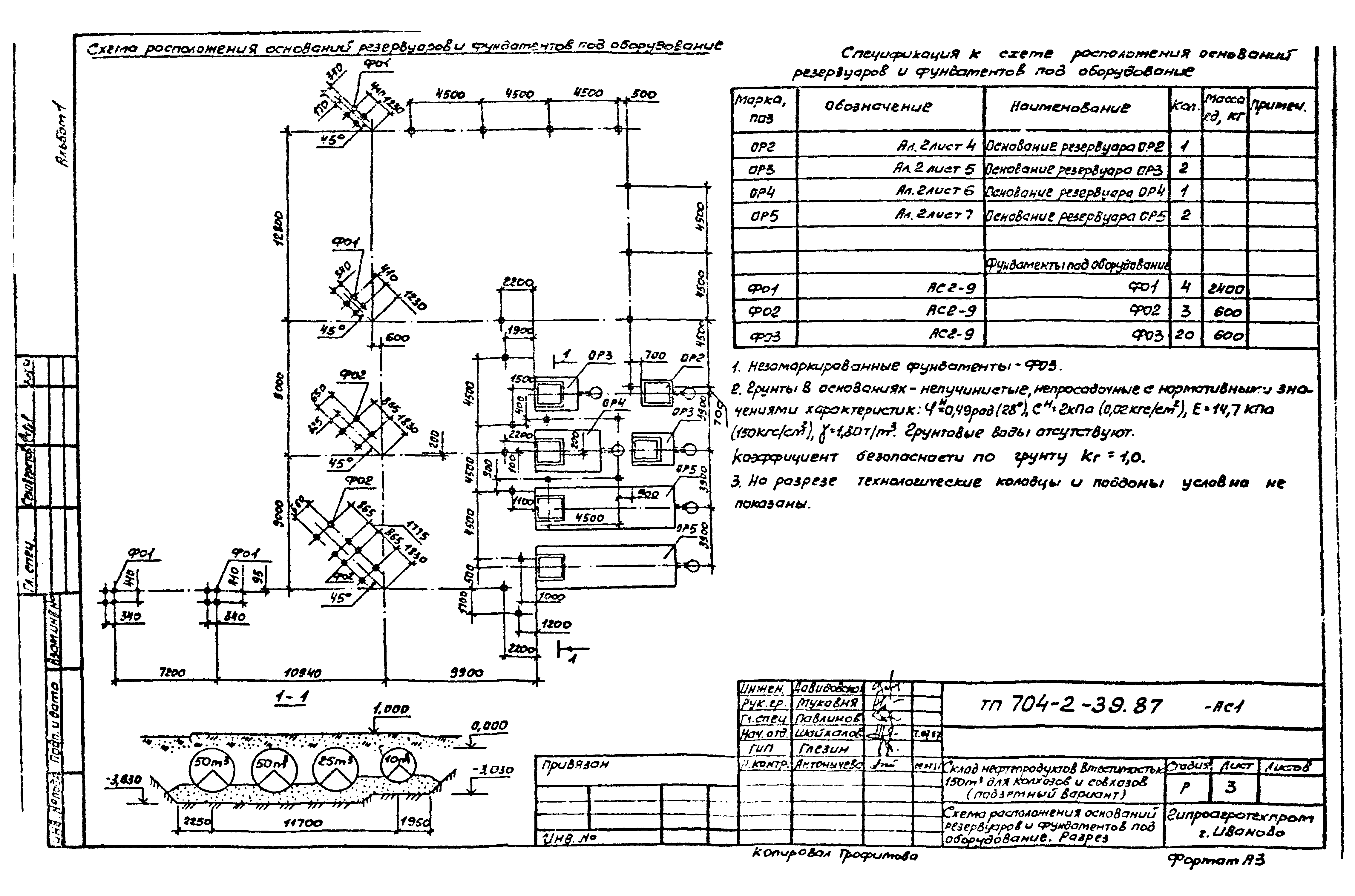
| Оглавление: | Общая пояснительная записка Генеральный план Общие данные. Сечение 1-1 Схема генерального плана. Конструкции дорожной одежды Технология производства Общие данные План расположения технологического оборудования и трубопроводов. Разрезы А-А, Б-Б Продольные профили трубопроводов к агрегату №1 и колонке №4. Узел I Продольные профили трубопроводов к агрегату №2. Узлы II и III Продольные профили трубопроводов к агрегату №3 Продольные профили трубопроводов к колонкам №5, №6, №7. Узел IV Архитектурно-строительные решения Общие данные Схема расположения оснований резервуаров и фундаментов под оборудование. Разрез Схема расположения элементов ограждения. Фрагменты 1 - 4. Узел I Наружные сети водоснабжения и канализации Общие данные План сетей В1, К1, К2 Профиль системы К2 Силовое электрооборудование Общие данные План сетей 380/220 В. Молниезащита Расчетная схема 380/220 В. Фрагмент плана Спецификации оборудования Ведомости потребности в материалах |
| Разработан: | Гипроагротехпром |
| Утверждён: | Гипроагротехпром |















































