Скачать Типовой проект 221-1-313 Альбом III. Электротехнические чертежиДата актуализации: 01.01.2021
|
| Обозначение: | Типовой проект 221-1-313 |
| Обозначение англ: | 221-1-313 |
| Статус: | не определен законодательством |
| Название рус.: | Альбом III. Электротехнические чертежи |
| Дата добавления в базу: | 01.09.2013 |
| Дата актуализации: | 01.01.2021 |
| Дата введения: | 25.07.1978 |
| Дата окончания срока действия: | 30.06.2003 |
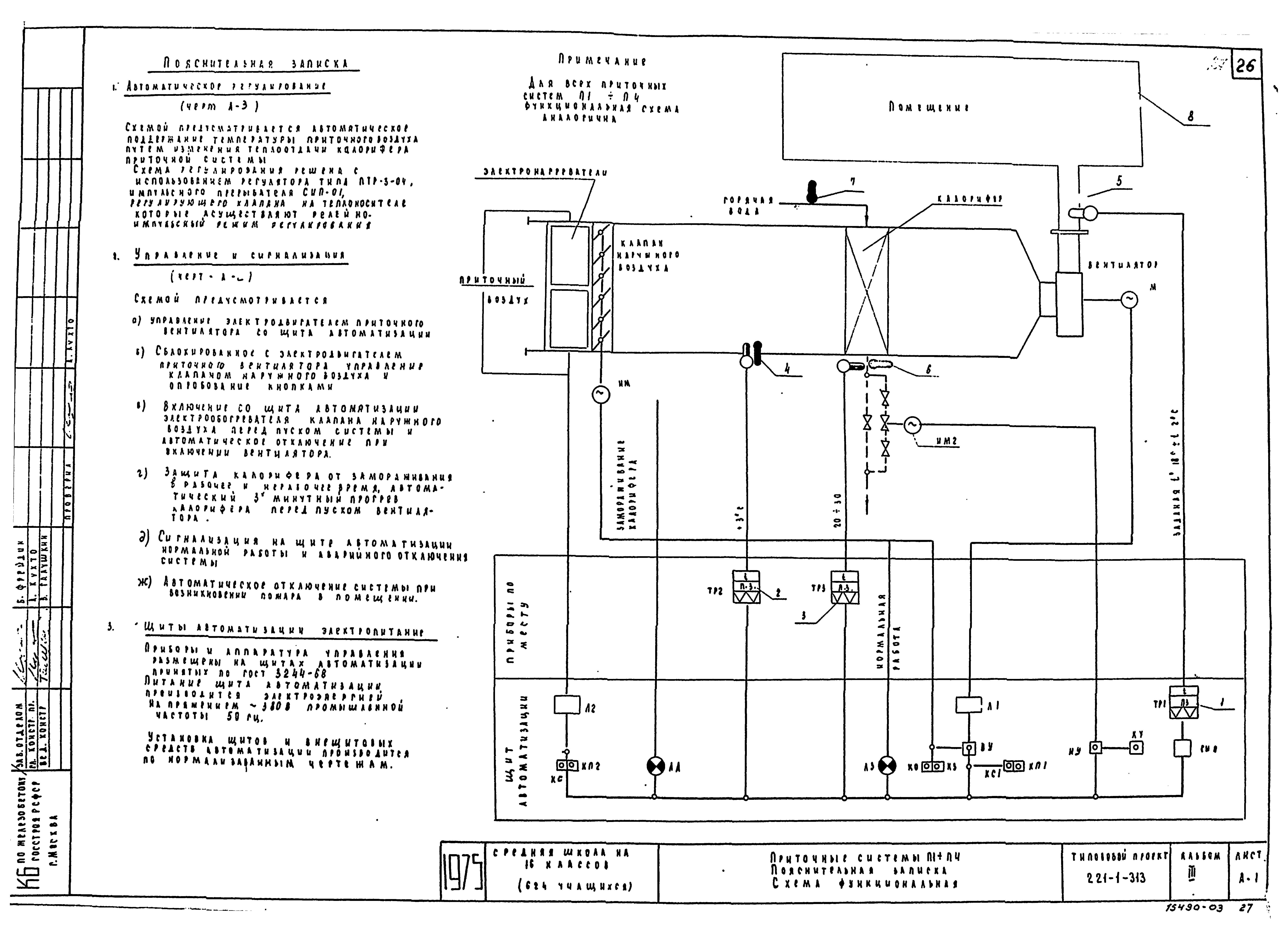
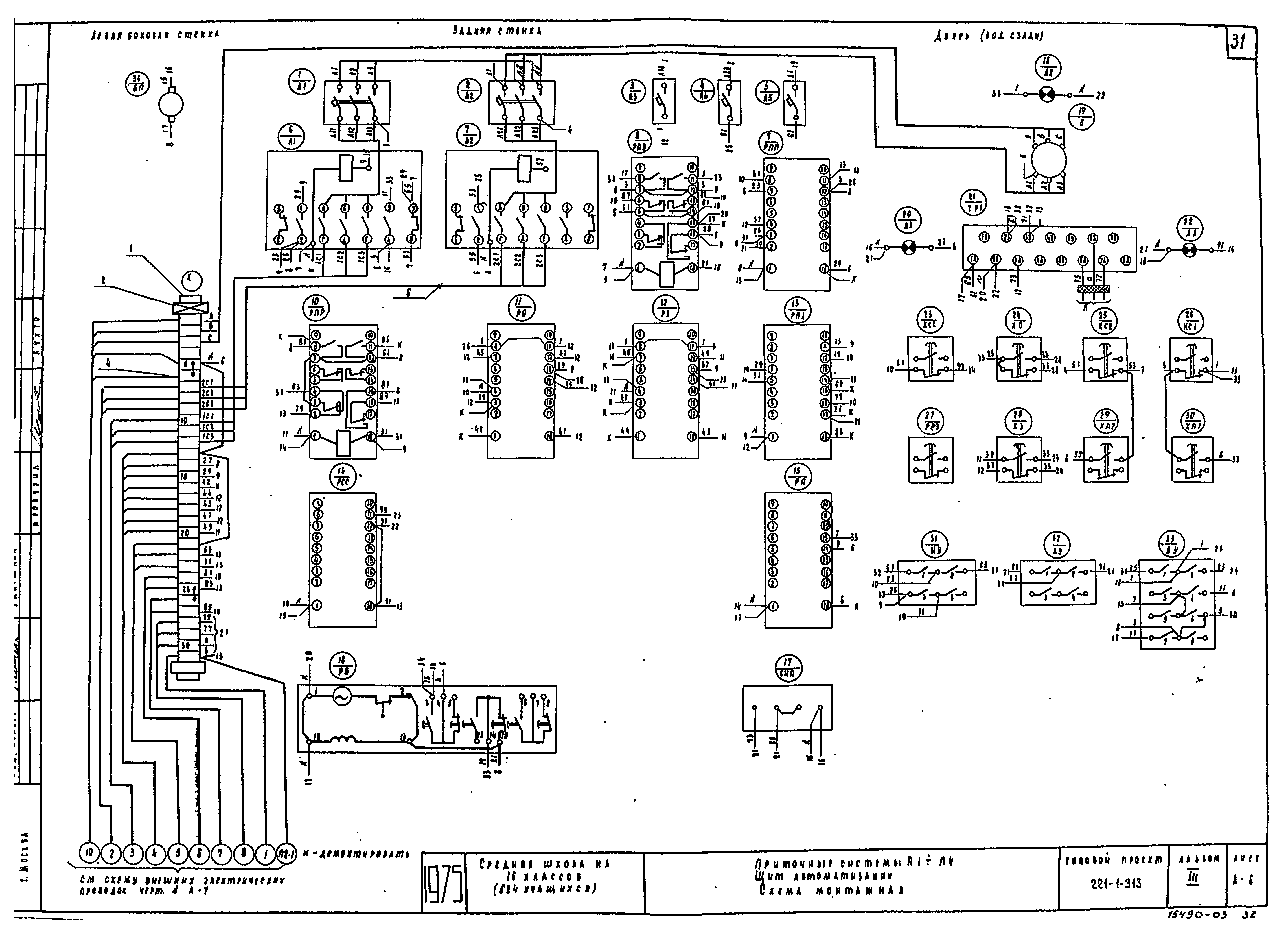
| Оглавление: | Содержание альбома Электрооборудование Пояснительная записка Спецификация и условные обозначения Однолинейная расчетная схема Размещение вводно-распределительного устройства. Опросный лист Электроосвещение и силовое электрооборудование техподполья блоков А и Б. Магистральные электросети Электроосвещение и силовое электрооборудование техподполья блоков В, Г, Д. Магистральные электросети Электроосвещение блока "А" (вариант с люминесцентными лампами) Электроосвещение блока "А" (вариант с лампами накаливания) Электроосвещение блока "Б" (вариант с люминесцентными лампами) Электроосвещение блока "Б" (вариант с лампами накаливания) Электроосвещение блоков "В", "Г", "Д" (вариант с люминесцентными лампами) Электроосвещение блоков "В", "Г", "Д" (вариант с лампами накаливания) Силовое электрооборудование блоков "А" и "Б" Силовое электрооборудование блоков "В". Расчетная схема силовой электросети Силовое электрооборудование пищеблока. Расчетная схема силовой сети План кровли (силовое электрооборудование) Слаботочные устройства Пояснительная записка, спецификация Скелетные схемы, условные обозначения Слаботочные устройства. План кровли. План техподполья Слаботочные устройства. Блоки "А" и "Б". Планы 1 этажа. Схемы коммутатора пожарной сигнализации и электрочасовой установки Слаботочные устройства. Блоки "А", "Б", "Д". Планы 2 этажа Слаботочные устройства. Блоки "А" и "Б". Планы 3 этажа. План расположения оборудования радиоузла. Схема радиотрансляционного узла Слаботочные устройства. Блоки "В", "Г", "Д" Автоматизация приточной вентиляции Приточные системы П1 - П4. Пояснительная записка. Схема функциональная Приточные системы П1 - П4. Управление. Схема электрическая принципиальная Приточные системы П1 - П4. Регулирование. Схема электрическая принципиальная Приточные системы П1 - П4. Щит автоматизации. Общий вид Приточные системы П1 - П4. Щит автоматизации. Схема монтажная Приточные системы П1 - П4. Схема внешних электрических проводок. План расположения средств автоматизации и электрических и трубных проводок |
| Разработан: | КБ по железобетону Госстроя РСФСР |
| Утверждён: | 18.04.1975 Госстрой РСФСР (Russian Federation Gosstroy 19) |































