Скачать Типовой проект 222-1-474.86 Альбом II. Санитарно-технические чертежиДата актуализации: 01.01.2021
|
| Обозначение: | Типовой проект 222-1-474.86 |
| Обозначение англ: | 222-1-474.86 |
| Статус: | не определен законодательством |
| Название рус.: | Альбом II. Санитарно-технические чертежи |
| Дата добавления в базу: | 01.09.2013 |
| Дата актуализации: | 01.01.2021 |
| Дата введения: | 10.04.1986 |
| Дата окончания срока действия: | 30.06.2003 |
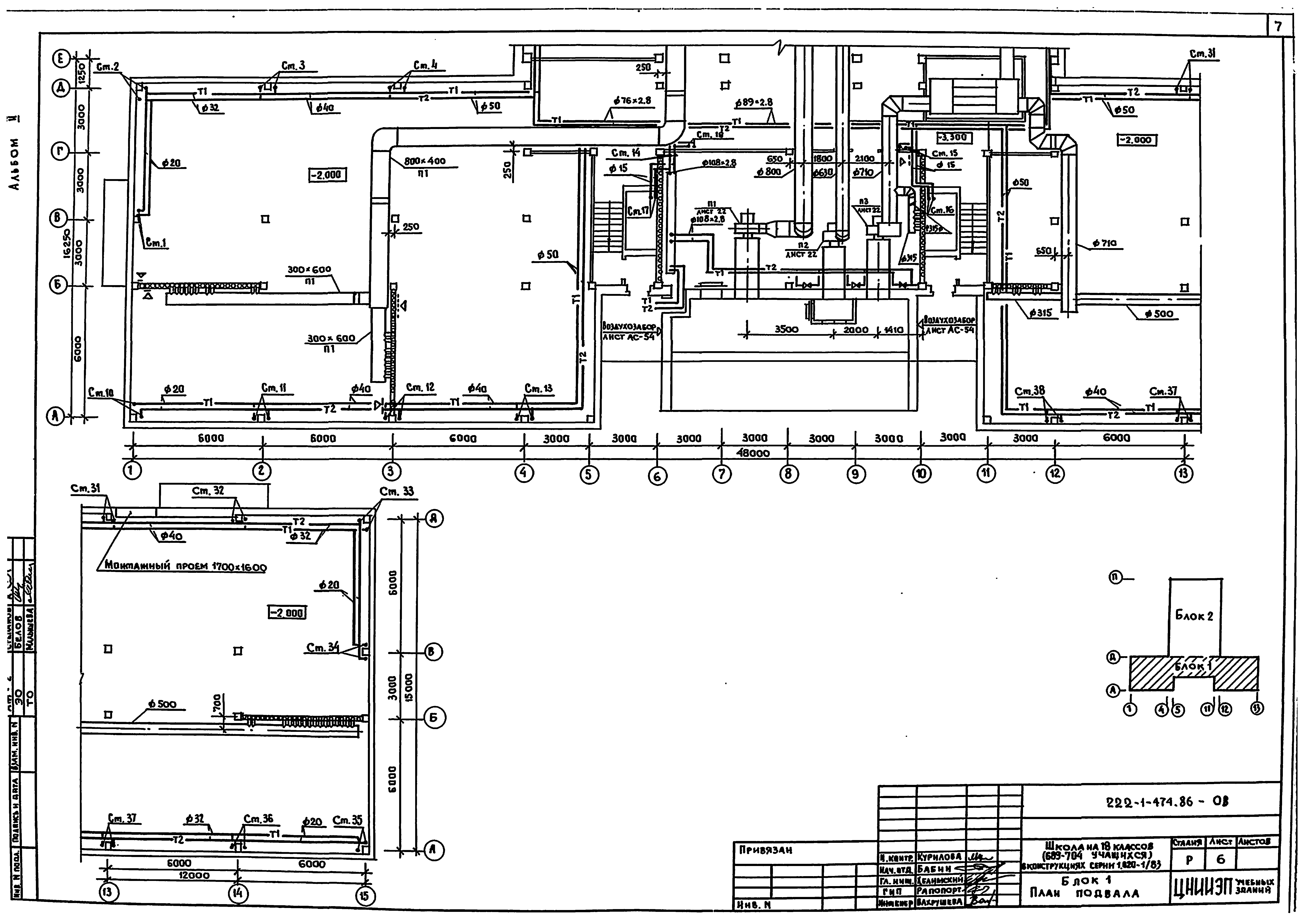
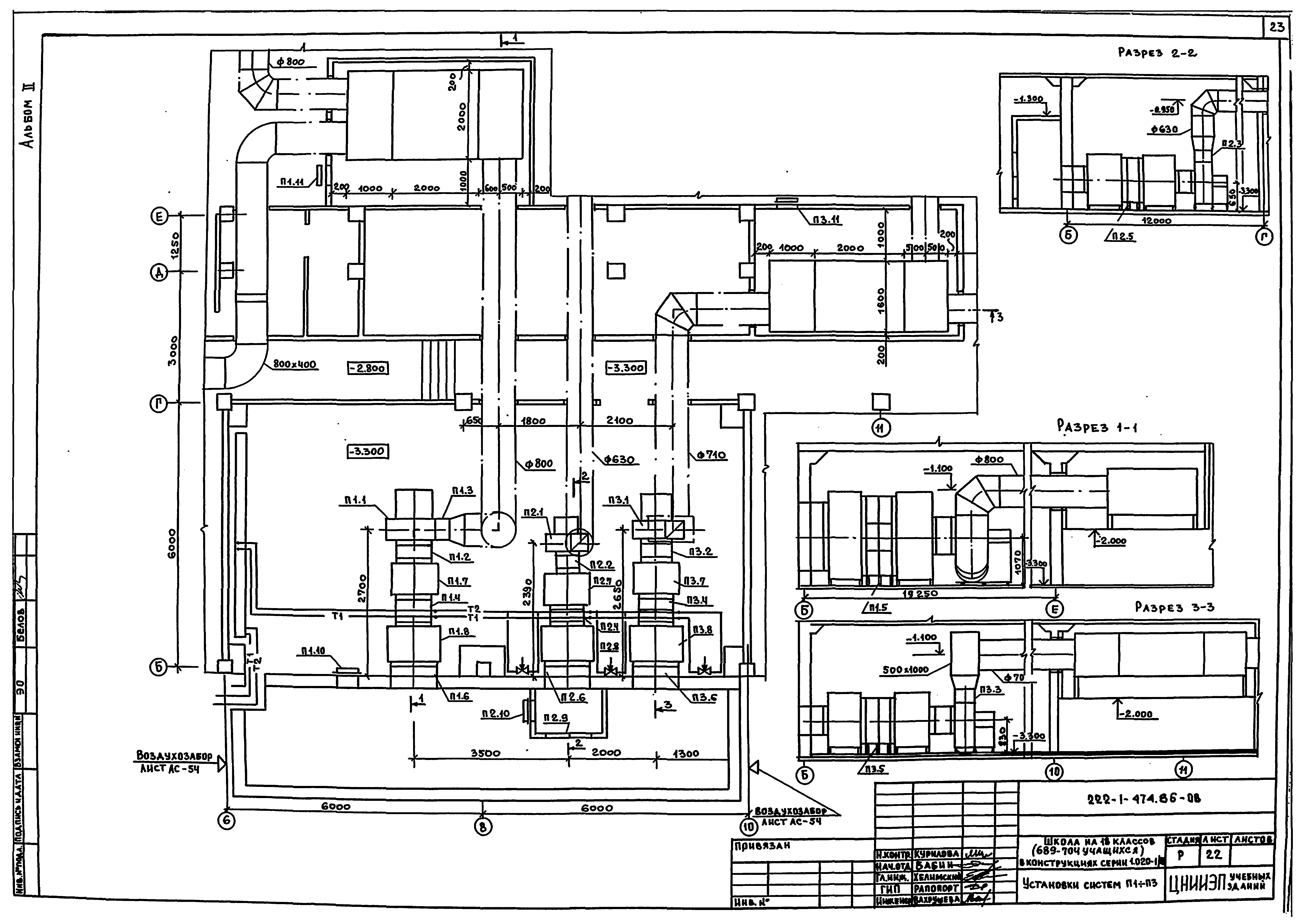
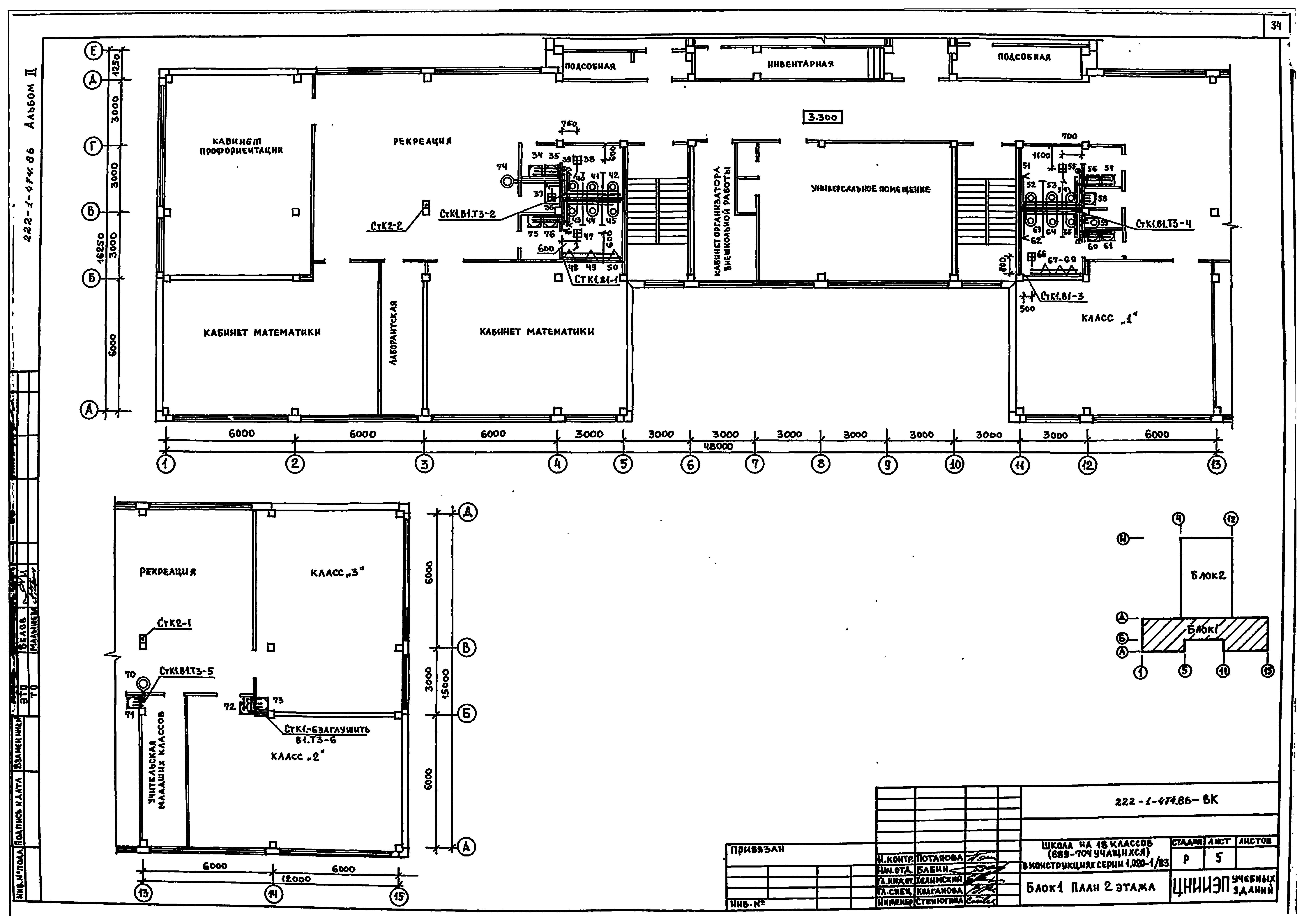
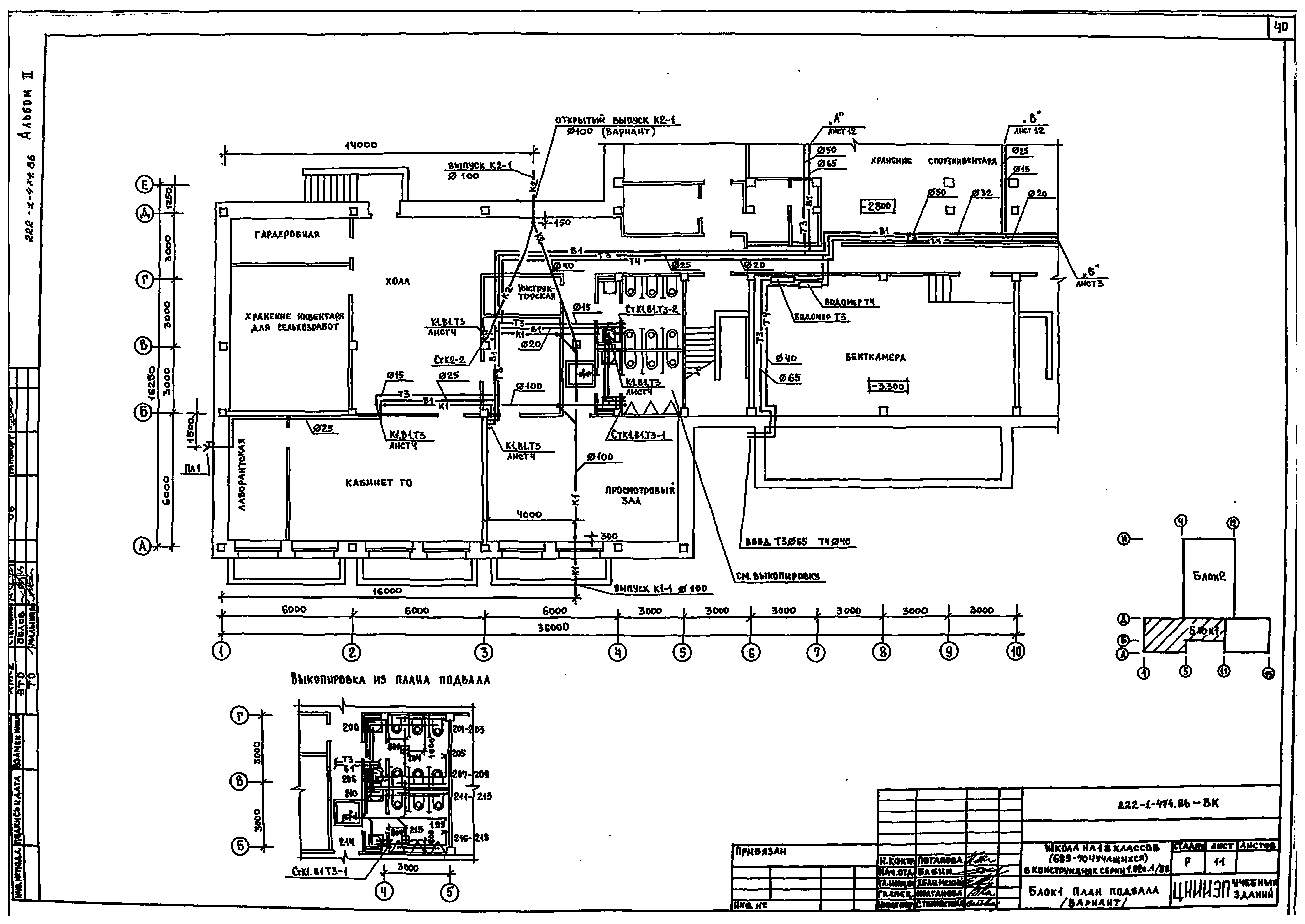
| Оглавление: | Чертежи основного комплекта марки ОВ Общие данные Блок 1. План подвала Блок 2. План подвала Блок 1; 2. План подвала (вариант с хозяйственно-бытовыми помещениями в подвале) Блок 1. План 1 этажа Блок 2. План 1 этажа Блок 1. План 2 этажа Блок 2. План 2 этажа Блок 1. План 3 этажа Блок 2. План 3 этажа Схема системы отопления стояки 1 - 18 Схема системы отопления стояки 19 - 38 Схема системы теплоснабжения установок П1, П2, П3. Таблица местных отводов от технологического оборудования Схемы систем П1, П2 Схемы систем П3, В1, В2 Схемы систем В3 - В10*, ВЕ4 - ВЕ6 Схема систем ВЕ1 - ВЕ3; ВЕ7 - ВЕ14 Установки систем П1 - П3 Спецификация установок систем П1 - П3 Установка систем В1, В10* Чертежи основного комплекта марки ОВН Секция приемная установки системы П1 Секция соединительная установки системы П1 Секция приемная установок систем П2, П3 Секция соединительная установки системы П2 Секция соединительная установки системы П3 Капелеотделитель Коробка переходная глушителя шума системы П1 Коробка переходная глушителя шума системы П2 Конструкция тепловой изоляции Чертежи основного комплекта марки ВК Общие данные Блок 1. План техподполья в осях 1 - 10 Блок 1. План техподполья в осях 10 - 15 Блок 1. План 1 этажа Блок 1. План 2 этажа Блок 1. План 3 этажа Блок 2. План техподполья Блок 2. План 1 этажа Блок 2. План 2 этажа Блок 2. План 3 этажа Блок 1. План подвала (вариант) Блок 2. План подвала (вариант) Схемы В1, Т3, Т4 Схемы К1, К3 Схемы К1, К2. Вариант Чертежи основного комплекта марки ВКН Изоляция трубопроводов |
| Разработан: | ЦНИИЭП учебных зданий |
| Утверждён: | 20.05.1983 Госгражданстрой (Gosgrazhdanstroy 159) |















































