Скачать Типовой проект 221-1-335 Альбом IX. Двойное использование 1 этажаДата актуализации: 01.01.2021
|
| Обозначение: | Типовой проект 221-1-335 |
| Обозначение англ: | 221-1-335 |
| Статус: | действует |
| Название рус.: | Альбом IX. Двойное использование 1 этажа |
| Дата добавления в базу: | 01.09.2013 |
| Дата актуализации: | 01.01.2021 |
| Дата введения: | 13.04.1979 |
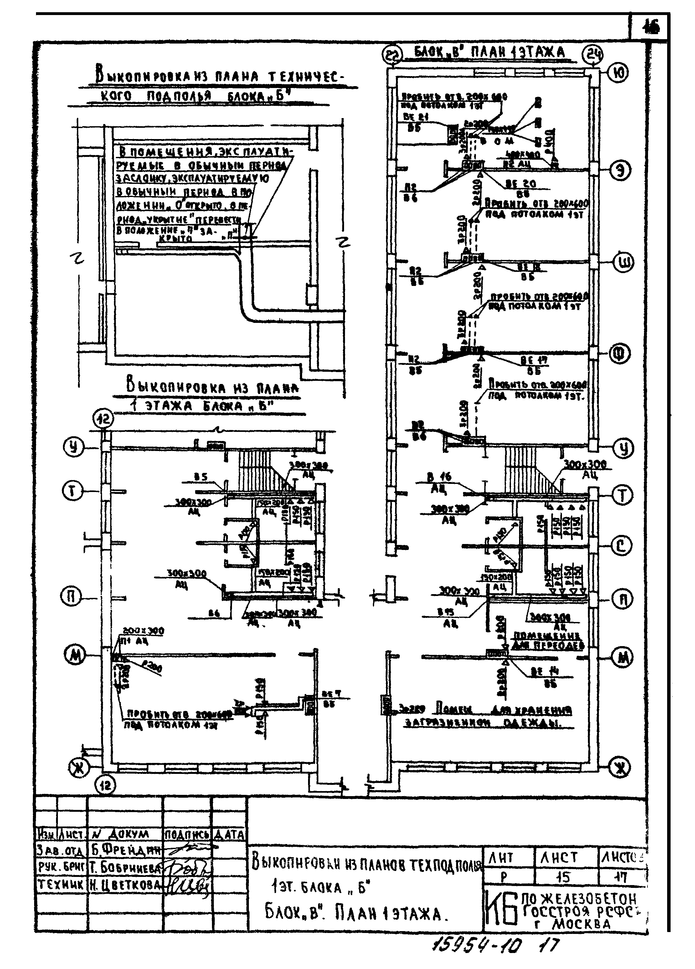
| Оглавление: | Содержание альбома Пояснительная записка Технико-экономические показатели Фрагмент плана 1-го этажа Вариант двойного использования помещений 1-го этажа. План Конструкция защиты Конструкция защиты (вариант) Экраны входов. Деталь уплотнения дверного проема Конструкция экрана входов Деталь защитного козырька. Узел 1 Таблица расходов материалов Пояснительная записка. Санитарно-техническая часть Блок "А". План 1 этажа. Выкопировки из схем приточной вентиляции обычного периода для двойного использования Выкопировка из планов техподполья и 3 этажа блока "Б". Блок "В". План 1 этажа Выкопировка из плана технического подполья блока "В". Выкопировки из схем приточной вентиляции обычного периода блоков "Б" и "В" для периода "укрытие" Таблица стоимости работ |
| Разработан: | КБ по железобетону Госстроя РСФСР |
| Утверждён: | 29.09.1977 Госстрой РСФСР (Russian Federation Gosstroy 70, 72) |



















