Скачать Типовой проект 905-40 Альбом IV. Задание заводу-изготовителю на щиты автоматикиДата актуализации: 01.01.2021
|
| Обозначение: | Типовой проект 905-40 |
| Обозначение англ: | 905-40 |
| Статус: | действует |
| Название рус.: | Альбом IV. Задание заводу-изготовителю на щиты автоматики |
| Дата добавления в базу: | 01.09.2013 |
| Дата актуализации: | 01.01.2021 |
| Дата введения: | 30.11.1975 |
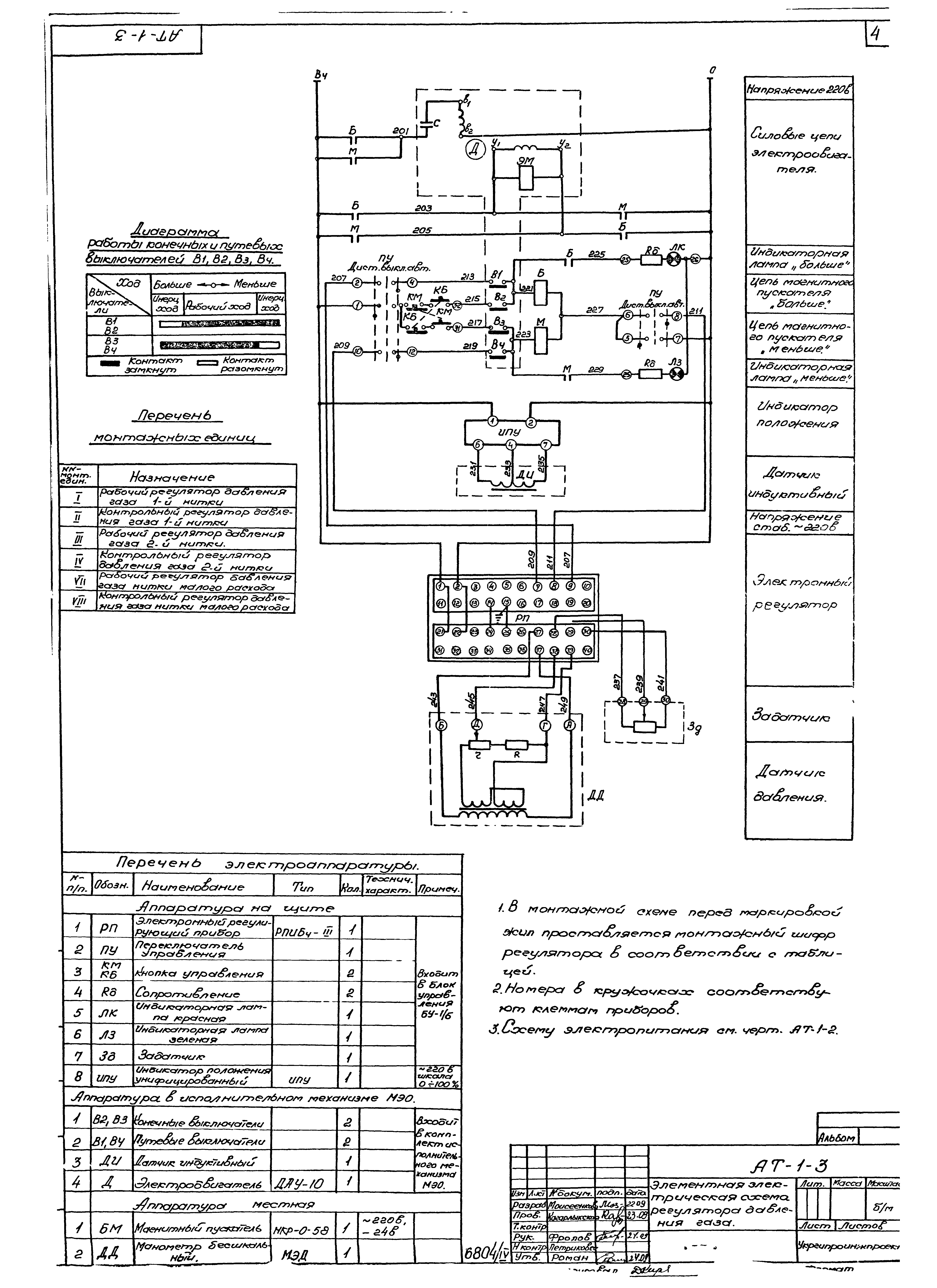
| Оглавление: | Содержание альбома. Спецификации щитов и электроаппаратуры Элементная электрическая схема питания щита управления ГРП Элементная электрическая схема регулятора давления газа Элементная электрическая схема управления электроприводом задвижки Щит управления ГРП. Общий вид Щит управления ГРП. Мнемосхема Щит управления ГРП. Монтажно-коммутационная схема Щит управления задвижками. Общий вид Щит управления задвижками. Монтажно-коммутационная схема |
| Разработан: | Укргипроинжпроект МКХ УССР |
| Утверждён: | 28.11.1975 Укргипроинжпроект (168) |












