Скачать Типовой проект 901-3-24 Альбом II. Здание очистной станции. Технологическая и санитарно-техническая частиДата актуализации: 01.01.2021
|
| Обозначение: | Типовой проект 901-3-24 |
| Обозначение англ: | 901-3-24 |
| Статус: | не действует |
| Название рус.: | Альбом II. Здание очистной станции. Технологическая и санитарно-техническая части |
| Дата добавления в базу: | 01.09.2013 |
| Дата актуализации: | 01.01.2021 |
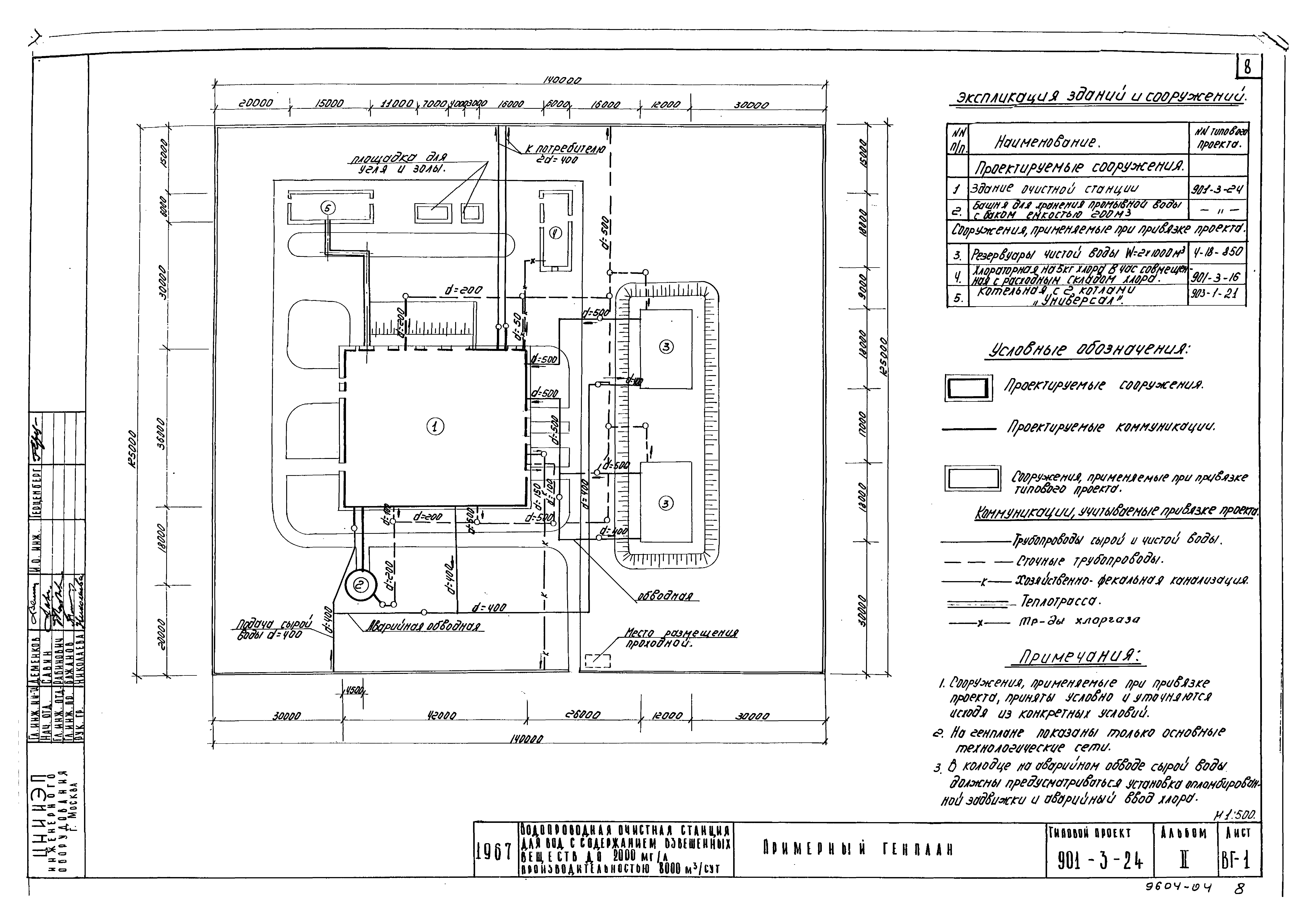
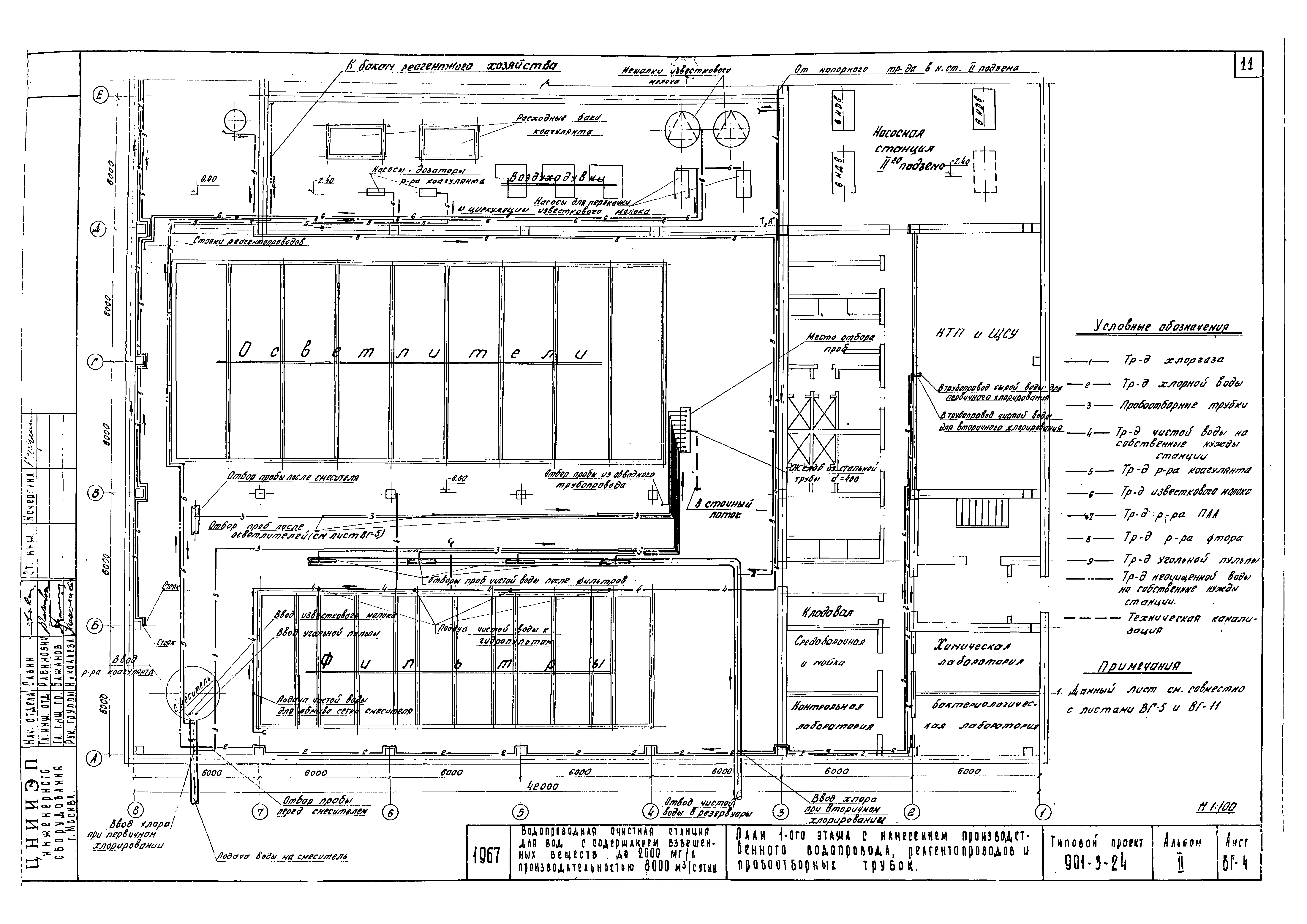
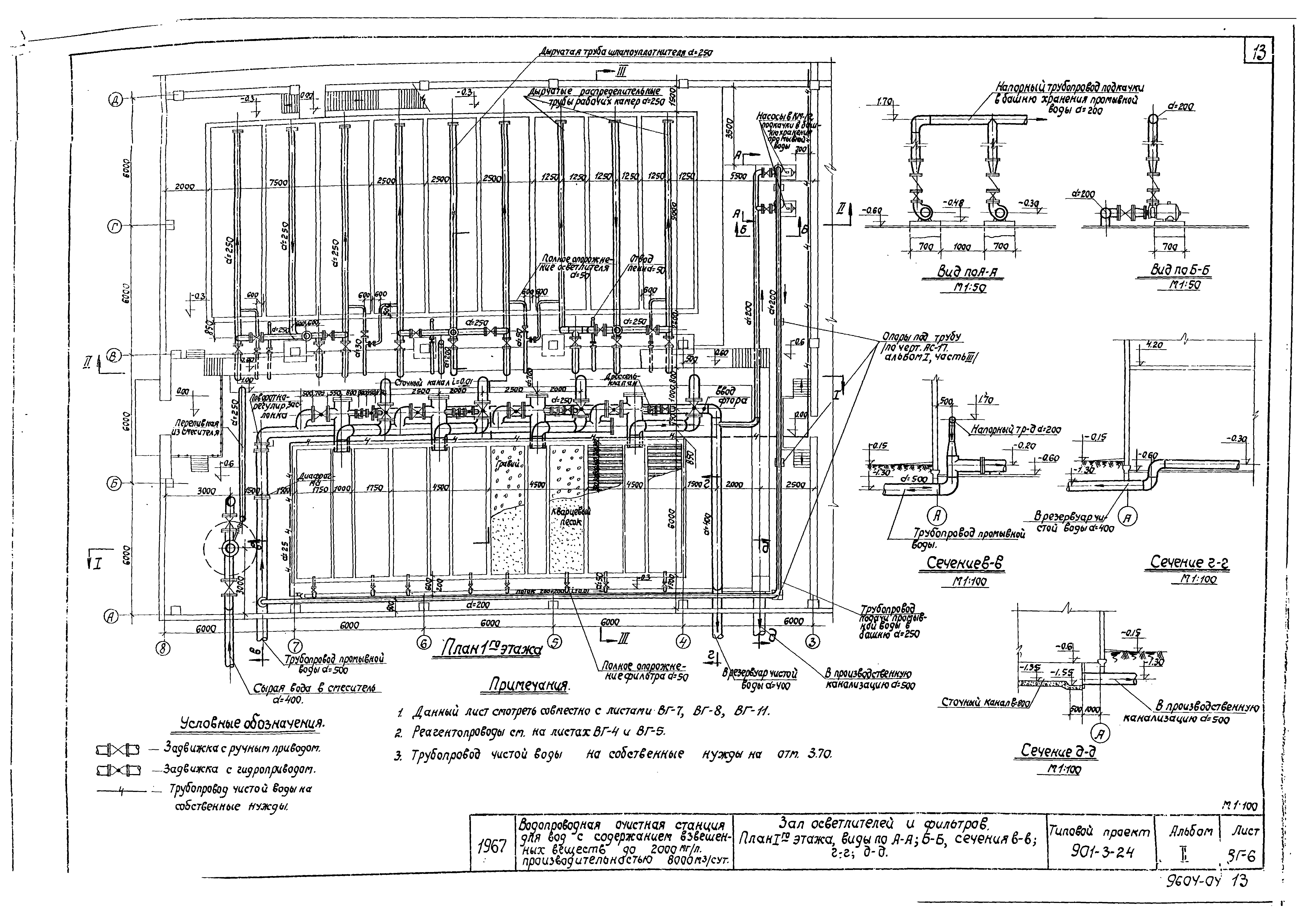
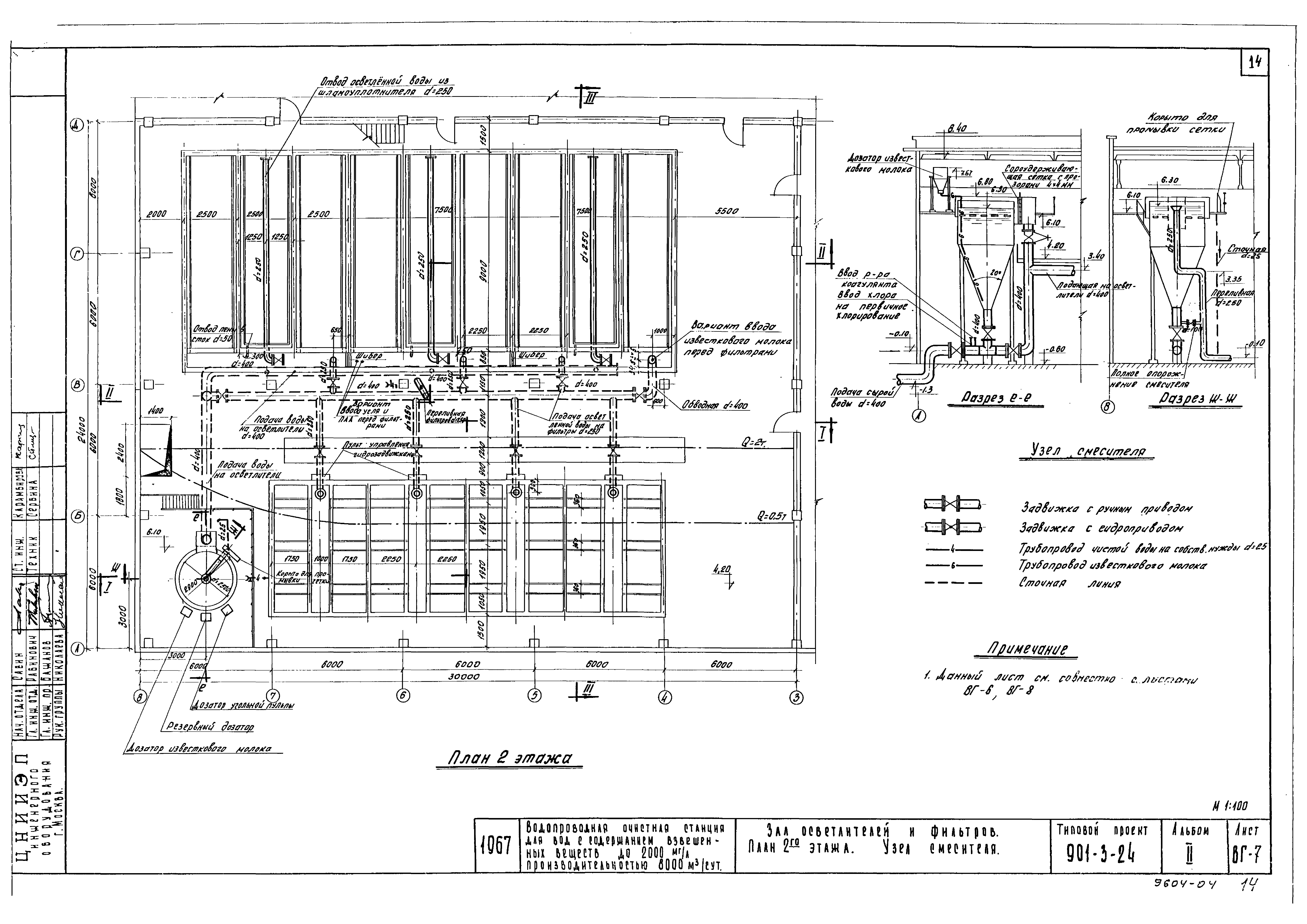
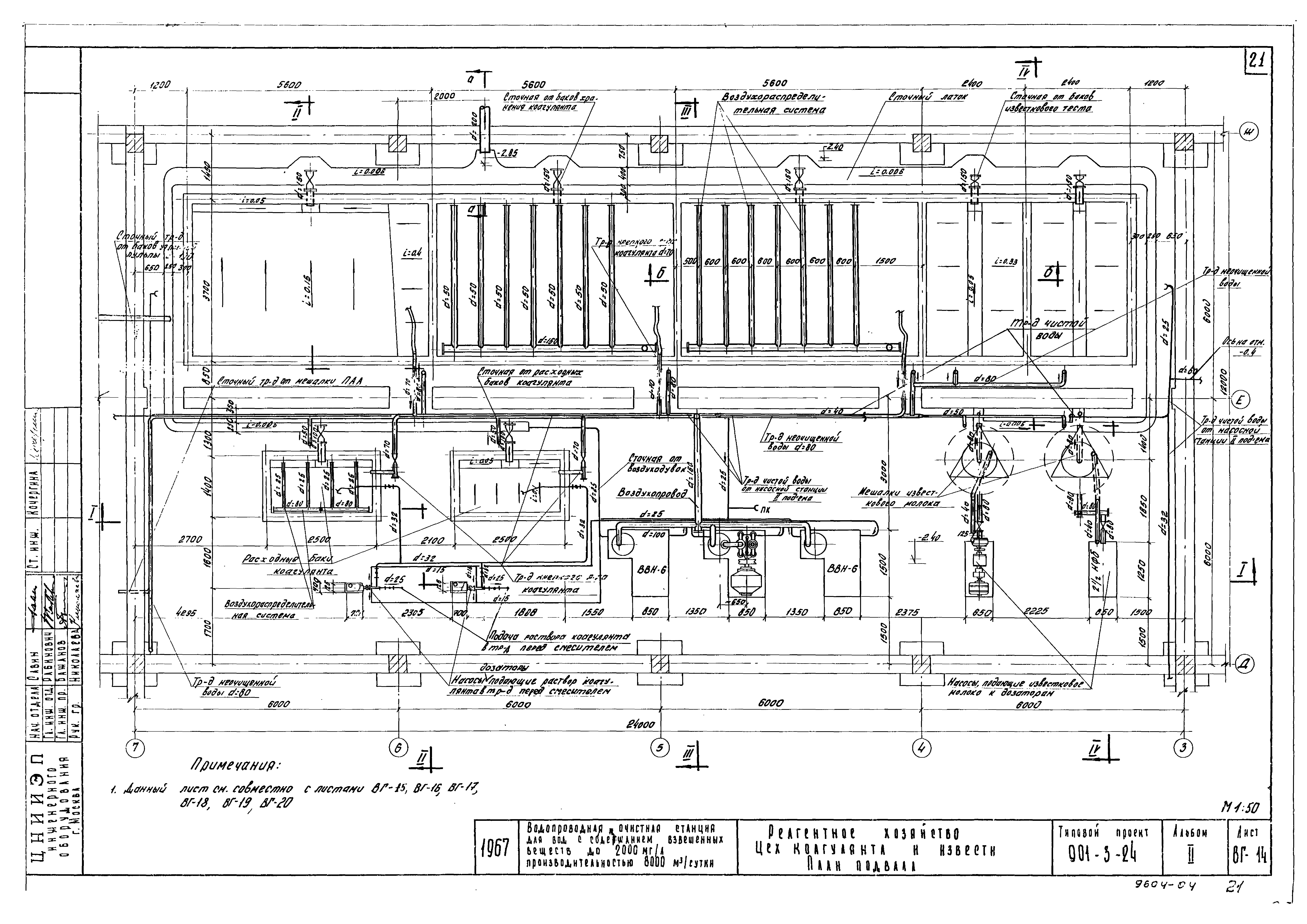
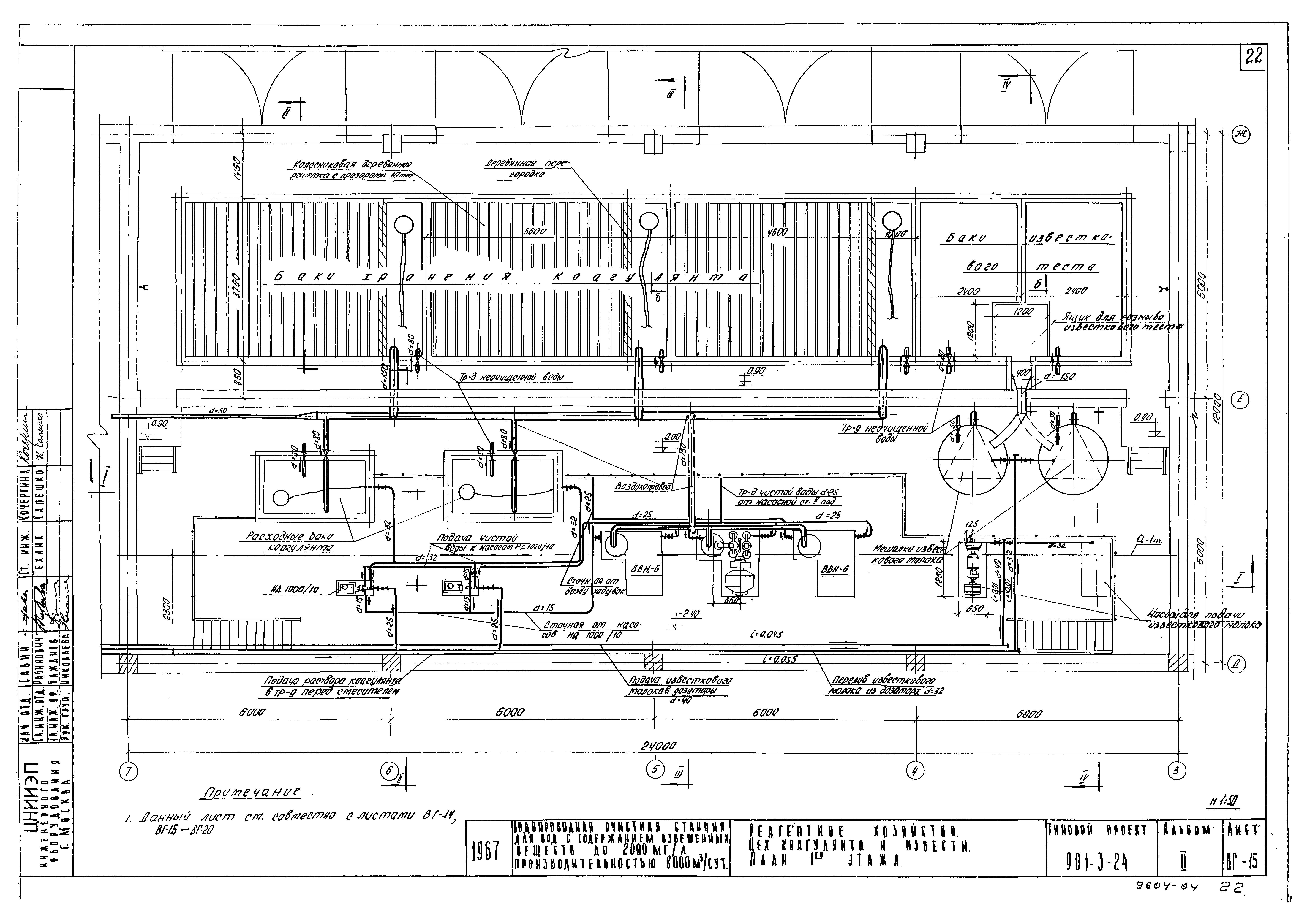
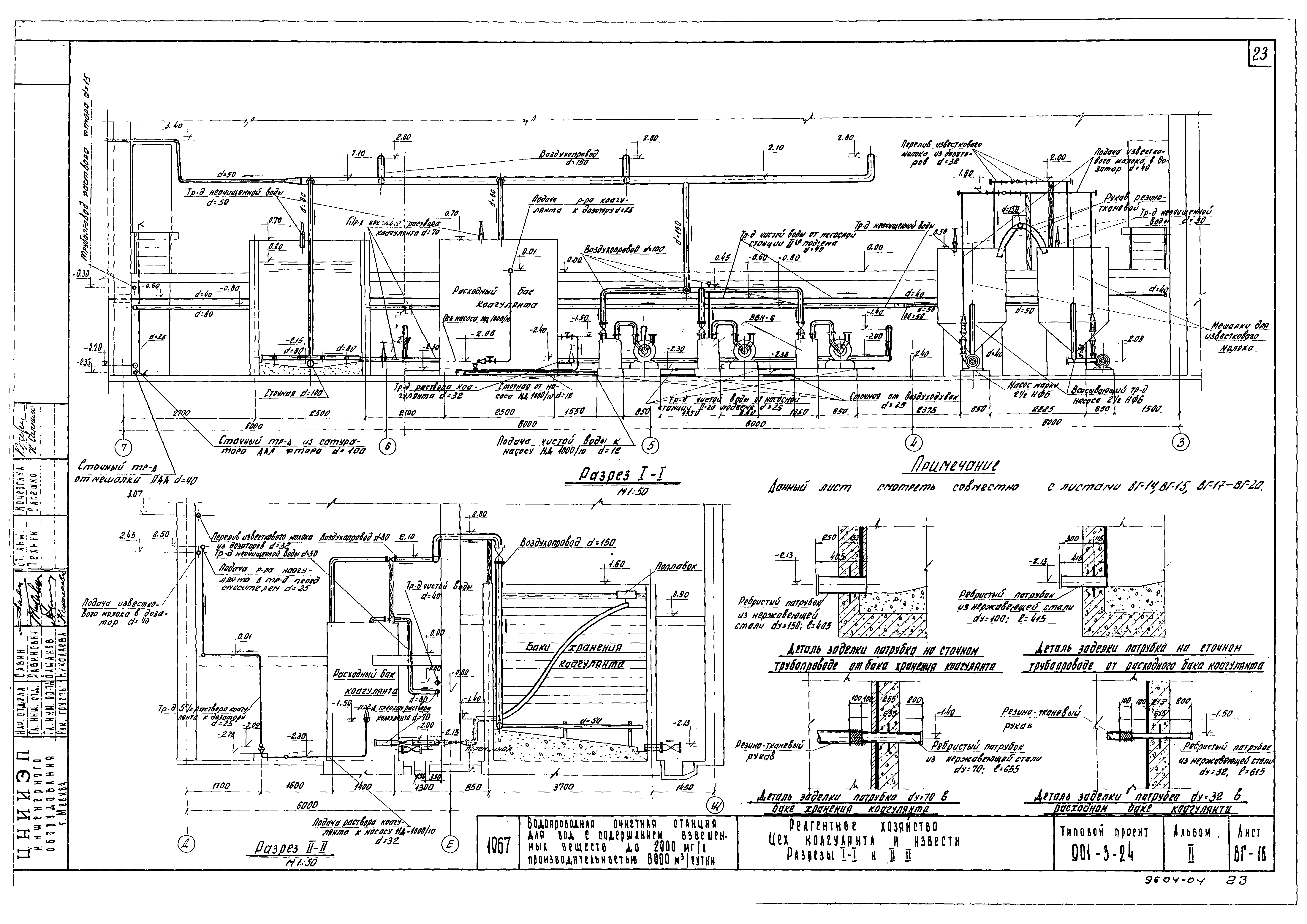
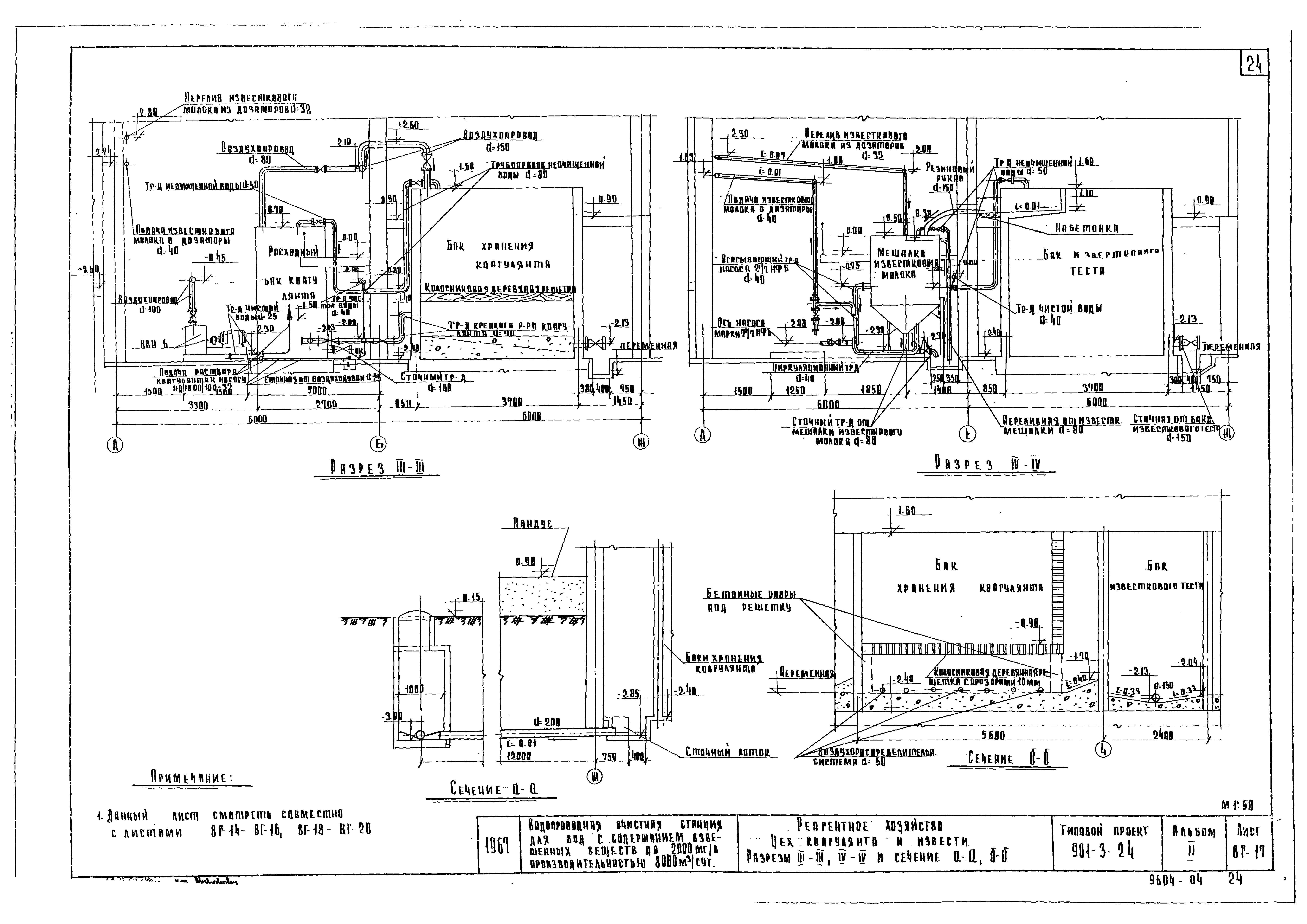
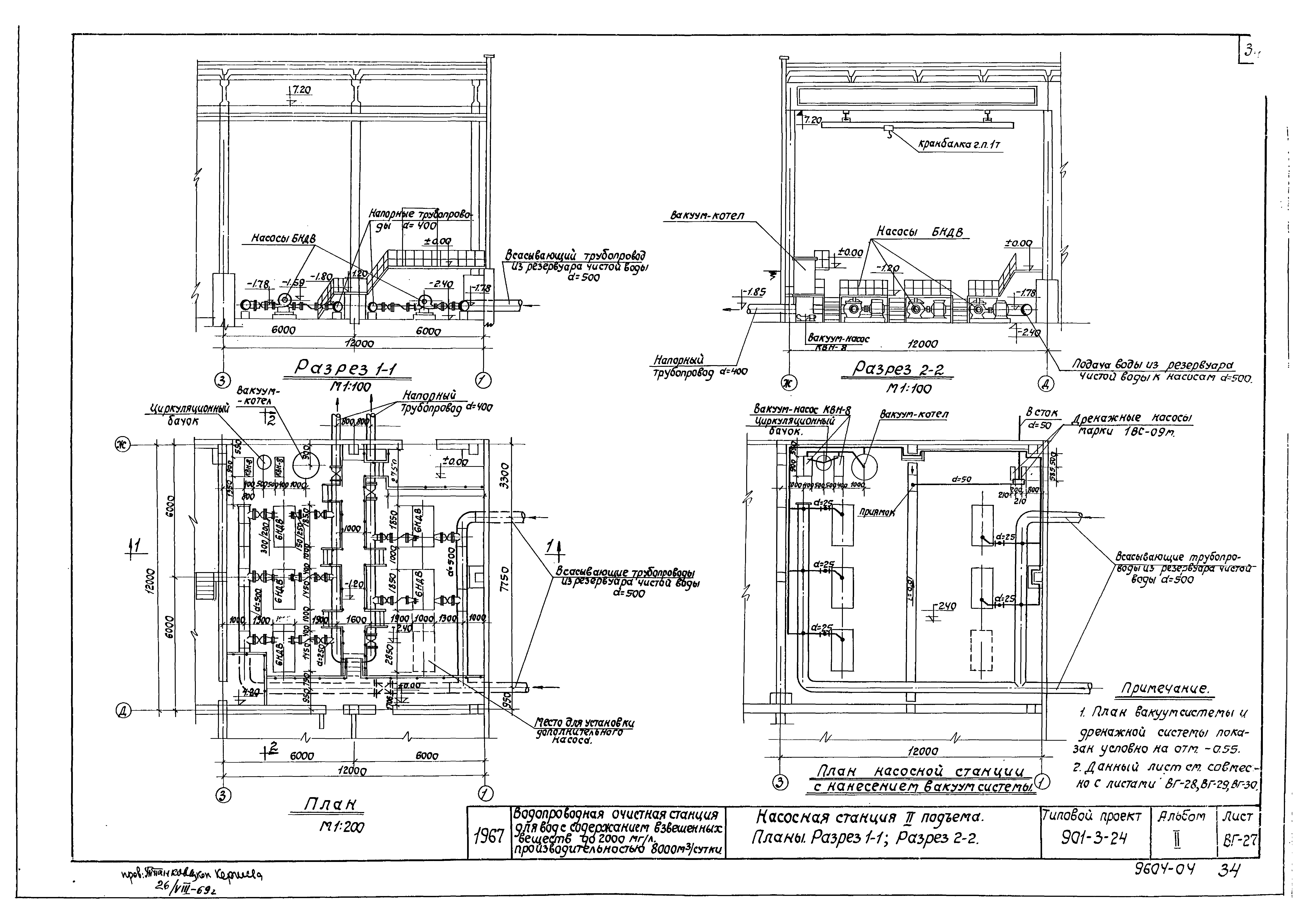
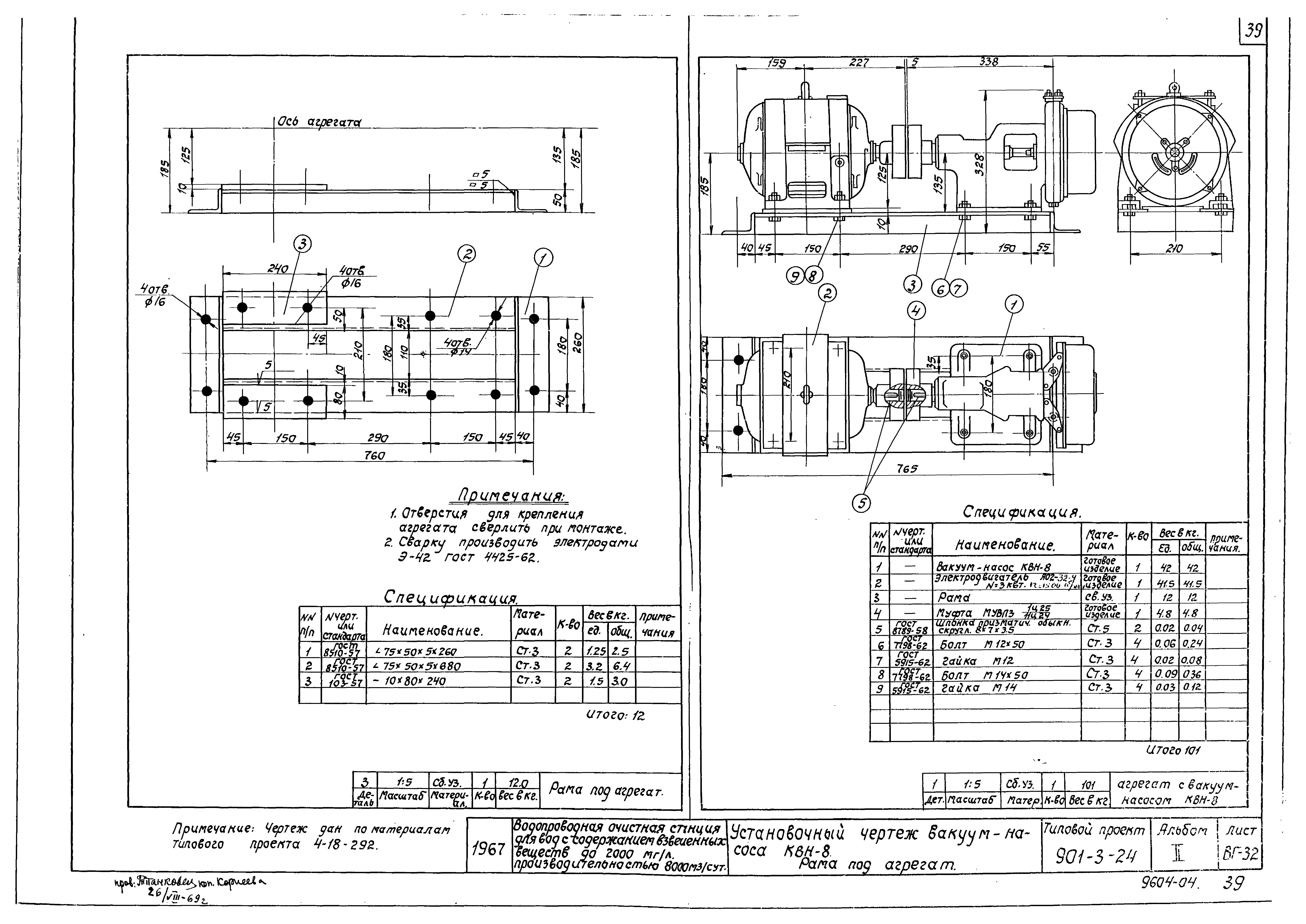
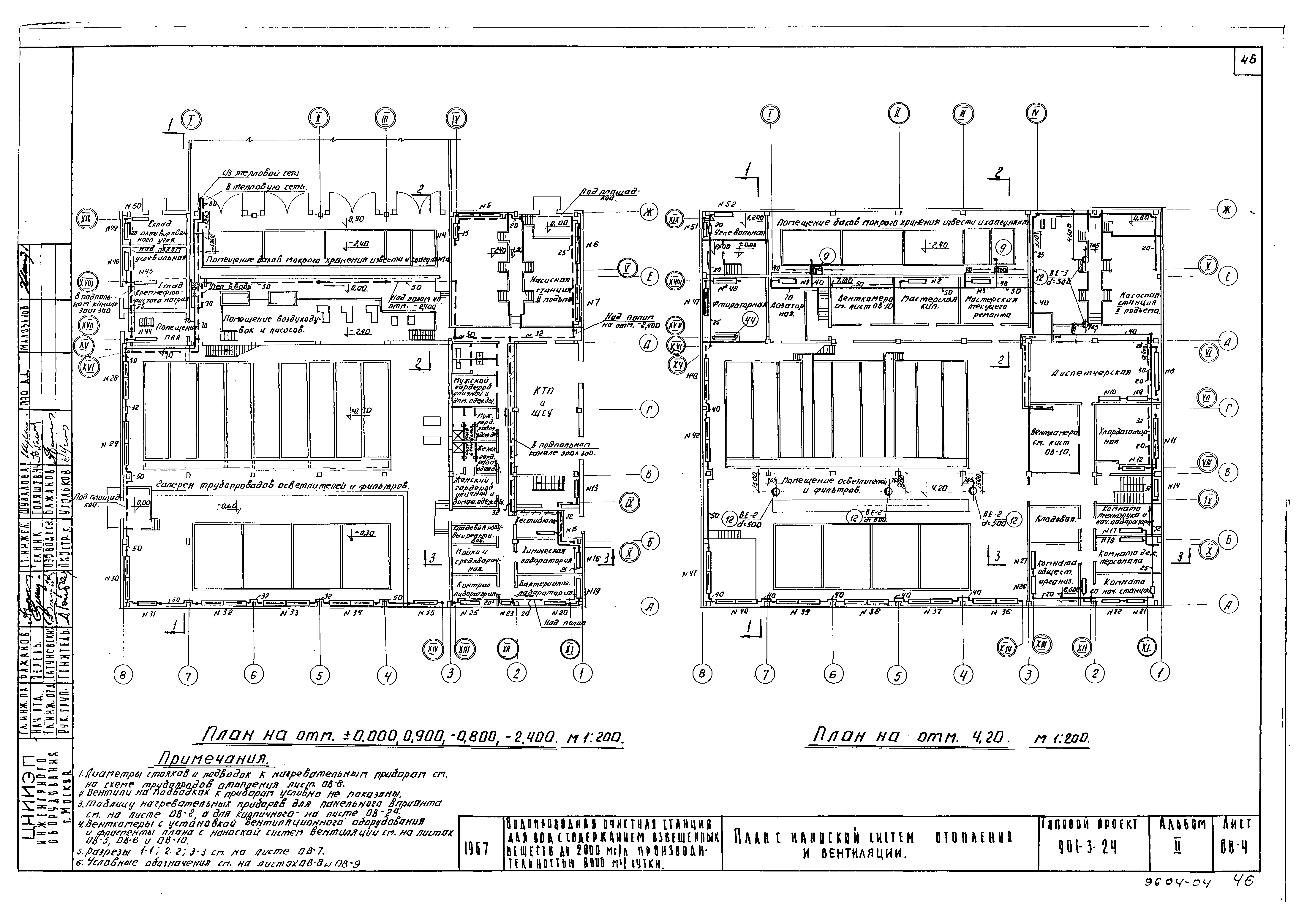
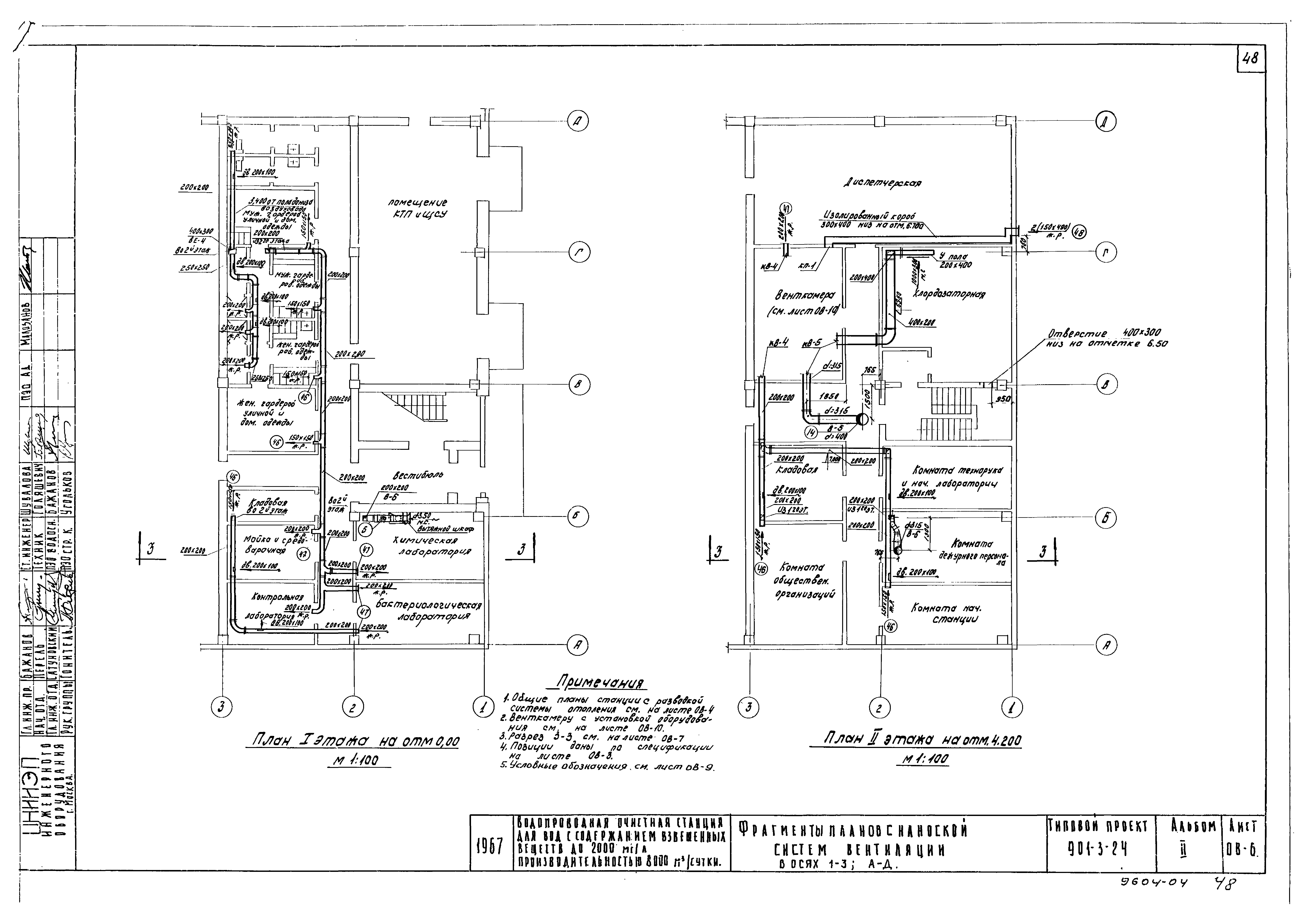
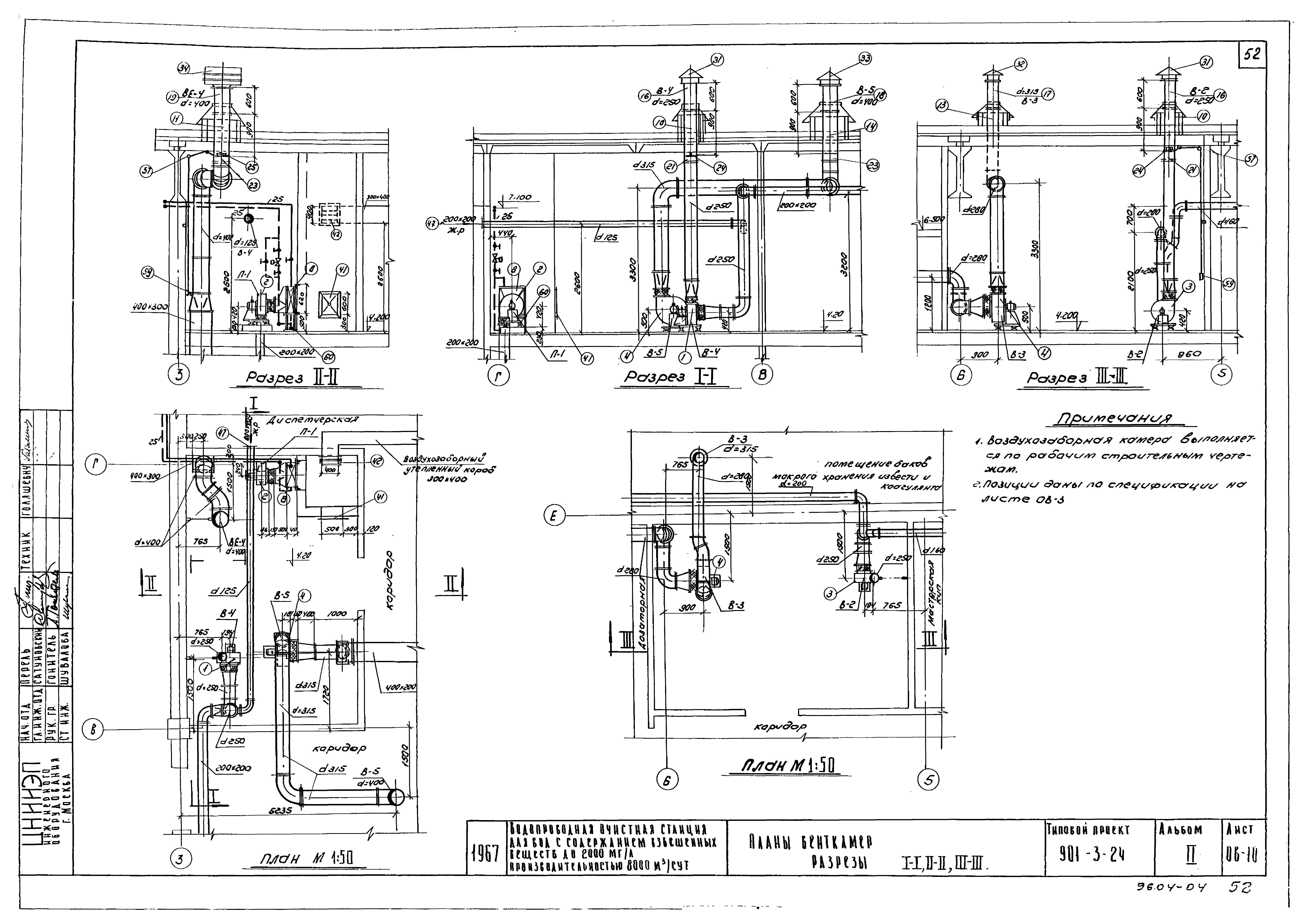
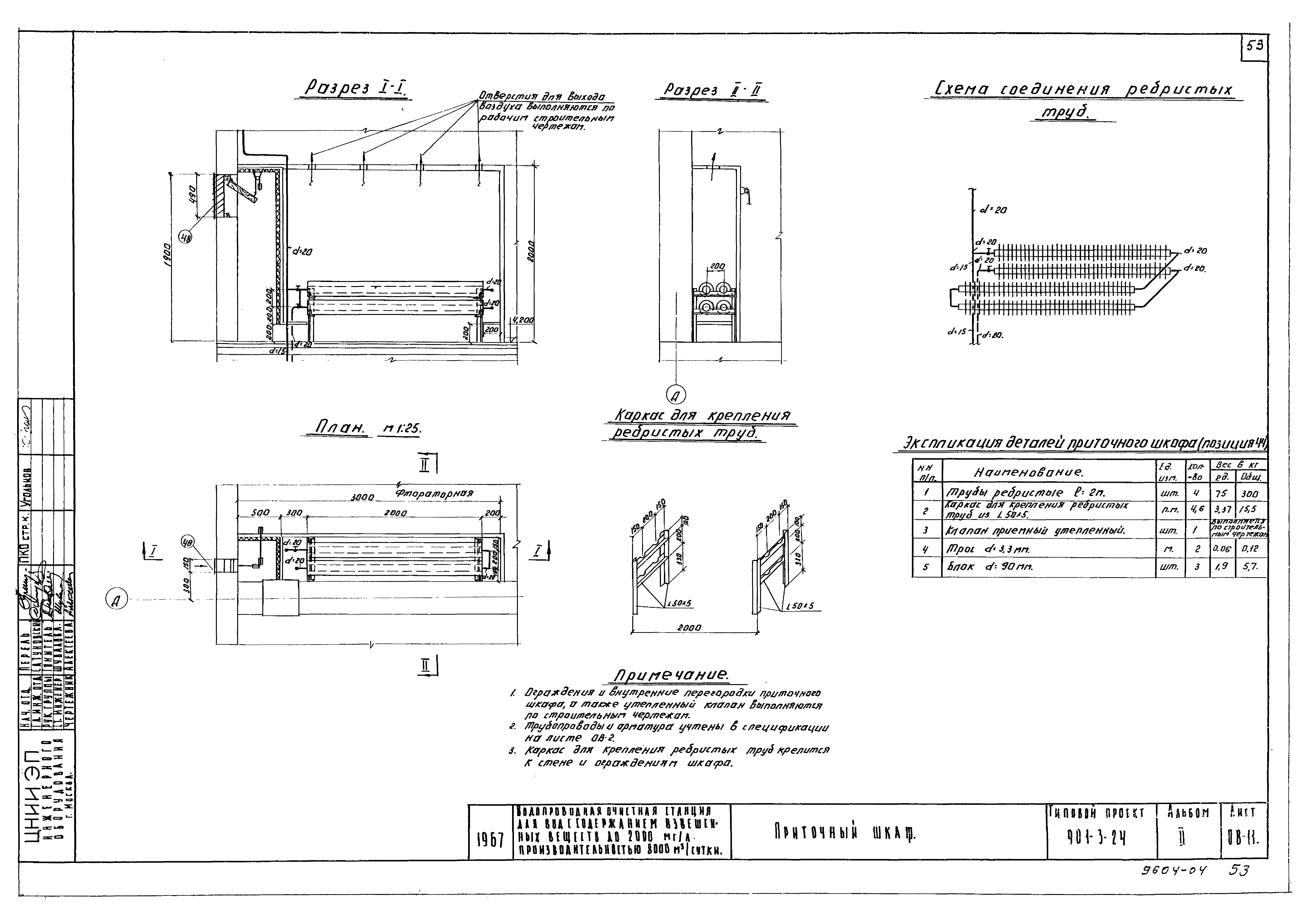
| Оглавление: | Перечень чертежей Технологическая часть Пояснительная записка Примерный генплан Вертикальная схема движения воды по сооружениям Общий вид станции. Планы 1 и 2 этажей. Разрезы 1-1 и 2-2 План 1 этажа с нанесением производственного водопровода, реагентопроводов и пробоотборных трубок План 2 этажа с нанесением производственного водопровода, реагентопроводов и пробоотборных трубок Зал осветлителей и фильтров. План 1 этажа. Виды по а-а, б-б. Сечения в-в, г-г, д-д Зал осветлителей и фильтров. План 2 этажа. Узел смесителя Зал осветлителей и фильтров. Разрез I-I, II-II, III-III. Деталь загрузки фильтра Зал осветлителей и фильтров. Детали перфорированных труб осветлителей и фильтров Зал осветлителей и фильтров. Узел управления гидрозадвижками фильтра. Спецификация Зал осветлителей и фильтров. Аксонометрические схемы трубопроводов Зал осветлителей и фильтров. Спецификации труб, фасонных частей, арматуры, оборудования. Загрузка фильтров Зал осветлителей и фильтров. Вариант дренажа фильтра со щелевыми колпачками. Общий вид. Детали. Спецификация Реагентное хозяйство. Цехи коагулянта и извести. План подвала Реагентное хозяйство. Цехи коагулянта и извести. План 1 этажа Реагентное хозяйство. Цехи коагулянта и извести. Разрезы I-I, II-II Реагентное хозяйство. Цехи коагулянта и извести. Разрезы III-III, IV-IV и сечения а-а, б-б Реагентное хозяйство. Цехи коагулянта и извести. Аксонометрическая схема трубопроводов подачи раствора коагулянта и известкового молока Реагентное хозяйство. Цехи коагулянта и извести. Аксонометрическая схема воздухопроводов, трубопроводов чистой воды, неочищенной воды, технической канализации Реагентное хозяйство. Спецификация трубопроводов, фасонных частей и оборудование цеха коагулянта и извести Реагентное хозяйство. Цеха полиакриламида, фтора и угля. Планы на отм. 0.00, 4.20, 6.50 Реагентное хозяйство. Цеха полиакриламида, фтора и угля. Разрезы 1-1, 2-2, 3-3, 4-4 Реагентное хозяйство. Аксонометрические схемы трубопроводов раствора коагулянта, известкового молока, растворов ПАА, фтора и угольной пульпы до места ввода Реагентное хозяйство. Цеха ПАА, фтора и угля. Аксонометрические схемы воздухопроводов, трубопроводов чистой и неочищенной воды и сточных трубопроводов Реагентное хозяйство. Цеха полиакриламида, фтора и угля. Спецификация Хлородозаторная. План. Схема. Спецификация Насосная станция II подъема. Планы. Разрез 1-1. Разрез 2-2 Вакуумная установка с вакуум-насосами КВН-8. План. Вид по стрелкам "А" и "Б". Спецификация Насосная станция II подъема. Монтажные схемы трубопроводов. Аксонометрическая схема вакуум-системы и спецификация Насосная станция II подъема. Спецификация труб, оборудования, арматуры Установочный чертеж насоса 6НДв. Рама под агрегат Установочный чертеж вакуум-насоса КВН-8. Рама под агрегат План лаборатории с размещением оборудования и мебели Лаборатории. Спецификация оборудования Санитарно-техническая часть Общие пояснения к проекту. Таблица кратности вентиляционных воздухообменов Таблица нагревательных приборов. Спецификация материалов и объем работ по устройству системы отопления (при панельном варианте) Таблица нагревательных приборов. Спецификация материалов и объем работ по устройству системы отопления (при кирпичном варианте) Спецификация оборудования и деталей вентиляционных систем План с наноской системы отопления и вентиляции Фрагменты планов с наноской систем вентиляции в осях 3 -8, Д - Ж Фрагменты планов с наноской систем вентиляции в осях 1 - 3, А - Д Разрезы 1-1, 2-2, 3-3 Схема трубопроводов отопления Схемы вентиляционных систем Планы венткамер. Разрезы I-I, II-II, III-III Приточный шкаф Пояснительная записка, условные обозначения, спецификация Планы первого этажа и кровли Схема хозяйственно-питьевого водопровода, разрезы по хозяйственно-фекальной канализации и водостокам |
| Разработан: | ЦНИИЭП инженерного оборудования Госгражданстроя |
| Утверждён: | 20.12.1967 ЦНИИЭП инженерного оборудования (TsNIIEP of Building Service Equipment 121) |























































