Скачать Типовой проект 704-1-27 Альбом III. Оборудование резервуара для темных нефтепродуктовДата актуализации: 01.01.2021
|
| Обозначение: | Типовой проект 704-1-27 |
| Обозначение англ: | 704-1-27 |
| Статус: | действует |
| Название рус.: | Альбом III. Оборудование резервуара для темных нефтепродуктов |
| Дата добавления в базу: | 01.09.2013 |
| Дата актуализации: | 01.01.2021 |
| Дата введения: | 26.12.1966 |
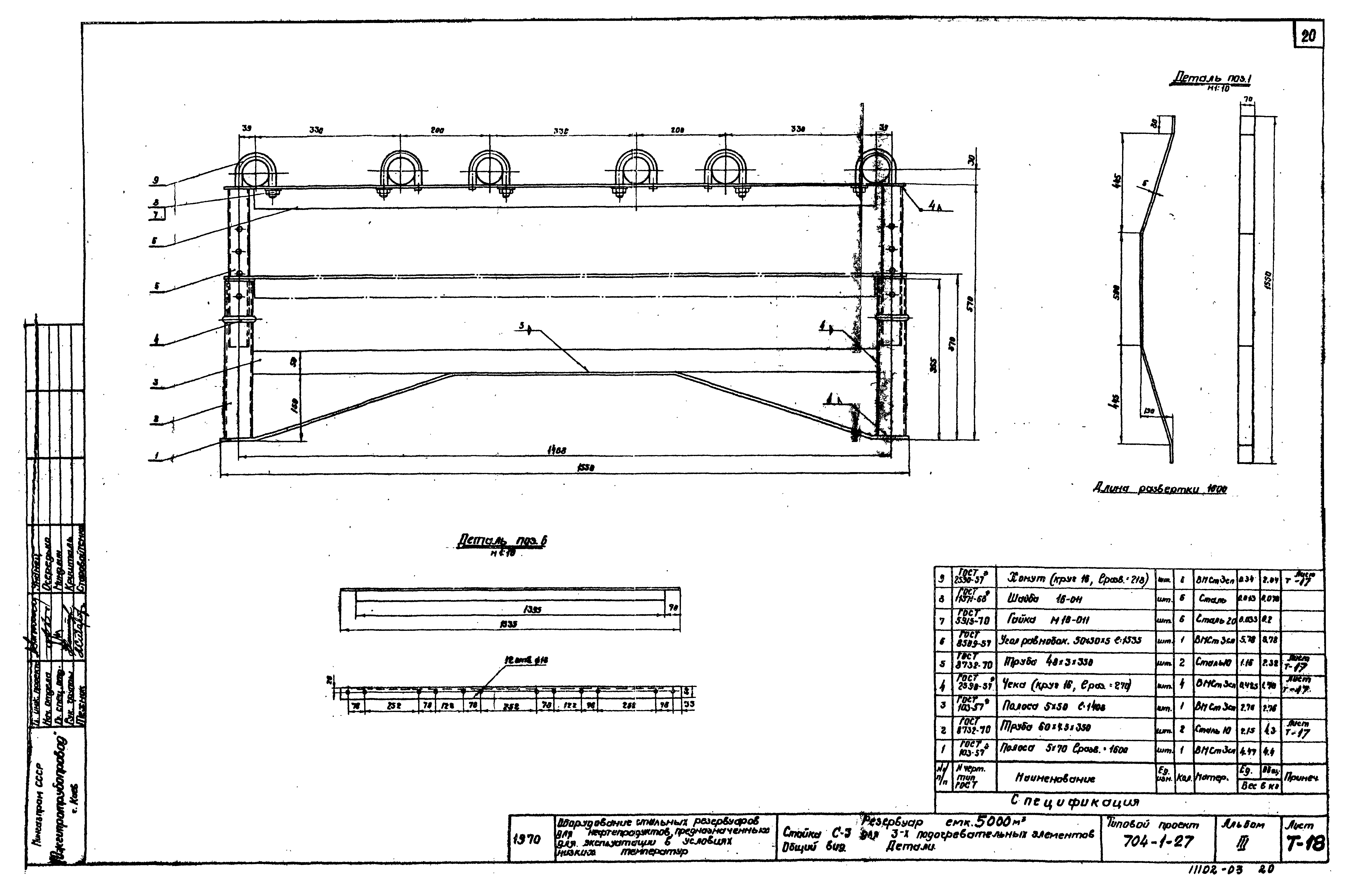
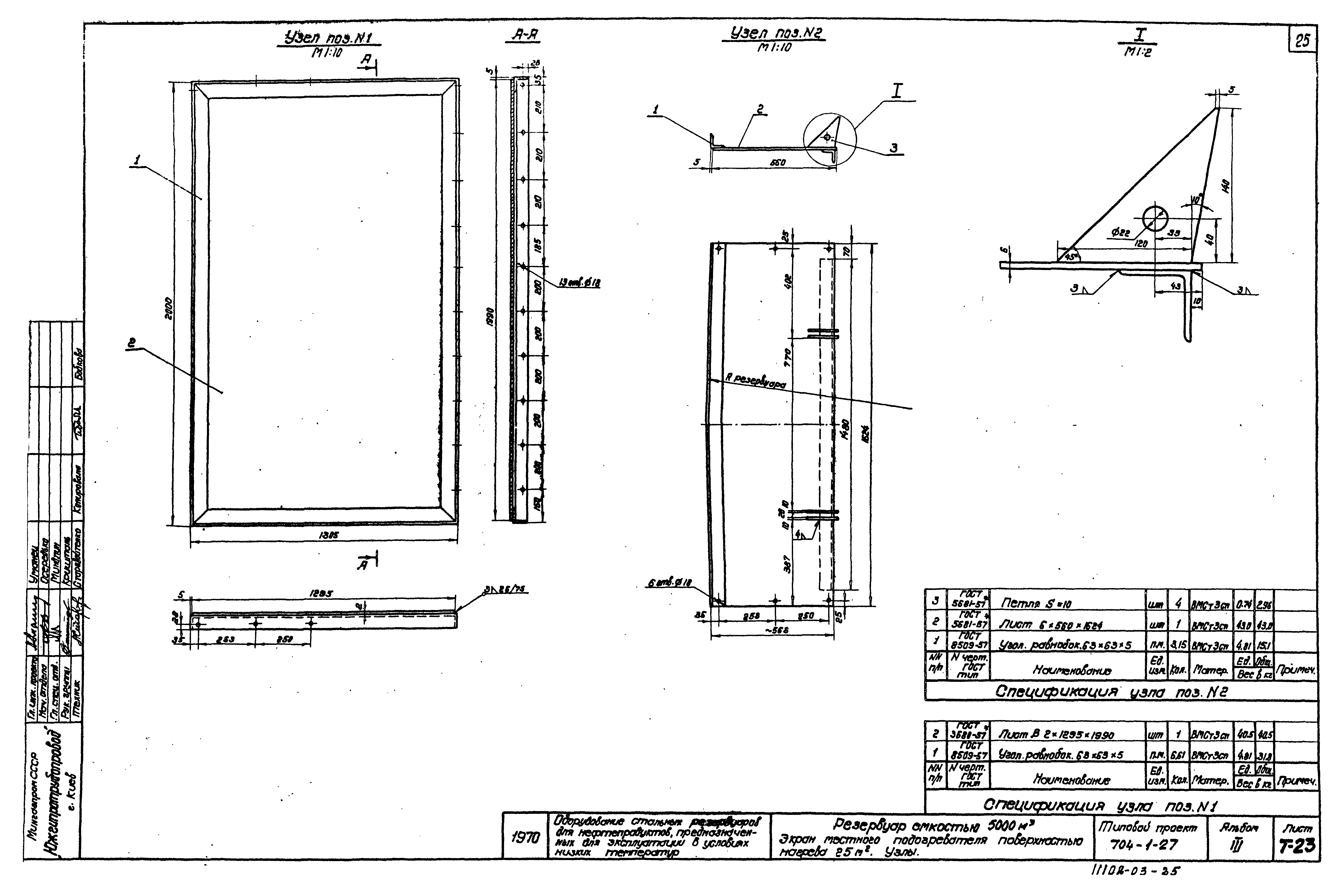
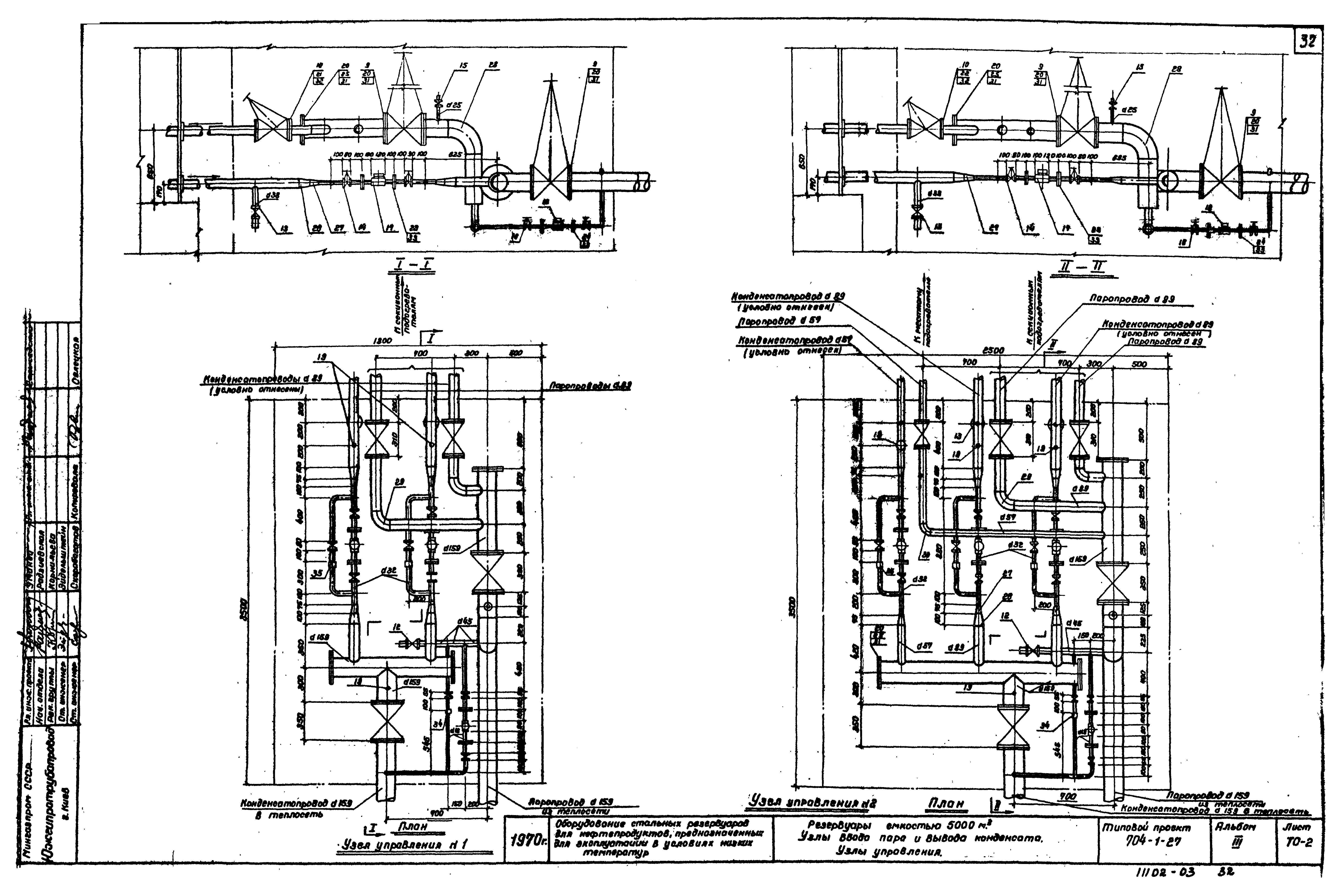
| Оглавление: | Содержание альбома. Пояснительная записка Технологическая часть Общий вид Спецификация Патрубок приемо-раздаточный ППР-350. Общий вид Патрубок приемо-раздаточный ППР-400; ППР-500. Общий вид Патрубок для зачистки Dy150. Общий вид Монтажный патрубок замерного люка Dy150. Общий вид Монтажный патрубок сигнализатора уровня Dy100. Общий вид Труба подъемная. Общий вид Труба подъемная. Крепление каната. Общий вид. Детали Труба подъемная. Блочное устройство. Общий вид. Детали Труба подъемная. Опора. Общий вид. Детали Люк-лаз Dy500 в I поясе стенки. Общий вид Расположение секционных подогревателей общей поверхностью нагрева 210 кв. м Расположение секционных подогревателей общей поверхностью нагрева 229,8 кв. м Секции подогревательных элементов типа ПЭ-4, ПЭ-6. Общий вид Коллекторы для сборки подогревательных элементов. Общий вид Стойка С-2 для двух подогревательных элементов. Общий вид. Детали Стойка С-3 для трех подогревательных элементов. Общий вид. Детали Стойка С-4 для отводящего конденсатопровода. Общий вид. Детали Стойки для подводящих и отводящих паропроводов С-5 и С-6. Общий вид. Деталь Местный подогреватель поверхностью нагрева 25 кв. м. Общий вид Экран местного подогревателя поверхностью нагрева 25 кв. м. Общий вид Экран местного подогревателя поверхностью нагрева 25 кв. м. Узлы Экран местного подогревателя поверхностью нагрева 25 кв. м. Крышка подъемная Экран местного подогревателя поверхностью нагрева 25 кв. м. Узлы и детали Местный подогреватель поверхностью нагрева 25 кв. м. Узлы Электротехническая часть Грозозащита резервуаров. Крепление молниеприемника к корпусу резервуара. Клемма типа К3-3. Общий вид Теплотехническая часть Узлы ввода пара и вывода конденсата. Общий вид. Спецификация Узлы ввода пара и вывода конденсата. Узлы управления КИП и автоматика Спецификации Принципиальная схема автоматизации Установка указателя уровня УДУ-5П Установка сигнализатора уровня жидкости СУЖ-1С Установка пробоотборника сниженного ПСР-4 Установка термометра сопротивления ТСП-25 Установка термометра ртутного технического углового. Общий вид Установка термометра ртутного технического прямого. Общий вид Установка термометров ртутных технических. Детали |
| Разработан: | ЮжГипротрубопровод Мингазпрома |
| Утверждён: | 26.12.1966 Союзметаллостройниипроект (Soyuzmetallostroyniiproject 21) |










































