Скачать Типовой проект 402-22-71.12.88 Альбом I. Пояснительная записка. ЧертежиДата актуализации: 01.01.2021
|
| Обозначение: | Типовой проект 402-22-71.12.88 |
| Обозначение англ: | 402-22-71.12.88 |
| Статус: | не определен законодательством |
| Название рус.: | Альбом I. Пояснительная записка. Чертежи |
| Дата добавления в базу: | 01.09.2013 |
| Дата актуализации: | 01.01.2021 |
| Дата введения: | 01.03.1988 |
| Дата окончания срока действия: | 30.06.2003 |
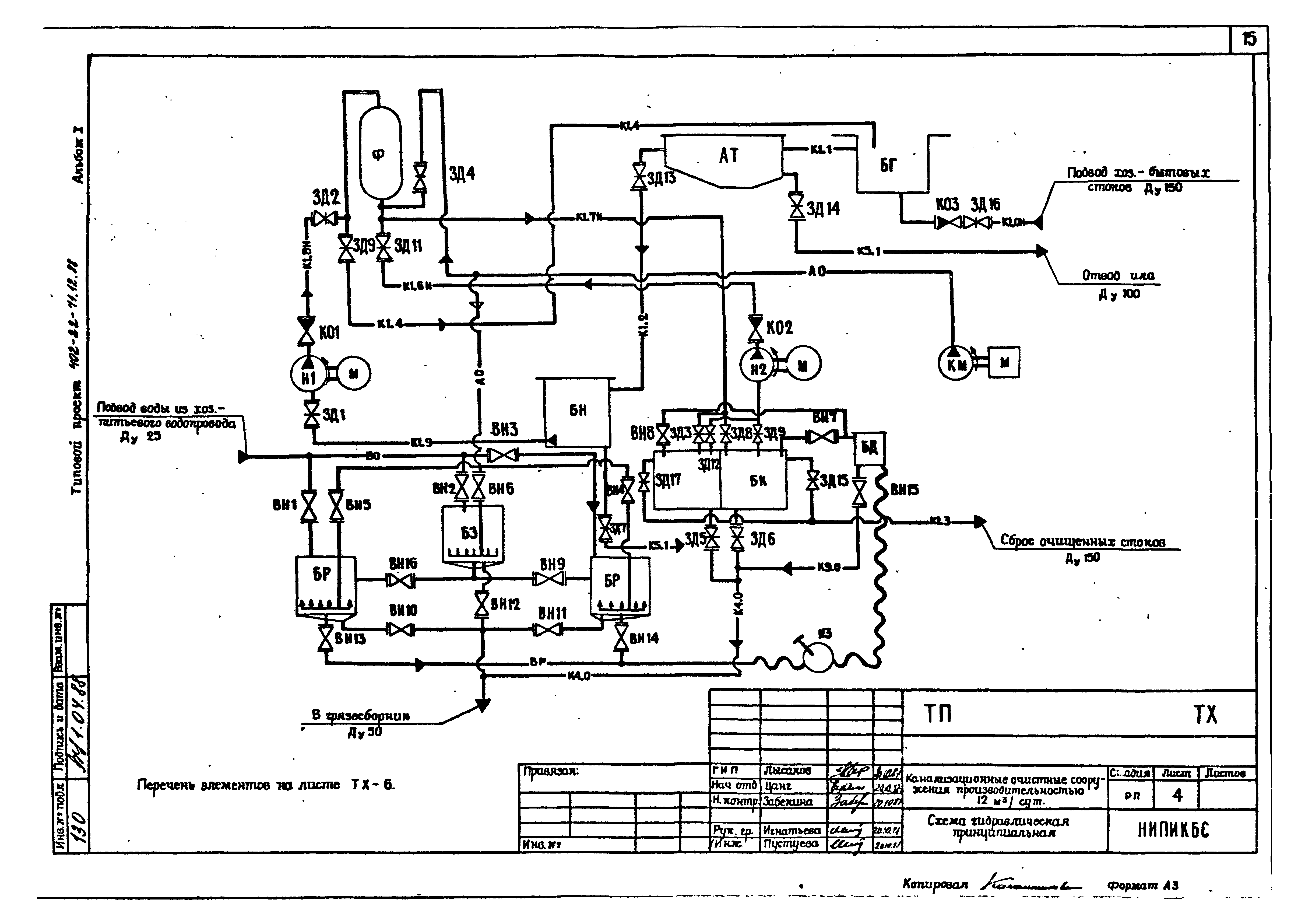
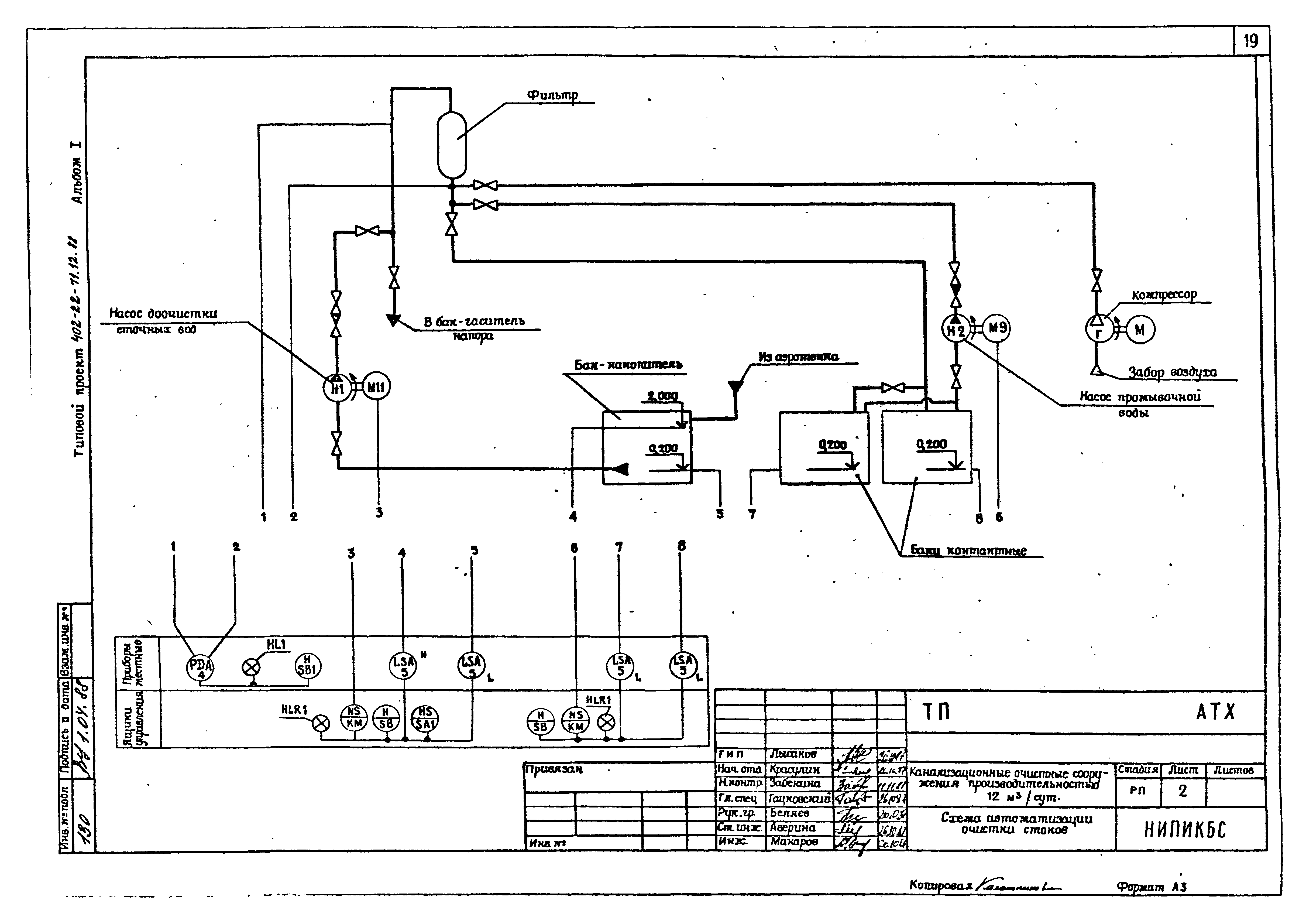
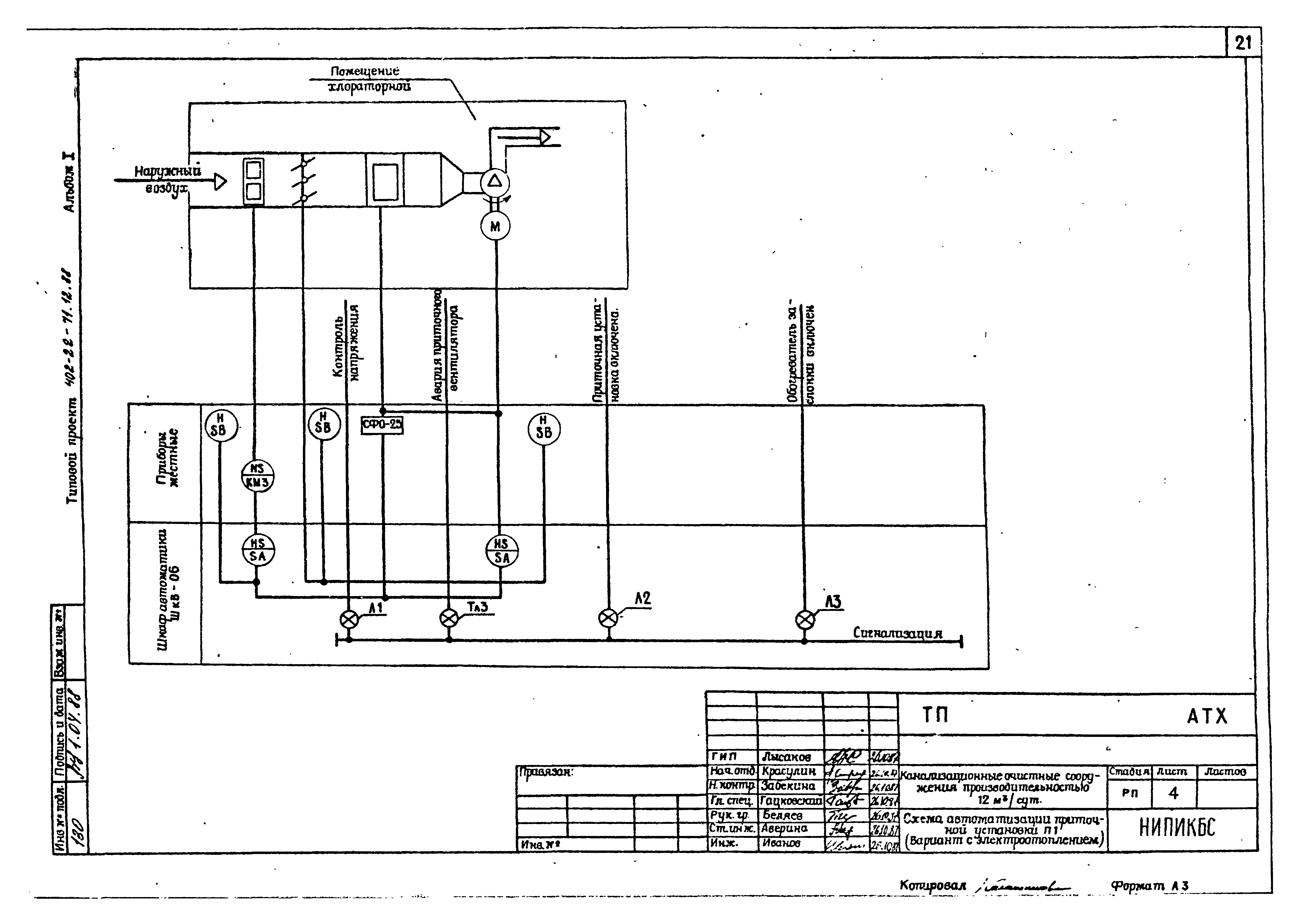
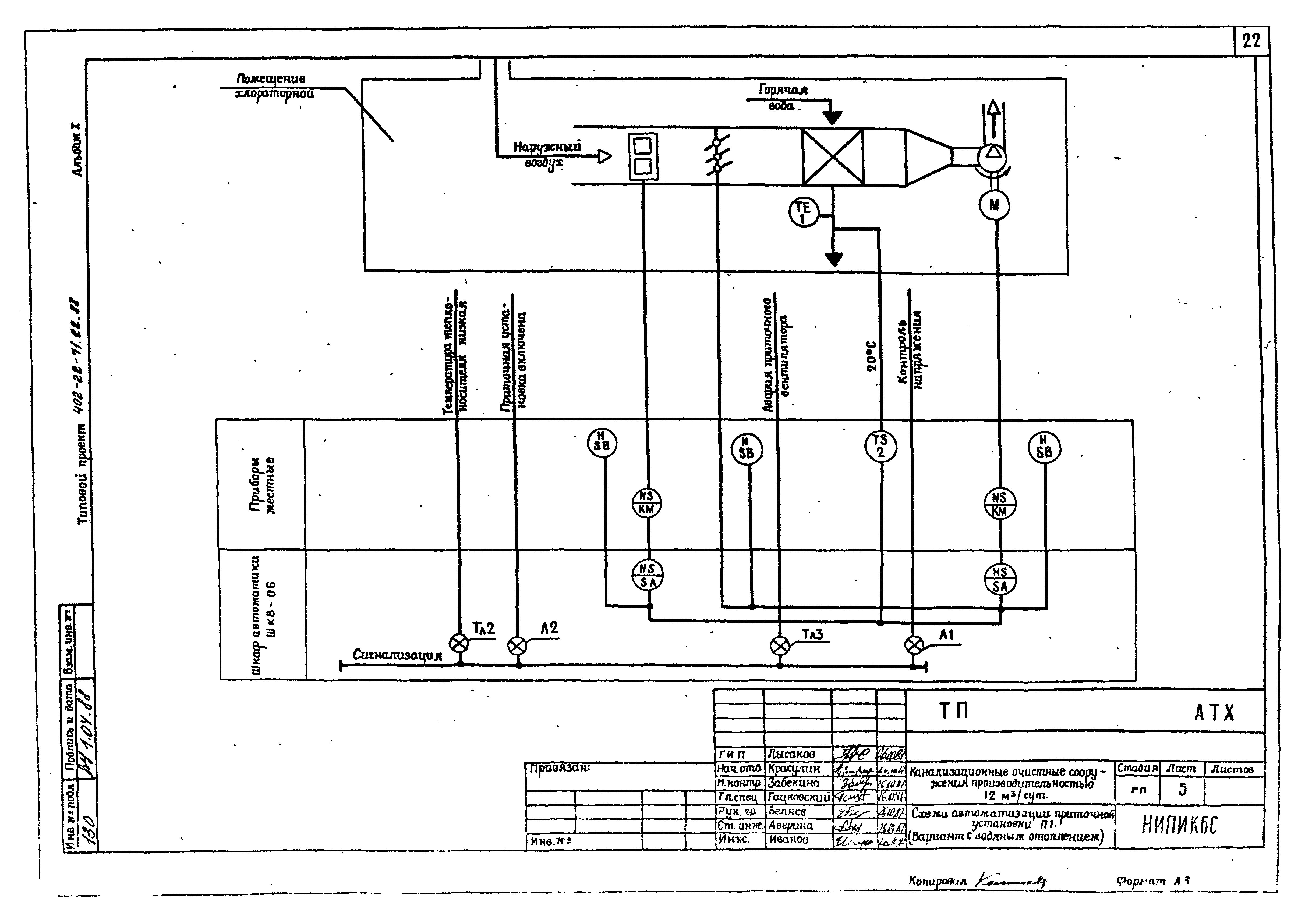
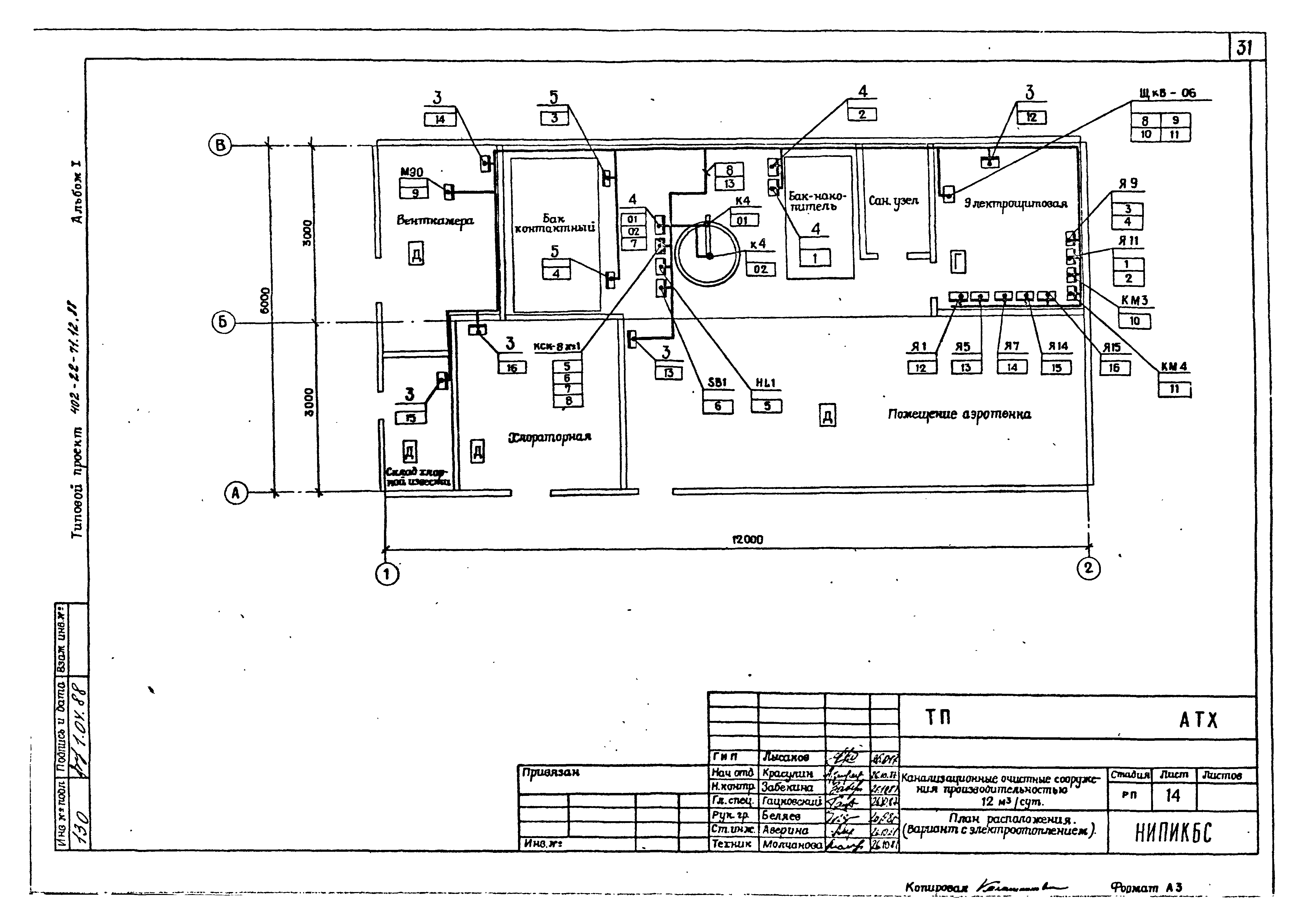
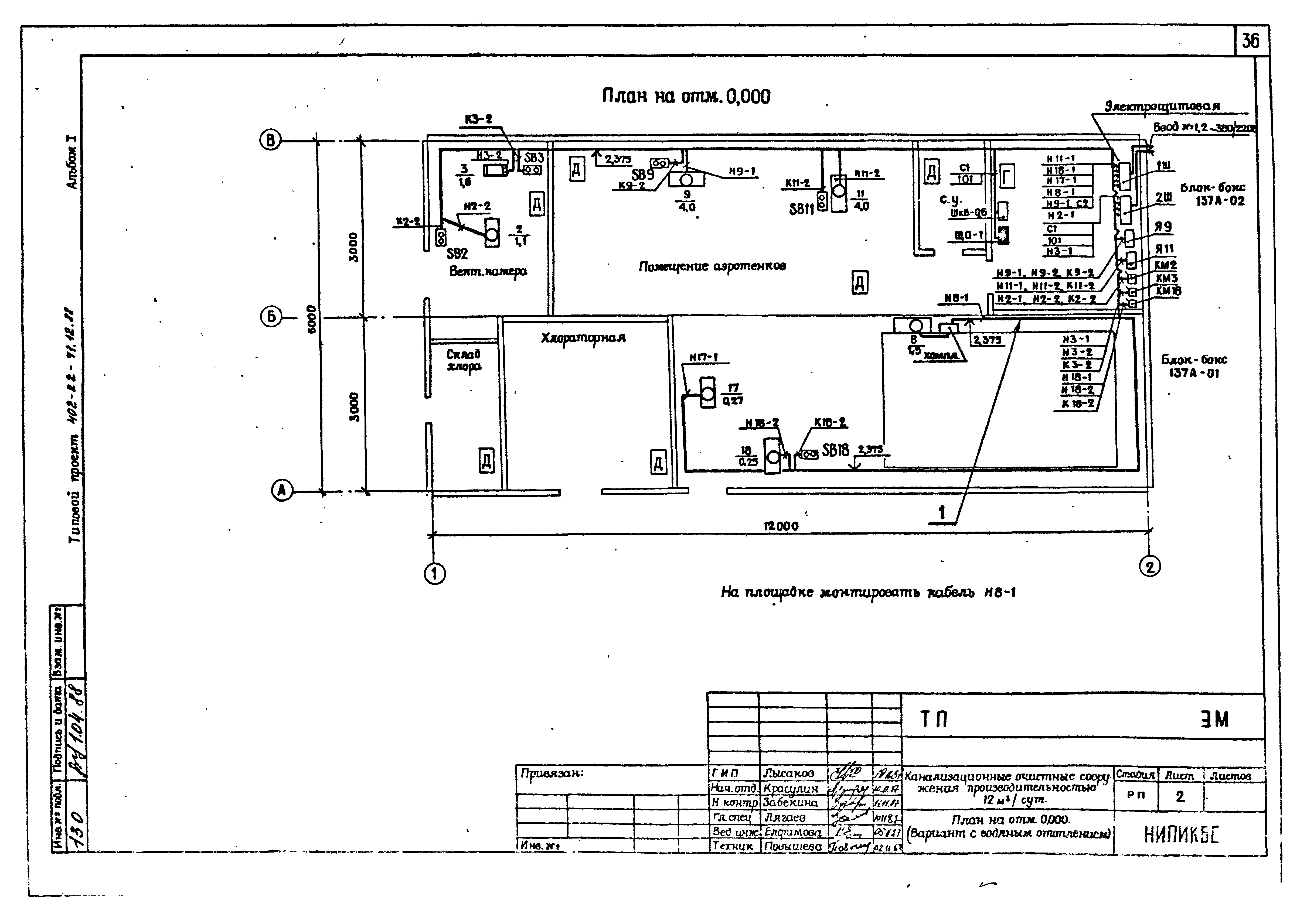
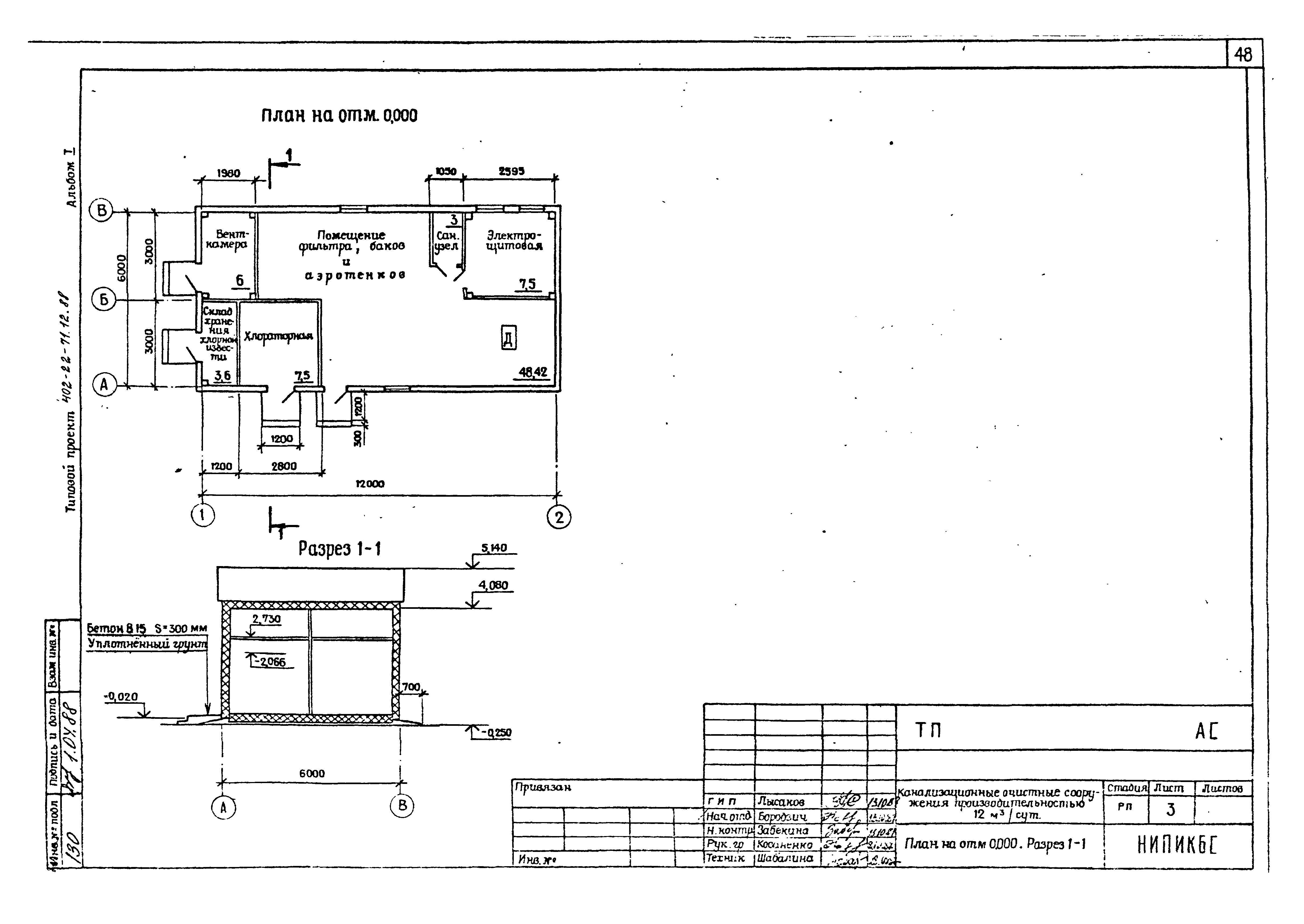
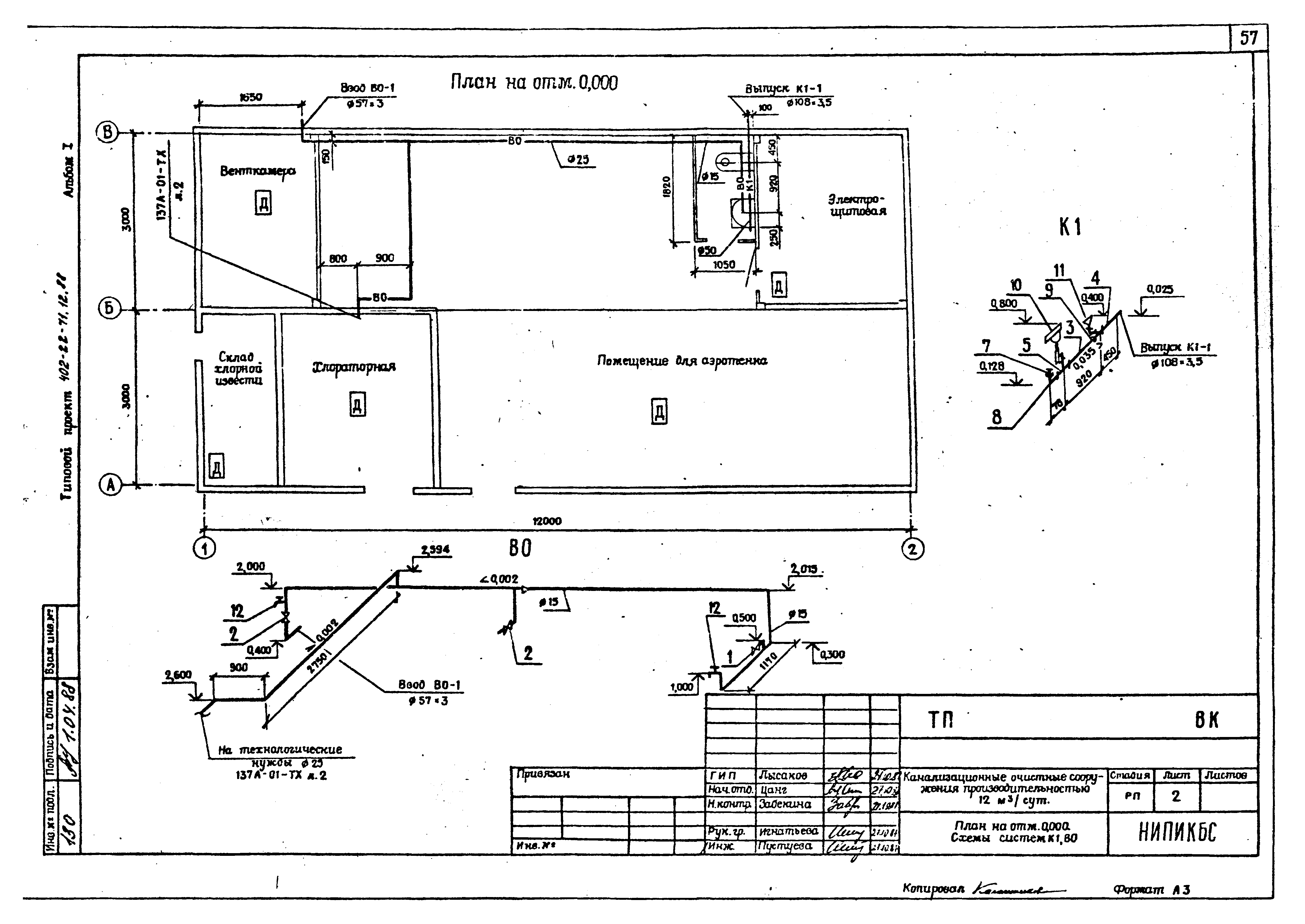
| Оглавление: | Пояснительная записка Чертежи основного комплекта марки ТХ Общие данные План вводов инженерных сетей Высотная схема движения воды Схема гидравлическая принципиальная План на отм. 0.000 Перечень оборудования и арматуры Чертежи основного комплекта марки АТХ Общие данные Схема автоматизации очистки стоков Схема автоматизации электроотопления Схема автоматизации приточной установки П1 (вариант с электроотоплением) Схема автоматизации приточной установки П1 (вариант с водяным отоплением) Схема электрическая принципиальная управления насосом доочистки сточных вод Схема электрическая принципиальная сигнализации Схема электрическая принципиальная управления насосом промывной воды Схема электрическая принципиальная управления электроотоплением Схема соединений внешних проводок Схема соединений внешних проводок (вариант с электроотоплением) Схема соединений внешних проводок (вариант с водяным отоплением) План расположения (вариант с электроотоплением) План расположения (вариант с водяным отоплением) Чертежи основного комплекта марки ЭО Общие данные План на отм. 0.000; 2.375 Чертежи основного комплекта марки ЭМ Общие данные План на отм. 0.000 (вариант с водяным отоплением) Схема электрическая принципиальная (вариант с водяным отоплением) План на отм. 0.000 (вариант с электроотоплением) Схема электрическая принципиальная (вариант с электроотоплением) Кабельно-трубный журнал Чертежи основного комплекта марки АС Общие данные План на отм. 0.000. Разрез 1-1 Фасад 1 - 2; 2 - 1; А - В; В - А Схема расположения блоков, комплектов монтажных частей. Вид 1-1 Схема расположения фундаментов. Схема нагрузок. Сечение 1-1, 2-2 Чертежи основного комплекта марки ОВ Общие данные План на отм. 0.000. Схема системы отопления План на отм. 0.000. Разрез 1-1, 2-2 Схемы систем П1, В1. Узел управления Чертежи основного комплекта марки ВК Общие данные План на отм. 0.000. Схема систем К1, В0 Чертежи основного комплекта марки ТК Общие данные План на отм. 0.000. Вид 1-1. Сечение 2-2 |
| Разработан: | НИПИ КБС Миннефтегазстроя |
| Утверждён: | 09.02.1988 Миннефтегазстрой СССР (45) |
| Заменяет собой: |
|



























































