Скачать Типовой проект 294-3-33.83 Альбом III. Электротехнические чертежиДата актуализации: 01.01.2021
|
| Обозначение: | Типовой проект 294-3-33.83 |
| Обозначение англ: | 294-3-33.83 |
| Статус: | не определен законодательством |
| Название рус.: | Альбом III. Электротехнические чертежи |
| Дата добавления в базу: | 01.09.2013 |
| Дата актуализации: | 01.01.2021 |
| Дата введения: | 13.05.1983 |
| Дата окончания срока действия: | 30.06.2003 |
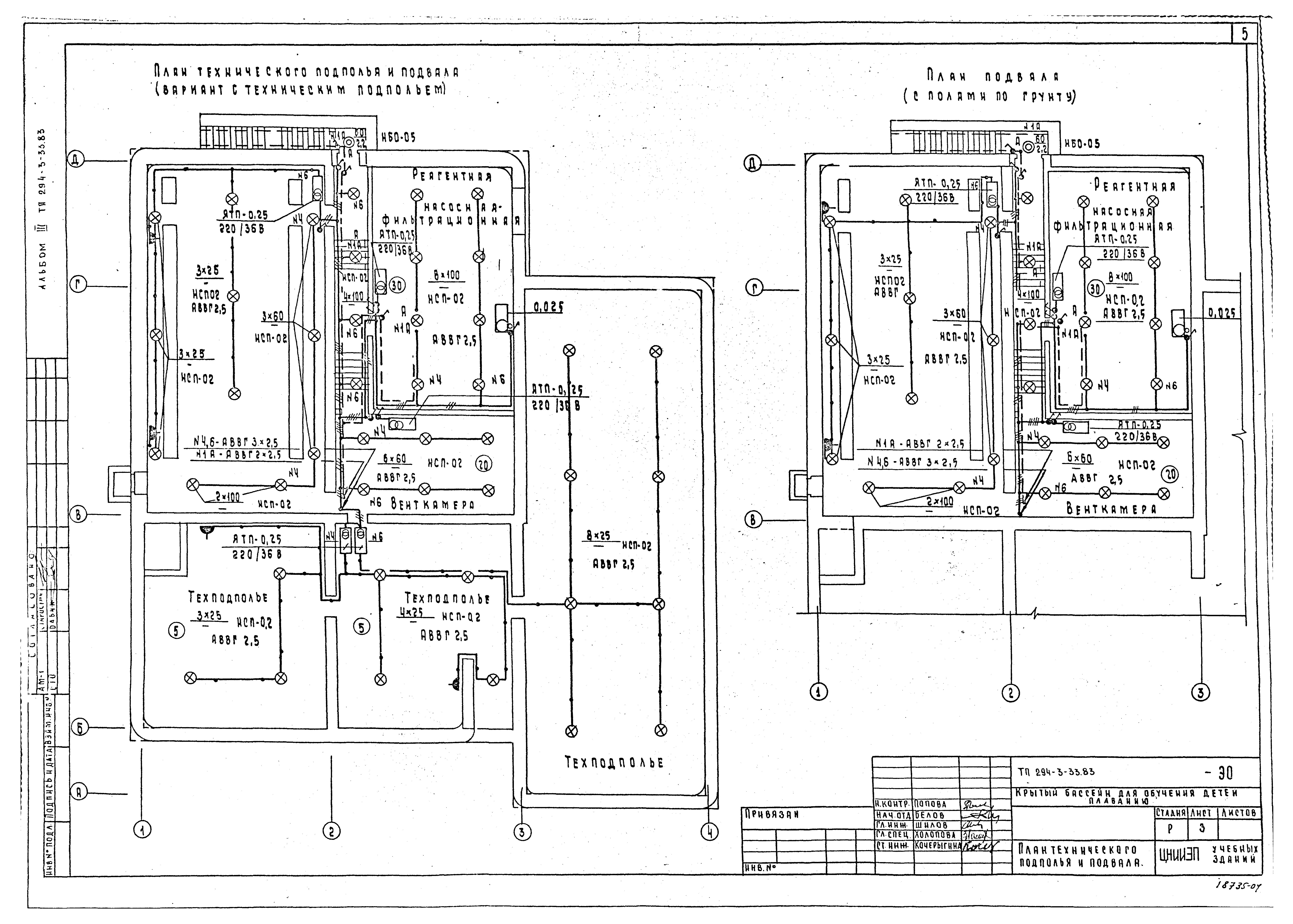
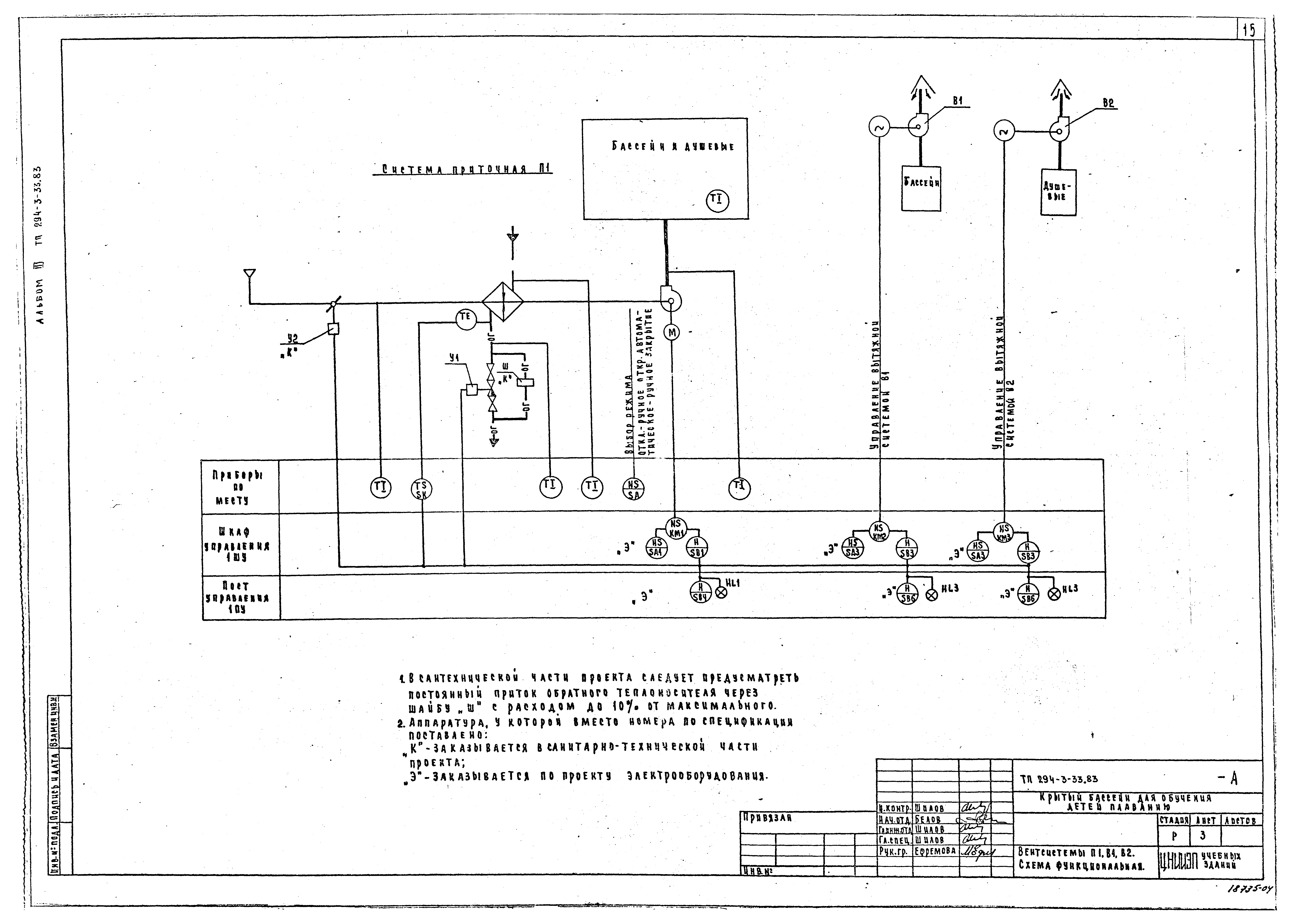
| Оглавление: | Титульный лист Содержание альбома III Электроосвещение Общие данные Спецификация План технического подполья и подвала План здания Силовое электрооборудование Общие данные Спецификация Расчетная схема питающих сетей. Кабельный журнал цепей управления План подвала. Элементы планов 1 этажа и кровли Таблица-схема распределительных сетей. Отключение вентиляции при пожаре Вводно-распределительное устройство. Опросный лист Автоматизация сантехустройства Ведомость чертежей основного комплекта. Пояснения к проекту Сводная спецификация Вентсистемы П1, В1, В2. Схема функциональная Вентсистемы П1, В1, В2. Схемы электрические принципиальные управления Вентсистемы П1, В1, В2. Схема внешних проводок электрическая. Венткамера. Система приточная П1. План прокладки контрольных сетей Связь и сигнализация Общие данные Спецификация План технического подполья и подвала (вариант с техническим подпольем). План кровли План этажа. Схемы систем связи и сигнализации |
| Разработан: | ЦНИИЭП учебных зданий |
| Утверждён: | 21.07.1978 Госгражданстрой (Gosgrazhdanstroy 155) |























