Скачать Типовой проект 402-22-61.86 Альбом I. Пояснительная записка, чертежиДата актуализации: 01.01.2021
|
| Обозначение: | Типовой проект 402-22-61.86 |
| Обозначение англ: | 402-22-61.86 |
| Статус: | не определен законодательством |
| Название рус.: | Альбом I. Пояснительная записка, чертежи |
| Дата добавления в базу: | 01.09.2013 |
| Дата актуализации: | 01.01.2021 |
| Дата введения: | 21.11.1986 |
| Дата окончания срока действия: | 30.06.2003 |
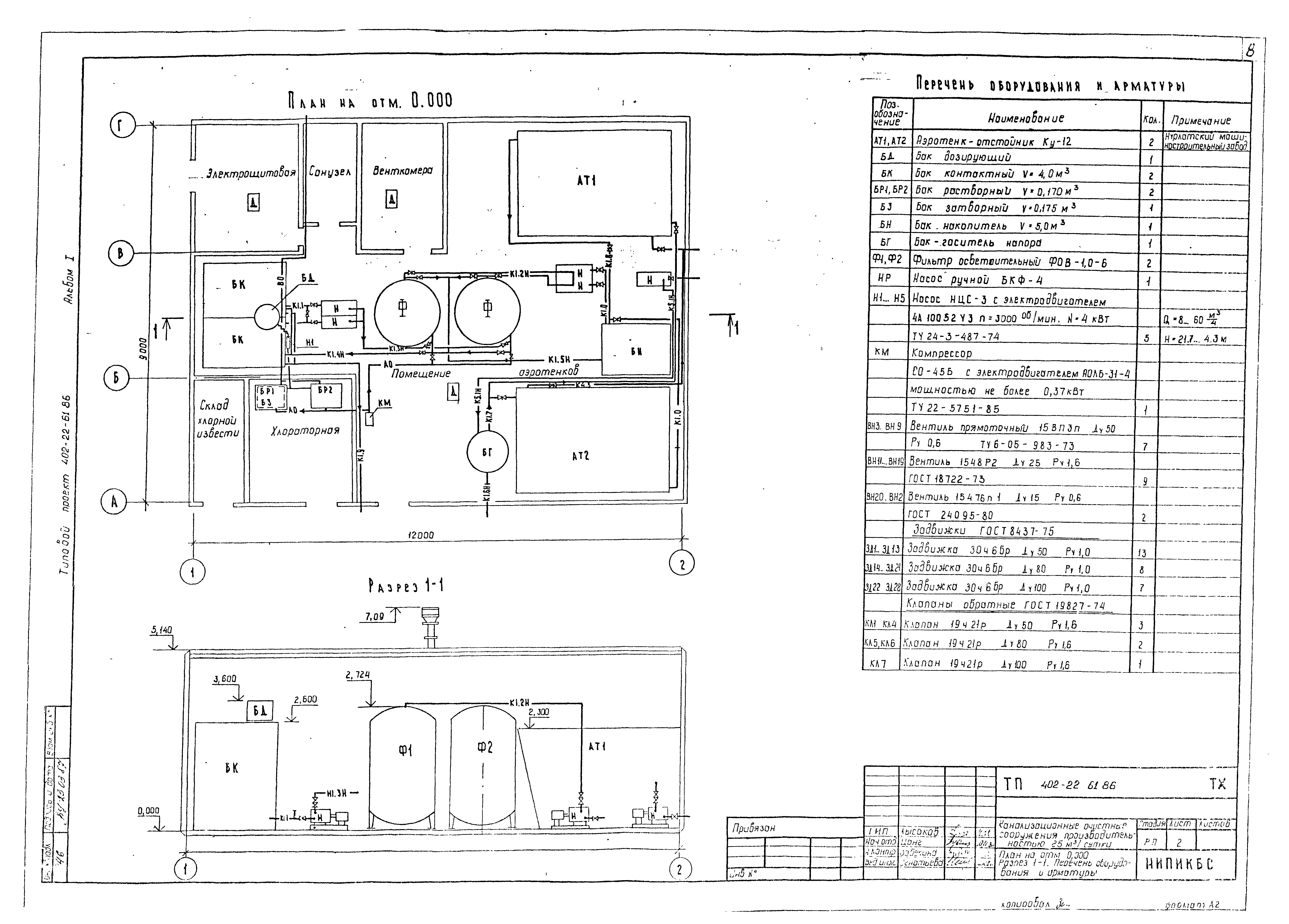
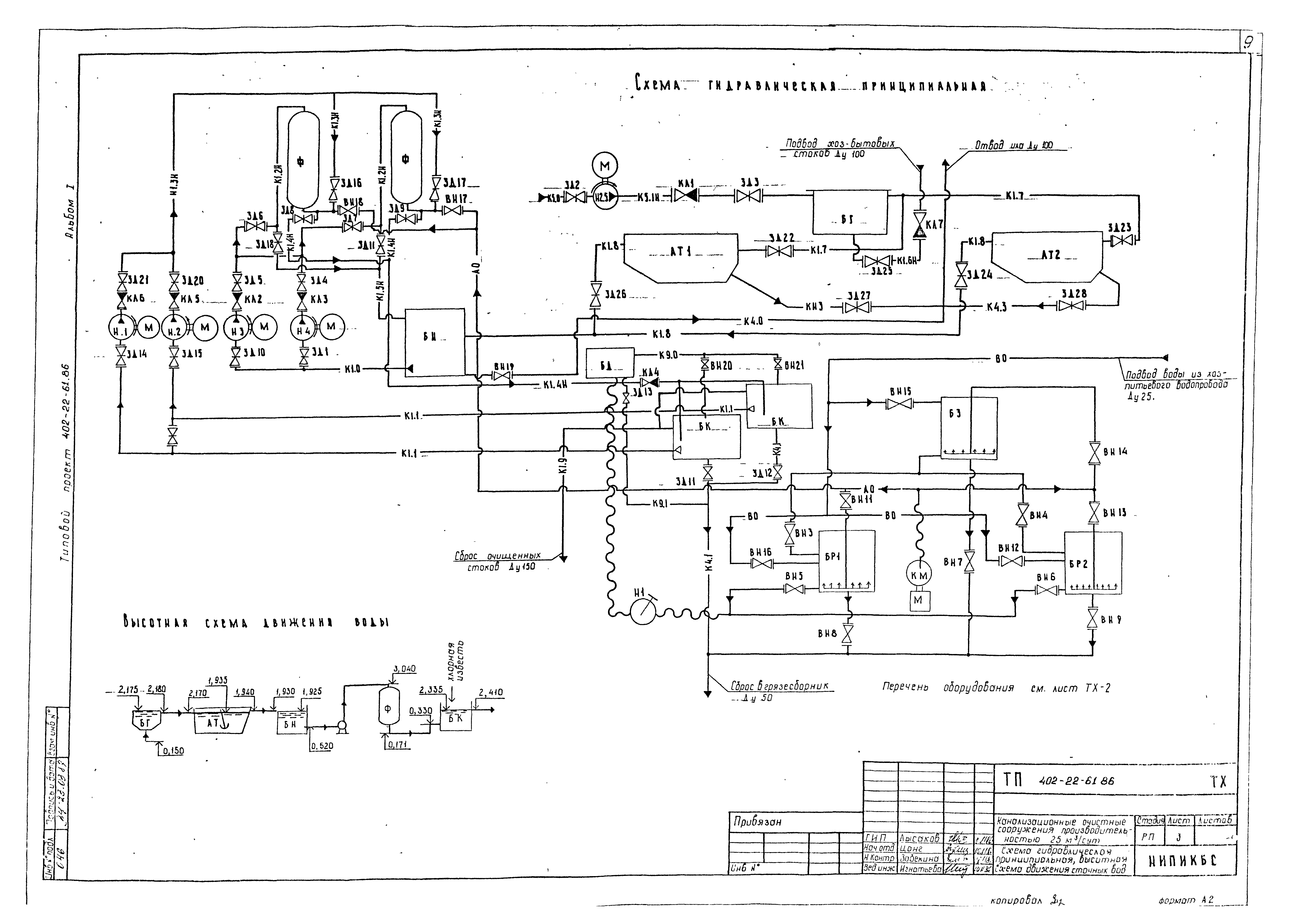
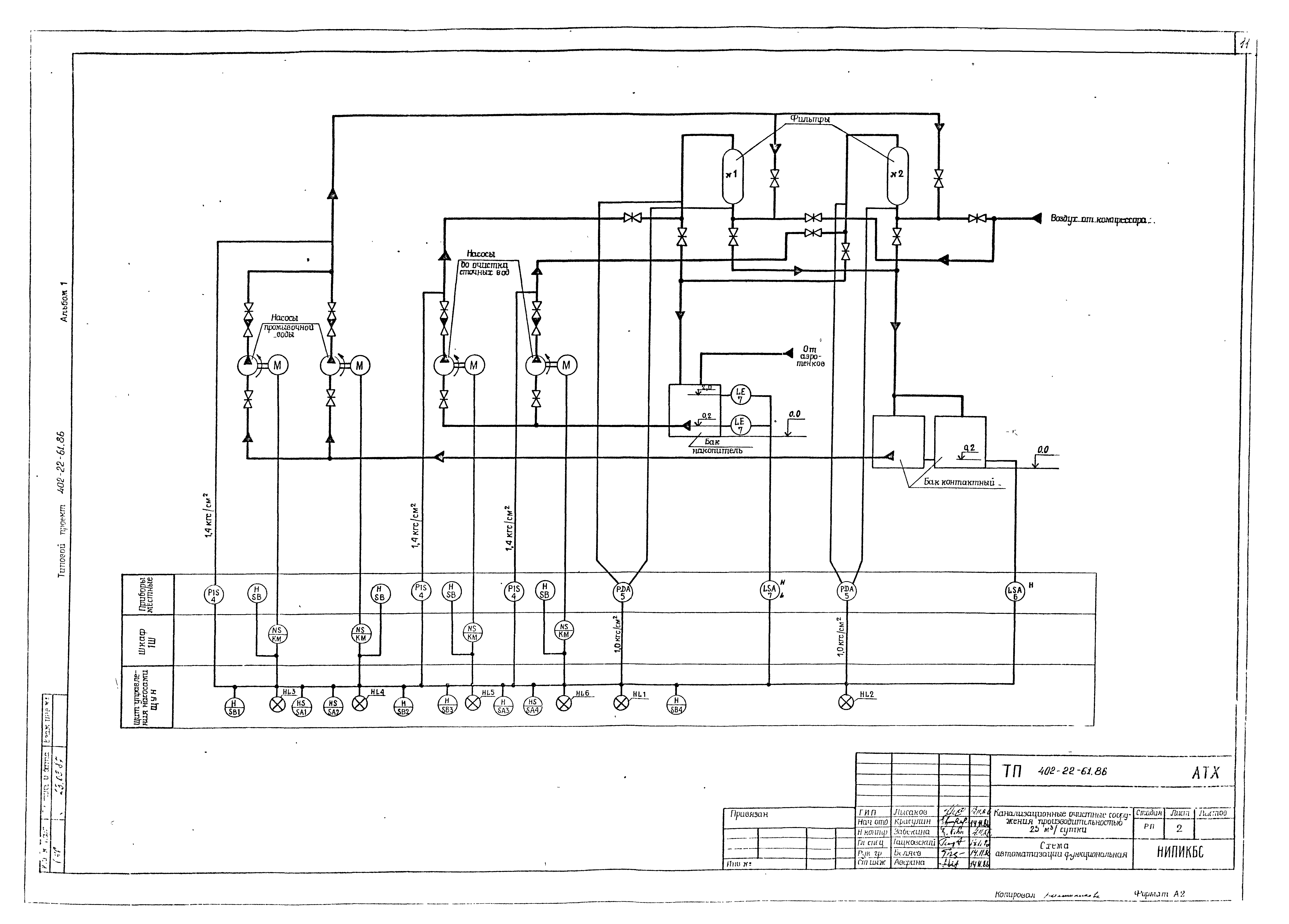
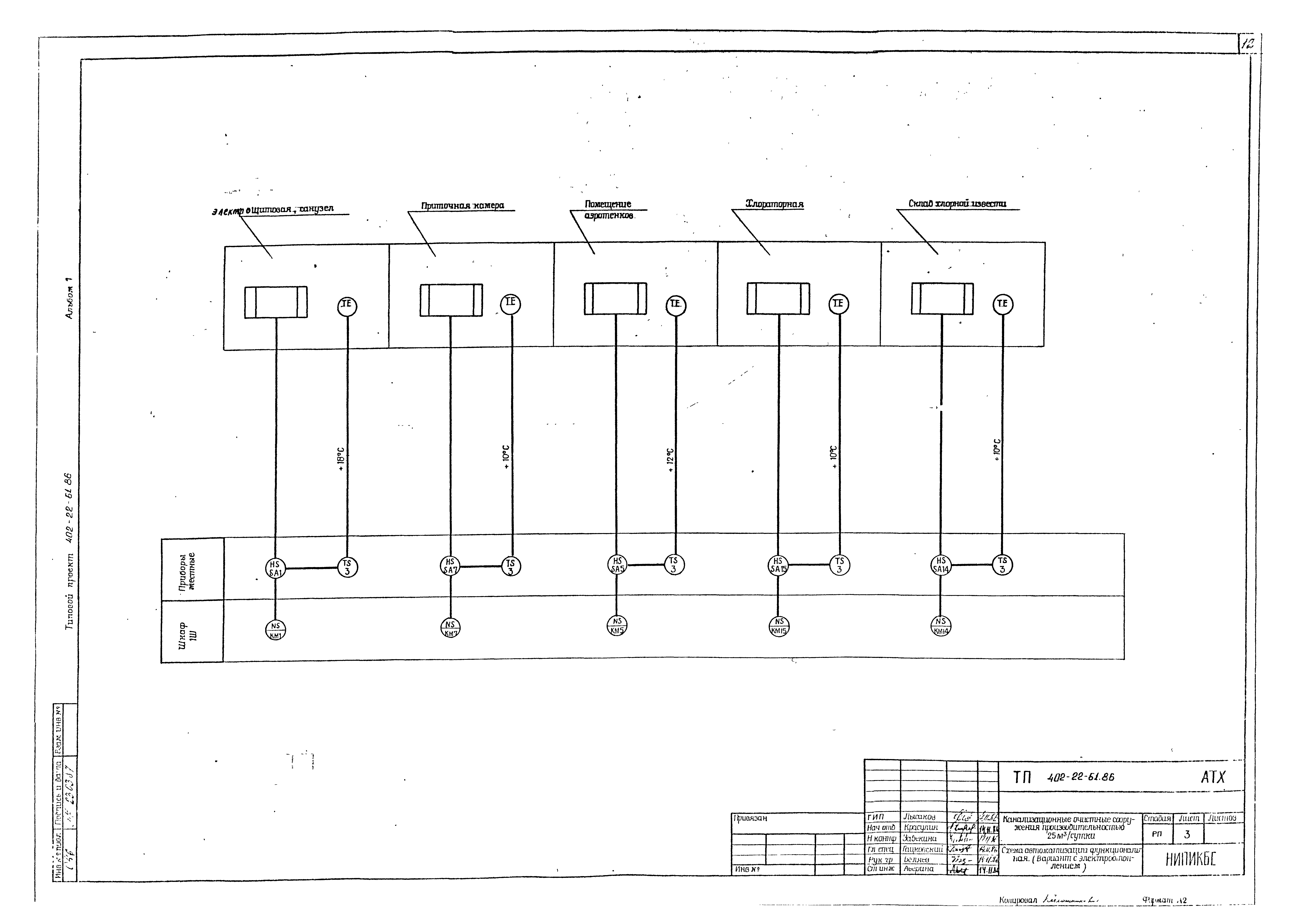
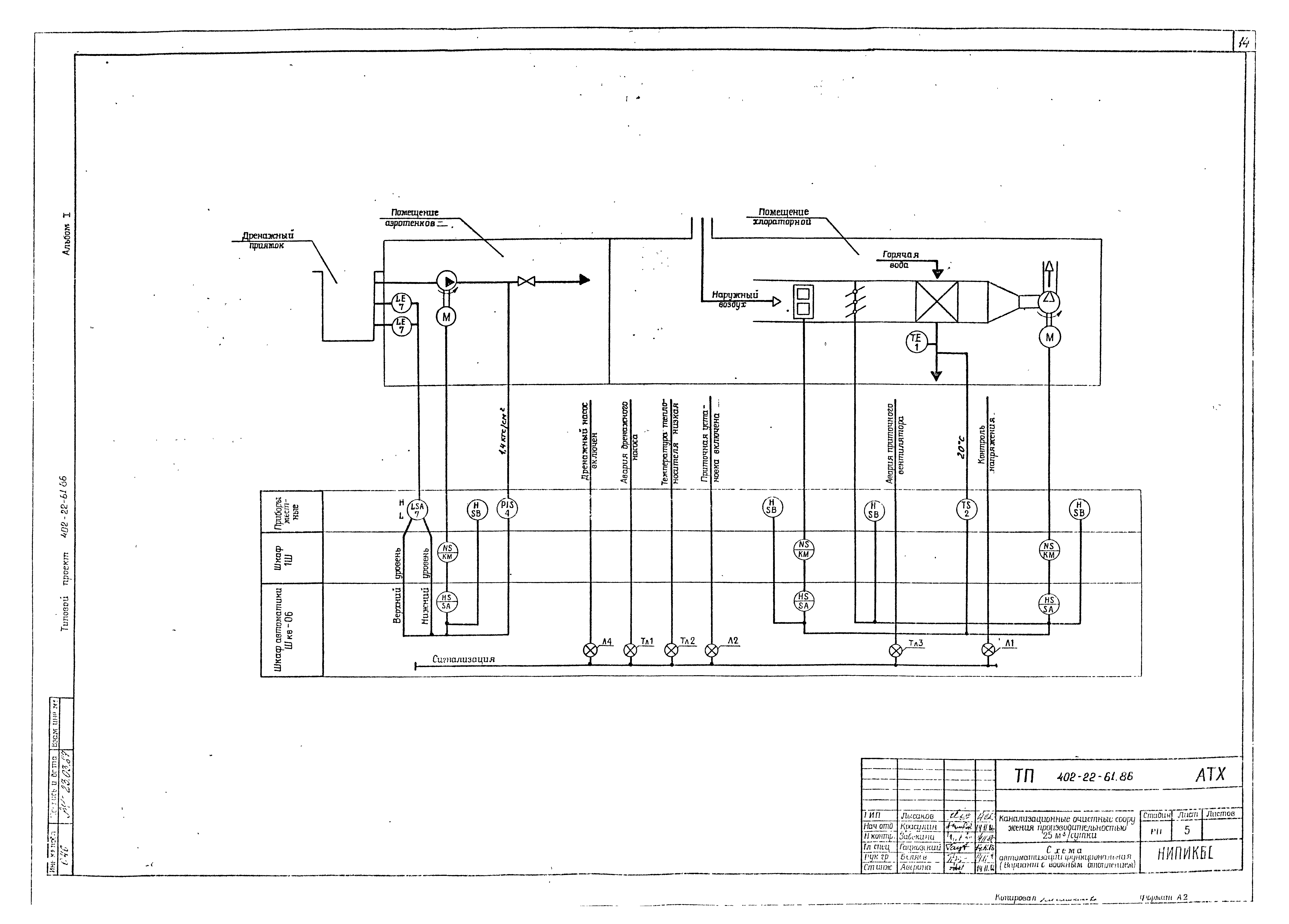
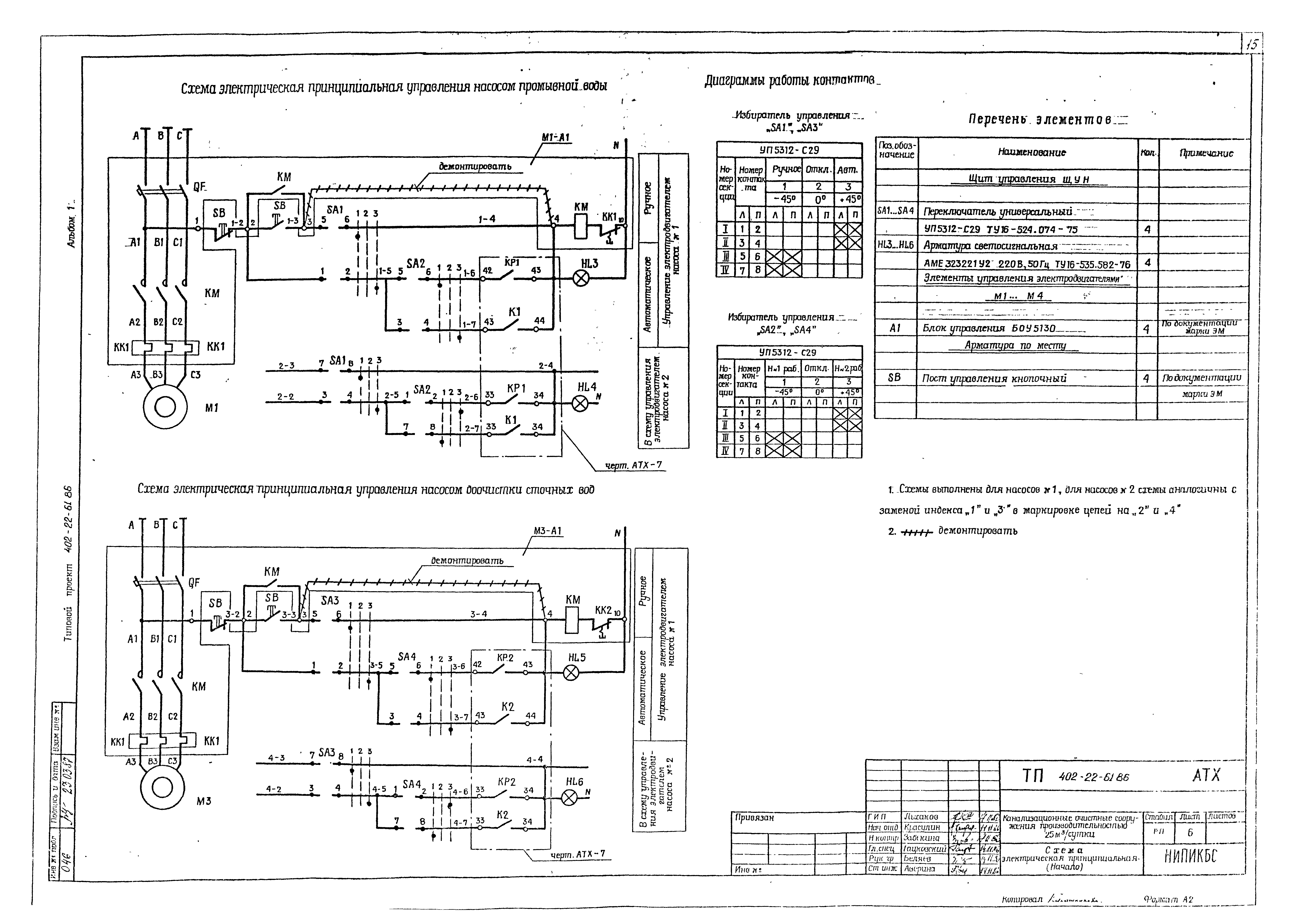
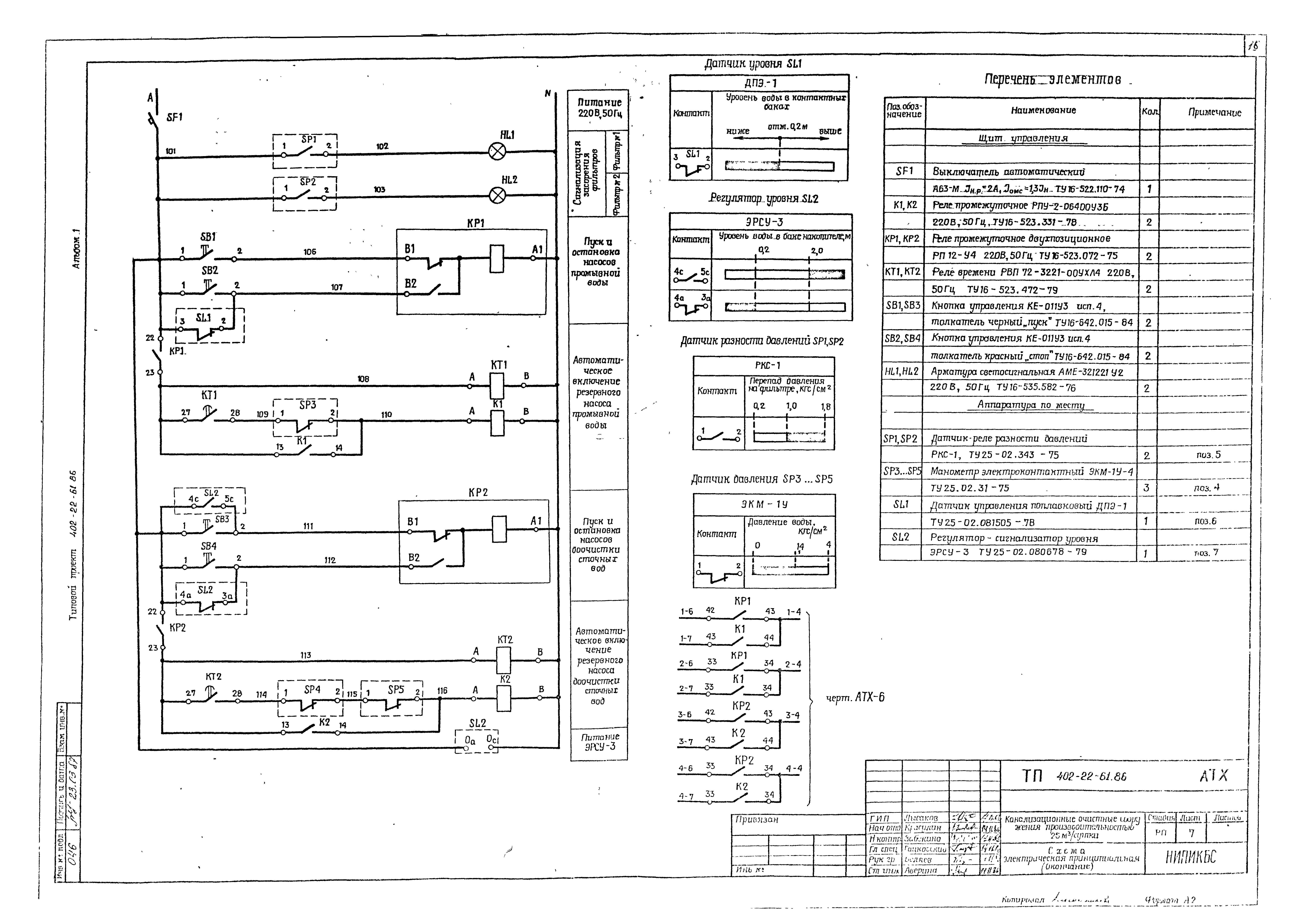
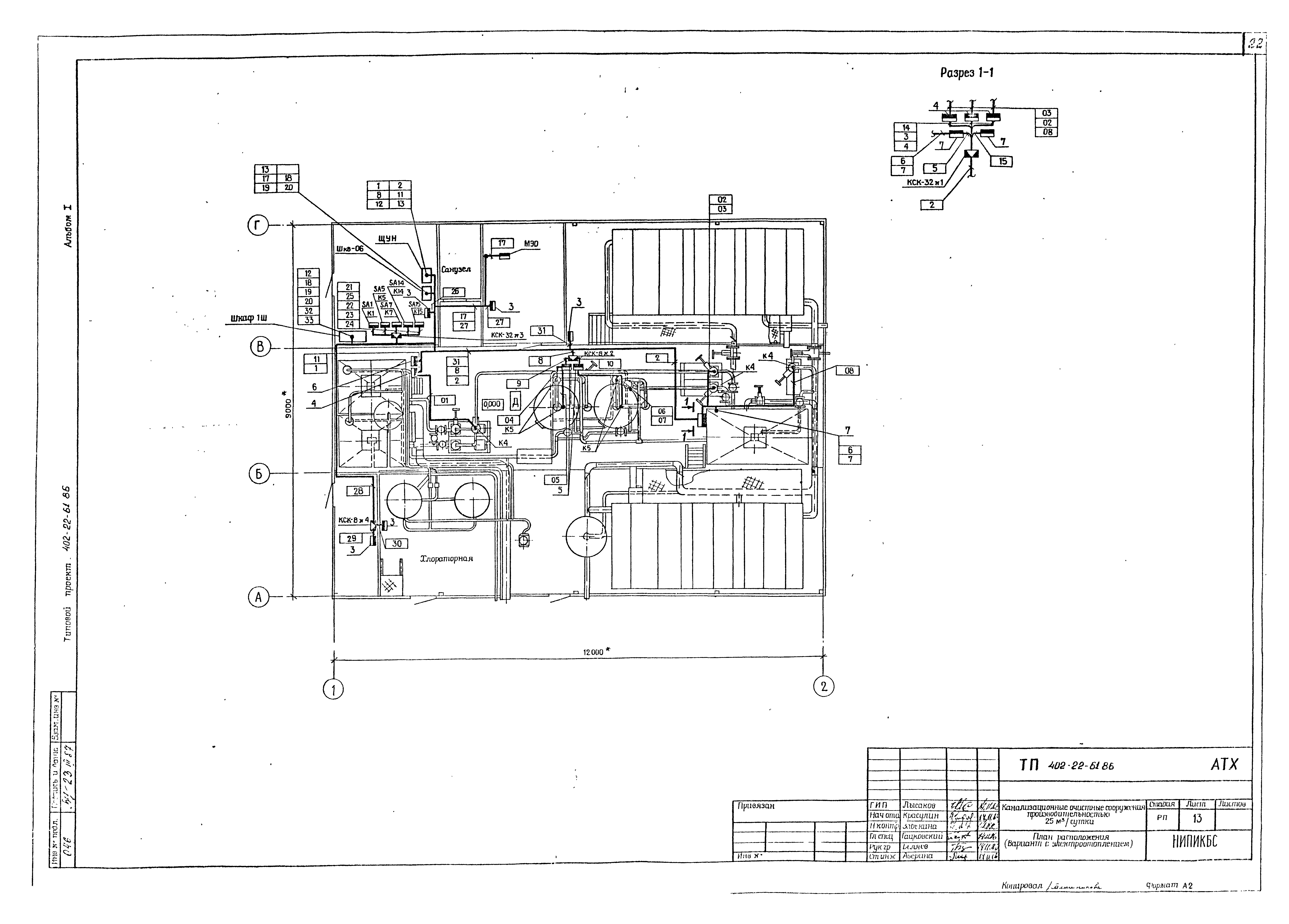
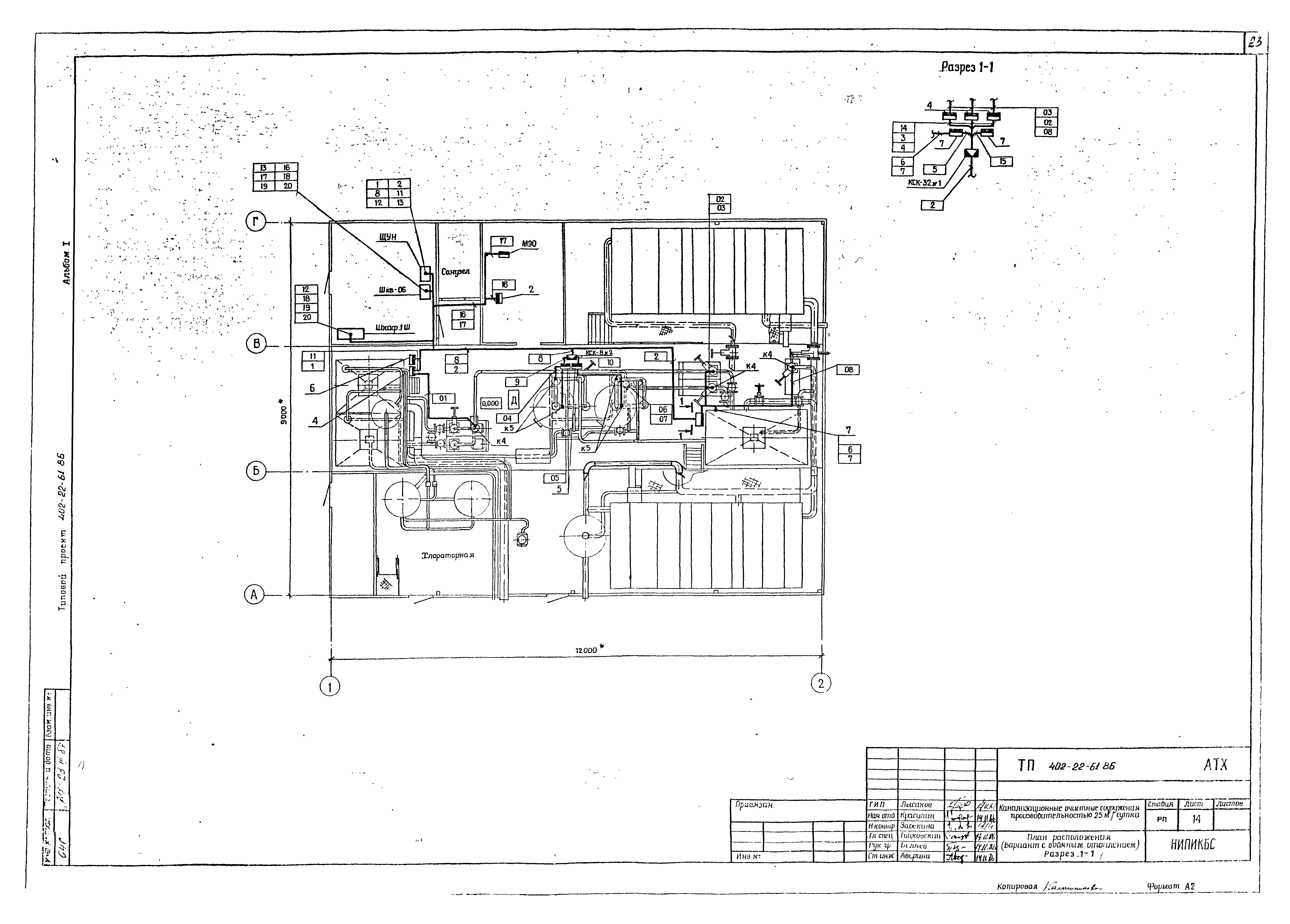
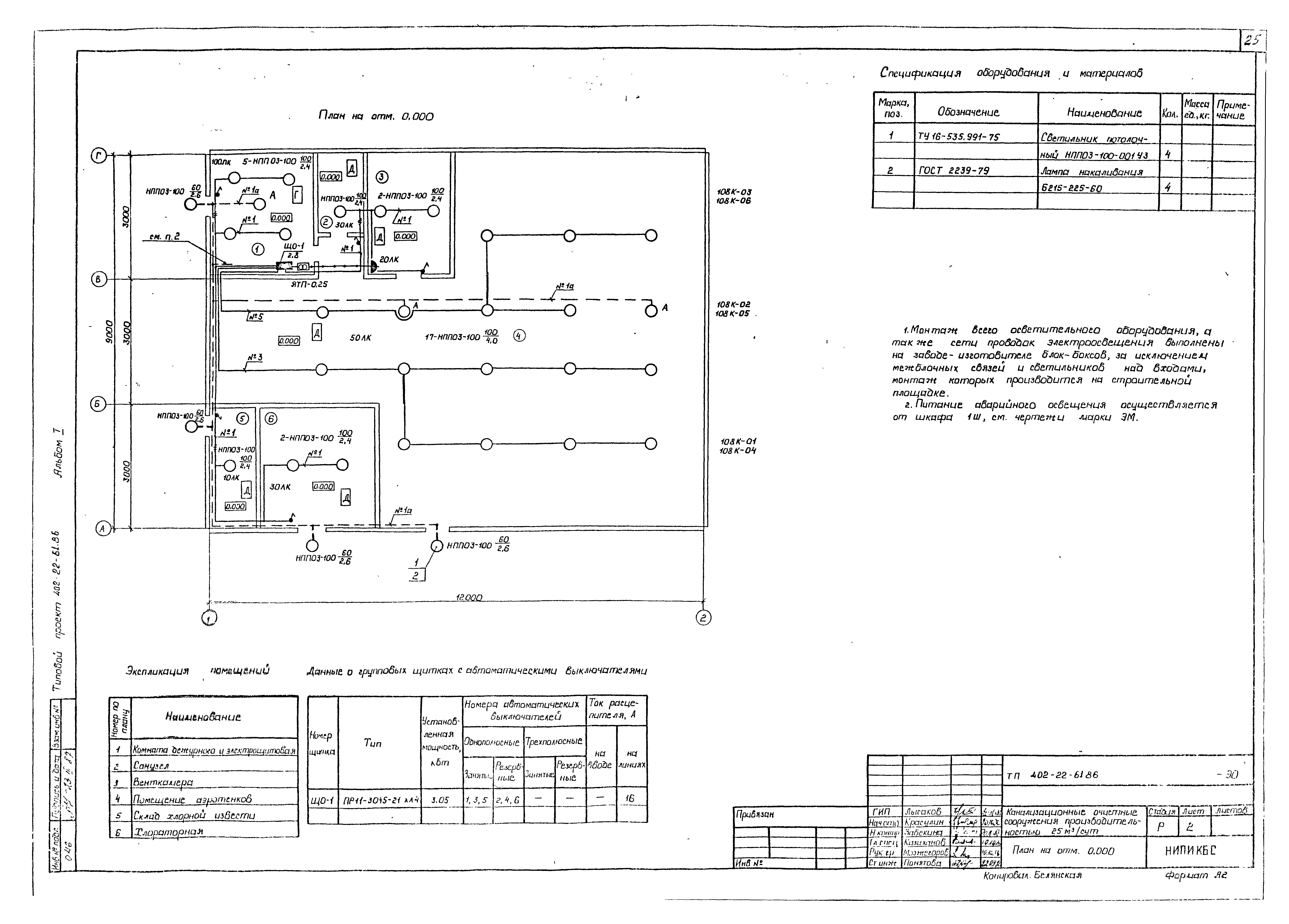
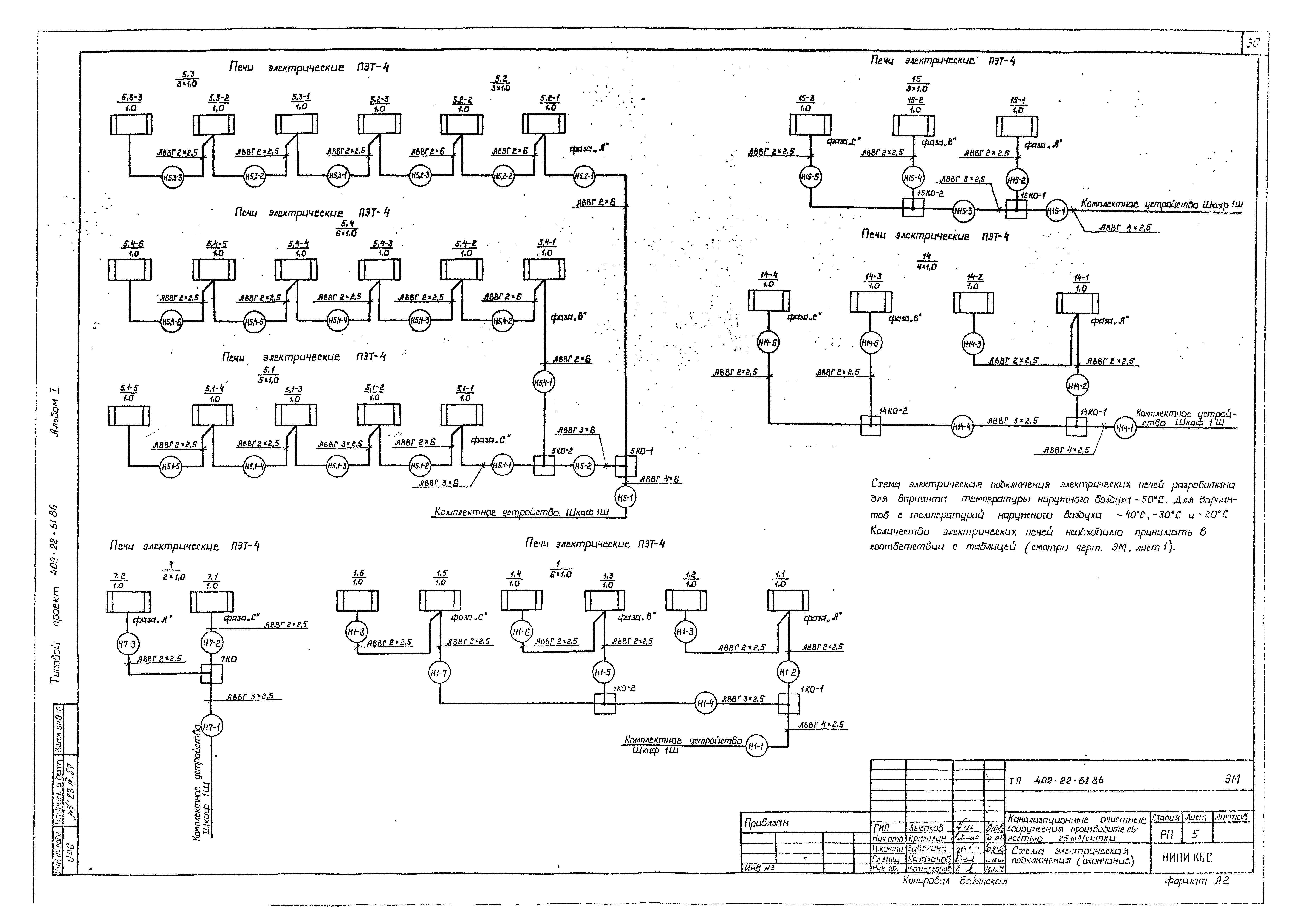
| Оглавление: | Пояснительная записка Чертежи основного комплекта марки ТХ Общие данные. План вводов инженерных сетей План на отм. 0.000. Разрез 1-1. Перечень оборудования и арматуры Схема гидравлическая принципиальная. Высотная схема движения сточных вод Чертежи основного комплекта марки АТХ Общие данные Схема автоматизации функциональная Схема автоматизации функциональная (вариант с электроотоплением) Схема автоматизации функциональная (вариант с водяным отоплением) Схема электрическая принципиальная Схема электрическая принципиальная (вариант с электроотоплением) Схема соединений внешних проводок Схема соединений внешних проводок (вариант с электроотоплением) Схема соединений внешних проводок (вариант с водяным отоплением) План расположения (вариант с электроотоплением) План расположения (вариант с водяным отоплением) Чертежи основного комплекта марки ЭО Общие данные План на отм. 0.000 Чертежи основного комплекта марки ЭМ Общие данные Схема электрическая принципиальная (вариант с водяным отоплением) Схема электрическая принципиальная (вариант с электроотоплением) Схема электрическая подключения План расположения электрооборудования и сети электропроводок (вариант с водяным отоплением) План расположения электрооборудования и сети электропроводок (вариант с электроотоплением) Кабельно-трубный журнал (вариант с водяным отоплением) Кабельно-трубный журнал (вариант с электроотоплением) Чертежи основного комплекта марки АС Общие данные План на отм. 0.000. Разрез 1-1. Фасад 1 - 2; 2 - 1; А - Г; Г - А Схема расположения блоков и комплектов монтажных частей фундаментов. Вид 1-1 Чертежи основного комплекта марки ОВ Общие данные. План на отм. 0.000. Разрезы 1-1 - 8-8 План на отм. 0.000. Счетчик системы отопления. Схемы систем ВО, К1 Чертежи основного комплекта марки ТК Общие данные. План. Виды 1-1…3-3. Сечение 4-4 |
| Разработан: | НИПИ КБС Миннефтегазстроя |
| Утверждён: | 10.10.1986 Миннефтегазстрой (Minneftegazstroy ) |
| Заменяет собой: |
|










































