Скачать Типовой проект 901-2-194.91 Альбом 4. Электрооборудование. Автоматизация технологического процесса. Спецификации оборудования. Ведомости потребности в материалахДата актуализации: 01.01.2021
|
| Обозначение: | Типовой проект 901-2-194.91 |
| Обозначение англ: | 901-2-194.91 |
| Статус: | не определен законодательством |
| Название рус.: | Альбом 4. Электрооборудование. Автоматизация технологического процесса. Спецификации оборудования. Ведомости потребности в материалах |
| Дата добавления в базу: | 01.09.2013 |
| Дата актуализации: | 01.01.2021 |
| Дата введения: | 22.10.1991 |
| Дата окончания срока действия: | 30.06.2003 |
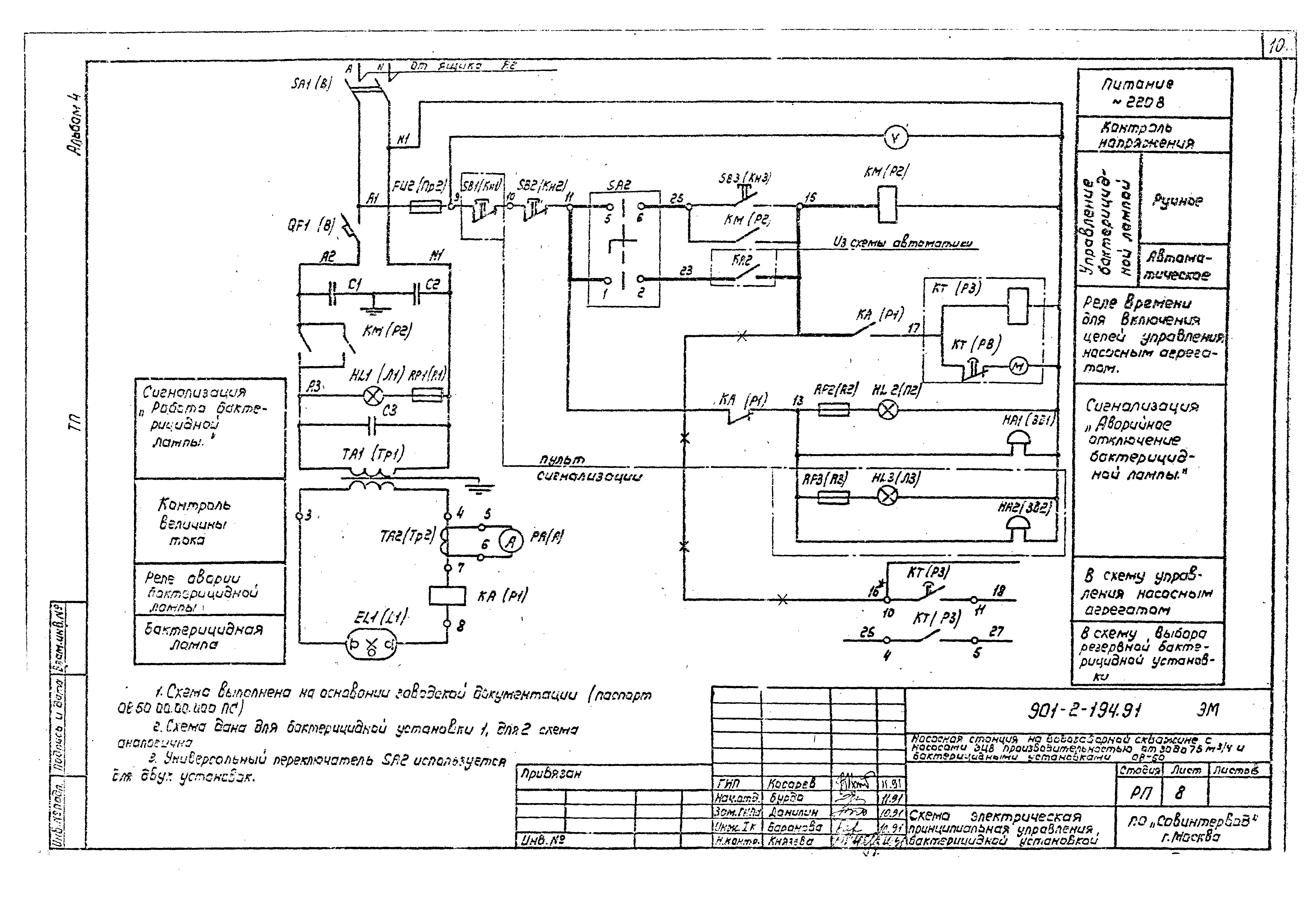
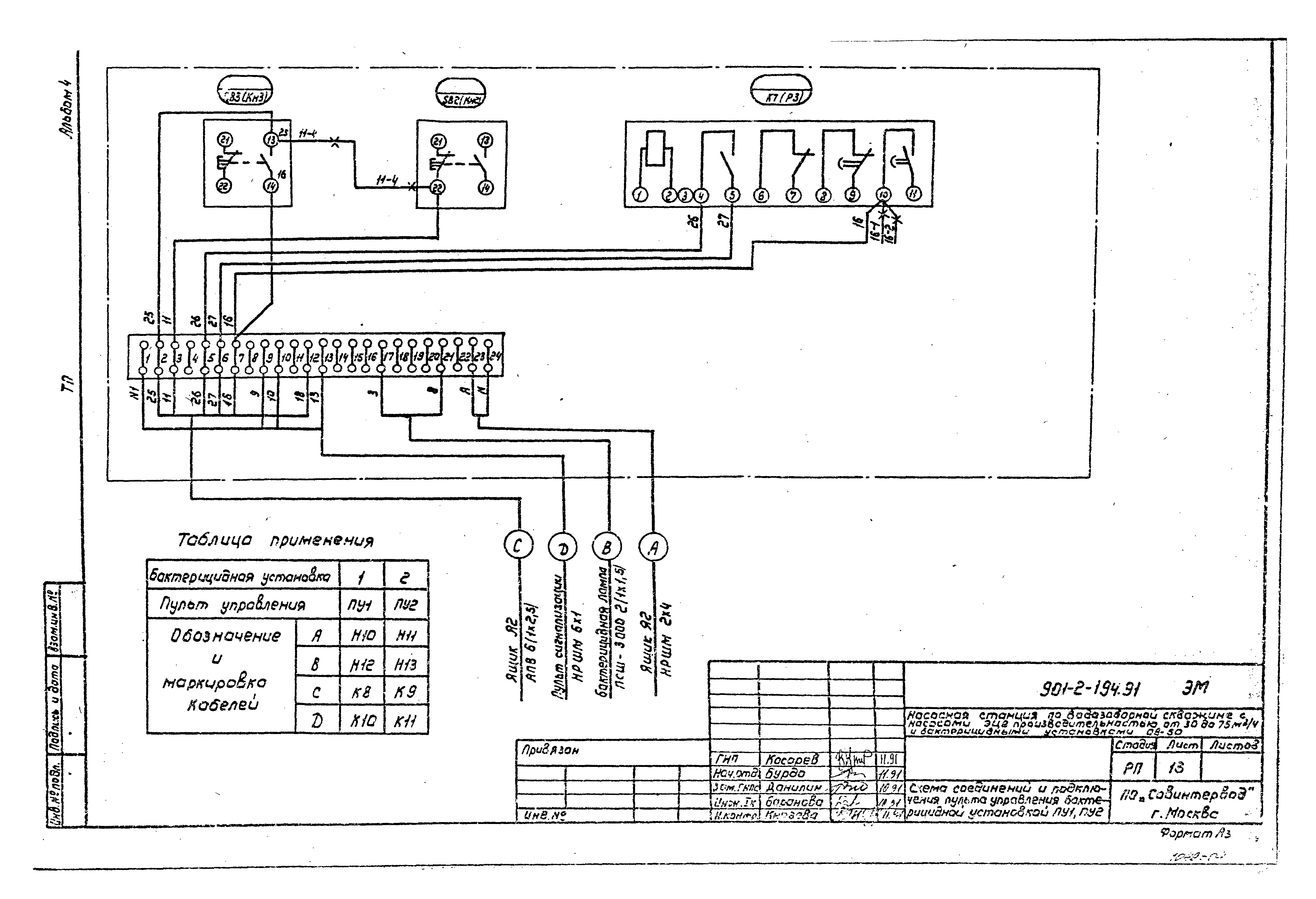
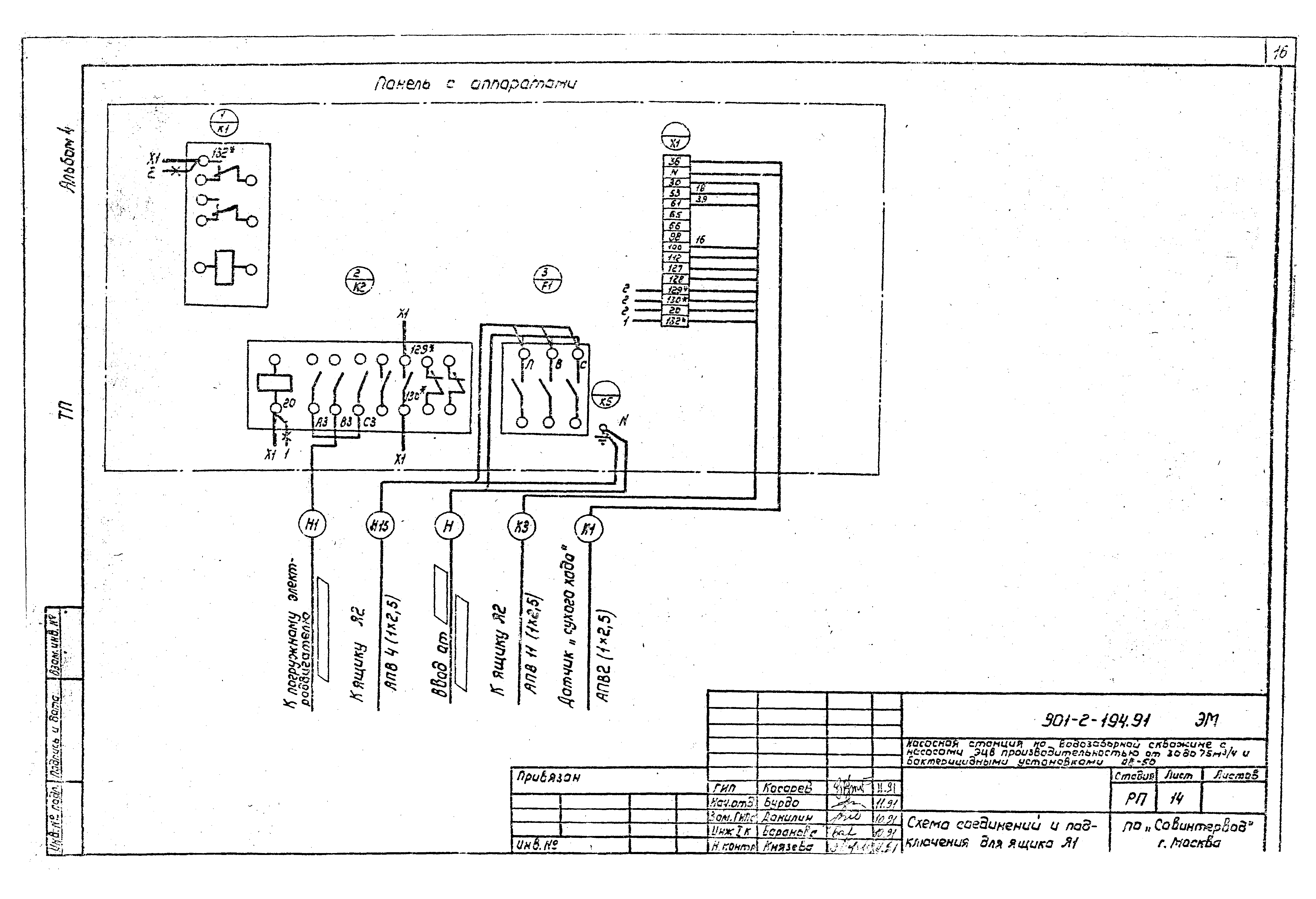
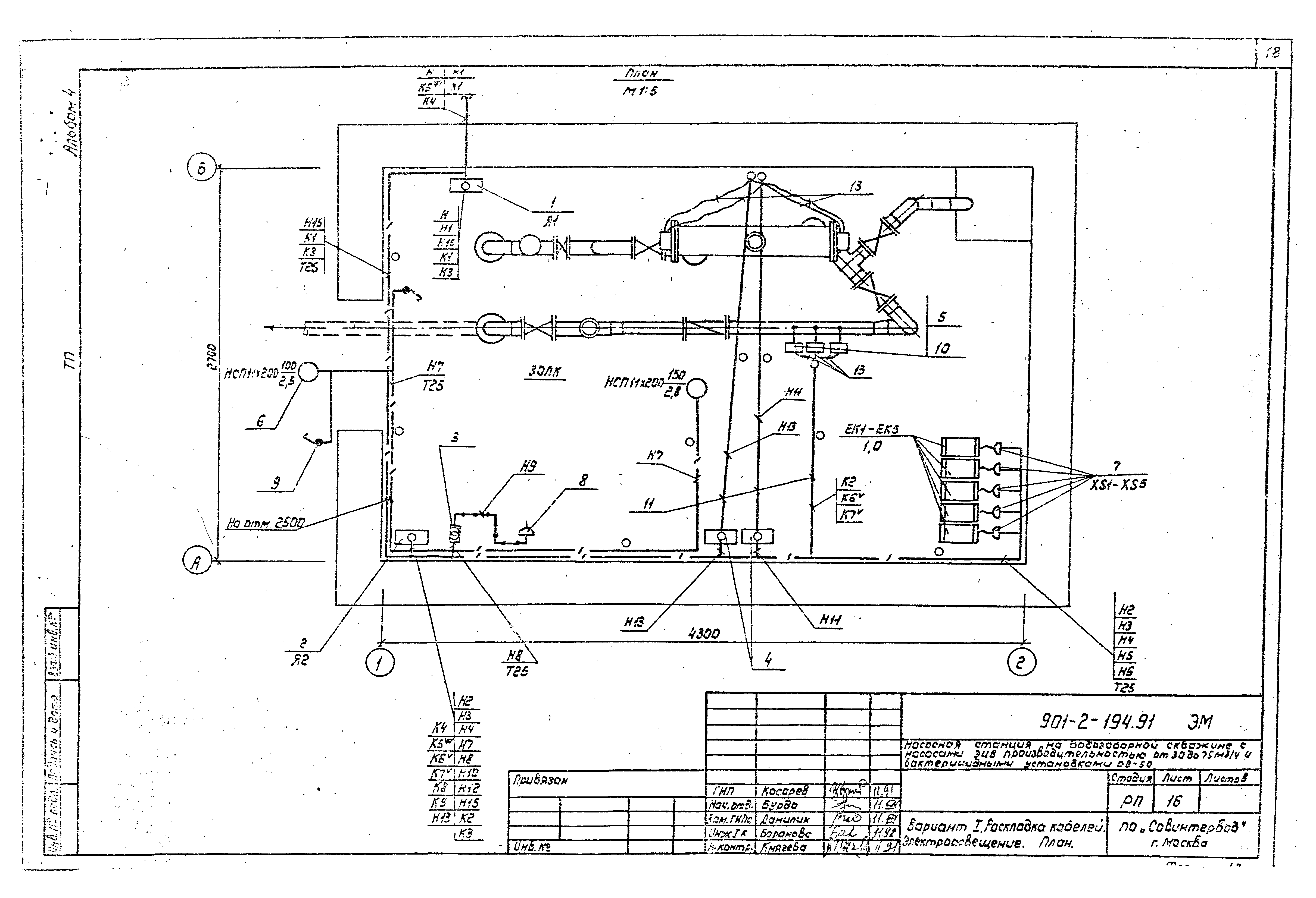
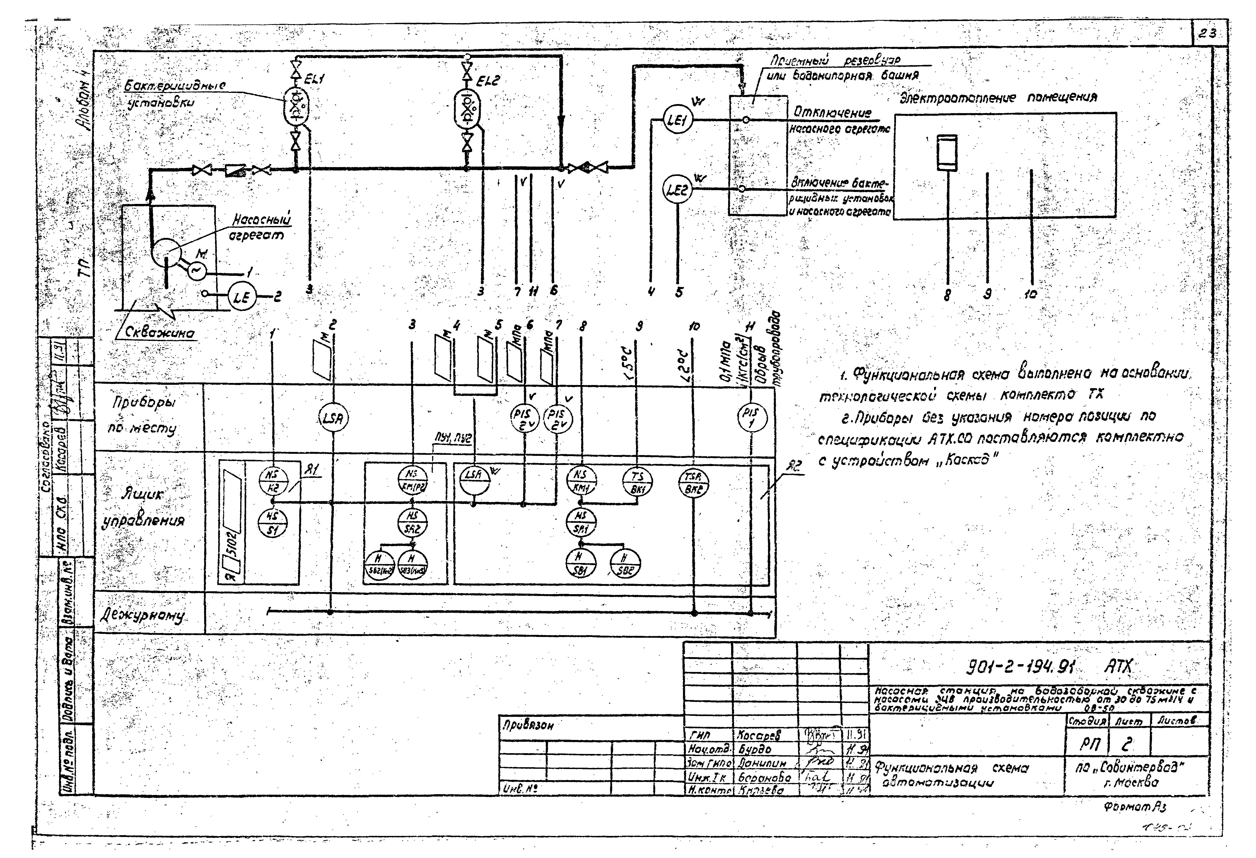
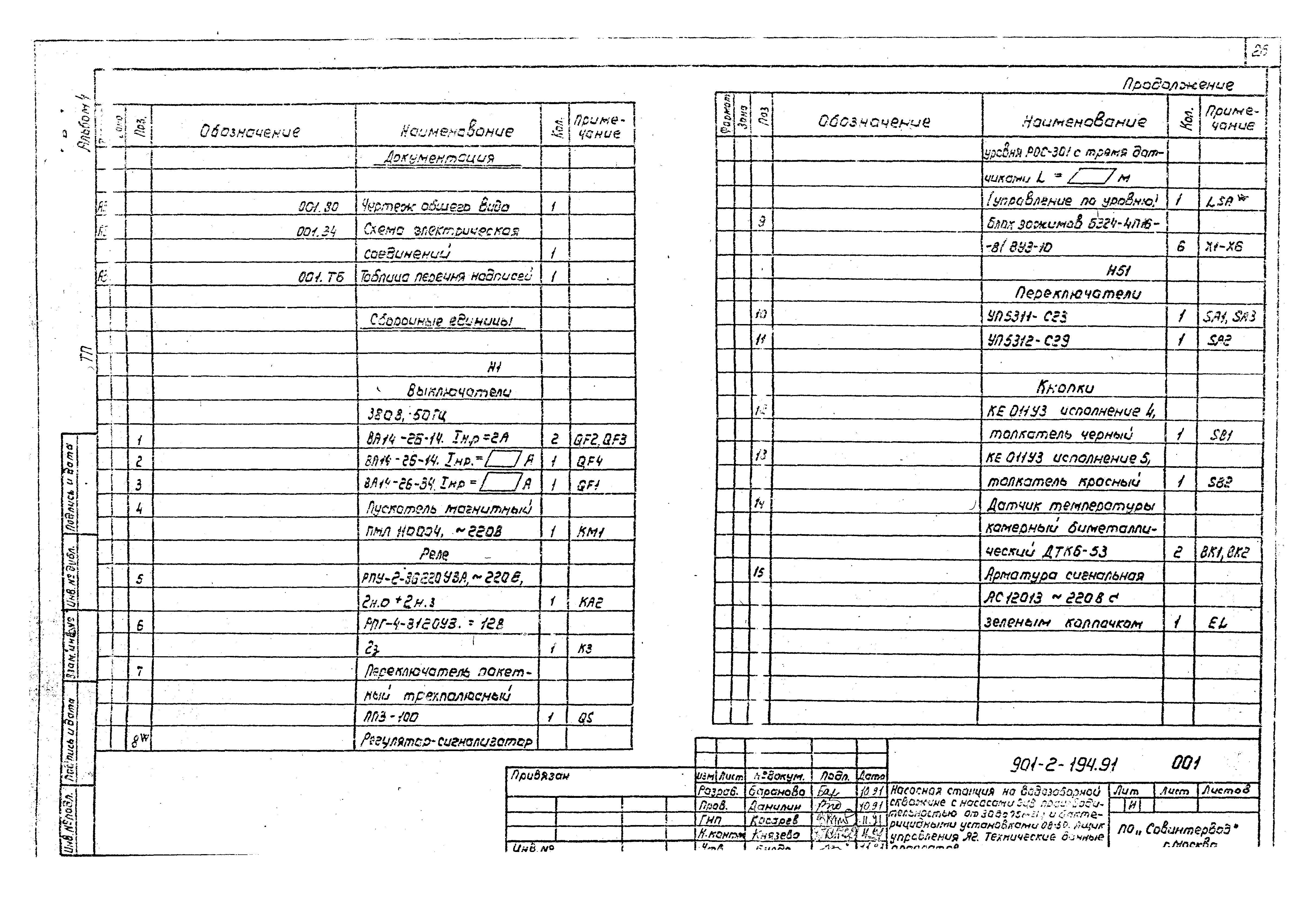
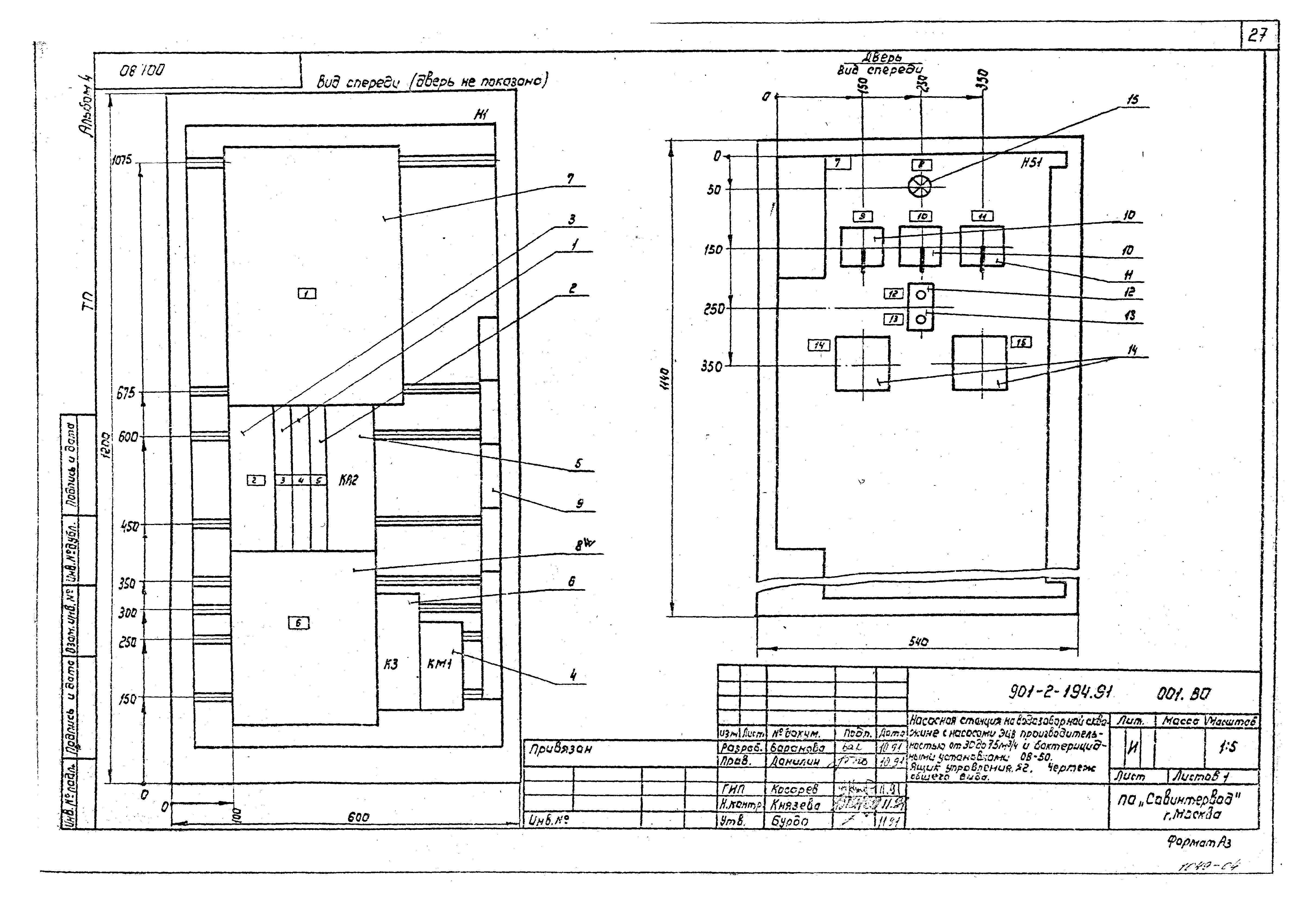
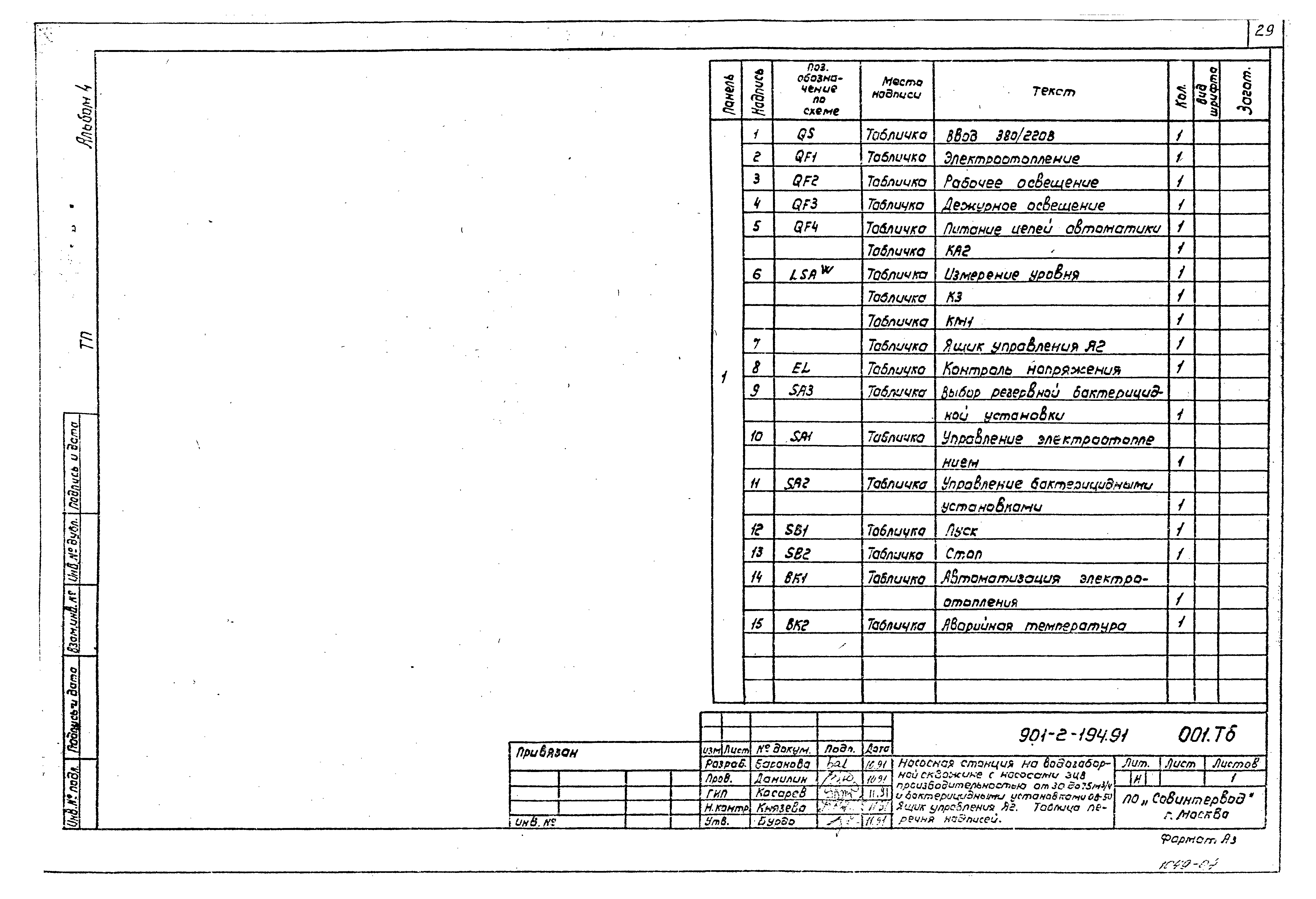
| Оглавление: | Чертежи основного комплекта марки ЭМ Общие данные Таблица выбора центробежного скважинного насоса и погружного электродвигателя Таблица выбора устройства "Каскад" и ящика управления Я1 Схема электрическая принципиальная распределительной сети 380/220 В Схема электрическая принципиальная управления насосным агрегатом. Выносные элементы Схема электрическая принципиальная управления бактерицидной установкой Схема автоматики Схема выбора резервной бактерицидной установки Схема электрическая принципиальная управления электроотоплением Схема соединений и подключения пульта управления бактерицидной установкой ПУ1, ПУ2 Схема соединений и подключения ящика Я1 Схема подключения ящика Я2 Вариант I. Раскладка кабелей. Электроосвещение. План Вариант II. Раскладка кабелей. Электроосвещение. План Чертежи основного комплекта марки АТХ Общие данные Функциональная схема автоматизации Схема внешних электрических и трубных проводок Задание заводу-изготовителю Ящик управления Я2. Технические данные аппаратов Ящик управления Я2. Чертеж общего вида Ящик управления Я2. Схема электрических соединений Ящик управления Я2. Таблица перечня надписей Спецификация оборудования Ведомость потребности в материалах |
| Разработан: | Совинтервод |
| Утверждён: | 22.10.1991 Госконцерн СССР Водстрой (864) |
| Издан: | Уралтиппроект (1992 г. ) |
| Заменяет собой: |
|




































