Скачать Типовой проект 901-4-67.83 Альбом III. Конструкции железобетонныеДата актуализации: 01.01.2021
|
| Обозначение: | Типовой проект 901-4-67.83 |
| Обозначение англ: | 901-4-67.83 |
| Статус: | действует |
| Название рус.: | Альбом III. Конструкции железобетонные |
| Дата добавления в базу: | 01.09.2013 |
| Дата актуализации: | 01.01.2021 |
| Дата введения: | 13.07.1983 |
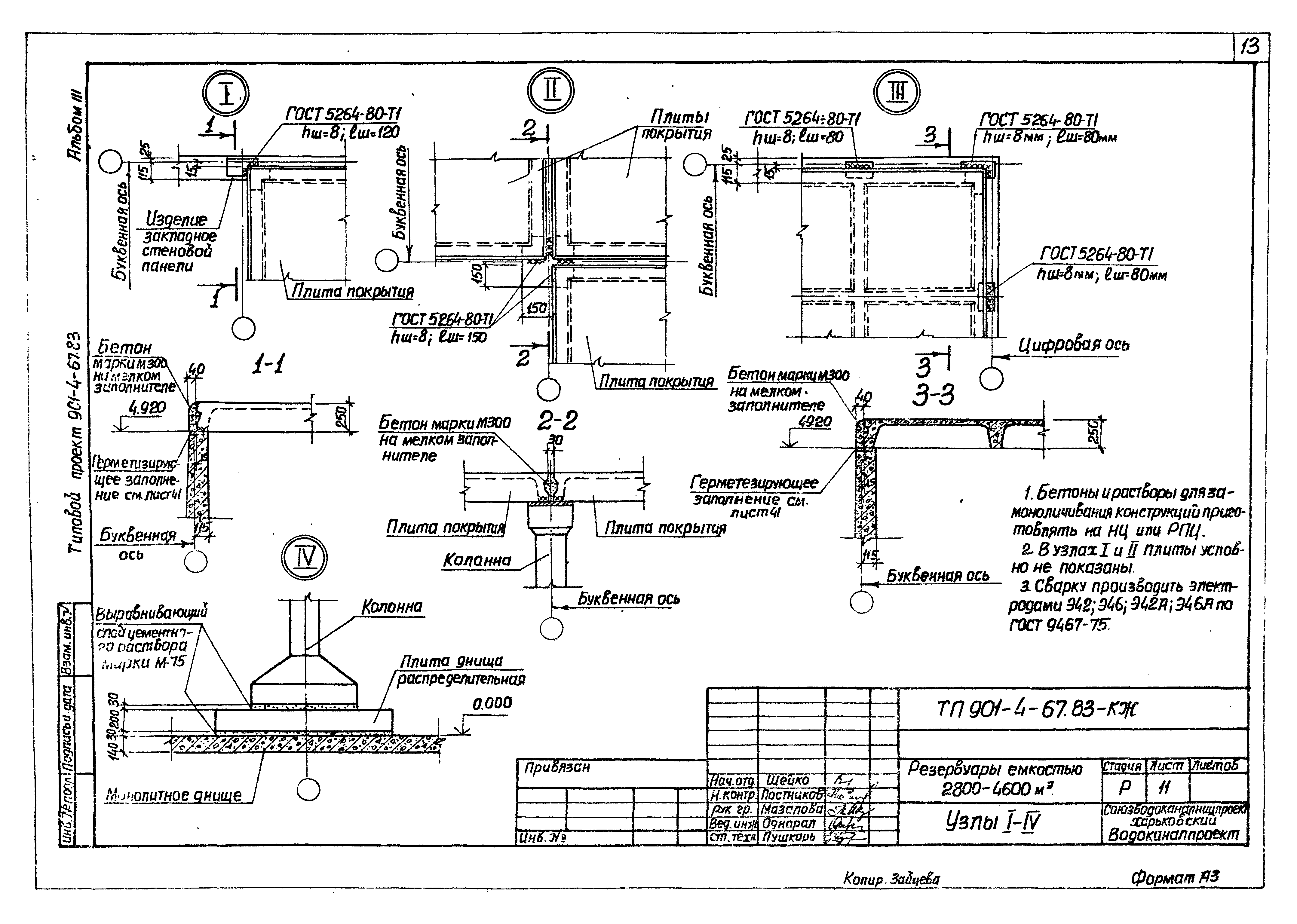
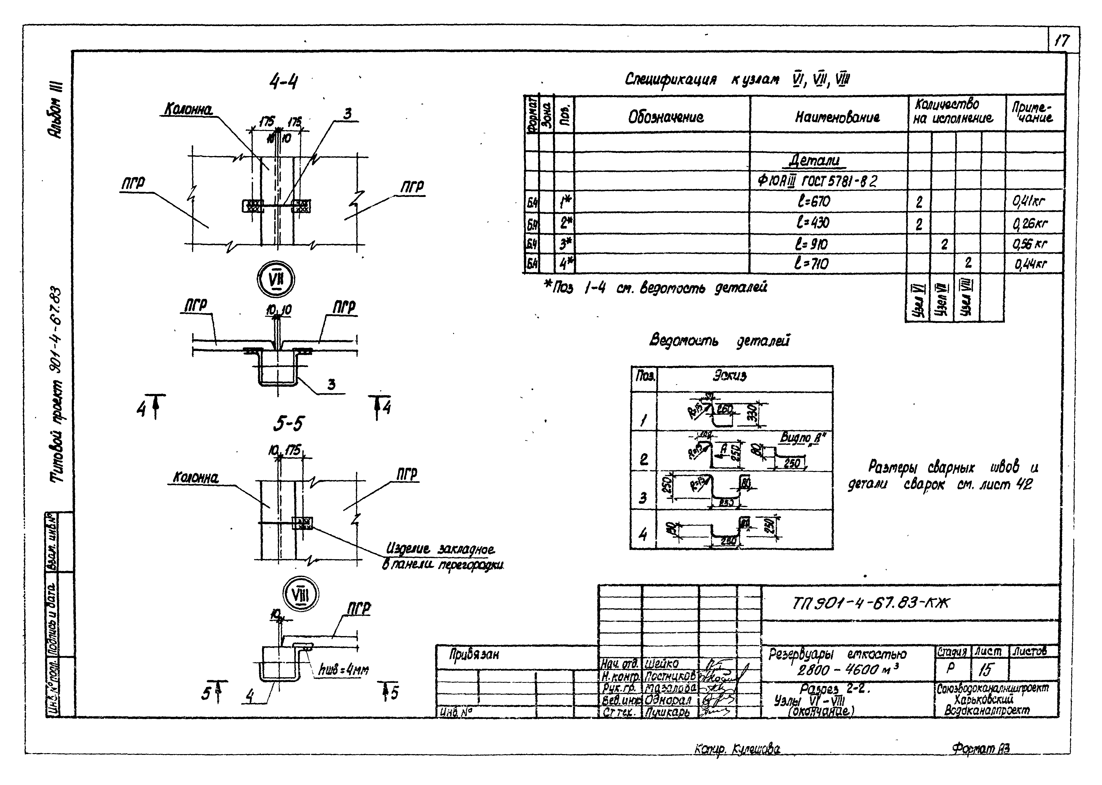
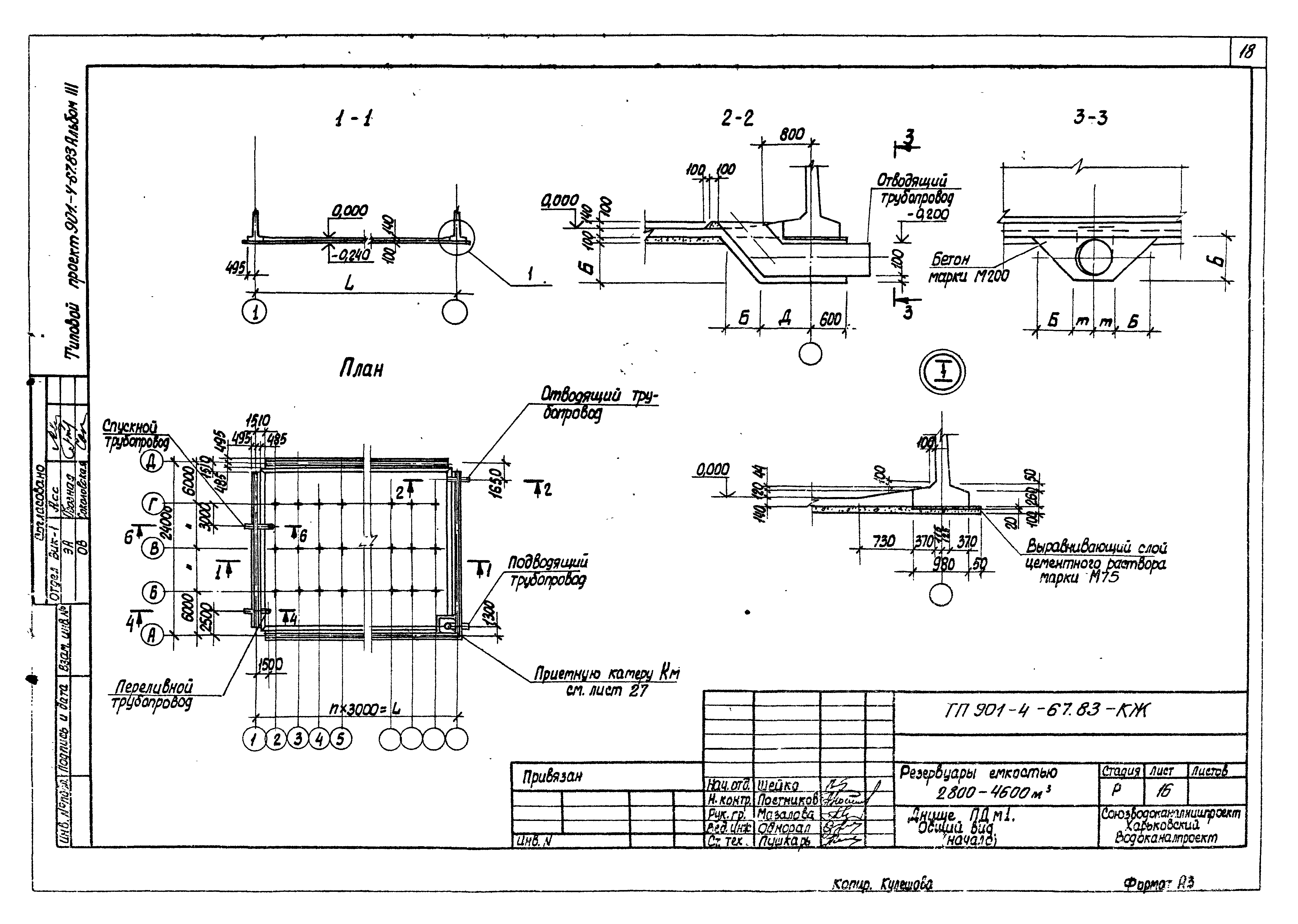
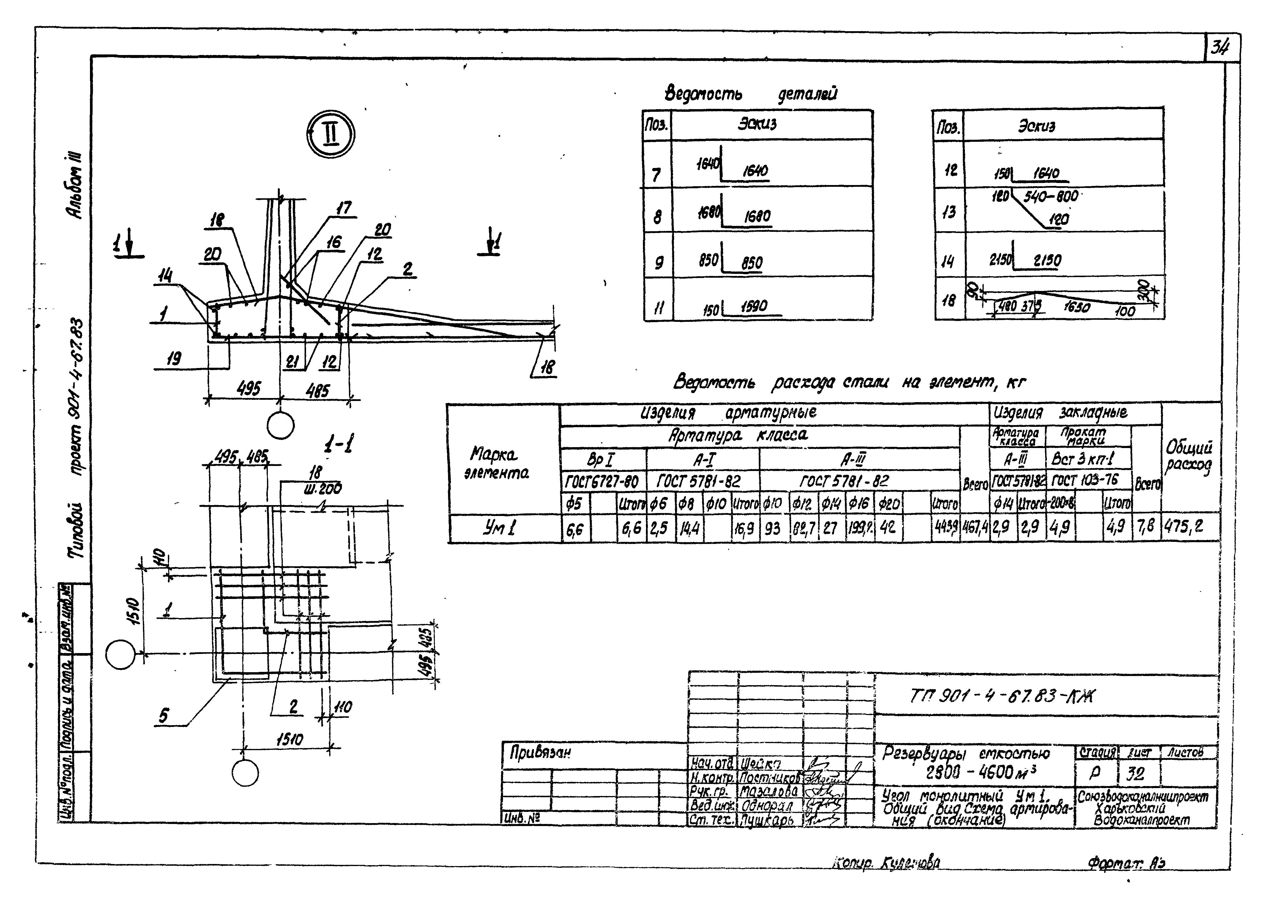
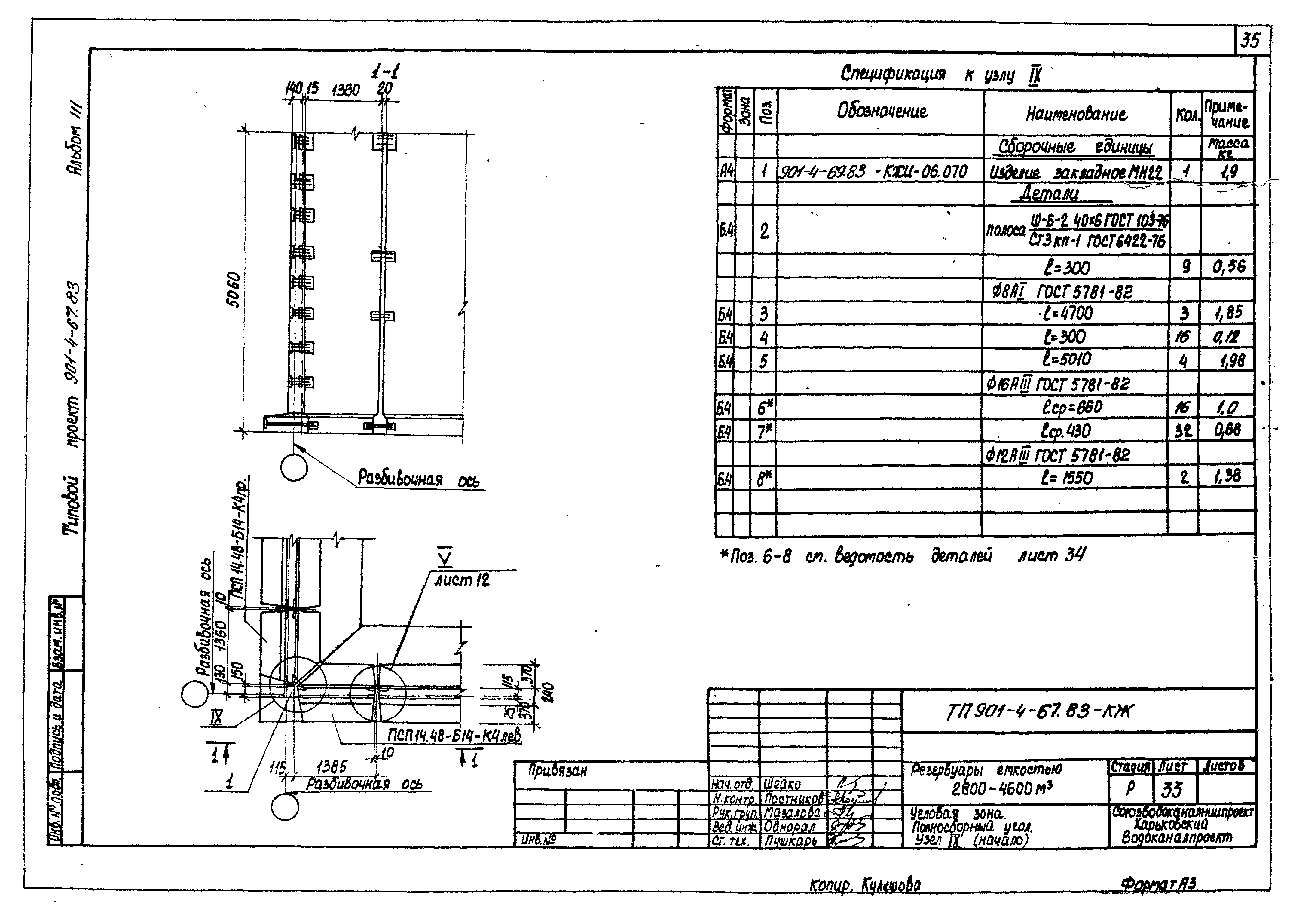
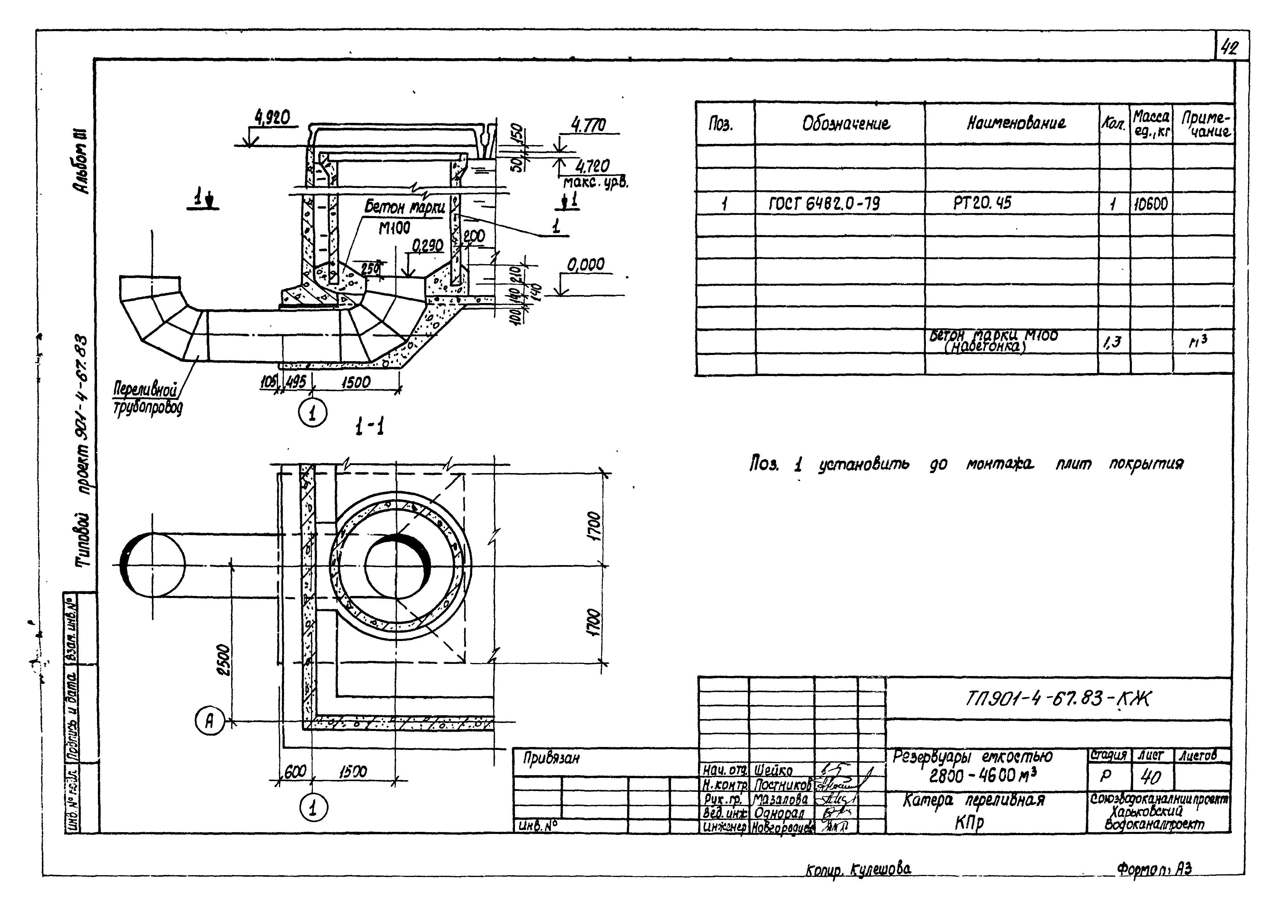
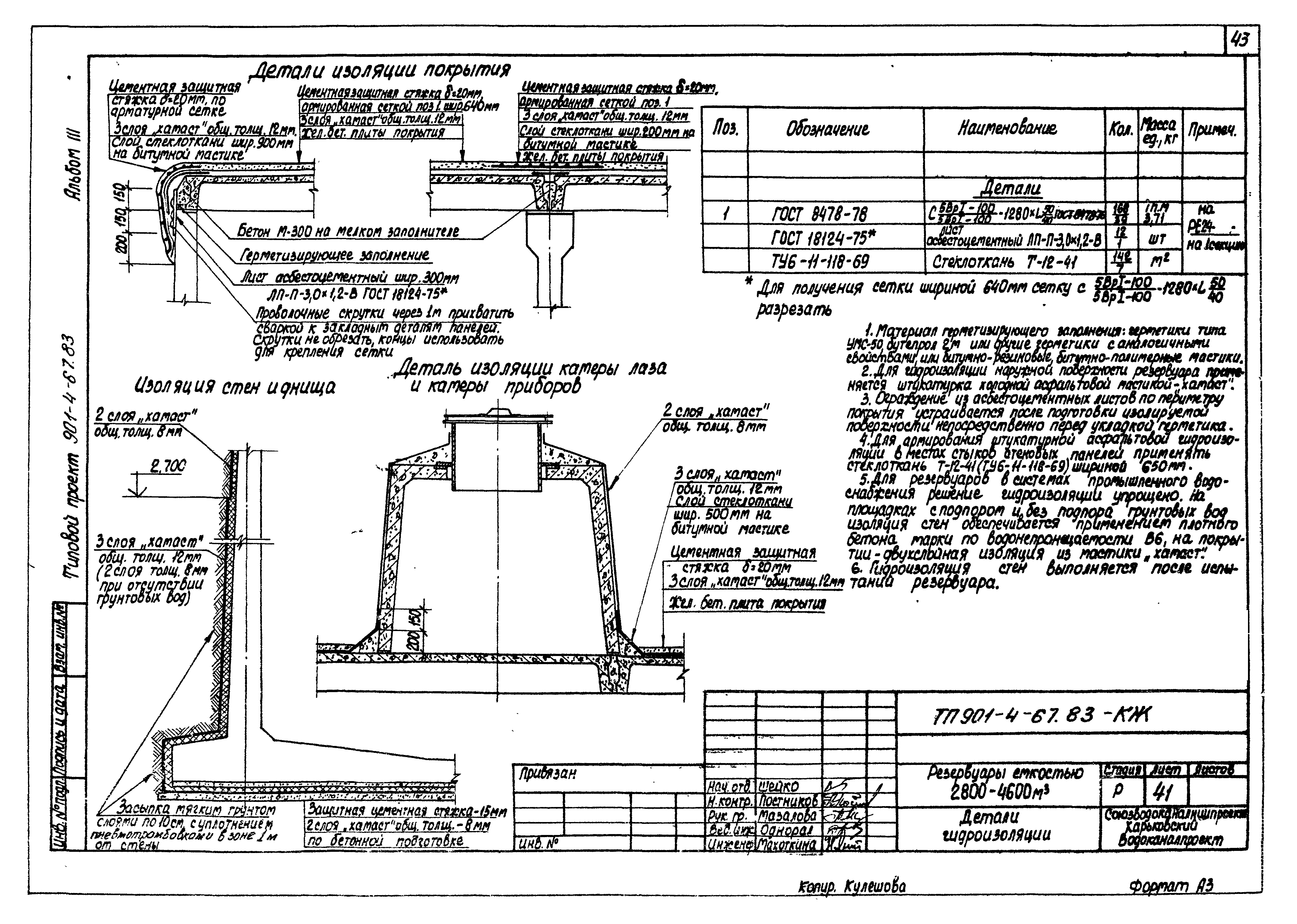
| Оглавление: | Общие данные План, разрезы Схемы расположения элементов конструкций резервуара Спецификация к схеме расположения элементов конструкций резервуара Узлы I - IV Узел V (со шпоночным стыком) Узел V (с клиновидным стыком) Разрез 2-2. Узлы VI - VIII Днище ПДм1. Общий вид Днище ПДм1. Схема армирования Днище ПДм1. Спецификация элементов Днище ПДм1. Ведомость расхода стали Камера приемная КМ. Общие виды и схемы армирования Угол монолитный Ум1. Общий вид. Схема армирования Угловая зона. Полносборный угол. Узел IX Угловая зона. Угловой блок Камера лаза с вентиляцией Камера приборов контроля уровня воды Камера переливная КПр Детали гидроизоляции Детали соединения стержней арматуры сваркой |
| Разработан: | ЦНИИпромзданий НИИЖБ Союзводоканалниипроект Харьковский Водоканалпроект |
| Утверждён: | 17.11.1978 Госстрой СССР (Государственный комитет Совета Министров СССР по делам строительства) (USSR Gosstroy 2/3-409) |











































