Скачать Типовой проект 903-1-158 Альбом XI. Щиты станций управления котельной, задание заводу-изготовителюДата актуализации: 01.01.2021
|
| Обозначение: | Типовой проект 903-1-158 |
| Обозначение англ: | 903-1-158 |
| Статус: | заменен |
| Название рус.: | Альбом XI. Щиты станций управления котельной, задание заводу-изготовителю |
| Дата добавления в базу: | 01.09.2013 |
| Дата актуализации: | 01.01.2021 |
| Дата введения: | 15.04.1979 |
| Дата окончания срока действия: | 01.12.1987 |
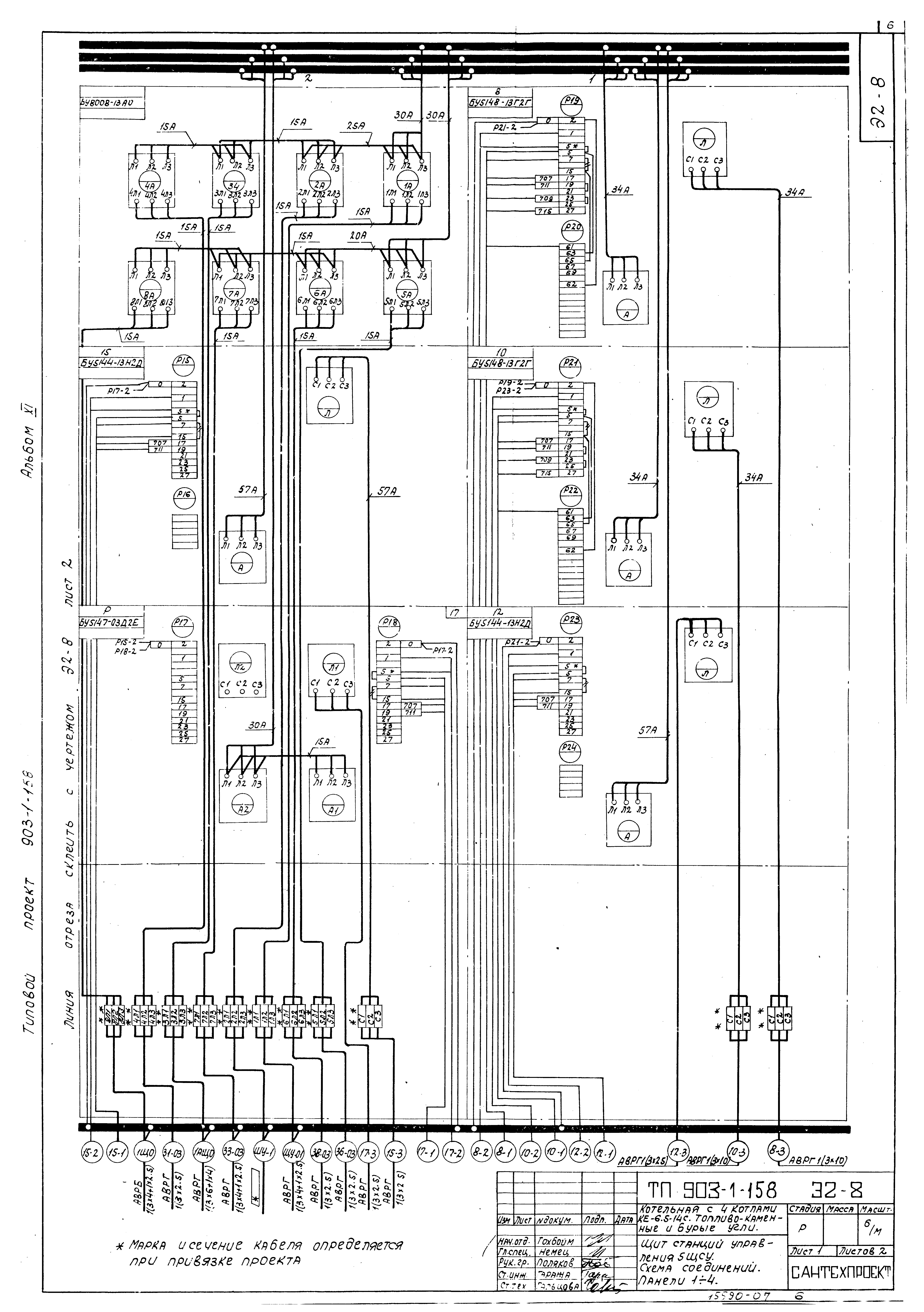
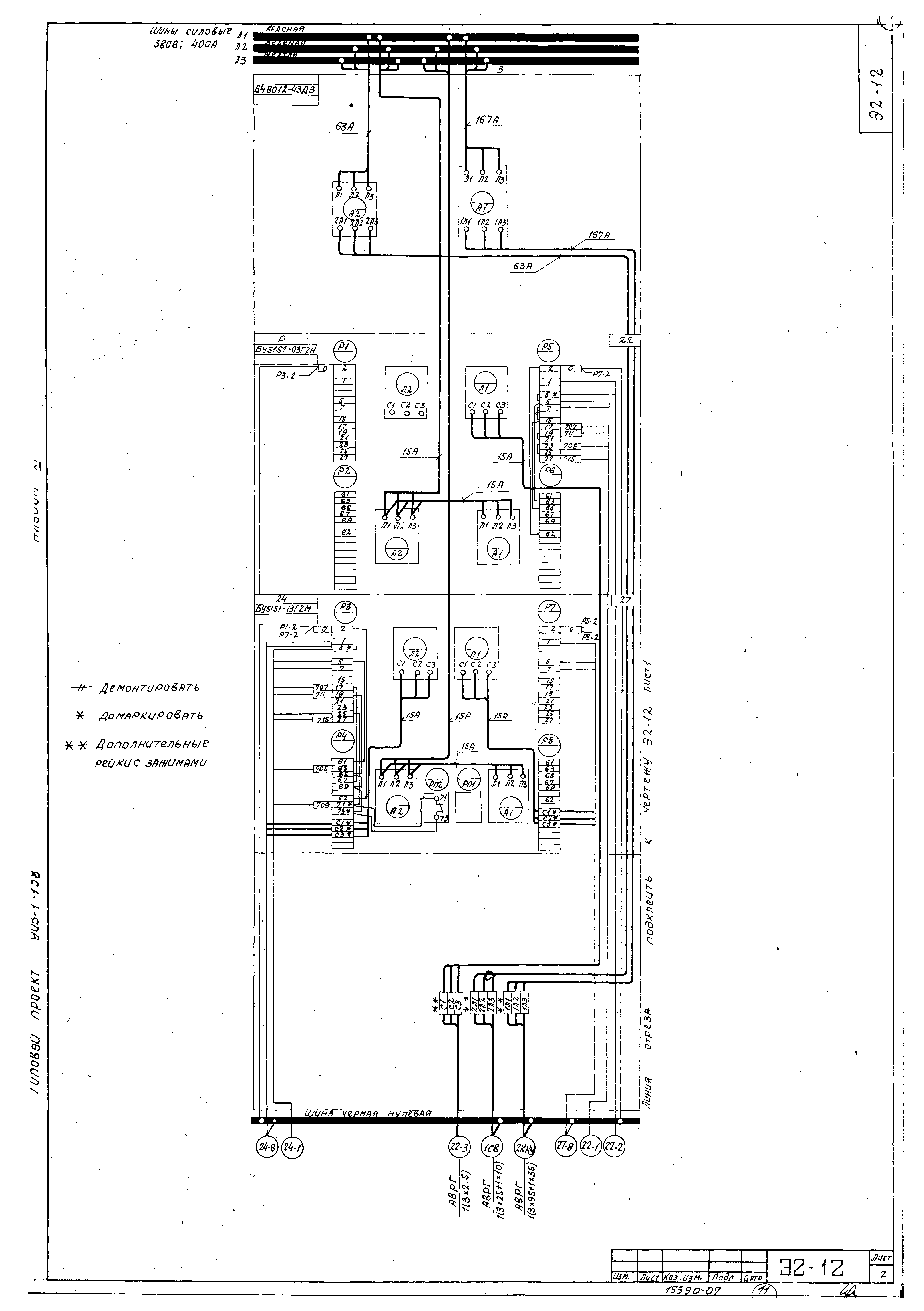
| Оглавление: | Содержание альбома Щиты станций управления. Задание заводу-изготовителю. Общие данные Щит станций управления 1ПЩСУ (2ПЩСУ - 4ПЩСУ). Общий вид Щит станций управления 1ПЩСУ (2ПЩСУ - 4ПЩСУ). Технические данные электрооборудования Щит станций управления 1ПЩСУ (2ПЩСУ - 4ПЩСУ). Схема соединений Щит станций управления 5ЩСУ. Схема соединений Щит станций управления 5ЩСУ. Общий вид Щит станций управления 6ЩСУ. Общий вид Щит станций управления 5ЩСУ. Технические данные электрооборудования Щит станций управления 5ЩСУ. Перечень надписей Щит станций управления 6ЩСУ. Технические данные электрооборудования Щит станций управления 6ЩСУ. Перечень надписей Щит станций управления 6ЩСУ. Схема соединений |
| Разработан: | ГПИ Сантехпроект Госстроя СССР Минтяжмаш СССР Союзпроммеханизация |
| Утверждён: | 23.03.1979 ГПИ Сантехпроект (46) |
| Заменяет собой: |
|
| Чем заменён: |










