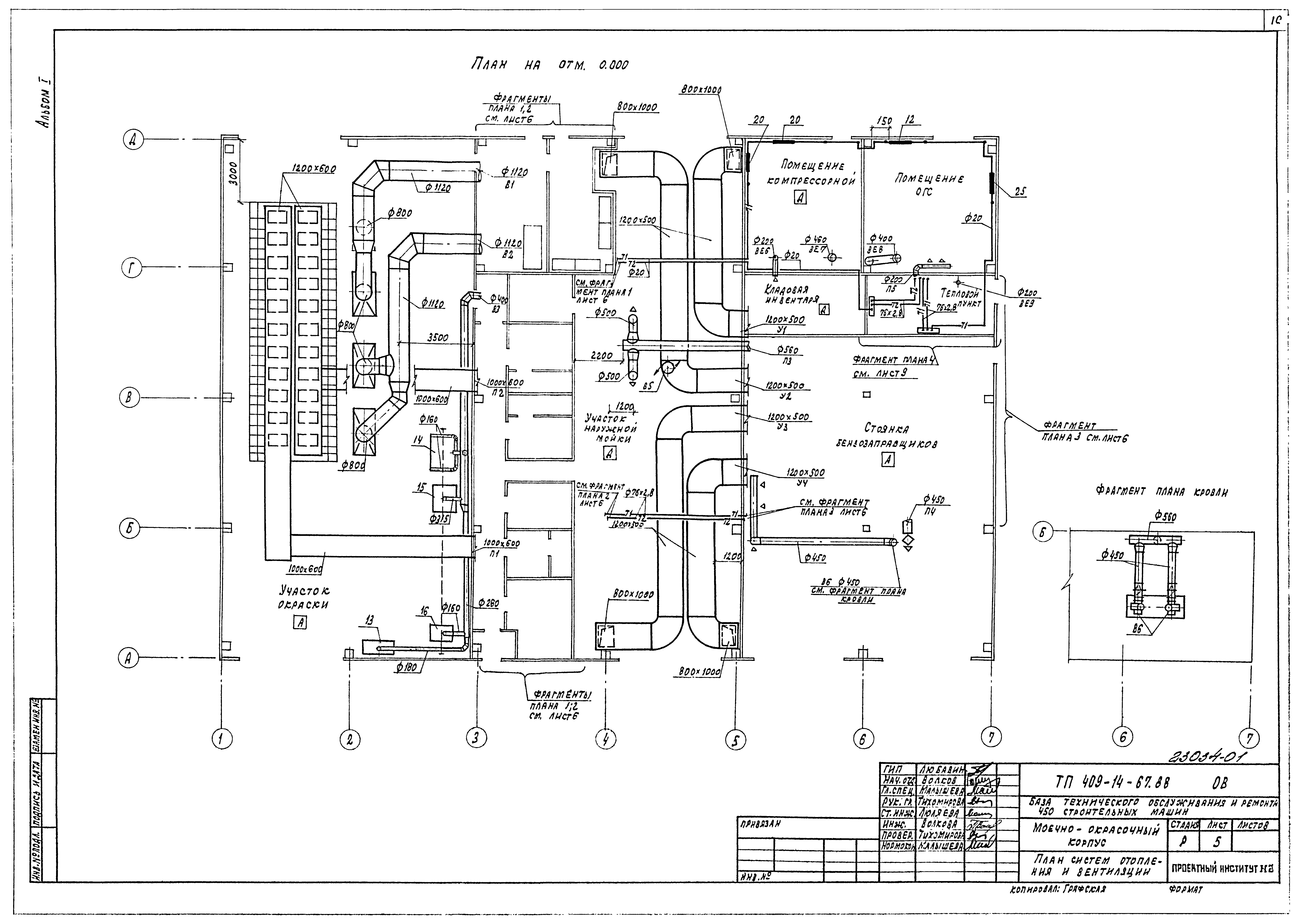
Скачать Типовой проект 409-14-67.88 Альбом I. Технологические решения. Отопление и вентиляция. Внутренний водопровод и канализацияДата актуализации: 01.01.2021 Типовой проект 409-14-67.88
Альбом I. Технологические решения. Отопление и вентиляция. Внутренний водопровод и канализация| Обозначение: | Типовой проект 409-14-67.88 | | Обозначение англ: | 409-14-67.88 | | Статус: | действует | | Название рус.: | Альбом I. Технологические решения. Отопление и вентиляция. Внутренний водопровод и канализация | | Дата добавления в базу: | 12.02.2016 | | Дата актуализации: | 01.01.2021 | | Дата введения: | 16.12.1987 | | Разработан: | Проектный институт №2
| | Утверждён: | 14.12.1987 Госстрой СССР (Государственный комитет Совета Министров СССР по делам строительства) (USSR Gosstroy 92)
| | Издан: | ЦИТП Госстроя СССР (CITP, Gosstroy (USSR) 1988 г. )
|
                          
|